150039 (580411), страница 2
Текст из файла (страница 2)
Технічні характеристики УКРЕМ ВА-2003 за типом D
Кількість полюсів 1,2,3,4
Номінальний струм, In (A) 63,80, 100
Номінальна напруга, Un (В) 230/415
Номінальна частота мережі, fn (Hz) 50
Характеристика відключення (тип) D
Комутаційна зносостійкість (циклів)
Не меншого 10 000
Гранична комутаційна здатність Imax (A) 6 000
Перетин проводу, що підключається (мм2) 2,5-50
1.5 Диференціальний вимикач ДВ-2002
Призначення:
Диференціальні вимикачі ДВ-2002 є комбінацією двох приладів: УЗО і автоматичного вимикача і застосовується в низьковольтних електричних ланцюгах промислового і побутового призначення для захисту електричних ланцюгів від перевантажень і струмів короткого замикання (автоматичний вимикач), а також від можливого витоку струму на землю і враження електричним струмом
у разі попадання людини під напругу (УЗО).
Відповідають стандарту МЕК 8Э8&755.
Маркіровка:
Безпосередньо на виробах, а також на пакувальних коробках диференціальних вимикачів розміщені умовні позначення, що розкривають їх технічні характеристики.
Технічні дані ДВ є комбінацією параметрів УЗО (номінальний відключаючий диференціальний струм та інші) і автоматичного вимикача (номінальний струм, вимикаюча здатність і т.д.).
Технічні характеристики ДВ-2002
Кількість полюсів 1P+N
Номінальна напруга, В 240/380
Номінальна частота мережі, Гц 50
Струм навантаження, А 6,10,16,20,25,32
Відключаючий диференціальний струм, мА 10,30
Характеристика відключення (автоматичного вимикача) у, з
Комутаційна зносостійкість, циклів 10000
Гранична комутаційна здатність, А 4500
Час відключення при номінальному струмі витоку, не більше 0,1
1.6 Реле
Широко поширений спосіб захисту електродвигунів від перегріву за допомогою теплових реле (ТРН, ТРП і ін.) простий, але недостатньо надійний. Головною причиною невисокої надійності є те, що нагрів обмоток контролюється не по значенню температури, а побічно, по параметру електричного струму в них. При цьому передбачається, що електричний струм вище номінального викличе однаковий перегрів як електродвигуна, так і теплового реле. Практично так не завжди виходить. При зміні частоти обертання (а значить, і вентиляція) при установці електродвигуна і теплового реле в приміщеннях з різною температурою повітря умови захисту порушуються.
Теплові реле призначені головним чином для захисту трифазних асинхронних двигунів з короткозамкнутим ротором від невеликих, але тривалих перевантажень. Основними елементами реле є біметалічна пластинка, нагрівальний елемент і розмикаючий контакт мостика, розрахований на комутацію струму до 6 А. Нагрівальні елементи включаютсья в ланцюг головного струму послідовно обмоткам статора, а контакти - в ланцюг управління, послідовно з котушкою магнітного пускача.
Кінематична схема теплового реле типу ТРН
1 - нагревач; 2 - біметалічна пластинка; 3 - температурний компенсатор;
4 - ексцентриковий регулятор; 5 - важіль; 6 - клямка механізму; 7 - кнопка ручного повернення; 8 - рухомий мостиковий контакт; 9 - нерухомий контакт
Якщо струм в головному ланцюзі (струм статора) превищує номінальний, біметалічна пластинка, нагріваючись, згинається і натискає на важіль, який виводить клямку із зачеплення. Шток під дією пружини переміщується і розмикає контакт.
У початкове положення реле повертається шляхом натиснення на кнопку повернення, яка є на його корпусі. Замикання контактів можливе тільки при біметалічної пластинці, що остигнула, тобто через 1...2 мін після спрацювання.
Теплові реле випускаються в двох виконань: однополюсному і двополюсному. Двополюсні реле типу ТРН мають симетричну компоновку. Нагрівальні елементи розташовані в крайніх осередках пластмасового корпусу. У середньому осередку розміщені температурний компенсатор, ексцентриковий регулятор струму уставки, защелочний механізм спрацьовування, мостіковий контакт і кнопка ручного повернення.
У реле ТРН-10А встановлюється незмінний нагрівач, закріплений на біметалічній пластинці. Решта типів реле забезпечується змінними нагрівачами, розташованими під біметалічними пластинками. До силових затисків реле нагрівач кріпиться двома гвинтами по кінцях. Нагревателі закриваються пластмасовою кришкою, яка утримується пружиною.
2. Пристрої захисту асинхронних двигунів
Останніми роками упроваджується принципово новий вигляд захисту електродвигунів від перегріву, виконаний на напівпровідникових елементах, контролюючих температуру. Такий захист електродвигунів від перегріву називають температурним. Вона складається з напівпровідникового пристрою, що управляє, і терморезисторів з позитивним температурним коефіцієнтом опору (перетворювачів теплоти). При використанні терморезисторів СТ14-1А і СТ14-1Б температура спрацьовування захисту відповідно складає 105 °С і 135 °С. Терморезистор СТ14-1А представляє собою диск діаметром 3 мм і завтовшки 1,5 мм.
Перетворювачі теплоти (по одному на фазу) встановлюють в асинхронному електродвигуні при його виготовленні або капітальному ремонті, а також в процесі експлуатації в лобових частинах з боку вільного кінця валу. Між собою їх сполучають послідовно ізольованими проводами з мідною жилою перетином не менше 0,5 мм2, а вільні кінці виводять в коробку виводів і заміряють опір всьому ланцюгу терморезисторів, яке при температурі 20±5°С повинно бути в межах 120 ... 150 Ом.
2.1 Пристрої вбудованого температурного захисту
Пристрої вбудованого температурного захисту УВТЗ-1 і УВТЗ-4А, що випускаються промисловістю, не розрізняються за принципом дії, хоча схеми і конструкція апаратів різні. Пристрої уніфіковані для всіх типорозмірів електродвигунів, взаємозамінні і не вимагають регулювання при монтажі і експлуатації. Вони призначені для спільної роботи, з магнітними пускачами серії ПМЕ, ПА, ПАЕ і ін. в мережах напругою 220/380 В. Довготривалий допустимий струм контактів 4 А, розривна потужність 300 ВА.
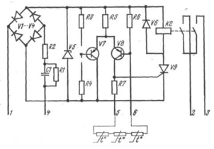
Пристрій УВТЗ-1 складається із струмового ключа, зібраного на транзисторах V7 і V8 і виконавчого реле К2, керованого тріністором V9 (6.35). Вузол живлення включає діодний місток VI ... V4, стабілітрон V5, конденсатор С1 і резистори R1 і R2 для обмеження струму в ланцюзі живлення. Резистори R3, R4, R6 і терморезистори, що підключаються до затисків 5 і 6, створюють дільники напруги, до середніх точок яких підключені бази транзисторів V7 і V8.
Принципова електрична схема УВТЗ-1
При натисненні кнопки «Пуск» (52) пристрій УВТЗ-1 затисками 1 та 4 підключається до джерела живлення. Якщо температура обмоток електродвигуна нижча за критичну температуру, то опір терморезисторів буде менше опору спрацьовування, транзистор V7 буде закритий, а транзістор V8 - відкритий. На перехід тріністора V9, що управляє, подається позитивний потенціал. Тріністор відкривається, замикаючи ланцюг котушки проміжного реле К2, яке своїми замикаючими контактами включає котушку магнітного пускача. Електродвигун підключається до джерела живлення.
Електрична схема включення УВТЗ-1 в ланцюг магнітного пускача
При підвищенні температури обмотки статора вище допустимої опір терморезисторів різко зростає, що приводить до замикання транзистора V8 і включенню транзистора V7. Керуючий перехід триністоpa V9, знеструмлюється, проміжне реле К2 відключається, розриваючи ланцюг котушки магнітного пускача, Електродвигун відключається від джерела живлення. Магнітний пускач залишиться розімкненим на час охолоджування обмоток статора, поки температура їх не стане менше максимально допустимої.
Можливі несправності в елементах схеми приводять до відключення електродвигуна, чим забезпечується автоматичний самоконтроль за її роботою.
Монтаж температурного захисту зводиться до установки і кріплення на опорній основі управляючого пристрою, відповідного типу магнітного пускача, з'єднанню їх між собою і з проводами терморезисторів, підключенню до джерела живлення.
Працездатність змонтованого пристрою перевіряють натисненням кнопки «Пуск» (S2). Якщо всі елементи схеми справні і вона зібрана правильно, електродвигун повинен включатися під напругу. Працездатність захисту перевіряють на холостому ході, розриваючи, а потім закорачуючи ланцюг терморезисторів в коробці виводів. В обох випадках електродвигун повинен відключатися.
Пристрої захисного відключення є високочутливими елементами захисту, що реагують на перевищення струму витоку понад допустиму величину в трифазних і однофазних мережах з глухозаземленою нейтраллю. Чутливість захисних пристроїв, що характеризується величиною струму спрацьовування, обумовлюється умовами пожежної безпеки і електробезпеки. Для виробничих електроустановок струм спрацьовування (струм уставки) захисно-відключаючих пристроїв приймається рівним 20 мА, а побутових - 10 мА.
У разі перевищення струму витоку (наприклад, при пошкодженні ізоляції електропроводки, ізоляції обмоток електродвигуна щодо корпусу, дотику людей або тварин з частинами електроустановки, що знаходяться або випадково опинилися під напругою) пристрій захисного відключення, впливаючи на комутаційний апарат (магнітний пускач, контактор, автоматичний вимикач з електромагнітним приводом), відключає електроустановку. Пристрої захисного відключення чутливі до вельми малих струмів витоку, але не відключають струмоприймачі при двух- і трифазних коротких замиканнях. Захисно-відключаючі пристрої, сумісні з вимикачами АЄ-2000, позбавлені цих недоліків.
2.2 Пристрій ЗОУП-25
Пристрої захисного відключення виготовляються різних типів (РУД-024; РУД-022; ЗОУП-25 і ін.) і конструкцій, але в основу роботи їх покладений один принцип: вимірювання геометричної суми струмів трьохфазних або однофазних електроприймачів з нульовим проводом за допомогою диференціальних трансформаторів струму.
Захисно-відключаючий пристрій ЗОУП-25 широко застосовується в виробничих електроустановках. Він призначений для комутації струму трифазних електричних ланцюгів напругою 380 В і силою струму до 25 А, живлених від електричних мереж з глухозаземленою нейтраллю, і для захисту людей і тварин від враження електричним струмом при зіткненні їх з частинами електроустановки, що знаходяться або випадково опинилися під напругою. Пристрій може нормально працювати при температурі від -40 до+40°С, відносної вологості до 90%, коливаннях напруги 0,85...1,1 номінального. Час відключення пошкодженої ділянки електричної мережі не більше 50 мс. Допустима частота включень (при відносній тривалості включення ПВ=40%) до 150 в годину.
Пристрій ЗОУП-25 є комбінованим апаратом, що складається з магнітного пускача типу ПМЕ-211 і блоку чутливого захисту, кнопок «Пуск», «Стоп», «Контроль», електрично зв'язаних між собою і вбудованих в кожух пилобризкозахисного виконання. На передню панель кожуха винесені кнопки і лінза сигнальної лампи, що світиться при включенні пристрою.
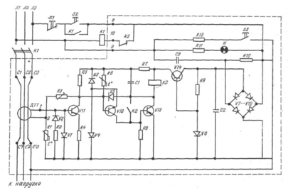
Принципова електрична схема захисно-відключаючого пристрою ЗОУП-25
Електрична схема пристрою ЗОУП-25 містить наступні вузли: диференціальний трансформатор струму ДТТ, підсилювач, виконаний на транзисторах V11, V12 і V13, вихідне реле К2, блок стабілізованого живлення, виконаний на діодному мостику V7...V10, стабілітроні V6, конденсаторах С2 і СЗ, резисторах R9 і R10, вузол контролю включеного стану, виконаний на резисторі R11 і сигнальній лампі Н, вузол імітації витоку, виконаний на резисторі R12 і кнопці S3 («Контроль»).
Пристрій ЗОУП-25 працює таким чином: при натисненні на кнопку «Пуск» напруга мережі подається одночасно до блоку захисту і до котушки магнітного пускача. Якщо в ланцюзі навантаження немає струму витоку або він менше струму уставки, то пристрій не спрацьовує і магнітний пускач включає електродвигун в мережу. За наявності або появі струму витоку, що перевищує струм уставки захисного пристрою, сигнал з вторинної обмотки диференціального трансформатора поступає в підсилювач, а з нього на котушку реле К2. Розмикаючими контактами реле розриває ланцюг котушки магнітного пускача і відключає електродвигун від джерела живлення.
Перевірка працездатності ЗОУП-25 відбувається за допомогою кнопки S3 («Контроль»). При її натисненні через резистор R12 потече струм, більший струму уставки в 1,5 рази. При цьому захисний-відключаючий пристрій повинен відключити магнітний пускач.
2.3 Універсальний блок захисту асинхронних електродвигунів УБЗ-301
Призначений для постійного контролю параметрів мережевої напруги і значень фазних/лінійних струмів трифазного електроустаткування, що діють, 380 В/50 Гц, в першу чергу асинхронних електродвигунів, в т.ч. і в мережах з ізольованою нейтралью. Випускається трьома модифікаціями: 5-50 А, 10-100 А, 63-630 А.
Здійснює повний і ефективний захист електроустаткування шляхом короткочасного відключення від мережі або блокуванням його пуску в наступних випадках:
-неякісна мережева напруга (обрив, перекіс фаз, неприпустимі скачки і провали напруги, порушення чергування, злипання фаз);
















