151368 (566922), страница 4
Текст из файла (страница 4)
Первый этап
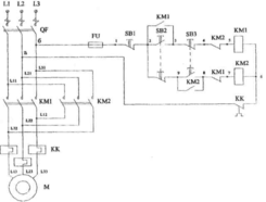
Начинаем собирать первую цепочку схемы управления (так как схема управления сложней силовой схемы (см. рисунок 8.5)). Подсоединяем проводник к фазе L3, на схеме это будет точка «б» (см. рисунок 8.2). Второй конец проводника подсоединяем к левой клемме предохранителя, а с правой (точка 1) «идем» к кнопочной станции и соединяем последовательно три кнопки SB1, SB2, SB3, но в каждой используем контакт, задействованный в схеме, то есть размыкающий, замыкающий и опять размыкающий (точка 4). Внимание! размыкающий контакт между точками 4 и 5 - контакт второго, правого пускателя. После него надо подключить катушку первого пускателя КМ 1, затем размыкающий контакт теплового реле КК. После него подсоединяемся к фазе L2, на схеме это точка «а». Проверяем эту цепочку визуально, а затем включаем разъем и QF и подаем напряжение на точки «а» и «б», то есть в схему управления, нажимаем SB2. Если цепь собрана правильно, то по катушке КМ 1 пойдет ток, она приобретет свойства сильного магнита, притянет магнитопровод, связанный с контактами КМ 1, и замкнет контакты. Это сопровождается характерным щелчком. Первая цепочка (см. рисунок 8.2) собрана правильно.
Второй этап
Если в первой цепочке отпустить кнопку SB2, цепь разорвется, и контакты КМ 1 (в силовой цепи) разомкнутся (катушка КМ1 обесточена). Чтобы этого избежать, параллельно кнопке SB2 подсоединим замыкающий контакт пускателя КМ 1 (не силовой), после отпускания кнопки SB2 ток на катушку «пойдет» через него (см. рисунок 8.3). Для этого нужно подсоединить всего два проводника. Затем нужно провести вторую проверку. Она выполняется также, как и на первом этапе. Если после отпускания кнопки SB2 контакты пускателя замкнуты постоянно, то вы правильно ее зашунтировали. Два этапа позади, и выполнены они правильно.
Третий этап
Собираем цепочку от точки 2 до точки 6 (см. рисунок 8.4). В ней задействованы вторые контакты кнопок SB2 и SB3, а также размыкающий контакт КМ 1 первого пускателя. После сборки этой цепочки зашунтируйте замыкающий контакт кнопки SB3, подсоединив замыкающий контакт КМ2 к точкам 9 и 8.
Рисунок 8.3 Рисунок 8.4
Вы уже проводили эту операцию. Далее следует третья проверка. Если контакты замкнуты постоянно, то все собрано правильно. Теперь самая легкая часть работы - собрать силовую цепь (см. рисунки 8.1,8.5).
Рисунок 8.5. Схема управления электродвигателем реверсивным магнитным пускателем
Четвертый этап
Начинаем его с подключения трех проводов к фазам L1, L2, L3 (где на L2 и L3 уже подсоединены два провода цепи управления), затем подсоединяем их к верхним клеммам силовых контактов КМ 1. С нижних клемм этих контактов через воспринимающие части теплового реле, проводниками подключаем электродвигатель. Теперь верхние клеммы пускателя КМ 1 соединяем с верхними клеммами КМ 2, левая клемма - с левой, средняя со средней, правая с правой. Наконец, соединяем нижние клеммы, левая клемма КМ I - с правой КМ 2, а правая КМ1 - с левой КМ2, средняя - со средней соответственно. Вся схема собрана. Осматриваем и проверяем ее еще раз, и, если ошибок нет, подаем напряжение. Включаем двигатель, осуществляем реверс, если все работает правильно, снимаем напряжение и разбираем схему. Теперь о блокировках. Их задача - не допустить одновременной подачи напряжения на катушки КМ 1 и КМ 2. Во время
пуска (доли секунды) это обеспечивается конструкцией, устройством кнопок. При нажатии, например, кнопки SB2, сначала разомкнётся ее нижний контакт (размыкающий) и разомкнет цепь катушки КМ 2, а уже затем замкнется верхний контакт (замыкающий) и напряжение будет подано на КМ 1. Во время работы двигателя блокировку осуществляют «чужие» контакты: в цепи катушки КМ 1 установлен контакт КМ 2, и если случайно на нее попадет напряжение, то контакт КМ 2 разомкнет цепь катушки КМ1. 13 цепи катушки КМ 2 стоит контакт КМ 1, он выполняет такую же функцию.
Содержание отчета
1. Изучить и описать работу схемы, последовательность прохождения всех операций (от включения автоматического выключателя QF и пусковых кнопок до подачи напряжения на электродвигатель). Студенты с четными номерами в бригаде описывают работу схемы с катушкой КМ 1, студенты с нечетными номерами -КМ 2.
Начертить схему (рисунок 8.5).
Написать два - три пункта ПУЭ.
Контрольные вопросы
Как предотвращается одновременное замыкание контактов КМ 1 и КМ 2?
Как осуществляется реверс?
Можно ли осуществить реверс нажатием кнопок SB3 и SB2, минуя кнопку SB1?















