18-36 (540714), страница 4
Текст из файла (страница 4)
Uдф, Uсф – это max синфазное напряж-е - это напряж-е одинаковой фазы на входах относ-но общей шины. Вых-ми пар-рами ОУ кроме U+выхm явл Rвых и Iвыхm. Малое Rвых ОУ достигается использованием эммит-ых повторителей на его выходе, а Iвыхm опр-ся допустимым коллек-ым током вых-го каскада ОУ. Энегретическими пар-ми явл max-ый потребляемый Iпотр и суммарная потребляемая мощность от обоих ист-ков питания Рпотр. К частотным хар-кам и пар-рам относ-ся АЧХ(амперно-частотная характеристика), fсреза, f1, fвп (верхнего пропускания). АЧХ имеет спадающий хар-р в обл-ти 1
ВЧ(высокочастотная), начиная от частоты среза fср. Спад-ая АЧХ обусловлена частотной зав-тью пар-ров паразитными емкостями схемы ОУ. Частота f1 при к-ой КU=1 наз-ся частотой единичного усил-я. По граничной частоте fвп оценивают полосу пропускания частот усил-я, составляющую для совр-ых ОУ десятки мГц. Динамическими пар-ми ОУ явл-ся скорость распространения Uвых, скорость отклона и время установления Uвых. Они опред-ся по реакции ОУ на воздействие скачка напряж-я на его входе. Скорость наростания Uвых VUвых=∆U/∆t и опр-ся на уч-ке увеличения
Uвых от уровня 0,1 до 0,9 установившегося знач-я. Время установления tуст – это интервал времени в течение к-го Uвых изм-ся от 0,1 до 0,9 установившегося значения. Для совр ОУ VUвых=0,1-800В/мкс, а tуст=0,05-2мкс. Высокие качественные показатели совр-ых ОУ позволяют при анализе схем считать, что у ОУ: Кu→∞; Кi→∞; Rвх→∞; Rвых→0.
33. Использование ОУ для реализации звеньев систем регулирования. Инвертирующий усил-ль – это усил-ль, инвер-ий фазу вых-го сигнала относ-но входного. Его схема имеет вид(а).
Если принять, что RвхОУ→∞, то IвхОУ=0. В этом случае Iвх=Iос (Uвх-Uо)/R1=-(Uвых-Uо)/Rос (1). Если КU→∞, то Uо=Uвых/ /КU→0. В этом случае выр (1) примет вид: Uвх/R1=-Uвых/Rос. Т.о. коэф-т усиления по напряж-ю инверт-го усил-ля с ОС, равный КU=Uвых/Uвх, опр-ся пар-рами внеш-х эл-тов КUинв=-Rос/R1. Если Rос=R1, то КUинв=-1 и получаем повторитель сигнала с его инвертирующей, т.к. U0≈0, то Rвхинв=dUвх/diвх=R1, а Rвых=[RвыхОУ(1+ +Rос/R1)]/КU (4) при Кu→∞, то Rвыхи→0. Неинвертирующий усил-ль. Схема подключения ОУ имеет вид: (б).
Т.к. Uо≈0, то U на входах ОУ будут: U-вх=U+вх, т.е. Uвх=Uвых[R1/(Rос+R1)]. Откуда коэф-т усиления неинв-го усил-ля равен: КUн=1+Rос/R1. При Rос=0 и R1=∞ приходим к схеме повторителя с КUп=1, его схема имеет вид: (в).
Rвх неинв-ий усил-ль опр-ся RвхОУ и очень велико, а Rвых→0, согл ф-ле (4). Т.к. неинв-ий усил-ль пред-ет собой ОУ охва-ченных послед ООС(отрицательная обратная связь) по напряжению, то его Rвх опр-ся по ф-ле: Rвхн=RвхОУ∙КU/КUн. Для повторителя напряж-я КUп=1 и Rвх повторителя равно: Rвхп=RвхОУ∙КU; Rвыхп=RвыхОУ/КU. Неинвертирующий сумматор
выполняется на основе неинв-го усил-ля. При Uо=0, Uвхи=Uн=R1/(R1+Rос)∙Uвых. При RвхОУ→∞, то I+вх= =0, ═> ∑v=1nIi=0. Выразим их ч/з напряж-е и сопротив-е: (U1-Uн)/R+(U2-Uн)/R+…+(Un-Uн)/R=0. Отсюда U1+U2+…+Un=
=nUн=nR1/(r1+Rос)∙Uвых ═> Uвх=(R1+Rос)/nR1∙(U1+U2+…+
+Un). Обычно R1 и Rос выбирают, чтобы дробь (R1+Rос)/nR1=1.
34. Инверт сумматор, интегратор, дифференциатор на ОУ. Инвертирующий сумматор предст-ет собой инв-ий усил-ль с несколькими ║-ми ветвями на входе: (д)
Как правило R резисторов Ri берутся одинаковыми: Rос=R1=R2=…=Rn<<RвхОУ. При этом можно считать, что IвхОУ=0, тогда имеем Iос=I1+I2+…In или умножить это выраж-е на Ri получим: Uвых=-(U1+U2+…Un). Для того, чтобы они имели разное усиление, изменяют сопрот-е резисторов Ri: Uвых=-(Rос/R1∙U1+ Rос/R2∙U2+…+Rос/Rn∙Un). Интегратор. Его схема имеет вид: (е).
При RвхОУ=∞, IвхОУ=0, тогда Iк=Iс или Uвх/R=-СdUвых/dt. Откуда Uвых=-1/RC∫0t0Uвхdt+ +Uвых(0). Uвых(0) – Uвых при t=0, т.е. до начала интегрир-ия. Диаграмма работы интегратора:
Пост-ая времени интегрирования τ =R∙С опр-ет наклон линейного уч-ка на диаграмме Uвых, τ =1с-1 т.е. при R=1 мОм и с=1 мкФ, интегрирование проводится в реальном масштабе времени. Масштаб интегр-я выбирают т.о., чтобы за время интегрирования UвыхОУ не достигало величины U-вых. На базе интегр-ра строятся генераторы линейноизменяющегося напряж-я (ГЛИН). Разряд конд-ра С происходит с пост-ой времени τ разряда: τ0 =С(R+ +RвыхОУ), т.е. большое время. Для сокращения времени разряда ║-но конд-ру С подключают транзисторный ключ. Дифференциатор. Его схема имеет вид: (ж).
Если RвхОУ=∞,тоIвх=0,Iс=Iк или –СdUвх/dt=Uвых/R ═>
Uвых=-RС(dUвх/dt)= -τ∙dUвх/dt, τ=RC
35. Генераторы синусоидальных колебаний. Ген-ром наз-ся автоколебательная система, в к-ой энергия источника питания преобразуется в энегрию колебаний. Структурная схема ген-ра имеет вид
Структ-ая схема содержит усил-ль с коэф-том усиления к, охваченный положит-ой ООС(отрицательная обратная связь) с коэф-том передачи ǽ. Сущ-ние автоколебаний в этой системе возможно при выполнении условий:1) к ∙ ǽ ≥1; 2) φц+φǽ=2πk, где k=0,1,2… I-ое условие при равенстве произведения 1 наз-ся балансом амплитуд, а II-ое – балансом фаз. При выполнении этих условий случайное изменение напряж-е на входе усил-ля усиливается в k раз, затем ослабляется в ǽ раз и снова появл-ся на входе усил-ля в той же фазе, в той же или большей вел-не. к ∙ ǽ >1 амплитуда колебаний будет нарастать, а при нек-ом значении амплитуды коэф-т усиления к умен-ся за счет нелинейности хар-ик транзисторов. При к ∙ ǽ =1 проис-ходит переход к установившемуся режиму работы. Соответвтвующий этому режиму к =1/ ǽ наз-ся критическим. Если условия самовозбуждений 1 и 2 будут выполняться для одной частоты или низкой полосы частот, то колебания системы будут синусоидальными. ГСК(генератор синусоидальных колебаний) …
36. Частотно-зависимые RC- цепи и RC-генераторы на основе ОУ.
Как правило, усилители имеют выходной сигнал, либо в противофазе со входным (φу= 180˚), либо в той же фазе (φу= 0˚, 360˚*n). При построении ГСК(генератора синусоидальных колебаний), цепь обратной RC связи, в 1 случае, на частоте генерации должна осуществлять поворот фазы сигнала на 180˚ (φæ=180˚), во 2 случае, фазовый сдвиг должен отсутствовать (φæ = 0˚). Для обоих случаев существует большое количество схемных решений RC цепей. Схема цепи, осуществляющей поворот фазы на 180˚, её АЧХ(амперно-частотная характеристика) и ФЧХ(фазочастотная характеристика). Для случая когда С1=С1=С3=С R1=R2=R3=R имеет вид
Эта схема имеет перед другими преимущества, заключенные в том, что она имеет наименьшие величины емкостей конденсаторов, требуемых для построения низкочастотных генераторов. Частоту fо, при которой φæ =180˚, называют квазирезонансной и вычисляют по формуле fо= 1/ (2π√6 RC)
При указанных соответственно параметров на частоте fо коэффициент передачи цепи обратной связи равен
|æ|= |ů вых| /|ůвх|= 1/29
Следовательно, коэффициент усиления усилителя Кu≥29
Схема генератора, на основе ОУ, с использованием схемы лестничного типа. R параллель имеет вид:
Требуемый коэффициент усиления обеспечивается следующим образом: Кст= Rос/Rо ≥ 29
Входное сопротивление усилителя Rо для переменного сигнала включено || с R3. Поэтому для расчета fо по (3) необходимо, чтобы R1=R2=R3||Ro=R
Амплитуда колебаний может устанавливаться подстройной Rос.
Среди цепей не сдвигающих фазу передаваемого сигнала на квазирезонансной частоте, наибольшее распространение получила схема Моста Вина.
Эта схема, ее АЧХ и ФЧХ имеют вид:
При построении генератора на основе ОУ с помощью Моста Вина, его включают между выходом и не инвертирующим входом ОУ.
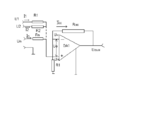
Схема ГСК с Мостом Вина имеет вид:
Поскольку на частоте fо коэффициент передачи Моста Вина æ=1/3, самовозбуждение генератора возможно при Ku ≥3. Учитывая выражение для коэффициента усиления ОУ в схеме не инвертирующего усилителя получим, что отношение Rос/Rо≥2.
Частота квазирезонанса определяется выражением:
fо= 1/(2*П*√ R1*R2*C1*C2 )=1/(2*П*R*C) , где R1=R2=R
C1=C2=C.
Значения, необходимые Ku, достигаются подбором Rо или Rос.
Применение ОУ с глубокой ООС позволяет стабилизировать параметры ГСК, в связи с чем температурная нестабильность частоты таких генераторов определяется преимущественно зависимостью от температуры параметров R и C звена обратной связи и составляет ±(0,1 -3)% против едениц процентов в транзисторных ГСК.















