Митрофанов (1226864), страница 5
Текст из файла (страница 5)
Годовое потребление активной энергии:
где Рi – мощность i-ой ступени графика, МВт; Тi – продолжительность i-ой ступени графика, ч.
Годовое число часов использования максимальной активной нагрузки, ч:
Время максимальных потерь, ч:
3. ВЫБОР МОЩНОСТИ СИЛОВЫХ ТРАНСФОРМАТОРОВ И ПРОВЕРКА ИХ ПО ПЕРЕГРУЗОЧНОЙ СПОСОБНОСТИ
При выборе полной мощности трансформаторов необходимо рассматривать наиболее характерные нормальные и аварийные режимы подстанции. Для этого построены суточные графики нагрузок по данным дней контрольных замеров. Используя эти графики, проверяем выбранные трансформаторы на допустимые перегрузки.
3.1 Выбор трансформаторов
Выбор мощности трансформаторов на подстанции производится с учетом аварийных и допустимых систематических перегрузок. Согласно ПУЭ в аварийном режиме допускается работа трансформатора с перегрузкой 40% до 5 суток. При этом коэффициент начальной загрузки должен быть не более 0,93 и время перегрузки не более 6 часов в сутки.
Аварийная нагрузка определяется из условия отказа одного из трансформаторов.
Расчетная мощность трансформатора может быть определена по следующему выражению:
где
– максимальная мощность потребителей 1 и 2 категории.
Расчетная мощность трансформаторов для подстанции:
Действительное значение номинальной мощности трансформатора
принимается как ближайшее большее, чем
. Выбираем трансформатор ТДТН-25000/110.
По аварийной перегрузке определим коэффициент загрузки трансформатора Кз в максимальном режиме при работе обоих трансформаторов:
где Sмах∑ – суммарная максимальная загрузка трансформаторов за 2015 г.
Проведённые расчёты дают основание для выбора трансформаторов меньшей мощности. В настоящее время на подстанции установлены два трансформатора устаревшей модификации с номинальной мощностью 31,5 МВА. Замена трансформаторов позволит уменьшить потери мощности при трансформации, этим самым уменьшается процент фактического небаланса по подстанции.
Выбираем по /3/ два трансформатора типа ТДТН-25000/110-76У1, параметры которых представлены в таблице 3.1.
Таблица 3.1 Параметры трансформатора ТДТН-25000/110-76У1
| Номиналь-ная мощность,МВА | Напряжение обмотки | Потери, кВт | uк, % | iх, % | |||||
| ВН | СН | НН | Рх | Рк | ВН-СН | ВН-НН | СН-НН | ||
| 25,0 | 115 | 38,5 | 6,6 | 28,5 | 140 | 10,5 | 17,5 | 6,5 | 0,7 |
3.2 Проверка трансформаторов по перегрузочной способности
Строится график полной мощности и преобразуется в двухступенчатый, находится коэффициент начальной нагрузки К1 характеризующий недогруз трансформатора:
Находится коэффициент максимальной нагрузки К2 эквивалентного графика характеризующий перегруз трансформатора:
Если К2 ≥ 0,9× Кмах , то К2 принимается равным К2,
Кмах =
; К2 =1,061 ≥ 0,9× 1,083 = 0,975 , т.е. К2 = 1,061.
По /3/ табл. 1.36 выбирается К2доп. при температуре охлаждающего воздуха Θохл=10С и восьмичасовой перегрузке К2доп. = 1,2. Вывод: трансформатор подходит по систематическим перегрузкам.
По /3/ табл. 1.38 выбирается К2доп. при температуре охлаждающего воздуха Θохл=10С и восьмичасовой перегрузке К2доп. = 1,4.
Вывод: трансформатор подходит по аварийным перегрузкам.
4. РАСЧЕТ ТОКОВ КОРОТКОГО ЗАМЫКАНИЯ
Согласно ПУЭ, электродинамическую устойчивость шин и аппаратов, отключающую способность аппаратов, термическую устойчивость проводников и аппаратов проверяют по току трёхфазного короткого замыкания, следовательно, для проверки устойчивости электрических аппаратов, шин, кабелей в условиях короткого замыкания, необходимо провести расчёт трёхфазного короткого замыкания.
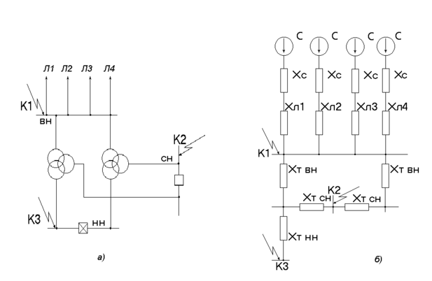
Составляется схема замещения.
Рисунок 4.1 Схема электрическая (а) и схема замещения (б).
4.1 Определение базисных значений мощности и напряжения
Расчёт производится в относительных единицах, приведённых к базисным.
Принимается базисная мощность: Sб = 1000 МВА; Принимается: Uср = 115 кВ; Sтр = 25 МВА; Uб1 = 115 кВ; Uб2 = 37 кВ; Uб3 = 6,3 кВ; Uб4= 0,4 .
4.2 Расчет базисных токов в точках К1, К2 И К3
где Sб – базисная мощность, МВА; Uб – базисное напряжение, кВ.
4.3 Расчет эквивалентного сопротивления
Сопротивление системы:
где Sб = Sс = 1000 МВА.
Сопротивление линии:
где Худ = 0,4 ом/км – удельное сопротивление ВЛ;
– длина линии, км.
Эквивалентное сопротивление в точке К1:
Сопротивление трансформатора:
где Uк – напряжение короткого замыкания трансформатора, %; Sн.т – номинальная полная мощность трансформатора, МВА.
Эквивалентное сопротивление в точке К2:
Эквивалентное сопротивление в точке К3:
4.4 Расчет периодической составляющей тока КЗ
где Е – принимается = 1.
Периодическая составляющая в точке К1:
Периодическая составляющая в точке К2:
Периодическая составляющая в точке К3:
4.5 Расчет ударных токов
где Iп – периодическая составляющая тока КЗ, кА; куд – ударный коэффициент.
где t = 0,01c;Та – постоянная затухания апериодической составляющей тока КЗ, с.
Определяется из таблицы 2.1 /3/.
Для остальных точек КЗ расчет ведется аналогично. Полученные данные сводятся в таблицу 4.1.
Таблица 4.1 Расчет ударных коэффициентов для точек К1, К2, К3.
| Та ,с | t,с | куд | |
| К1 | 0,115 | 0,01 | 1,92 |
| К2 | 0,095 | 0,01 | 1,9 |
| К3 | 0,065 | 0,01 | 1,86 |
По формуле (4.11) определяем ударный ток К.З.
Определяем действующее значение тока КЗ Iу :
Найдем мощность КЗ:
На основании расчетов составляем таблицу 4.2.
Таблица.4.2 Расчет токов КЗ в точках К1, К2, К3
| Uб , кВ | Хэк | Iп ,кА | iуд, кА | Iу, кА | SКЗ, МВА | |
| К1 | 115 | 0,524 | 9,58 | 26 | 15,72 | 1908,2 |
| К2 | 37 | 2,674 | 5,83 | 15,67 | 9,437 | 373,942 |
| К3 | 6,3 | 7,624 | 12 | 31,57 | 18,894 | 131,161 |
5. ВЫБОР АККУМУЛЯТОРНОЙ БАТАРЕИ И ТРАНСФОРМАТОРА СОБСТВЕННЫХ НУЖД
5.1 Выбор аккумуляторной батареи
Для питания оперативных цепей на понизительных подстанциях, как правило, применяются свинцово-кислотные аккумуляторные стационарные батареи кратковременного разряда типа СК. Но батареи такого типа уже устарели, поэтому необходимо найти альтернативу. В настоящее время применяют батареи закрытого типа, с жидким или гелевым электролитом. В качестве рабочего напряжения оперативных цепей следует принять напряжение Uн = 220 В.















