Диплом Радченко 2 (1224952), страница 4
Текст из файла (страница 4)
Рисунок 4.3 Ложные выезда дежурных караулов
Из анализа выявлено, что 15 пожаров (0,42 %) потушены силами ДПО, силами одного караула потушено 2120 (60 %) пожаров, с созданием оперативного штаба пожаротушения – 114 (3,23 %). Вместе с тем, первым стволом потушено 883 (25 %) пожаров (рисунок 4.4).
Рисунок 4.4 Тушение пожаров
Рисунок 4.5 Распределение потушенных пожаров
по огнетушащему веществу
21343 пожара и загораний потушено водяными стволами, 328 пожаров и загораний потушено с применением воздушно-пенных стволов, 181 пожар потушен с использованием первичных средств пожаротушения и 19 пожаров потушено с использованием смачивателей (рисунок 4.5).
Рисунок 4.6 Работа в составе звеньев ГДЗС
За отчетный период при тушении пожаров применялись звенья ГДЗС в 936 случаях, что составляет 26,49 % от общего количества пожаров (рисунок 4.6), из них:
580 раза применялось одно звено ГДЗС;
356 раз применялось два и более звеньев ГДЗС.
472 раза на пожары привлекалась специальная техника, что составляет 13,36 % от общего количества пожаров, из которой больше всего привлекались автолестницы – 426 случаев.
Рисунок 4.7 Использование специальной техники на пожарах
Анализ оперативного реагирования подразделений показал, что на большинство пожаров подразделения прибывают до 10 минут – 1928 случаев, что составляет 54,7 % от общего количества пожаров, до 5 минут – 1338 случаев (38 %).
Наибольшее количество пожаров подразделениями тушится с 16 до 30 мин. – 1231 случай, что составляет 41 % от общего количества пожаров потушенных силами одного караула и первым стволом от емкости автоцистерны, второй показатель времени с момента прибытия на пожар до ликвидации составляет до 15 минут – 856 (28,5 %), третий показатель с 30 минут до 1 часа – 661 (22 %).
Анализ участия должностных лиц выполнявших функции РТП выявил, что большинство пожаров тушится начальниками караулов (помощниками начальников караулов) 2544 (72 %) и командирами отделений 604 (17,1 %), должностными лицами СПТ потушено 183 пожара (5,18 %), руководство пожарных частей выполняло функции РТП 127 раз (3,59 %), руководство отрядов – 45 раз (1,27 %), сотрудники Главного управления – 15 раз (Рисунок 4.8).
Рисунок 4.8 Распределение по должностным лицам
выполнявших функции РТП
На пожарах за текущий период спасено 2268 человек, что на 4,63 % меньше, чем за аналогичный период прошлого года (АППГ-2378), погибло 127 человека, что на 4,1 % (рисунок 4.9) больше, чем за аналогичный период прошлого года (АППГ – 122), травмирован 191 человек, что на 25,66 % больше, чем за аналогичный период прошлого года (АППГ – 152).
Рисунок 4.9 Результаты пожаров
5 Оперативно-тактическая характеристика объекта
5.1 Общие сведения об объекте
Склад топлива локомотивного депо (объект) служит для приёма, хранения, реализации дизельного топлива, технических масел и топочного мазута.
Объект подчинён Хабаровскому отделению Дальневосточной железной дороги, филиалу Открытого Акционерного Общества «Российские Железные Дороги» (ОАО РЖД). Объект относится к группе «А» (высокая пожароопасность).
Склад топлива расположен в г. Хабаровске на территории локомотивного депо, между цехом по ремонту подвижного состава и насосной, с восточной стороны от здания гаража. Объект расположен на расстоянии 800м от жилого микрорайона.
На территории объекта имеются 12 резервуаров РГС-50 под светлые нефтепродукты, общим V= 600м3 (резервуары стальные, горизонтальные) и 4 резервуара РГС-50 под тёмные нефтепродукты (резервуары стальные, горизонтальные), общим V= 200м3. Помимо горизонтальных резервуаров, на объекте размещены: резервуар РВС-400 под темные нефтепродукты (резервуар стальной, вертикальный, V=400м3), резервуар РВС-200 под темные нефтепродукты (резервуар стальной, вертикальный, V=200м3), 2 отдельно стоящих резервуара РВС-2000 и РВС-1000 под светлые (дизельное топливо) нефтепродукты (резервуары стальные, вертикальные, V=1000м3 и V=2000м3, имеют обвалование).
Слив светлых и тёмных нефтепродуктов осуществляется с железнодорожной сливо-наливной эстакады, оборудованной 2 устройствами нижнего слива, расположенной в 40 м от резервуарного парка, рядом с помещением насосной станции по перекачки нефтепродуктов.
Обслуживание железнодорожной сливо-наливной эстакады производится круглосуточно 2 рабочими (сливщик-разливщик) дежурной смены.
Устройство нижнего слива предназначено для забора нефтепродуктов из железнодорожных цистерн и их перекачке в резервуарный парк. Одномоментно под слив может устанавливаться только 1 железнодорожная цистерна, общей ёмкостью 60т.
Слив происходит по нижним коллекторам. Откачка производиться насосами через нижний сливной люк, с использованием специального устройства нижнего слива.
Помещение насосной станции светлых и тёмных нефтепродуктов кирпичное, одноэтажное, электрооборудование выполнено во взрывозащищённом исполнении.
Для слива тёмных нефтепродуктов из железнодорожных цистерн в зимнее время, используется водяной пар, подведенный к устройству нижнего слива.
Приём нефтепродуктов осуществляется по железнодорожному пути рельсового парка депо. Нефтепродукты (дизельное топливо, технические масла) транспортируются от склада топлива до раздаточных колонок, по наземному стальному трубопроводу.
Территорию склада топлива невозможно обнести бетонным забором из-за отсутствия технической возможности (наличие сильно разветвленной сети железнодорожного пути на территории локомотивного депо).
Все объекты парка различаются по хранящемуся в них нефтепродукту, поэтому в ПБ они рассматриваются как блоки таблица 5.1
Для удобства выполнения работ по ликвидации возможных чрезвычайных ситуаций, объект разделен на блоки по законченному технологическому циклу, а именно:
БЛОК № 1 – насосная станция для перекачки светлых и тёмных нефтепродуктов.
БЛОК № 2 – резервуарный парк темных нефтепродуктов.
БЛОК № 3 – резервуарный парк светлых нефтепродуктов.
Таблица 5.1
Характеристика блоков
| № блока | Название блока | Опасные вещества, обращающиеся в блоке |
| 1 | Насосная станция светлых и тёмных нефтепродуктов | Дизельное топливо и масло |
| 2 | Резервуарный парк темных нефтепродуктов | Дизельное масло, топочный мазут |
| 3 | Резервуарный парк светлых нефтепродуктов | Дизельное топливо |
Резервуарный парк обслуживается 1 рабочим (сливщик – разливщик).
Дизельное топливо общего назначения бывает летнее (ДТ-Л) и зимнее (ДТ-3), характеристика приведена в таблице 5.2
Отпуск дизельного топлива на заправку тепловозов, со склада топлива локомотивного депо осуществляется рабочим-экипировщиком цеха ТО-2, через раздаточную колонку, расположенную снаружи насосной станции.
Устройство для слива из железнодорожных цистерн и налива в резервуарный парк склада топлива представляет собой специальную установку нижнего слива, которая состоит из гибкого шланга (рукава), подсоединённого к топливному трубопроводу, а также электрического насоса во взрывозащищённом исполнении.
Контроль за сливом из железнодорожных цистерн в резервуарный парк топлива осуществляется сливщиком-разливщиком и кладовщиком.
Таблица 5.2
Характеристика опасных веществ, обращающихся на складе топлива
| № | Наимено-вание нефтепродукта | Сте-пень огнео-пас-ности | Хим. состав | Физико-химические параметры | Группа нефте-продук-тов | ПДК паров в возду-хе рабочей зоны, мг/м3 | Действие на организм человека | ||
| Запах | Цвет | Тем-пер. вспыш-ки T, C | |||||||
| 1. | Дизельное топливо | IV | Смесь углево-дородов | Запах нефте-про- дуктов | От прозр. до желт. | 35-62 | Горю-чее | 300 | раздраж. слизистые оболочки, кожы. |
| 2 . | Масла, топочный мазут | IV | Смесь углево-дородов | Запах нефте-про- дуктов | От желт. до темного зеленого | 200-235 | Горю-чее | 300 | длительный контакт ведёт к раздражению орг. дых, пораж. кожи. |
Охрана территории склада топлива осуществляется круглосуточно.
Для тушения пожара на территории склада предусмотрены: два пожарных водоема емкостью по 50 м3 каждый, мотопомпа, два пожарных щита, огнетушители ОП-50, ОП-10, ОУ-40, ОУ-25, ОУ-10 общим количеством 17 штук.
На территории склада ГСМ расположены следующие здания и сооружения:
- резервуарный парк;
- железнодорожная сливо-наливная эстакада;
- наливная авто эстакада – 2 шт.;
- операторная с насосной;
- резервный резервуар;
- колодец слива – 1 шт;
- ограждение склада ГСМ из железобетонных плит;
- комплекс очистных сооружений;
- пожарные водоемы – 2 шт;
- смотровые колодцы;
- спецопора-молниеуловитель.
Дороги до склада и внутри территории асфальтированные. Основной и запасной въезд транспорта на территорию склада подходят с южной стороны объекта. С северной стороны склада расположен железнодорожный подъездной путь.
На складе имеется телефонная и местная громкоговорящая связь.
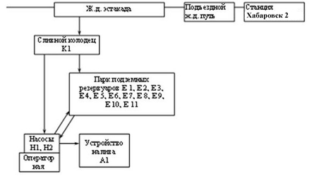
Блок-схема производственного процесса приведена на рисунке 5.1
Рисунок 5.1 Блок-схема производственного процесса
5.2 Руководство работами по локализации и ликвидации аварийных ситуаций
Руководство работами по спасанию людей и ликвидации аварии осуществляет ответственный руководитель работ по ликвидации аварии. Ответственным руководителем по локализации аварии является:
на первом уровне развития (А) – начальник склада ГСМ Главного материального склада СП ДВЖД. До его прибытия на место аварии, обязанности ответственного руководителя работ выполняет бригадир склада ГСМ;
на втором уровне развития (Б) – начальник Главного материального склада СП ДВЖД. До его прибытия на место аварии, обязанности ответственного руководителя работ выполняет начальник склада ГСМ Главного материального склада СП ДВЖД;
на третьем уровне развития (В) – председатель комиссии по чрезвычайным ситуациям (г. Хабаровск). До его прибытия – начальник Главного материального склада СП ДВЖД.
Отдача первого распоряжения ответственным руководителем работ по ликвидации аварии (руководителем газоспасательных работ) или получение им распоряжения старшего должностного лица является моментом принятия на себя непосредственного руководства аварийно-спасательными работами. О принятом решении делается соответствующая запись в оперативном журнале.
В случае разногласия между ответственным руководителем работ по ликвидации аварии и руководителем газоспасательных работ, обязательным для выполнения является решение первого из них. Если решение ответственного руководителя работ по ликвидации аварии противоречит требованиям нормативных документов, то руководитель газоспасательных работ вправе потребовать от него письменного распоряжения, с указанием точного времени.
При явно неправильных (ошибочных) действиях ответственного руководителя работ, вышестоящее руководство имеет право отстранить его и принять на себя руководство ликвидацией аварии или назначить для этого соответствующее лицо. О принятом решении делается соответствующая запись в оперативном журнале.















