ПЗ (1221701), страница 6
Текст из файла (страница 6)
Таким КРМ оснащен электровоз ЗЭС5К-047. В ОАО «ВЭлНИИ» были проведены испытания пассивного компенсатора реактивной мощности (КРМ) электровоза ЗЭС5К-047 на участках Северо-Кавказской железной дороги. По результатам испытаний все секции электровоза были оборудованы компенсаторами с параметрами С = 433 мкФ, L = 3,249… ..3,267 мГн и подключением ступеней КРМ1 и КРМ2 на тяговые обмотки 1260В (рисунок 2.7). Принят следующий алгоритм управления по зонам регулирования с двумя ступенями: на первой зоне работает КРМ1, на второй, третьей и четвертой зонах работают КРМ1 и КРМ2 с их включением при токах якоря более 200 А. Сравнительные испытания проводились с включением КРМ и без него. По приведенным в данным уменьшение потребления реактивной мощности электровоза с КРМ привело к увеличению коэффициента мощности электровоза при токах 800 А в конце 1–4 фиксированных зон до 0,945; 0,955; 0,93; 0,903, а при токах 600 А - соответственно до 0,957; 0,972; 0,95; 0,927 [10].
Однако применение пассивных КРМ на электровозе не обеспечивает эффективную компенсацию высших гармоник питающего тока. В результате не происходит существенного улучшения коэффициента искажения формы тока и связанного с ним коэффициента мощности электровоза. При эксплуатации электровоза ЗЭС5К -047 в режиме тяги включение КРМ позволило существенно улучшить форму сетевого тока, и как следствие наблюдалось увеличение коэффициента мощности электровоза в продолжительном режиме с 0,843 до 0,903.
Для эффективного улучшения энергетических показателей электроподвижного состава переменного тока с ВИП возможно использование активного компенсатора, основанного на применении четырехквадрантного преобразователя (4q-S) который включается аналогично пассивному КРМ и генерирует ток с заданным гармоническим составом, обеспечивающим подавление высших гармоник сетевого тока (рисунок 2.8). Однако, использование только активного компенсатора нерационально, поскольку на электровозах с зонно-фазным регулированием необходима установка активного фильтра с мощностью, сопоставимого с мощностью самого ВИП (с целью подавления высших гармоник, источником которых является ВИП).[8]
Как показал анализ работы ВИП, наиболее существенный вклад в снижение коэффициента мощности дает сдвиг по фазе между первыми гармониками тока и напряжения. Для его компенсации более эффективным является применение пассивного КРМ. Использование активного КРМ целесообразно для снижения уровня высших гармоник тока. Поэтому для увеличения коэффициента мощности электровоза с пассивным КРМ предложен гибридный КРМ (рисунок 2.9), особенностью которого является наличие активного фильтра на базе 4q-S преобразователя, дополняющего действие пассивного LC - контура. Система управления в реальном времени оценивает гармонический состав сетевого тока потребляемого электровозом и формирует задание тока преобразователя 4-qS таким образом, чтобы компенсировать реактивную составляющую первой гармоники сетевого тока и полностью компенсировать влияние высших гармонических составляющих. При формировании тока преобразователя 4q-S учитываются искажения формы напряжения на токоприемнике.
Рисунок 2.8 – Схема подключения 4q-S преобразователя
Рисунок 2.9 – Схема подключения гибридного компенсатора реактивной мощности
Исследования выполнены с использованием математической модели участка электрифицированной железной дороги, включающей в себя расчетные схемы тягового электроснабжения и электровоза 2ЭС5К («Ермак») [9].
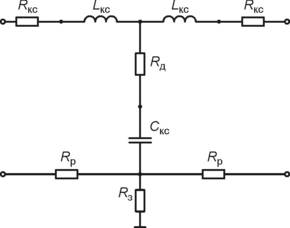
Моделирование системы тягового электроснабжения выполнено с использованием параметров и положений, изложенных в [12]. Она состоит из моделей тяговой подстанции (ТП) и элементов тяговой сети (контактная сеть, рельсовые цепи, компенсирующие устройства). На рисунке 2.10 и рисунке 2.11 показаны расчетные схемы моделей элементов системы тягового электроснабжения.
Рисунок 2.10 - Расчетная схема ТП участка тяговой сети
Рисунок 2.11 – Расчетная схема ТП системы тягового электроснабжения переменного тока
Поскольку в цели исследования не входит анализ процессов в системе питания ТП, в состав модели включены только ЭДС вторичной обмотки трансформатора, ее активное сопротивление, приведенные к ней индуктивности рассеяния трансформатора и питающей системы (Етп, Rтп, Lтп) [5].
Для случая использования на ТП трансформатора мощностью 31,5 MBA, контактной сети двухпутного участка железной дороги с подвеской типа ПБСМ-70-МФ-100 и рельсов Р65 параметры модели системы тягового электроснабжения следующие: Етп= 27,5 кВ; Rтп = 0,14 Ом; Lтп = 15,0 мГн; Rкс = 0,26 Ом/км; Lкс = 1,87 мГн/км; Скс = 16,6нФ/км; Rp = 0,1 Ом/км
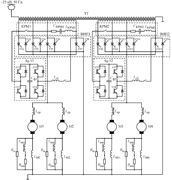
На рисунке 2.12 представлена расчетная схема тягового электропривода (ТЭП) одной секции электровоза для режима тяги. Сетевая обмотка тягового трансформатора (ТТ) подключена к контактной сети. Тяговые обмотки питают два четырехзонных ВИП (ВИП1 и ВИП2). К выходу каждого из них подключен сглаживающий реактор и два параллельно соединенных тяговых двигателя Ml, М2 (М3, М4). Структура моделей остальных секций электровоза идентична.
Цепи возбуждения двигателей представлены в виде индуктивности обмотки возбуждения (LМ), сопротивления постоянной шунтировки (Rпш), сопротивления шунтировки (Rш), индуктивного шунта (Lиш)
Параметры трансформатора, сглаживающих реакторов (Lср), тяговых двигателей (М), цепей шунтировки ОВ взяты в соответствии с руководством по эксплуатации электровоза 2ЭС5К.
Цепи пассивного компенсатора реактивной мощности состоят из катушки индуктивности (LКРМ), батареи конденсаторов (Скрм), ключа КРМ. Пассивные омпенсаторы КРМ1 и КРМ2 подключены параллельно вторичной обмотке трансформатора напряжением 1260В.
Рисунок 2.12 – Расчетная схема электрических цепей тягового электропривода одной секции электровоза 2ЭС5К
Активные КРМ 4q–S1 4q–S2 содержат по четыре модуля IGВТ транзисторов, конденсатор и дроссель (для 4q-S1–VT1.1–VT1.4, Сф1, Lc1; для 4q–S2 –VT2.1–VT2.4, Сф2, Lc2). Каждый 4q–S1 и 4q–S2 подключены параллельно пассивным КРМ1 и КРМ2 на полную вторичную обмотку трансформатора с номинальным напряжением 1260 В [5].
Поскольку в цели исследования не входит детальный анализ процессов, протекающих при коммутации тиристоров, они представлены в виде ключевых элементов с большим сопротивлением в закрытом состоянии и малом в открытом. Переключение из одного состояния в другое происходит мгновенно. Алгоритм управления тиристорами ВИП представлен в таблице 2.13. В дальнейших расчетах принято, что начальный угол открытия тиристоров (α0) равен 7° эл. для ВИП первой секции, 10° эл. и 13° эл. – для второй и третьей соответственно. А угол регулирования αр изменяется в пределах 13–165° эл.
Таблица 2.13 – Алгоритм управления ВИП в режиме тяги
В соответствии с принятыми допущениями задача моделирования процессов в схеме замещения, приведенной на рисунке 2.12, сводится к расчету переходных процессов в динамической электрической цепи с нелинейными параметрами. С учетом сложной топологии схемы вывод дифференциальных уравнений, описывающих процессы в ней, практически невозможен.
Поэтому для расчета процессов в схеме использован подход, основанный на применении дискретных моделей. При этом на каждом шаге моделирования реактивные элементы заменяются эквивалентной цепью, состоящей из активного сопротивления (проводимости) и источника напряжения (тока). Параметры источников вычисляются с использованием формулы дифференцирования назад в зависимости от тока или напряжения представляемого элемента на текущем шаге моделирования и нескольких предыдущих. В результате задача сводится к расчету режима работы линейной электрической цепи по постоянному току, который легко программируется и позволяет практически полностью формализовать процесс вычислений. В случае, когда реактивные элементы имеют нелинейные характеристики, на каждом шаге моделирования проводится несколько итераций по уточнению решения. При правильном выборе шага моделирования описанный подход позволяет получить устойчивое и сходящееся решение, в том числе при значительных (на шесть - девять порядков) изменениях сопротивлений ключевых элементов, которыми представлены тиристоры.
С использованием разработанной математической модели выполнен ряд численных экспериментов для оценки различных способов повышения коэффициент мощности электровоза.[11] Расчеты проводились при следующих условиях. Были взяты два значения тока якоря тяговых двигателей (600 А и 800 А) и выполнено моделирование процессов при различных скоростях движения таким образом, чтобы работа ВИП происходила во всех зонах. Напряжение в контактной сети было взято таким же, как и зафиксированное при проведении испытаний электровоза 3ЭС5К-047. При проведении испытаний была обнаружена следующая особенность. Введение КРМ в схему электровоза привело к тому, что напряжение на токоприемнике возрастало в среднем на 200 В на первой зоне регулирования, а также повышалось еще на 200 В при переходе на вторую зону. Дальнейшие переходы на третью и четвертую зоны ВИП проходили без значительных изменений напряжения. По этой причине были выполнены соответствующие корректировки исходных данных для математической модели при вычислении коэффициента мощности электровоза [7].
В результате расчетов для описанных расчетных случаев получены мгновенные значения тока и напряжения контактной сети на токоприемнике электровоза. На рисунке 2.14 приведены результаты полученные в ходе моделирования при движении электровоза со скоростью 36 км/ч (10 м/с) и заданием тока якоря 600 А. На рисунке 2.14 (а) показаны результаты расчета при выключенном КРМ, на рисунке 2.14 (б) - при наличии пассивного КРМ
а
б















