ПЗ (1219605)
Текст из файла
ВВЕДЕНИЕ
Водоотведение, как и водоснабжение, играет важную роль в обеспечении необходимых условий проживания в городе. Система водоотведения - необходимый элемент современного городского хозяйства. Нарушения и сбои в ее работе могут ухудшить санитарно-эпидемиологическую ситуацию в городе и наши условия жизнедеятельности. Система водоотведения состоит из приемников сточных вод, выпусков и магистральных и разводящих канализационных коллекторов, насосных станций и водоочистных комплексов, резервуаров и других устройств. Насосные станции являются главным элементом систем водоснабжения и водоотведения. Они представляют собой сложный комплекс сооружений и оборудования. Правильный выбор технических параметров этого комплекса во многом определяет надежность и эффективность подачи или отведения воды.
В наше время одной из главных проблем современной промышленной энергетики является использование наиболее рационального построения/проектирования системы электроснабжения и электрозащиты, выполнение всех ее основных принципов. Это связано с огромным ростом потребления электрической энергии, широким внедрением электронных и электрических устройств и аппаратов. Поэтому требуется разработать систему защитной элетроавтоматики насосной станции. Автоматика — отрасль науки и техники об управлении и контроле протекания различных процессов, действующих без непосредственного участия человека. Более конкретное (узкое) определение автоматики — это совокупность методов и технических средств, исключающих участие человека при выполнении операций конкретного процесса. Электроавтоматика предназначена для привода механизмов, автоматического управления ими, контроля состояния, технической диагностики и сигнализации. От работы электроавтоматики зависит производительность и надежность механизмов.В зависимости от назначения , все элементы , входящие в состав электроавтоматики, подразделяются на :
-
командные (кнопки, путевые выключатели, датчики);
-
логические (реле, логические элементы, программируемый контроллер);
-
исполнительные (контакторы, муфты, электромагниты);
-
источники питания и преобразователи напряжений;
-
защитные (предохранители, тепловые реле, и т.д.).
В данной работе я теоретически рассмотрю и подберу защитную электроавтоматику к насосной станции .Перечислю всевозможные распространенные аварийные ситуации и применю к ним решения для их устранения. Так как очень важно создать безопасные условия работы системы водоснабжения для избежания экологических проблем , финансовых затрат и нанесения ущерба здоровью.
1. ТЕХНОЛОГИЯ ПРОЦЕССА РАБОТЫ КАНАЛИЗАЦИОННОЙ СТАНЦИИ
Насосные станции можно классифицировать по степени их ответственности и загруженности как:
-
главная насосная станция (ГНС);
-
станция перекачки ( районная канализационная станция);
-
станция подкачки.
Насосная станция — это гидротехническая система с насосным оборудованием, которая используется для транспортировки хозяйственно-питьевой, сточной или технической воды в целях водоснабжения и водоотведения промышленных объектов, объектов ЖКХ, жилых домов, дач, коттеджей и т.д. Насосные станции подкачки - предназначены для увеличения напора на участке сети, где требуется повышенный напор, например у высотных зданий, в микрорайонах , на производственных объектах. Главные насосные станции - служат для перекачки сточных вод со всего населенного пункта или всего промышленного предприятия на очистные сооружения. КНС (канализационные насосные станции) – комплекс гидротехнического оборудования и сооружений, который используется для перекачки хозяйственно-бытовых, промышленных или ливневых сточных вод на очистные сооружения. Хозяйственно-бытовые сточные воды от абонентов по безнапорным канализационным коллекторам поступают в приемные резервуары канализационных насосных станций (промежуточные насосные станции).
КНС-5А является местной насосной станцией города Хабаровска. Основное назначение КНС - перекачка сточных вод. Сточные воды- это любые воды и атмосферные осадки в жидкой фазе (талые воды) , отводимые в водные объекты с городских территорий и территорий с предприятий по инженерным сетям канализации , свойства которых ухудшились в процессе жизнедеятельности человека. С КНС 5 сточные воды поступают на КНС-5А в камеру гашения , затем грабельное отделение с решетками . В них происходит гашение напора и разделение потока жидкости по лоткам для дальнейшего перекачивания, и очистки от механических загрязнений на решетках (задержка крупного мусора). Перекачка сточных вод производится насосами, установленными в машинном зале. Далее сточные воды поступают на главную насосную станцию (ГНС) , а потом уже на очистные сооружения. Там происходит механическая отчистка, биологическая очистка и обеззараживание вод.
Такая местная насосная станция работает в бесперебойном режиме подачи сточной воды по местному коллектору, количество одновременно работающих насосов в течении суток может меняться. Нормальный режим работы такой станции 1+1, т.е. когда работает насосный агрегат с синхронным двигателем (основной агрегат) в паре с насосным агрегатом с асинхронным двигателем (подкачивающий агрегат) . Насосный агрегат состоит из центробежного насоса, асинхронного двигателя ( синхронного) , упругой втулочно - пальцевой муфты с ограждением, установленных на общей фундаментной раме.
Исходя из специфики насосной станции, для безопасного отвода стоков, данная станция имеет первую категорию надежности. Электроприемники первой категории - непрерывное электроснабжение, которых может повлечь за собой опасность для жизни людей , угрозу для безопасности государства, значимый материальный ущерб, расстройство сложного технологического процесса , нарушение функционирования особо важных элементов коммунального хозяйства, объектов связи. Этот электроприемник должен обеспечиваться от двух независимых взаимно резервирующих источников питания и перерыв их электроснабжения допускается только на время автоматического восстановления питания (время действия АВР). Из состава электроприемников первой категории, выделяется особая группа , бесперебойная работа которых без аварийного основного производства и предотвращения угрозы жизни людей, взрывов, пожаров. Для них должно предусматриваться дополнительное питание от третьего независимого источника питания.
1.1 Описание силовой части
Электроснабжение КНС-5А ведется от 4-х взаимно резервируемых источников питания : ПС"ЭНМ" ф.26, ПС"СВ" ф.13, ПС"Ц" ф.11, ТП1607 ф.23. РУ-6кВ состоит из полностью укомплектованных ячеек комплектных распределительных устройств (КРУ). К достоинствам КРУ можно отнести: КРУ компактны, удобны в управлении, а самое главное надежны и безотказны в процессе эксплуатации. Безусловно, перечисленные преимущества имеют место только при соблюдении всех требований и правил по монтажу, наладке и дальнейшей эксплуатации. Разделение ячейки перегородками на несколько отсеков. Перегородки разделяют друг от друга отсеки сборных шин высокого напряжения, электрических аппаратов, цепей вторичной коммутации, устройств управления и защиты (релейный отсек ячейки). На лицевой панели релейного отсека (верхняя часть шкафа) расположены элементы управления и сигнализации: накладки, ключи управления, переключатели, указательные реле и сигнальные лампы. Также в стандартном исполнении ячейки КРУ имеют встроенные механические блокировки от неправильных действий персонала (к примеру включение заземляющих ножей ячейки находящейся под напряжением, или параллельная работа 2 источников питания на общую нагрузку).
В качестве высоковольтных выключателей во всех ячейках используются вакуумные выключатели марки ВБ-10-20(31,5)/630-1600 У2. Выключатели предназначены для частых коммутаций электрических цепей при нормальных и аварийных режимах в ячейках комплектных распределительных устройств в электрических сетях трехфазного переменного тока частотой 50Гц с напряжением 10(6) кВ с изолированной или компенсированной нейтралью. Напряжение управления Uном= 220в переменного тока. РУ-6кВ имеет 2 системы сборных шин. Предусмотрено резервирование по стороне 6кВ. На каждой секции подключен измерительный трансформатор напряжения с расщепленной вторичной обмоткой типа ЗНОЛ. Одна обмотка для цепей измерения эл. Величин, вторая для сборки систем автоматики и защитных систем. Насосные агрегаты высоковольтные, получают питание по стороне 6кВ.
2. ПЕРЕЧЕНЬ АВАРИЙНЫХ НЕИСПРАВНОСТЕЙ И ФИЗИЧЕСКИЕ ПАРАМЕТРЫ , СВЯЗАННЫЕ С НИМИ. ПРИМЕНЯЕМЫЕ СХЕМЫ ЗАЩИТЫ И ИХ ОПИСАНИЕ
Аварийная ситуация - сочетание условий и обстоятельств, создающих угрозу возникновения аварий и других происшествий, которые могут привести к взрыву, пожару, отравлению, гибели или травмированию людей, животных, потерям материальных ценностей. Авария – важнейшее понятие безопасности человеческой деятельности, именующее и характеризующее последствия реализации одной из основных опасностей техники и технологии (так называемой техносферы) – разрушения объекта или нарушения процесса.
Промышленная безопасность есть не что иное, как предупреждение крупных аварий, включая готовность к ликвидации их последствий.
Перечень аварийных ситуаций , происходящих на КНС-5А .
Перегрев деталей наноса (подшипников).
Перегреву деталей способствует длительная работа гидросистемы на предельных нагрузках; Клинение деталей насоса из-за их износа; Наличие в масле механических примесей.
Причины попадания в смазку посторонних твёрдых частиц:
-
использование загрязненного смазочного материала;
-
работа в условиях сильной запылённости;
-
загрязнение смазки частицами элементов уплотнения при их износе.
Если не предпринять меры безопасности насос перегреется и это может привести к тяжёлым последствиям на производстве, не исключая катастрофы. Допустимая рабочая температура насосов MORRIS - 120 °С и 2СД - 80 °С. В данном случае установим резистивный датчик температуры.
Работа РТД , представленная на рисунке 2.1. основана на свойстве металлов к изменению своего электрического сопротивления при изменении температуры. Известно ,что все металлы изменяют свое сопротивление при изменении температуры. Такой датчик может быть установлен ,как на самом насосе, так и в гидравлической системе. В резистивных датчика х температуры используется металлический провод ( платина, никель, медь )для которого известно сопротивление при температуре 0°C. Стандартно используется платиновая проволока с сопротивлением 100 Ом при 0°C. Такие датчики более точные. Диапазон температур -200°C до +800°C.
Преимущества таких датчиков :
-
широкий диапазон температур ;
-
обеспечивают высокий выход по току падения ;
-
более линейны по сравнению с термопарами и термосопротивлениями.
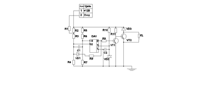
Рисунок 2.1.- Схема работы резистивного датчика от перегрева
Основным узлом устройства служит ОУ DA1, на котором выполнен компаратор напряжения. Сигнал с датчика (через 2 контакт «вход») через резистор R1 поступает на входной делитель напряжения компаратора, собранный на резисторах R2-R4. Таким образом, сигнал датчика воздействует на неинвертирующий вход ОУ DA1. На другой - инвертирующий - вход ОУ напряжение поступает со второго делителя напряжения, выполненного на резисторах R5-R7. Он нужен для того, чтобы можно было установить пороговое значение напряжения, при котором компаратор переключается. Цепь R9VD1 служит для создания гистерезиса при переключении компаратора, с тем чтобы подача напряжения на управляющую обмотку реле КL происходило при более высокой температуре, отличной от 80ОС, в частности элементы схемы подобраны таким образом чтобы реле КL срабатывало при 85 ОС. Конденсаторы С1 и С2 защищают устройство от импульсных помех из питающей сети. Для питания ОУ DA1 предусмотрен параметрический стабилизатор, выполненный на резисторе R10 и стабилитроне VD2. Сигнал с выхода компаратора напряжения поступает на двуступенный усилитель мощности, собранный на транзисторах VT1, VT2. В коллекторную цепь транзистора VT2 включена обмотка реле, управляющего работой электродвигателя вентилятора. Диод VD3 защищает транзистор VT2 от ЭДС самоиндукции обмотки реле, которую подключают к контактам 1 штепсельного разъема. Пока температура не достигла порогового значения, напряжение на датчике резистивном датчике велико (близко к питающему напряжению). Напряжение на неинвертирующем входе ОУ DA1 больше, чем на инвертирующем. Поэтому на выходе ОУ будет высокий уровень сигнала, транзистор VT1 открыт, а VT2 - закрыт. Такое состояние устройства соответствует разомкнутым термоконтактам датчика. Диод VD1 закрыт и цепь R9VD1 практически не влияет на работу компаратора. После того, как температура повысится до верхнего порога, напряжение на неинвертирующем входе ОУ DA1 станет ниже чем на инвертирующем. Компаратор переключится, уровень сигнала на его выходе станет низким, транзистор VT1 закроется, а VT2 - откроется. Тем самым создав цепь протекания тока в управляющей обмотке реле KL. Оно срабатывает и переключает свои контакты, в управляющей цепи насоса. Происходит отключение двигателя от питающего напряжения, двигатель останавливается. На панели управления загорается лампа сигнализирующая о перегреве деталей подшипника.Поскольку на оба входа ОУ DA1 поступают сигналы с резистивных делителей, питающихся от общего нестабилизированного источника, работа устройства практически не зависит от колебаний напряжения в питающей сети.
Характеристики
Тип файла документ
Документы такого типа открываются такими программами, как Microsoft Office Word на компьютерах Windows, Apple Pages на компьютерах Mac, Open Office - бесплатная альтернатива на различных платформах, в том числе Linux. Наиболее простым и современным решением будут Google документы, так как открываются онлайн без скачивания прямо в браузере на любой платформе. Существуют российские качественные аналоги, например от Яндекса.
Будьте внимательны на мобильных устройствах, так как там используются упрощённый функционал даже в официальном приложении от Microsoft, поэтому для просмотра скачивайте PDF-версию. А если нужно редактировать файл, то используйте оригинальный файл.
Файлы такого типа обычно разбиты на страницы, а текст может быть форматированным (жирный, курсив, выбор шрифта, таблицы и т.п.), а также в него можно добавлять изображения. Формат идеально подходит для рефератов, докладов и РПЗ курсовых проектов, которые необходимо распечатать. Кстати перед печатью также сохраняйте файл в PDF, так как принтер может начудить со шрифтами.















