Диплом (1219254)
Текст из файла
СОДЕРЖАНИЕ
ВВЕДЕНИЕ 7
1 КРАТКИЙ ОБЗОР СПОСОБОВ ОПРЕДЕЛЕНИЯ НЕИСПРАВНОСТЕЙ
И ВОССТАНОВЛЕНИЯ КЛАПАНА ТОПЛИВНОГО НАСОСА
ВЫСОКОГО ДАВЛЕНИЯ 9
1.1 Конструкция клапана топливного насоса высокого давления 9
1.2 Способы проверки степени износа клапана топливного насоса
высокого давления 11
1.3 Способы восстановления клапана топливного насоса высокого
давления 13
1.4 Статистика по неисправностям клапана топливного насоса
высокого давления 14
1.5 Выводы 17
2 ОПЫТ ПЕРЕДОВЫХ ПРЕДПРИЯТИЙ ПО ПРОВЕРКЕ
СОСТОЯНИЯ НАГНЕТАТЕЛЬНОГО КЛАПАНА ТНВД 19
2.1 Проверка степени работоспособности нагнетательного клапана при
разборке топливного насоса высокого давления 19
2.2 Проверка степени работоспособности нагнетательного клапана
без разборки топливного насоса высокого давления 24
3 ЭКСПЕРИМЕНТАЛЬНЫЕ ИССЛЕДОВАНИЯ ВЛИЯНИЯ ИЗНОСА
НАГНЕТАТЕЛЬНОГО КЛАПАНА И ВЫСОТЫ ПРУЖИНЫ НА
РАБОЧИЙ ПРОЦЕСС В ЦИЛИНДРЕ ПО РЕЗУЛЬТАТАМ РАБОТ
ВНИИЖТ 30
3.1 Экспериментальные исследования и теоретическое обоснование
влияния износа нагнетательного клапана 30
3.2 Экспериментальные исследования и теоретическое обоснование
влияния жесткости пружины на работоспособность нагнетательного
клапана 32
4 ОПРЕДЕЛЕНИЕ ВЛИЯНИЯ НЕИСПРАВНОСТЕЙ КЛАПАНА
ТОПЛИВНОГО НАСОСА ВЫСОКОГО ДАВЛЕНИЯ НА РАБОЧИЙ
ПРОЦЕСС ДИЗЕЛЯ В ПРОГРАММЕ «ДИЗЕЛЬ-РК» 39
4.1 Описание программы «Дизель–РК» 39
4.2 Настройка программы «Дизель–РК» 40
4.3 Результаты расчетного исследования в программном комплексе
«Дизель-РК» 51
5 РАСЧЕТ ЭКОНОМИЧЕСКОЙ ЭФФЕКТИВНОСТИ ОТ ВНЕДРЕНИЯ
ПРОГРАММНОГО КОМПЛЕКСА «ДИЗЕЛЬ-РК» 57
5.1 Теоретические основы определения экономической эффективности 57
5.2 Годовой экономический эффект от внедрения программного
комплекса «Дизель-РК» 60
5.3 Определение сроков окупаемости затрат на внедрение
программного комплекса «Дизель-РК» в топливное отделение 67
6 БЕЗОПАСНОСТЬ ТРУДА ПРИ РЕМОНТЕ ТОПЛИВНОЙ
АППАРАТУРЫ 68
6.1 Введение 68
6.2 Выявление и анализ опасных и вредных производственных
факторов воздействующих на работающих 69
6.3 Разработка мероприятий по повышению безопасности труда при
ремонте топливной аппаратуре 73
6.4 Обеспечение пожарной безопасности на рабочем месте 75
ЗАКЛЮЧЕНИЕ 83
СПИСОК ИСПОЛЬЗОВАННЫХ ИСТОЧНИКОВ 85
УМЕНЬШЕННЫЕ КОПИИ ДЕМОНСТРАЦИОННЫХ ЛИСТОВ 87
ВВЕДЕНИЕ
Существенную роль в топливной экономичности двигателя играет его топливная система. Неудовлетворительное техническое состоянии топливной системы приводит к нарушению рабочего процесса дизеля.
Наиболее эффективным средством воздействия на рабочий процесс дизеля является управление процессом топливоподачи. Для обеспечения наибольшей эффективности система управления топливоподачей должна осуществлять управление цикловой подачей топлива и моментом начала впрыскивания – углом опережения впрыскивания топлива. Кроме того, необходимо обеспечить требуемый закон подачи топлива и характеристику давления вспрыскивания.
В условиях обслуживания и ремонта не контролируются некоторые параметры топливной аппаратуры (ТА), степень влияния которых необоснованно занижена или точность их контроля не соответствуют степени их влияния на процесс в ТА. Допустимые значения не всех даже контролируемых параметров научно обоснованы в плане их равновесного влияния на характеристики ТА и дизеля в целом. В качестве примера можно привести недостаточную точность диагностирования разгружающей способности нагнетательных клапанов топливных насосов высокого давления (ТНВД), заедание и износ клапана, а также изменение жесткости пружины от наработки. Доля отказов нагнетательных клапанов составляет более 15 % всех отказов топливной системы дизеля.
Целью дипломного проекта является анализ неисправностей клапана топливного насоса высокого давления и их влияние на работу топливной аппаратуры на рабочий процесс дизеля.
Для достижения поставленной цели необходимо решить следующие задачи:
- сделать обзор существующих способов определения неисправностей и восстановления клапана ТНВД;
- рассмотреть опыт передовых предприятий по диагностированию ТА с целью определения работоспособности нагнетательного клапана;
- определить влияние неисправностей нагнетательного клапана ТНВД на ТА в программе «Дизель-РК»;
- выполнить экономический расчет с целью определения экономического эффекта и сроков окупаемости затрат при использовании программного комплекса «Дизель-РК»;
- рассмотреть вопрос безопасности труда при ремонте и диагностировании ТА в депо.
1 краткий обзор способов определения неисправностей и восстановления клапана топливного насоса высокого давления
1.1 Конструкция клапана топливного насоса высокого давления
Топливный насос высокого давления предназначен для подачи топлива в форсунку и устанавливается на лотке. Плунжер насоса перемещается толкателем от кулачка распределительного вала.
Топливный насос состоит из корпуса 1 (рисунок 1.1), в котором установлена втулка 15 с плунжером 16 и корпус 7 нагнетательного клапана с клапаном 8 [1]. Втулка плунжера и корпус клапана закреплены в корпусе насоса штуцером 11. Втулка плунжера зафиксирована в определенном положении винтом 20.
Пропуск топлива между корпусом клапана и втулкой плунжера, а также между корпусом клапана и штуцером исключается чисткой и точностью обработки сопряженных поверхностей, а по зазору между корпусом насоса и штуцером установкой резинового кольца 9. Положение штуцера фиксируется с помощью фланца 10 путем затяжки шпилек 14.
Во втулке плунжера имеются два отверстия Е – для подвода и для отсечки топлива. На головке плунжера расположены верхние и нижние отсечные кромки Ж, обеспечивающие регулировку количества подаваемого топлива в цилиндры при повороте плунжера. Спиральные отсечки кромки на плунжере расположены таким образом, что при движении рейки в корпус насоса подача топлива уменьшается, а при выдвижении увеличивается.
На цилиндрической поверхности плунжера имеются две кольцевые канавки. Широкая канавка при любом рабочем положении плунжера по высоте соединена через наклонное отверстие Л во втулке с полостью всасывания насоса, что исключает протечку топлива вдоль плунжера в масляную систему.
На втулку плунжера установлен зубчатый венец 3, в пазы которого с незначительным зазором входит ведущий поводок плунжера.
Рисунок 1.1 – Топливный насос высокого давления дизеля Д49: 1 – корпус насоса; 2 – тарелка нижняя; 3 – венец зубчатый; 4,18 – пружины; 5 – тарелка верхняя; 6 – болт; 7 – корпус нагнетательного клапана; 8 – клапан; 9,17 – кольца уплотнительные; 10,30 – фланцы;
11 – штуцер; 12 – гайка; 13 – шайба; 14 – шпилька; 15 – втулка плунжера; 16 – плунжер;
19 – фиксатор; 20 – винт; 21 – прокладки регулировочные; 22 – корпус толкателя; 23 – ось ролика; 24 – винт стопорный; 25 – втулка; 26 – ролик; 27 – крышка; 28 – рейка; 29 – колпак; Г – отверстие для слива масла; Д – полость высокого давления; Е – отверстие для подвода масла к толкателю; К – размер установочный; Л – отверстие дренажное; М – полость низкого давления; Н – размер; П – поверхность маркировки толщины прокладок; Р – торец рейки
Для повышения надежности, долговечности и стабильности гидравлических параметров в насосы выпуска 1978 г. внесены конструктивные изменения. Упор нагнетательного клапана вместо цилиндрического (одинакового размера) по наружной поверхности выполнен ступенчатым с уменьшенным диаметром верхней части, равным внутреннему диаметру стопорного кольца. При этом кольцо расположено между проточкой в корпусе и наружной поверхностью верхней части упора, что при выбранных зазорах между упором и корпусом клапана исключает возможность выскакивания кольца из канавки при работе. Вместо двух нижних тарелок пружины плунжера установлена одна тарелка с увеличенным зазором между тарелкой и плунжером, что позволяет освободить плунжер от воздействия боковых усилий.
На современных тепловозах установлен дизель Д49 третьего исполнения. В них установлен ТНВД (Д49.107спч-2) с нагнетательным клапаном игольчатого типа (03Д49.107.4спч) представленный на рисунке 1.2.
Рисунок 1.2 – Нагнетательный клапан 03Д49.107.4спч
1.2 Способы проверки степени износа клапана топливного насоса высокого давления
На стенде, представленным на рисунке 1.3, производится проверка запирающего конуса нагнетательного клапана на герметичность в 3-х положениях клапана относительно корпуса опрессовывается сжатым воздухом под давлением 0,4–0,7 МПа (4–7 кгс/см2) в течение 10 секунд в каждом положении, при этом пропуск воздуха через запирающий конус не допускается.
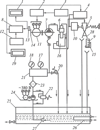
Рисунок 1.3 – Функциональная блок-схема стенда типа А2592 [3]: 1 – цифровой тахометр;
2 – частотный преобразователь; 3 – блок управления; 4 – реле управления; 5 – поворотная воронка; 6 – форсунка; 7 – испытываемый топливный насос; 8 – счетный блок; 9 – топливомерный цилиндр; 10 – электромагнит; 11 – электродвигатель; 12 – задающий блок; 13 – датчик оборотов; 14 – зубчатый диск; 15 – поддон; 16 – нагнетатель; 17 – указатель температуры топлива; 18 – указатель давления топлива; 19 – цифровой указатель числа ходов плунжера; 20, 22 – клапаны; 21 – топливный коллектор; 23, 27 – фильтры; 24 – топливоподкачивающий насос; 25 – топливный бак; 26 – змеевик; 28 – желоб
Пропуск воздуха через запорный конус не допускается [2]. Также на стенде проверяется начало подъема клапана, которое должно быть при давлении 0,2–0,4 МПа (2–4 кгс/см2).
1.3 Способы восстановления клапана топливного насоса высокого давления
При потере герметичности нагнетательного клапана по запирающему конусу проводят совместную притирку конических поверхностей корпуса и клапана. Притирка выполняется при частоте вращения шпинделя доводочного станка 80–150 мин-1 с применением микропорошка зернистостью 20 мкм и пасты зернистостью М5–М7 [2].
Процесс притирания состоит в чередовании соприкосновения конусов с поворачиванием прижимаемой детали на 30–60о против направления вращения шпинделя и соударения конусов с частотой, превышающей частоту вращения шпинделя. При значительных дефектах геометрия конуса корпуса клапана может быть исправлена доводкой с использованием конического притира [2].
Ход нагнетательного клапана должен быть (1,5+0,3) мм. Если величина хода более допустимой свыше 1,8 мм, упор заменяется на новый большей толщины, обеспечив ход клапана по чертежу.
Ухудшение подвижности клапана устраняют притиркой направляющей поверхностей. При этом не допускается увеличение диаметрального зазора в клапанных парах без разгружающего пояска более 30 мкм.
Проверяется начало подъема клапана, которое должно быть при давлении 0,2–0,4 МПа (2–4 кгс/см2). В случае несоответствия заменяется пружина клапана и проверяется ширина уплотнительного пояска притирки деталей по конусам, должен быть не более 0,4 мм.
Нагнетательный клапан или седло заменяется при наличии трещин любого размера и расположения, волосовин, коррозийных язв, смятия или срыва более двух ниток резьбы.
1.4 Статистика по неисправностям клапана топливного насоса высокого давления
Отказы ТС «КАСАНТ». За 12 месяцев 2015 года на ответственность СЛД «Тында-Северная» отнесено 1200 отказов технологических средств (ТС) «КАСАНТ» 1, 2 и 3 категории, что составляет 19,5 случая на 1 млн. км. пробега, за аналогичный период 2014 года было допущено 761 отказ или 17,7 случаев на 1 млн. км. пробега (рост количества отказов составил 439 случаев или 57,7 % в физических величинах, на миллион километров пробега количество увеличилось на 1,8 случая или 10,2 %).
Распределение отказов ТС за 12 месяцев 2015 года представлены на диаграмме Парето рисунка 1.4.
Рисунок 1.4 – Диаграмма Парето по отказам ТС за 12 месяцев 2015 года
На основании диаграммы Парето видно, что основные узлы локомотива, влияющие на количество «Отказов ТС» располагаются в области 20 % и отмечены красным цветом.
Основными группами оборудования, по которым допущены «Отказы ТС», являются:
- цепи управления – 322 случая или 26,8 % от общего количества;
- система охлаждения – 192 случая или 16 % от общего количества;
- масляная система – 155 случаев или 12,9 % от общего количества;
- регулятор частоты оборотов (РЧО) и топливная аппаратура – 124 случая или 10,3 % от общего количества;
Характеристики
Тип файла документ
Документы такого типа открываются такими программами, как Microsoft Office Word на компьютерах Windows, Apple Pages на компьютерах Mac, Open Office - бесплатная альтернатива на различных платформах, в том числе Linux. Наиболее простым и современным решением будут Google документы, так как открываются онлайн без скачивания прямо в браузере на любой платформе. Существуют российские качественные аналоги, например от Яндекса.
Будьте внимательны на мобильных устройствах, так как там используются упрощённый функционал даже в официальном приложении от Microsoft, поэтому для просмотра скачивайте PDF-версию. А если нужно редактировать файл, то используйте оригинальный файл.
Файлы такого типа обычно разбиты на страницы, а текст может быть форматированным (жирный, курсив, выбор шрифта, таблицы и т.п.), а также в него можно добавлять изображения. Формат идеально подходит для рефератов, докладов и РПЗ курсовых проектов, которые необходимо распечатать. Кстати перед печатью также сохраняйте файл в PDF, так как принтер может начудить со шрифтами.















