Диплом (1198692), страница 5
Текст из файла (страница 5)
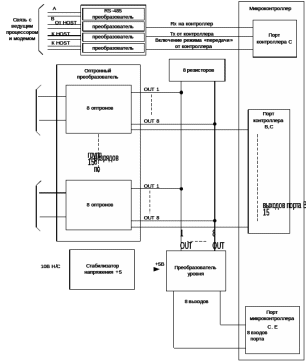
Рисунок 2.5 – Функциональная схема прибора ПИК-120
Эмиттерные выводы фототранзисторов оптронов каждой группы через диоды, которые последовательно соединены с ними, объединены в одну цепь (через провода К1–15). Дальше эти цепи поступают на выходы порта
и
микроконтроллера. Если установить высокий уровень напряжения на каком-либо проводе
, можно заблокировать выходы соответственной группы оптронов.
Коллекторы фототранзисторов одноимённых групп оптронов нагружены на общий резистор, тем самым образуя схему “
” (по пятнадцать коллекторов в каждой из восьми сборок). Для фототранзисторов первых оптронов в группах этой цепью является “
”, для вторых ”
”,…, для восьмых “
”. Данные цепи “
” соединяются с восемью входами преобразователя, который формирует на своих выходах напряжения уровня транзисторно-транзисторной логики (ТТЛ).
Если на цифровом входе активной группы оптронов имеется напряжение (
), то на соответствующем выходе преобразователя формируется низкий уровень напряжения. В противном случае на выходе присутствует постоянное напряжение +5 В.
В любой момент времени активна только одна группа оптронов. На выходе преобразователя формируются напряжения, которые соответствуют этой группе оптронов, после чего подаются на восемь входов порта
и
микроконтроллера для последующего преобразования данного ряда сигналов в один байт.
Электропитание микроконтроллера, активных и пассивных компонентов ПИК-120 выполняется от стабилизатора напряжения +5 В. На вход стабилизатора подаётся нестабильное напряжения +10 В от внешнего выпрямителя [5].
Принципиальная схема подключения ПИК-120 представлена на листе 5.
Технические характеристики ПИК-120 представлены в таблице 2.2.
Таблица 2.2 – Технические характеристики ПИК-120
| Количество цифровых каналов ПИК-120 | 120 |
| Максимальное напряжение на цифровых входах, В | 36/12 |
| Частота переменного напряжения на цифровых входах, Гц | 50 |
| Максимальная скорость обмена с ХОСТ-процессором, Бод | 9600 |
| Размеры ПИК-120 (Д х В х Ш), мм | 400 х 140 х 70 |
| Масса, кг | не более 2 |
2.5.2 Программируемый индустриальный контролер ПИК-10
Прибор ПИК -10 имеет 10 цифровых и 10 аналоговых входов, и используется для выполнения таких функций, как:
- измерение средних значений напряжений сигналов, которые снимаются с путевых реле и поступают на аналоговые дифференциальные входы;
- переработки в стандартный цифровой вид сигналов переменного напряжения, которое поступают на цифровые входы. Наличие переменного напряжения на конкретном входе преобразуется в логическую единицу, а отсутствие – в логический ноль соответствующего бита десятиразрядного двоичного слова.
Внешний вид прибора ПИК-10 представлен на рисунке 2.6.
Рисунок 2.6 – Внешний вид прибора ПИК-10
Для подключения сигнальных цепей применяются соединители РП14-30, часто используемые на железной дороге.
В состав прибора ПИК-10 входят:
- плата источника питания и реле;
- плата микроконтроллера;
- корпус с двумя блочными разъёмами РП14-30;
- колодка для установки на релейный статив.
К линии связи в одно время может быть подключено 16 приборов ПИК-10. Поэтому в составе системы каждому прибору ПИК-10 присваивается адрес в диапазоне от 0 до 15. Этот адрес задается перемычками на входном разъеме в двоичном коде.
В корпусе ПИК-10 имеется прорезь, в которую можно наблюдать светодиоды, контролирующие работу прибора.
Принципиальная схема подключения ПИК-10 представлена на демонстрационном листе 5.
В системе АПК-ДК, где применяется прибор ПИК-10, внешние аналоговые дифференциальные цепи изолируются от заземлённых корпусов и заземлений. Сопротивление изоляции (
) аналоговых цепей (внешних) должно быть не менее 15–20 МОм.
Для получения оперативной информации о текущем значении сопротивления изоляции необходимо измерять сопротивление утечки между «землёй» и внешними аналоговыми цепями.
Для измерения
применяют источник постоянного напряжения и входные цепи аналогового преобразователя, а также НЧ фильтр с повторителем и релейно-транзисторный коммутатор.
«Локальный корпус» объединяет общие цепи прибора ПИК-10 и изолирован от системных корпусов и заземлений. Через «локальный корпус», резисторы входных цепей аналогового преобразователя и контакты включённого реле релейно-транзисторного коммутатора, напряжение +24 В прикладывается к одной из внешних аналоговых цепей.
На рисунке 2.7 изображена функциональная схема прибора ПИК-10.
Рисунок 2.7 – Функциональная схема прибора ПИК-10
Ток источника напряжения +24 В протекает по указанной цепи и замыкается через сопротивление изоляции
. При этом на измерительном резисторе
выделяется напряжение, пропорциональное величине сопротивления изоляции
.
Для того чтобы на измерительном резисторе не выделялось переменное напряжение сигнала, действующего на включённом аналоговом входе, параллельно измерительному резистору подключён конденсатор, образующий вместе с
и
фильтр низких частот.
Далее, напряжение, снимаемое с измерительного резистора, подаётся на аналого-цифровой преобразователь микроконтроллера, где и преобразуется в цифровой код.
Из-за того, что измерять достаточно высокое сопротивление изоляции необходимо на фоне переменной составляющей напряжения в линии (до 50 В) с нижней частотой 25 Гц, время цикла измерения по каждой линии должно составлять 1,2 с (время на перезарядку конденсатора в фильтре).
Точность измерения напряжения составляет 2 %. Самая высокая точность измерения сопротивления изоляции реализуется для значений
в диапазоне от 1 до 20 МОм и составляет 5 %. Далее, при
до 100 МОм, точность ухудшается до 10 %. При
свыше 100 МОм результаты измерения рассматриваются как оценочные, но при таких высоких значения
этого вполне достаточно.
На 10 цифровых дифференциальных входов оптронного преобразователя могут поступать переменные напряжения амплитудой 36 В и частотой 50 Гц. Данные напряжения через ограничительные резисторы прикладываются к оппозитно включённым светодиодам входных оптронов.
Электропитание микроконтроллера и других пассивных и активных и компонентов ПИК-10 осуществляется от источника питания, который формирует из первичного напряжения 220 В, 50 Гц стабилизированное постоянное напряжения +24 В, +12 В, -12 В, и два напряжения +5 В. Стабилизаторы получают питающее напряжение от силового трансформатора, обеспечивающего гальваническую развязку с первичной сетью.
Связь микроконтроллера с управляющим ХОСТ-процессором реализуется по двум последовательным линиям
и
типа «токовая петля» либо через стандартный интерфейс RS-485. Линия связи и выходы микроконтроллера соединяются через развязывающие оптронные преобразователи. Максимальная скоростью передачи информации равна 9600 бодам, а рабочее значение скорости равно 4800 бодам [4].
Технические характеристики контроллера ПИК-10 представлены в таблице 2.3.
Таблица 2.3 – Технические характеристики ПИК-10
| Количество аналоговых каналов | 10 |
| Количество цифровых каналов | 10 |
| Максимальная амплитуда напряжения на аналоговых входах,В | 50 |
| Частота переменного напряжения на аналоговых входах, Гц | 50 |
| Максимальная скорость обмена с ХОСТ-процессором, Бод | 9600 |
| Размеры ПИК-10 (Д х В х Ш), мм | 185 х 110 х 85 |
| Масса, кг | не более 1 |
2.5.3 Модуль нормализации сигналов с гальванической развязкой ADAM-3014
В системе АПК-ДК в качестве модуля измерения тока перевода стрелок применяется гальванически изолированный модуль ввода/вывода ADAM-3014, который используется для подключения к шунтам амперметров с целью контроля тока перевода стрелочных приводов, а также контроля напряжения станционной аккумуляторной батареи.
Модуль ADAM-3014 представляет собой гальванически изолированный преобразователь входных сигналов постоянного и переменного напряжения в пропорциональный выходной сигнал.
Модули ADAM-3014 устанавливаются на DIN-рельс. Кабели входных и выходных сигналов, а также кабель питания подключаются к винтовым клеммам, расположенным внутри компактного корпуса, выполненного из полимера АБС.
На рисунке 2.8 представлен внешний вид модуля ADAM-3014.
Рисунок 2.8 – Внешний вид модуля ADAM-3014
С выхода модуля измеряемое напряжение подается на один из входов АЦП платы PCL-818L либо аналогичной, которая расположена в концентраторе, для его преобразования в цифровой код.
Питание модулей ADAM-3014 осуществляется от источника постоянного тока напряжением 24 В. В качестве источника питания применяется адаптер питания PWR-242. Адаптер питания устанавливается на DIN-рейку и может осуществлять питание до 10 модулей ADAM-3014.
Технические характеристики модуля приведены в таблице 2.4
Таблица 2.4 – Технические характеристики модуля ADAM-3014
| Параметры входа в режиме измерения напряжения | |
| В двуполярном режиме | ±10 мВ, ±50 мВ, ±100 мВ, ±1 В, ±5 В, ±10 В |
| В однополярном режиме | 0-10 мВ, 0-50 мВ, 0-100 мВ, 0-1 В, 0-5В, 0-10 В |
| Продолжение таблицы 2.4 | |
| Входное сопротивление | 2 МОм |
| Полоса пропускания | 2,4 кГц |
| Параметры выхода в режиме формирования напряжения | |
| В двуполярном режиме | ±5 В, ±10 В |
| В однополярном режиме | 0....10 В |
| Выходное сопротивление | не более 50 Ом |
| Максимальный ток нагрузки | 10 мА |
| Напряжение изоляции | 1000 В постоянного тока |
| Напряжение питания | 24 В ± 10%; |
| Диапазон рабочих температур | от 0 до 70° С; |
| Потребляемая мощность | не более 1,2 Вт |
| Габаритные размеры (В х Ш х Г) | 101 х 24 х 94 мм |
2.5.4 Комплекс диагностики стрелочных приводов
Комплекс диагностики стрелочных приводов с двигателями переменного тока предназначен для работы в составе аппаратно-программного комплекса диспетчерского контроля (АПК-ДК), или как самостоятельное устройство.
КДСП используется для контроля электрических параметров (напряжение и ток) в цепях питания стрелок.
















