ПЗ Скотельник (1195636), страница 4
Текст из файла (страница 4)
Опорожнение ванн бассейнов, оборудования и трубопроводов, сброс промывных вод осуществляется самотеком с разрывом струи высотой на менее 20 мм в водосборные лотки и приямки.
В соответствии с требованиями [10]. Подготовка воды» п. 6.1.1, 6.1.2 предусматривается отведение сточных вод от систем водоподготовки бассейнов:
- в ливневую канализацию воды при опорожнении ванн бассейнов и балансных резервуаров;
- в хоз-бытовую канализацию воды от промывки фильтров, от проходных ножных ванн, с обходных дорожек и от мытья обходных дорожек, от мытья переливных лотков, стен и дна ванн бассейнов и балансных резервуаров.
6.2 Расчет системы канализации
Задачей расчета является подбор диаметров и уклонов трубопроводов канализационной сети, обеспечивающих отвод сточных вод от санитарно-технических приборов и сброс их в городской канализационный коллектор в самотечном режиме.
Максимальная пропускная способность стояка диаметром 100 мм при отводных линиях диаметром также 100 мм и угле присоединения поэтажных ответвлений 90 составляет 3,2 л/с, при соответствующих диаметрах 50 мм – 0,8 л/с, в других случаях – по табл.8 [18].
Расчетный расход в основании стояка, л/с, определяется
| qs = qtot + q0s, | (6.1) |
где qtot – общий максимальный расчетный расход воды приборами рассчитываемого стояка, л/с, определяется по формуле:
|
| (6.2) |
где
– соответственно норма расхода холодной воды и общего расхода, л, потребителем в сутки.
q0s – залповый сброс стоков одним прибором, л/с, при наличии на стояке унитазов
q0s = 1,6 л/с, в других случаях – по прил. 4 [18].
Если расчетный расход превысит максимальную пропускную способность стояка, необходимо увеличить диаметр или изменить угол присоединения поэтажных ответвлений.
Производится расчет горизонтальных трубопроводов на первом этаже выпусков и дворовой канализационной сети. Расчет заключается в подборе таких диаметров и геодезических уклонов, при которых скорости V – не менее 0,7 м/с, наполнение трубопроводов H/d – не менее 0,3 и выполняется условие
|
| (6.3) |
Для расчета используются таблицы [18]-прил. 7.
В тех случаях, когда выполнить эти условия не представляется возможным из-за недостаточной величины расхода сточных вод, участки считаются нерасчетными и прокладываются с уклоном 0,03 при диаметре 50 мм и 0,02 при диаметре 100 мм.
По данным гидравлического расчета определяются отметки характерных точек внутренних горизонтальных трубопроводов и лотка колодцев дворовой сети. По итогам расчета отметка лотка трубы на входе в канализационный коллектор должна быть не ниже отметки лотка этого коллектора
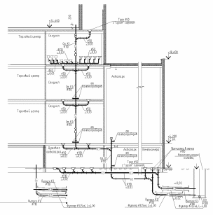
В хозяйственно-бытовую отводится только расход воды от промывки фильтров (К13). Стояк водоотводящей системы от фильтров присоединяется к канализационному трубопроводу системы водоотведения здания. Сброс воды из бассейнов осуществляется по трубпроводу К14 в лоток ливневой канализации, а воду после очистки и дезинфекции бассейнов отводим в наружную сеть хоз.-бытовой канализации.
Рисунок 6.1 – Принципиальная схема хозяйственно-бытовой и производственной канализации
Принятые расчетные характеристики сведены в таблицу 6.1
Таблица 6.1 - Трубопроводы плавательных бассейнов
| Назначение Трубопровода (рекомендуемые скорости) | Расход, q, л/с | Диаметр, d, мм | Скорость, V, м/с |
| Трубопровод опорожнения бассейна (К14) за 12 часов | 6,0 | 100 | 0,7 |
| Трубопровод сброса промывной воды в приямок (К13) | 30 | 150 | 1,6 |
-
Основные проектные решения по системе водоснабжения
Проектом предусматривается оборудование ТРК объединенным хозяйственно-питьевым–производственно-противопожарным водопроводом, системой горячего водоснабжения.
Вводы водопровода выполняются из труб из высокопрочного чугуна с шаровидным графитом под соединение «RJ» по ТУ 1461-037-90910065-2015 диаметром 2х150 мм самостоятельной прокладки на глубине 3,2 м от спланированной поверхности земли до низа трубы.
Каждый ввод водопровода рассчитан на 100% пропуск полного пожарного расхода воды в режиме внутреннего пожаротушения. Расчетный пожарный расход составляет 32,28 л/с и включает в себя расходы:
- 21,18 л/с - на хозяйственно-питьевые и производственные нужды проектируемого здания;
- 11,1 л/с - на внутреннее пожаротушение ТРК из пожарных кранов.
На вводе водопровода предусматривается установка электромагнитного счетчика – расходомера типа РМ-5-Т калибра 50 мм.
Устанавливаемый на вводе счетчик рассчитан на пропуск максимального (расчетного) секундного расхода воды всего комплекса в хозяйственно-питьевом и производственном режиме (q=21,18 л/с). Для пропуска противопожарного и максимального секундного расхода (q=32,28 л/с) на обводных линиях водомера устанавливаются дисковые поворотные затворы диаметром 150 мм с электроприводом «Danfoss», открываемые дистанционно от кнопок у пожарных кранов.
Кроме того, в соответствии с требованиями [3] п. 7.2.1 предусмотрен учет воды, подаваемой на нужды различных потребителей:
- установкой счетчика–расходомера типа РМ-5-Т калибра 50 мм в помещении водоподготовки для аквапарка.
Магистральные трубопроводы и стояки системы хозяйственно-питьевого-противопожарного водоснабжения (В1), проектируются из стальных водогазопроводных оцинкованных труб по ГОСТ 3262-75. Стояки хозяйственно-питьевого водоснабжения и подводки к санитарным приборам системы холодного водопровода предусматриваются из полипропиленовых труб «Рандом сополимер».
Горячее водоснабжение аквапарка проектируется по закрытой схеме – от местных водонагревателей, установленных в помещении водоподготовки.
Внутренние сети горячего водопровода запроектированы с циркуляцией воды по магистралям.
В качестве резервного источника горячего водоснабжения (на время ремонтов сетей теплоснабжения), проектом предусмотрена установка электрических водонагревателей накопительного типа ЭВАД-1000/30С (W=1000 л, N=30кВт, 2 раб.) в помещении водоподготовки.
Магистральные трубопроводы системы горячего водопровода и циркуляционные трубопроводы, проектируются из стальных водогазопроводных оцинкованных труб по ГОСТ 3262-75.
Магистральные трубопроводы холодной и горячей воды, а также стояки в коробах изолируются трубками из вспененного каучука «K-FLEX ST» толщиной 13 мм (или аналогичных).
Расход воды на внутреннее пожаротушение аквапарка принят согласно СТУ п. 7.4.1 и составляет 3 струи по 3,7 л/с. В соответствии с требованиями СТУ п.7.3.1 аквапарк подлежит защите автоматическими установками водяного пожаротушение.
В соответствии с п.6.1.4 прим.1, 2 ГОСТ Р 53491.1-2009 «Бассейны. Подготовка воды» водоснабжение проходных ножных ванн осуществляется по проточной схеме. Вода в проходные ножные ванны подается через термосмесители VТА223 (или аналогичные) с температурным диапазоном 10-30ºС.
Для контроля количества воды, подаваемой в проходные ножные ванны, на подающих трубопроводах устанавливаются водомерные узлы с счетчиками-расходомерами ВСГ-15 диаметром 15 мм.
Для обеспечения в проходных ножных ваннах массовой концентрации остаточного свободного хлора на уровне 0,3÷0,6 мг/л предусматривается установка автоматических дозаторов хлора Novum Eco (или аналога), автоматически дозирующих, при протоке воды через них, раствор обеззараживающего реагента.
Схемами управления и автоматизации обеспечиваются:
- дистанционное открытие затворов с электроприводом на обводной линии основного водомерного узла (на вводе водопровода) от кнопок, установленных в шкафах пожарных кранов;
- сигнализация открытия приводов, вынесенная в помещение охраны.
-
Водоподготовка бассейнов
Водоснабжение систем водоподготовки бассейнов проектируется от внутренней сети объединенного хозяйственно-питьевого-противопожарного водопровода. Качество исходной воды соответствует требованиям СанПиН 2.1.4.1074-01 «Питьевая вода. Гигиенические требования к качеству воды централизованных систем питьевого водоснабжения».
Вода, используемая для заполнения, предварительно очищается до показателей:
цветность – 15 º;
жесткость общая – 7,0 мг-экв/л;
железо – 0,3 мг/л;
марганец – 0,1 мг/л;
аммоний – 2,0 мг/л;
полифосфат остаточный как (РО4) – 3,5 мг/л.
В водопроводной сети города вода для централизованной подачи населению имеет показатели качества питьевой воды, поэтому предварительной очистки не требует.
Для уменьшения объема сброса сточных вод в здании аквапарка предусматривается оборотная схема водоснабжения бассейна.
Качество бассейновой воды должно соответствовать показателям, указанным в таблице 8.1 на момент начала сеанса.
Таблица 8.1 – Показатели качества воды
| № | Показатель | Ед. изм. | Норматив | Примечания |
| 1 | 2 | 3 | 4 | 5 |
| 1 | Мутность | мг/л | не более 1,0 | СанПиН 2.1.2.1331-03 Приложение 2 |
| 2 | Цветность | град. | не более 5 | |
| 3 | Запах | балл | не более 3 | |
| 4 | Концентрация ионов водорода рН | - | 6,5 - 7,8 | |
| 5 | Остаточный связанный хлор | мг/л | не более 1,2 | |
| 6 | Остаточный свободный хлор | мг/л | 0,3 - 0,6 | |
| 7 | Азот аммонийный (по азоту) | мг/л | не более 0,6 | СанПиН 2.1.2.1331-03 Приложение 2 |
| 8 | Перманганатная окисляемость | мг/л | не более 0,75 | |
| 9 | Хлороформ | мг/л | не более 0,2 | |
| 10 | Общее микробное число (ОМЧ) | в 1 мг | не более 100 | |
| 11 | Общие колиформные бактерии (ОКБ) | в 100 мг | отсутствие | |
| 12 | Термотолерантные колиформные бактерии (ТКБ) | в 100 мг | отсутствие | |
| 13 | Колифаги | в 100 мг | отсутствие | |
| 14 | Золотистый стафиллокок | в 100 мг | отсутствие | |
| 15 | Возбудители кишечных инфекций | в 1000 мг | отсутствие | |
| 16 | Синегнойная палочка | в 100 мг | отсутствие | |
| 17 | Цисты лямблий | в 50 л | отсутствие | |
| 18 | Яйца и личинки гельминтов | в 50 л | отсутствие | |
| 19 | Легионелла | в 100 мг | отсутствие |
Трубопроводы систем водоподготовки бассейнов выполняются из поливинилхлоридных напорных труб диаметром 50-300 мм по ГОСТ Р 51613-2000
Каждая система водоподготовки включает в себя:
,















