Шарипов ВКР (1195279), страница 7
Текст из файла (страница 7)
Внешний вид панели оператора показан на рисунке 4.2
Рисунок 4.2 – Внешний вид панели оператора.
Программирование преобразователей частоты будем осуществлять с помощью программы Unity Pro. Вид программы представлен на рисунках 4.3 и 4.4.
Рисунок 4.3 – Окно программы в среде Unity Pro на языке программирования ST.
Рисунок 4.4 – Окно программы в среде Unity Pro.
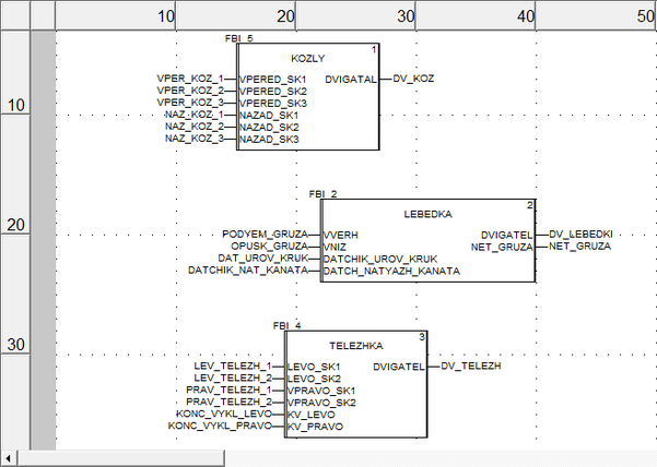
Конфигурация переменных представлена на рисунке 4.5.
Рисунок 4.5 – Окно программы конфигурации переменных.
ЗАКЛЮЧЕНИЕ
Целью выпускной квалификационной работы был расчет и выбор оборудования для модернизации управления козлового крана КПБ-10У.
В ходе выполнения выпускной квалификационной работы был произведен расчет статических и динамических нагрузок, действующих на электропривод. Опираясь на результаты расчетов, можно сделать вывод, что электродвигателя подобраны не совсем корректно для данных технологических операций. В связи с этим, было принято решение о замене применяемых электродвигателей с фазным ротором, на новые асинхронные двигателя с короткозамкнутым ротором, разработанные специально для частотного электропривода.
Так же были выбраны преобразователи частоты компании Mitsubishi Electric.
В результате внедрения системы частотного управления, удалось расширить диапазон регулирования скорости электроприводов механизмов: подъема, передвижения крана по рельсам и передвижения грузовой тележки; применение частотного преобразователя позволило повысить плавность переходных процессов, что в свою очередь исключает ударные нагрузки на элементы механизмов подъема, передвижения крана по рельсам и передвижения грузовой тележки, а также исключить быстроизнашивающуюся релейно-контакторную аппаратуру.
Проведение данной модернизации значительно повысит надежность системы, что продлевает срок службы электродвигателей, а соответственно экономит денежные средства на замену их.
СПИСОК ИСПОЛЬЗОВАНЫХ ИСТОЧНИКОВ
-
Журнал «Основные средства» [Электронный ресурс]. Режим доступа: http//www.osl.ru/article/pto/2004_03_A_2004_12_02_15_13_34/
-
Мачульский И.И., Киреев В.С. – Подъемно-транспортные и погрузочно-разгрузочные машины на железнодорожном транспорте [Текст]: Учебник для вузов – М. Транспорт. 1989. – 319 с.
-
Терехов В.М., Осипов О.И. – Системы управлния электроприводов [Текст]; учебник для студентов высших учебных заведений / В.М. Терехов, О.И. Осипов; под редакцией В.М. Терехова, - 2-е ИЗД., стер.- М. : Издательский центр «Академия», 2006. – 304 с.
-
Паспорт 53.004-10.00.000 ПС крана козлового для путевых баз КПБ-10У [Текст]. Изготовитель ОАО «Тулежедормаш» 1994г.
-
Вешеневский С.Н. «Характеристики двигателей в электроприводе». - Москва: Энергия, 1977г
-
Копылов Г.А. «Электротехнический справочник».- Москва: Энергия, 1975г.
-
Бессонов, Л.А. Теоретические основы электротехники [Текст] / Л.А. Бессонов. – 5-е изд., перераб. и доп. – М.: Высшая школа, 1967. – 776 с.
-
Справочник по проектированию электроэнергетических систем [Текст] / под ред. С.С. Рокотяна, И.М. Шапиро. – 2-е изд., перераб. и доп. – М.: Энергия, 1977. – 288 с.
-
Ижевский радиозавод. Пробразователь частоты [Электронный ресурс]. Режим доступа:http://www.irz.ru/news/publish/5.
-
Приемущества частотного регулирования электродвигателя [Электронный ресурс]. Режим доступа: http://privod-el.ru/prim.html.
-
Качин С.И. – Электрический привод [Текст]: учебно-методическое пособие / Качин С.И., Чернышев А.Ю., Качин О.С.; Томский политехнический университет. – Томск: Изд-во Томского политехнического университета, 2009. – 157 с.
-
ПромЭнергоПривод. Модернизация кранов [Электрический ресурс]. Режим доступа: http://uralpep.ru/modernizatsiya-kranov.html.
-
Масандилов Л.Б. – Электропривод подъемных кранов [Текст]. – М. : Изд-во МЭИ, 1998. – 100 с.
-
ИСО 4301/1. Краны и подъемные устройства. Классификация [Текст].
-
ЗАО Технолог [Электронны ресурс]. Режим доступа: http://zao-tehnolog.ru/va-88-37-315a-cena.
















