Очистка хозяйственно-бытовых сточных вод (1092856), страница 4
Текст из файла (страница 4)
Для удаления взвешенных веществ и БПКполн. до 6-8 мг/л после биологической очистки в стандартных аэротенках широко применяются фильтры с зернистой загрузкой. В них не допускается развитие микробиологических процессов и содержание соединений азота и фосфора не изменяется.
Фильтр представляет собой резервуар, загруженный зернистым материалом, через который вода просачивается сверху вниз или снизу вверх. Распределение воды по поверхности перед фильтрованием и сбор фильтрованной воды должны быть равномерными.
В качестве зернистой загрузки используется, как правило, кварцевый песок диаметром 1,2-2 мм слоем 1,2-1,3 м, скорость фильтрации воды 6-8 м/ч. При накоплении в теле фильтра загрязняющих веществ подача воды на очистку прекращается и осуществляется водовоздушная промывка.
В настоящее время в России применяются фильтры с различными загрузками (двухслойная, каркасно-засыпная, плавающая из пластмассовой крошки, из мелкого щебня и др.). Показатели работы фильтров мало различаются, их выбор должен определяться конкретными условиями применения - располагаемым остаточным напором воды, высотой конструкций зданий, степенью неравномерности притока сточной воды и т.п. [1]
3. Технологическая схема двухступенчатой доочистки сточных вод
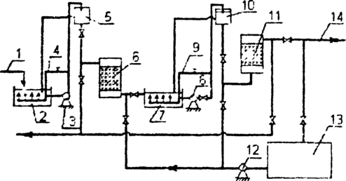
Технологическая схема двухступенчатой доочистки сточных вод включает в себя приемный резервуар 2. насосную установку 3, с помощью которой вода подается в распределительную камеру 5. откуда самотеком поступает на песчаные фильтры 6. Очищенная на песчаных фильтрах вода собирается в приемный резервуар 7. откуда насосной установкой 8 перекачивается в распределительную камеру 10. На сорбционные фильтры 11 вода из распределительной камеры подается снизу вверх. При подаче сточных вод в распределительные камеры 5 и 10 часть воды переливается и отводится по трубопроводам 4 и 9 в приемные резервуары, где происходит перемешивание исходной жидкости.
На рис. 1. приведена схема доочистки сточных вод на двухступенчатых фильтрах.
Рис 2. Схема доочистки сточных вод:
1 – вода после сооружений биологической очистки, 2 – приемный резервуар, 3 – насосная установка, 4 – устройство для перемешивания воды, 5 – распределительная камера, 6 – фильтр, загруженный песком, 7- приемный резервуар, 8 — насосная установка, 9 – устройство для перемешивания воды, 10-распределительная камера, 11 – сорбционный фильтр, 12 – промывной насос, 13 – резервуар промывной воды, 14 – сброс очищенной воды.
Первая ступень фильтра загружена песком с диаметром зерен 1,8 мм и высотой 0,5-1 м. Скорость фильтрования составляет 10 м/ч. Период между регенерацией загрузки фильтра зависит от концентрации взвешенных веществ и составляет 9,6-15,1 ч. Грязеемкость фильтра находится в пределах от 2,6 до 6,6 кг/мЗ. Промывка фильтра производится водой с интенсивностью 18-20 л/с·м2. Продолжительность промывки составляет 7 мин. Объем промывной воды – 4 % от объема очищенной воды. Для фильтров первой ступени можно использовать водовоздушную промывку с интенсивностью подачи воды 12 л/с·м2 и интенсивностью подачи воздуха 16-19 л/с·м2. Продолжительность водовоздушной промывки составляет 6 мин.
Сорбционный фильтр загружен сорбентом на высоту 3,2 м, скорость фильтрования воды – 2-2,5 м/ч. Крупность зерен загрузки 1-2 мм. Интенсивность промывки сорбционных фильтров 6-12 л/см2. Продолжительность промывки принимается 7-10 мин. И уточняется в процессе эксплуатации фильтров. Фильтроцикл составляет 24 часа. Продолжительность работы сорбционных фильтров до регенерации – от 3 до 4 суток. Регенерация загрузки сорбционных фильтров выполняется тогда, когда ХПК после фильтрования на второй ступени превышает 15 мг/л. [4]
4. Песчаный фильтр
[6]
5. Расчёт песчаного фильтра
Расчетное количество фильтров находим по формуле:
где Fф - общая площадь фильтров, м2. Общая площадь фильтров составляет
где Qw - суточный расход, м3/сут, t - продолжительность работы станции очистки в течение суток, ч; Vp - расчетная скорость фильтрования при нормальном режиме, м/ч; n - число промывок фильтра; qnp - удельный расход воды на одну промывку фильтра, м3/м2; tпр - время простоя фильтра в связи с промывкой, ч.
В режиме промывки одного фильтра остальные фильтры должны работать при форсированных скоростях, значения которых не должны превышать семи метров. Скорость фильтрования жидкости при форсированном режиме определяется по формуле:
где N - число фильтров находящихся на ремонте и на промывке; Nф - общее количество рабочих фильтров. Площадь одного фильтра:
где Nф - общее количество фильтров, шт.
Количество промывной воды на одну промывку фильтра:
где Т - время промывки фильтров, мин; i - интенсивность промывки, л/см2. [4],[5]
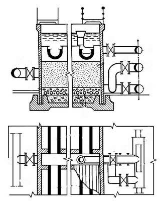
Фирмой “Toveko” (Швеция) предложена оригинальная конструкция зернистого песчаного фильтра непрерывного действия (рис.3), не требующего отключения на промывку. Фильтрация воды на фильтре осуществляется снизу вверх со средней скоростью 15 м/ч. В качестве загрузки используется песок диаметром 0,8-1,2 мм. Принципиальной отличительной особенностью фильтра является наличие эрлифтного забора наиболее загрязненного песка из нижней конусной части фильтра и подача его в узел промывки. Из узла промывки чистый песок поступает в верхнюю часть фильтра, и промывная вода отводится в голову очистных сооружений. Фильтр может эксплуатироваться в режиме реагентного фильтрования, которое проводят с целью дополнительного удаления органических загрязнений после аэротенков, но главным образом для удаления фосфора. [1]
Рис.3. Песчаный фильтр фирмы “Toveko” : 1- эрлифт; 2- узел промывки
Данные о показателях качества сточных вод до и после доочистки на фильтрах представлены в таблице 5. [4]
Таблица 5
| Показатель | Концентрация загрязнений до применения, мг/л | Концентрация загрязнений после доочистки, мг/л | |||
| На песчаных фильтрах | Сорбционный фильтр, загружаемый углем АГ-5 | Сорбционный фильтр, загружаемый углем КАД йодным | Сорбционный фильтр, загружаемый ТАУ углем | ||
| Взвешенные вещества | 17-60 | 1,1-2,3 | нет | нет | нет |
| ХПК | 156-192 | 127-132 | 8,5-12 | 8,3-14,1 | 8-13,8 |
| ВПК поли | 18,1-26,7 | 4-9,8 | 1,8-3,7 | 1,83-3,4 | 1,5-3,1 |
| N02 | следы | 0,15-0,35 | 0,15-0,31 | 0,23-0,39 | 0,28-0,35 |
| NО3 | 0,03-3,9 | 0,95-5,1 | 1,1-6,8 | 1,2-6.,3 | 1,0-6,5 |
| NH4 | 2,6-9,6 | 1,47-6,75 | 0,8-6,0 | 0,65-5,75 | 1,1-6,35 |
| PO4 | 1,38-7,4 | 0,85-6,25 3.2-5 | 0,5-5,7 | 0,55-5,85 | 0,6-5,6 |
| Растворимый кислород | 6-8,5 | 3,2-5 | 2,65-2,91 | 2,7-2,85 | 2,6-2,9 |
СПИСОК ЛИТЕРАТУРЫ
[1] – Афанасьева А.Ф., Сирота М.Н., Савельева Л.С., Эпов А.Н. /Очистка хозяйственно- бытовых сточных вод и обработка осадков/, Москва, изд. «Изограф», 1997г, 96с.
[2] – Булатов М.А. /Комплексная переработка многокомпонентных жидких систем. Ресурсосберегающие и малоотходные технологии, экологически чистая продукция. Учебное пособие/ Москва, изд. МГАХМ, 1997г, 136с.
[3] – Булатов М.А., Бондарева Т.И., Кутепов А.М. /Химические производства с замкнутым водооборотным циклом. Учебное пособие/ Москва, изд. МИХМ, 1991г., 80с.
[4] – Коробко М.И., Фомин С.Н. /Очистка бытовых сточных вод двухступенчатым фильтрованием. Учебное пособие/ Хабаровск, изд. ДГУПС, 2000г., 64с.
[5] – Фрог Б.Н., Левченко А.П. /Водоподготовка. Учебное пособие для ВУЗов/ Москва, изд. МГУ, 1996г., 680с.
[6] – http://www.rubricon.ru/
17
















