лекция 9. Применение МС в энергетике(4 часа) (1087838), страница 2
Текст из файла (страница 2)
По способу формирования сигнала мощности системы регулирования реакторов можно разделить на следующие системы: регулирования плотности нейтронного потока; регулирования тепловых параметров; комбинированные.
По способу регулирования пространственного распределения мощности системы регулирования реакторов можно разделить на системы: регулирования интегральной (средней) мощности реактора; регулирования локальной мощности; комбинированные.
Упрощенная структурная схема системы регулирования плотности нейтронного потока показана на рис. 4.3.
Рис. 4.3 Схема регулирования мощности ядерных реакторов
Сигналы от ионизационных камер 1 и регулятора теплового параметра 10 через сумматор максимального сигнала 2 поступает в задатчик 3 (в случае, если система работает от одной камеры, устройство 2 отсутствует). В задатчике 3 вырабатывается сигнал, пропорциональный относительному отклонению мощности. Разбаланс с задатчика 3 поступает в усилитель 4, где усиливается до мощности, достаточной для перемещения двигателя 5 исполнительного механизма 6. В зависимости от конструкции реактора регулятор может управлять одним или несколькими исполнительными органами. Для обеспечения необходимого качества переходных процессов в регуляторе, как правило, имеется цепочка обратной связи 7, на вход которой подается либо сигнал скорости исполнительного органа, либо напряжение на выходе или в промежуточной точке усилителя и т. п. Из соображений безопасности максимальная скорость перемещения задатчика 3 обычно ограничивается величиной 0,1—1,0 %/с, что является достаточным для регулирования мощности реактора в нормальных режимах, но уменьшает мобильность установки в некоторых аварийных режимах, связанных с необходимостью быстрого изменения (как правило, снижения) - мощности.
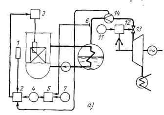
На рис. 4.4 показана схема регулирования мощности блоков, предназначенные для работы в регулирующем режиме. В качестве регулируемого параметра используется давление пара второго контура. Для управления мощностью реактора применен каскадный регулятор 2, получающий импульс от ионизационной камеры 1 и воздействующий на приводы регулирующих стержней 3. Задатчик 4 регулятора 2 управляется регуляторами средней температуры теплоносителя первого контура 8 или давления пара второго контура 5. Для приведения в соответствие электрической мощности, вырабатываемой блоком, и мощности, требуемой энергосистемой, используется регулятор скорости турбины 12, перемещающий регулирующие клапаны турбины 13 при отклонении частоты от номинального значения.
Рис. 4.4. Схема регулирования блоков
Работа устройства протекает следующим образом. При изменении, например увеличении, частоты в энергосистеме клапаны турбины прикрываются, что вызывает подъем давления второго контура. Изменение давления воспринимается манометром 6 и регулятором давления 5, изменяющим задание регулятору нейтронного потока 2. Последний перемещает регулирующие органы реактора так, чтобы его мощность снизилась. При этом выходная, а следовательно, и средняя температура теплоносителя первого контура снижаются, перепад температур между первым и вторым контуром уменьшается, что вызывает уменьшение генерации пара, и давление возвращается к прежнему уровню при новом положении регулирующих клапанов.
В некоторых схемах регулирования для улучшения динамики переходных процессов на регулятор 2 заводится импульс по расходу пара на турбину от расходомера 14, что позволяет при изменении мощности турбины сразу устанавливать величину нейтронного потока реактора, приблизительно равную требуемой. Точное приведение в соответствие мощности реактора и турбины осуществляется за счет наличия интегральной составляющей в законе регулирования регулятора давления 5.
На сегодняшний день актуальной является задача создания специализированного компьютерного комплекса для мониторинга качества электроэнергии (КМКЭ), использующего в своей работе современные методы цифровой обработки информации. Использование серийного ПК закладывает основу относительно низкой стоимости комплекса, который имеет к тому же малые габаритные размеры.
Техническая и экономическая целесообразность применения вычислительных методов измерения ПКЭ обусловлена возможностями одновременного решения задач сбора, обработки, передачи и хранения данных при малых затратах на аппаратные средства. При этом возможен длительный непрерывный режим работы в реальном времени с сохранением информации по всем требуемым характеристикам.
Применение КМКЭ позволяет:
- вести постоянный учет качества потребляемой
электроэнергии;
- обеспечить комплексные энергосберегающие измерения и мониторинг качества потребляемой электроэнергии на уровне лаборатории, цеха и учреждения;
- сократить затраты на приобретение оборудования;
- обеспечить комплексные измерения, испытания и диагностику энергоемких агрегатов и оборудования.
В соответствии с требованиями ГОСТ 13109—97 в группу основных параметров качества электроэнергии (ПКЭ) входят:
-
отклонение напряжения;
-
размах изменения напряжения;
-
коэффициент несинусоидальности;
-
коэффициенты обратной и нулевой последовательности;
-
коэффициенты небаланса фазных и междуфазных напряжений;
-
отклонение частоты;
• глубина и длительность провала.
Измерение всех названных ПКЭ возможно вычислительным методом путем обработки массива данных, получаемых на выходе аналого-цифрового преобразователя (АЦП). Для оценки ПКЭ трехфазной сети достаточно иметь трехканальный АЦП с частотой оцифровки в каждом канале, позволяющей оценить 40 спектральных составляющих питающего напряжения. Анализ гармонических составляющих может проводиться с использованием алгоритмов прямого преобразования Фурье.
Созданные аппаратные средства полностью реализованы на одной плате, которая подключается к системной шине (РСI). Функциональная схема КМКЭ приведена на рис. 4.1. Основой является ПК, оснащенный платой многоканального АЦП, на входы которого подаются измерительные сигналы. Внешний модуль масштабных преобразователей напряжения обеспечивает формирование измерительных сигналов и согласование с входами АЦП. Питание КМКЭ осуществляется от сети переменного тока 220В, 50 Гц. Блок бесперебойного питания ПК обеспечивает работу КМКЭ при авариях и колебаниях напряжения
Рис.1 Функциональная схема компьютерного комплекса
В режиме реального времени оператор может работать в одном окне или выводить на экран монитора несколько необходимых ему рабочих окон в любом сочетании по своему усмотрению: "Осциллограф", "Нессимметрия напряжений", "Отклонение напряжения", "Отклонение частоты", "Несинусоидальность напряжения" и "Коэффициент нелинейных искажений". Активизация рабочих окон осуществляется в главном меню. Программа анализирует 40 гармоник спектра напряжения каждой фазы. Среднее квадратичное значение напряжения вычисляется на каждом полупериоде входного сигнала. Осциллограф СКЗ обеспечивает контроль длительности и глубины провала, размаха изменения напряжения, импульсного напряжения и коэффициента перенапряжения. Помимо основных, могут измеряться вспомогательные параметры электроэнергии, такие как провалы и перенапряжения, длительность импульса и временного перенапряжения.
В режиме последующего анализа файлов может быть представлен любой записанный ранее блок данных и оценены его параметры. Для этого используется главное меню анализа записанных файлов данных. Если пользователя не интересует вся повременная информация по отклонениям, он может потребовать отразить в итоговом протоколе только суммарное время нахождения параметра пределах ПДО и НДО, что значительно сократит объем отчета. Кнопка "Задать границы" позволяет установить значения НДО и ПДО для каждого параметра индивидуально в соответствии с потребностями пользователя. Они в некоторых частных случаях могут отличаться от типовых нормативных требований, например, если для работы уникального оборудования установлены дополнительные системы стабилизации ПКЭ и пользователь хочет знать, как это оборудование работает.















