Лекция 26 (1085006), страница 4
Текст из файла (страница 4)
определяет эквивалентное сопротивление модулируемого генератора для модулятора.
Как видим, при анодной и коллекторной модуляции модулятор нагружается (работает) на постоянную нагрузку, чего нельзя было сказать относительно лампового генератора с сеточной модуляцией. В случае генератора с базовой модуляцией нагрузка модулятора, как отмечалось в лекции 24, является более постоянной.
Очевидно, мощность модулятора для анодной или коллекторной модуляции требуется существенно больше, чем в случае модуляции смещением (сеточной и базовой). Однако построение таких устройств не представляет больших трудностей, так как модулятор работает на постоянную нагрузку RГ. Кроме того, к настоящему времени техника усилителей низких частот достигла такого совершенства, что делает возможным построение достаточно мощных модуляторов, работающих на нелинейную нагрузку и имеющих при этом высокие качественные показатели по нелинейным искажениям. Последнее обстоятельство позволяет осуществить сеточную модуляцию в выходном каскаде, например, телевизионного передатчика сигналов изображения, что, в свою очередь, позволяет обеспечить несколько более высокий КПД передатчика по сравнению со случаем модуляции в промежуточном каскаде.
Если при модуляции смещением выбор схемы модулятора в основном определяется требуемыми качественными показателями, то при анодной и коллекторной модуляции модулятор при хороших качественных показателях должен иметь и хорошие энергетические характеристики, в частности, высокий КПД. При низком КПД модулятора, являющемся довольно мощным устройством, общий КПД высокочастотного генератора и модулятора также окажется низким, что сведёт на нет энергетические достоинства анодной и коллекторной модуляции.
Чтобы сохранить энергетические преимущества анодной и коллекторной модуляции, в качестве модуляторов применяют двухтактные УНЧ с трансформаторным выходом. Для получения высокого КПД модуляторы работают в классе В, то есть с углом отсечки анодного (коллекторного) тока 900. КПД модулятора при этом оказывается почти в два раза выше, чем при использовании однотактного УНЧ с трансформаторным выходом в режиме класса А. Двухтактная схема при хорошей симметрии плеч и работе с углом отсечки анодного (коллекторного) тока 900 имеет низкий уровень гармоник.7
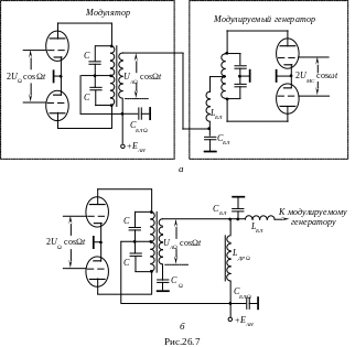
Возможные варианты схем двухтактных модуляторов для анодной модуляции показаны на рис.26.7. Модуляторы для коллекторной модуляции могут быть выполнены по подобным схемам на транзисторах. В то же время, в силу низких рабочих напряжений транзисторов и отмеченного выше постоянства сопротивления нагрузки модулятора RГ для коллекторной модуляции широко применяется так называемая схема последовательного включения транзисторов: высокочастотного транзистора модулируемого генератора и низкочастотного транзистора модулятора, которую мы рассмотрим ниже.
С
хема рис.26.7,а применяется в передатчиках небольшой мощности, так как она обладает существенным недостатком: через вторичную обмотку трансформатора протекает постоянная составляющая анодного тока ламп модулируемого генератора IА0Н (на рисунке приведена схема двухтактного генератора, что для рассматриваемого вопроса непринципиально, однако в этом случае через вторичную обмотку трансформатора протекает суммарная постоянная составляющая тока 2IА0Н). При этом возникает постоянное подмагничивание магнитопровода трансформатора, что приводит к увеличению его габаритов, а следовательно, и удорожанию. Поэтому в мощных передатчиках наибольшее распространение получила схема рис.26.7,б, в которой постоянная составляющая анодного тока модулируемого генератора IА0Н протекает через модуляционный дроссель LДР Ω. Ёмкость разделительного конденсатора СΩ должна быть выбрана достаточно большой, чтобы пропустить низшие модулирующие частоты без заметных искажений. Конденсаторы С в схемах модуляторов (рис.26.7) способствуют лучшей фильтрации гармонических составляющих и выравниванию АЧХ модулятора. Элементы СБЛ, LБЛ относятся к высокочастотному генератору при использовании параллельного питания анода или выполнении генератора по двухтактной схеме. При использовании однотактного генератора с последовательным питанием анода (рис.26.1,а) эти элементы принципиально не нужны.
Расчёт модулятора сводится в основном к расчёту мощного усилителя низкой частоты. При этом режим модулятора должен быть рассчитан так, чтобы нелинейные искажения оказались минимальными, а это возможно в том случае, когда лампы работают в недонапряжённом режиме с коэффициентом использования анодного напряжения ξМ ≤ 0,7. Поскольку лампы модулятора работают в заметно недонапряжённом режиме, мощность рассеяния на анодах велика и работать с большими значениями импульсов анодного тока не удаётся.
Модулятор необходимо проектировать из условия обеспечения 100% модуляции. При этом необходимая мощность модулятора
где ηА, ηТР, P~Н – соответственно КПД анодной цепи модулируемого генератора, КПД выходного трансформатора модулятора, колебательная мощность модулируемого генератора в режиме несущей частоты.
Если принять ηТР = 1, а ηА ≈ 0,7…0,75, то в первом приближении можно считать
PМ ≈ 0,75P~Н.
Следовательно, модуляторы мощных передатчиков представляют весьма мощные УНЧ. Для таких УНЧ разрабатывают специальные лампы. Однако ассортимент таких ламп весьма ограничен в силу малой потребности в них. Поэтому в модуляторах обычно используют генераторные лампы того же типа, что и в модулируемом генераторе. При таком подходе сокращается номенклатура ламп для радиопередатчика. Низкое использование высокочастотной генераторной лампы по напряжению и току в УНЧ – модуляторе обусловливает пониженное значение отдаваемой ею мощности, которая оказывается порядка 0,6P~НОМ. Если учесть, что
PМ ≈ 0,75P~Н ≈ 0,6P~НОМ,
то для модулятора потребуется генераторная лампа с номинальной мощностью
Если учесть потери мощности в трансформаторе модулятора, то требуемая мощность генераторной лампы для модулятора возрастёт (для мощных трансформаторов относительно легко достижимы значения КПД 0,7…0,9). Так как модулятор реализуется по двухтактной схеме УНЧ (рис.26.7), то обычно берут две лампы, каждая с номинальной колебательной мощностью
P~НОМ 1Л = P~Н.
Суммарная колебательная мощность таких ламп 2P~Н. Но на такую же мощность выбирается лампа для генератора с анодной модуляцией. Поэтому часто модулятор и модулируемый генератор строят на одинаковых лампах, при этом модулируемый генератор обычно реализуют по двухтактной схеме. Возможно параллельное включение ламп.
Обычно модулятор и модулируемая ступень питаются от общего источника анодного напряжения, а это означает, что при расчёте режима модулятора следует исходить из напряжения ЕА МОД = ЕАН. Амплитуда напряжения низкой частоты на первичной обмотке трансформатора, то есть между анодами ламп модулятора,
UА МОД = 2ξМЕАН.
Необходимый коэффициент трансформации трансформатора
В двухтактной схеме модулятора потребляемая лампами мощность зависит от коэффициента модуляции m. Действительно, так как угол отсечки анодного тока модуляторных ламп установлен 900, то он остаётся неизменным при любом уровне входного, соответственно и выходного, то есть модулирующего, сигнала. При отсутствии модулирующего сигнала (m = 0) анодные токи у модуляторных ламп отсутствуют и по анодным цепям ламп нет потребления.8 В этом режиме результирующий КПД анодных цепей генератора и модулятора практически будет определяться КПД анодной цепи модулируемого генератора, который, напомним, является относительно высоким. При наличии модулирующего сигнала появляются анодные токи у модуляторных ламп, соответственно идёт потребление мощности от источника анодного питания лампами модулятора. Чем больше уровень выходного сигнала, соответственно больше m, тем больше анодные токи у ламп модулятора и больше потребление ими мощности по анодным цепям. Соответственно результирующий КПД анодных цепей генератора и модулятора уменьшается (напомним, что КПД анодной цепи генератора с анодной модуляцией не зависит от глубины модуляции, то есть от m). В целом среднее значение КПД генератора и модулятора при анодной модуляции оказывается раза в два выше, чем средний КПД генератора с сеточной модуляцией.
Такое же сравнение получается и между генератором – модулятором при коллекторной модуляции и генератором с базовой модуляцией.
Именно энергетическая эффективность, примерно в два раза, систем с анодной и коллекторной модуляцией по сравнению с системами с модуляцией смещением (сеточной и базовой) обусловливает их широкое применение. Кроме того, при анодной и коллекторной модуляции легче обеспечиваются лучшие качественные показатели АМ колебания.
Выше мы отмечали, что в транзисторных генераторах с коллекторной модуляцией модуляторы могут быть построены по аналогичным схемам рис.26.7 на транзисторах. При этом модулируемый генератор может быть построен как по однотактной, так и по двухтактной схеме, как с последовательным, так и с параллельным питанием. Выбор схемы определяется мощностью генератора, типом выходной цепи согласования с нагрузкой и др. (см. лекции 13 и 15). В таких схемах транзистор (транзисторы) модулятора и транзистор (транзисторы) генератора соединяются через модуляционный трансформатор. В силу низких рабочих напряжений транзисторов возможно построение амплитудно-модулируемого генератора с коллекторной модуляцией путём непосредственного последовательного включения транзисторов модулятора и генератора, то есть без какого-либо модуляционного трансформатора. Исключение из схемы модуляционного трансформатора способствует улучшению качественных показателей получаемого АМ колебания, поскольку отсутствуют составляющие частотных, фазовых и нелинейных искажений, возникающих в трансформаторе. Именно это обстоятельство обусловливает широкое применение в транзисторных генераторах бестрансформаторной схемы включения транзисторов высокочастотного генератора и модулятора. Примеры таких схем показаны на рис.26.8 для случаев однотактного и двухтактного высокочастотных генераторов. Из рассмотрения схем можно видеть, что модулятор по существу представляет эмиттерный повторитель, нагрузка которого практически определяется сопротивлением модулируемого генератора RГ. Известная широкополосность эмиттерных повторителей позволяет использовать их и в качестве модуляторов телевизионных передатчиков сигналов изображения, причём независимо от выбранного способа модуляции. При использовании схемы последовательного включения транзисторов генератора и модулятора напряжение источника коллекторного питания должно быть в два раза выше, чем в схемах с трансформаторной связью между генератором и модулятором. Цепи смещения модулируемых генераторов в схемах (рис.26.8) обеспечивают также базовое автосмещение, способствующее улучшению линейности СМХ.
В схеме рис.26.8,а блокировочная индуктивность LБЛ представляет большое сопротивление для токов высокой частоты и малое сопротивление для токов модулирующей (низкой) частоты. Ёмкость СБЛ, напротив, представляет малое сопротивление для токов высокой частоты и большое сопротивление для токов модулирующей частоты. Конденсатор ёмкостью СБЛ Ω защищает источник питания напряжением 2ЕКН от токов как высокой, так и низкой частот.
Комбинированные (двойная и тройная) анодная и коллекторная модуляции
При рассмотрении анодной и коллекторной модуляций отмечалось, что в чистом виде они практически не применяются при требовании высоких качественных показателей. С целью спрямления СМХ приходится вводить дополнительную модуляцию за счёт сеточного автосмещения в ламповом генераторе. Применение базового автосмещения в транзисторном генераторе позволяет также спрямить СМХ и приблизить её начало к точке начала координат (базовое автосмещение при неизменном возбуждении уменьшает результирующее открывающее напряжение на переходе база – эмиттер, соответственно результирующее напряжение на переходе коллектор – база сохраняется закрывающим при понижении напряжения на коллекторе ЕК). Анодная модуляция с применением сеточного автосмещения и коллекторная модуляция с применением базового автосмещения носят название двойной соответственно анодной и коллекторной модуляции. При анодной и коллекторной модуляции, как отмечалось, за счёт большей загрузки источника возбуждения при переходе от максимального режима к минимальному уменьшается амплитуда сигнала возбуждения, что облегчает тепловой режим входного электрода (входного перехода у транзистора и транзистора в целом) и также способствует линейности модуляции, особенно в случае транзисторного генератора. Изменение амплитуды сигнала возбуждения в соответствии с модулирующим сигналом добавляет ещё один элемент модуляции. Соответственно результирующая модуляция носит название тройной анодной (коллекторной) модуляции.
В современных радиопередатчиках тройная модуляция осуществляется путём одновременной анодной или коллекторной модуляции выходного и предвыходного каскадов передатчика. При этом сам предвыходной каскад, как правило, находится в режиме двойной модуляции. В отдельных случаях с целью большего спрямления результирующей модуляционной характеристики передатчика и облегчения теплового режима входного электрода (перехода) предвыходного каскада в нём также применяется тройная модуляция. С этой целью осуществляется анодная (коллекторная) модуляция каскада, стоящего перед предвыходным. Структурная схема осуществления тройной модуляции в современном радиопередатчике представлена на рис.26.9.
















