4 (1047010)
Текст из файла
4.
электрической искры высокого напряжения, возникающей между
электродами свечи.
4.2.Основные технические данные:
-
напряжение питания 24±3 в постоянного тока;
-
потребляемый ток от источника питания - не более 2,0 А;
-
частота генерации импульсов зажигания - не менее 150 Гц.
4.3. Устройство и работа СЗ-06
Система зажигания состоит из источника питания 24+3 в, блока зажигания и электроискровой свечи (типа А17).
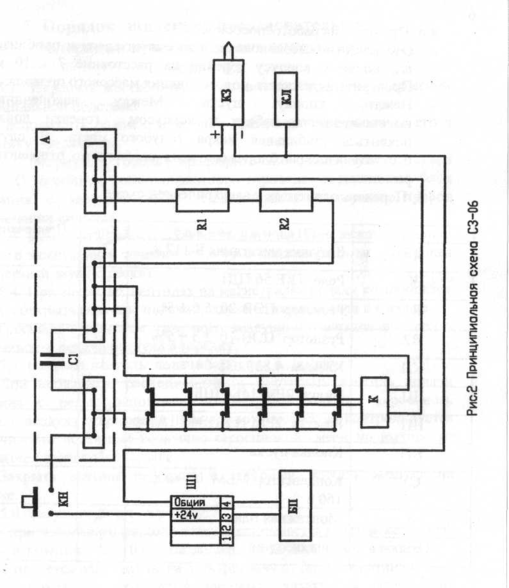
Блок зажигания состоит из двух функциональных узлов: электромеханического прерывателя и катушки зажигания. Работа заключается в следующем: при нажатии кнопки пуска на блоке зажигания КН замыкается цепь питания катушки электромеханического прерывателя. Прерыватель через свои контакты пропускает питающее напряжение на первичную обмотку катушки зажигания. В силу большой индуктивности первичной обмотки катушки зажигания ток через прерыватель увеличивается с определенным запаздыванием. При достижении током величины 1,3... 1,8 А прерьтатель разрывает цепь питания первичной обмотки катушки зажигания, при этом во вторичной обмотке формируется высоковольтный импульс, поступающий на свечу зажигания. По окончании разряда цепь питания прерывателя замыкается и процесс повторяется до тех пор, пока нажата кнопка пуска КН.
Принципиальная электромонтажная схема приведена на рис. 2.
Конструктивно блок зажигания выполнен в закрытом корпусе. Все элементы смонтированы на основании коробки. На крышке сверху смонтирована кнопка пуска. На боковые стенки выведены:
-
высоковольтный разъем катушки зажигания;
клемма для подключения « массы »;
-
разъем для подключения питания.
Характеристики
Тип файла документ
Документы такого типа открываются такими программами, как Microsoft Office Word на компьютерах Windows, Apple Pages на компьютерах Mac, Open Office - бесплатная альтернатива на различных платформах, в том числе Linux. Наиболее простым и современным решением будут Google документы, так как открываются онлайн без скачивания прямо в браузере на любой платформе. Существуют российские качественные аналоги, например от Яндекса.
Будьте внимательны на мобильных устройствах, так как там используются упрощённый функционал даже в официальном приложении от Microsoft, поэтому для просмотра скачивайте PDF-версию. А если нужно редактировать файл, то используйте оригинальный файл.
Файлы такого типа обычно разбиты на страницы, а текст может быть форматированным (жирный, курсив, выбор шрифта, таблицы и т.п.), а также в него можно добавлять изображения. Формат идеально подходит для рефератов, докладов и РПЗ курсовых проектов, которые необходимо распечатать. Кстати перед печатью также сохраняйте файл в PDF, так как принтер может начудить со шрифтами.















