Основы обогащения и переработки полезных ископаемых
4. Основы обогащения и переработки полезных ископаемых
4.1. Общие сведения
Совокупность процессов переработки минерального сырья для получения ценных либо пригодных для дальнейшего передела продуктов называется обогащением полезных ископаемых.
|
|
| Рис. 3.5. Схема открытого способа строительства тоннеля с цельносекционной обделкой: 1 - бульдозер; 2 - экскаватор; 3 - корпус щита; 4 - платформа; 5 - секция тоннеля; б -козловой кран; 7 - ножевая секция щита; 8 - бункер для обратной засыпки |
Объектами обогащения являются:
- твердые полезные ископаемые;
Рекомендуемые материалы
- жидкие полезные ископаемые (в частности, питьевая вода);
- газообразные полезные ископаемые.
Результатом обогащения полезных ископаемых являются полезные продукты и отходы. При обогащении твердых полезных ископаемых полезный продукт или несколько продуктов называют концентратами, отходы обогащения - хвостами.
Технология обогащения твердых полезных ископаемых включает комплекс процессов, осуществляемых на обогатительных фабриках. Расположение обогатительных фабрик увязывается с горнодобывающими предприятиями. Как правило, шахта, рудник, карьер, обогатительная фабрика объединяются в единый комплекс - горнообогатительный комбинат. Обогатительная фабрика в целях сокращения транспортных расходов размещается в непосредственной близости от горного предприятия, в последние годы разрабатываются более экономичные и экологически совершенные решения, предусматривающие размещение обогатительных фабрик в подземных горных выработках шахт и рудников. Следует отметить, что структура обогатительной фабрики, определяемая видом исходного сырья и целями его обогащения, может быть простой (рис. 4.1) и весьма сложной, например, при обогащении медно-цинковых руд.
Графические изображения совокупности технологических операций обогащения называются принципиальной и технологической схемами обогащения (см. примеры на ряс. 4.2, 4.3).
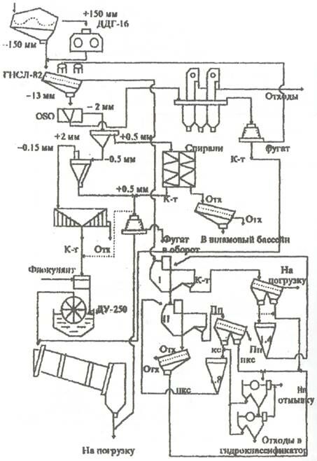
Графическое изображение потоков обогащаемых полезных ископаемых и продуктов обогащения, увязанное с расположением обогатительного оборудования, называется схемой цепи аппаратов, пример приведен на рис. 4.4.
|
|
| Рис. 4.1. Схема обогатительной фабрики по производству щебня: 1 - приемный бункер; 2 - питатели; 3 - колосниковые грохоты; 4, 7 - щековые дробилки; 5, 6, 9 ÷ 15 - конвейеры; 8,13 - вибрационные грохоты; 16 - резервный склад; 17 - погрузочные бункеры |
Технологические процессы, выполняемые на обогатительных фабриках, подразделяются на подготовительные, основные и вспомогательные.
К подготовительным процессам относятся:
усреднение полезных ископаемых;
дробление;
измельчение;
грохочение (процесс разделения кусковых и зернистых материалов размерами от 500 ÷ 300 мм до 3 ÷ 1 мм по форме и трению на просеивающих поверхностях с калиброванными отверстиями);
классификация (разделение по крупности частиц мельче 2 ÷ 1 мм гидравлическим и пневматическим методами).
Основные обогатительные процессы заключаются в физических и физико-химических воздействиях на подготовленные к обогащению продукты, В результате этих процессов полезные минералы выделяются в концентраты, а пустые (обедненные) породы направляются в специальные отвалы - хвостохранилища (см. рис. 1.3.2).
К вспомогательным процессам относятся:
обезвоживание продуктов обогащения - удаление влаги в сгустителях (рис. 4.5), центрифугах-отстойниках (рис. 4.6), вакуумных фильтрах;
очистка и обеззараживание стоков;
пылеулавливание (в камерах, циклонах, рис. 4.7, рукавных и электрических фильтрах);
мероприятия по предотвращению загрязнения воздушного бассейна.
|
| Рис. 4.2. Принципиальная схема обогащения железных руд |
|
| Рис. 4.3. Технологическая схема обогащения окисленных марганцевых руд |
|
| Рис. 4.4. Схема цепи аппаратов фабрики по обогащению угля |
|
|
|
| Рис. 4.5. Сгуститель: 1 - чан; 2 - разгрузочное отверстие; 3 - кольцевой желоб; 4 - редуктор; 5 - привод; 6 - крестовина; 7 - гребок | Рис. 4.6. Центрифуга: 1 - конический барабан; 2 - шнек; 3 - загрузочная труба; 4 - редуктор; 5 - приводной шкив |
|
|
| Рис. 4.7. Схемы аппаратов для пылеулавливания: а - пылеосадительная камера; б - циклон; в - батарейный циклон |
4.2. Способы обогащения твердых полезных ископаемых
При обогащении твердых полезных ископаемых используют различие физических и физико-химических свойств, существенное значение из которых имеют цвет, блеск, твердость, плотность, спайность, излом, смачиваемость, отношение к воздействию химических реагентов, магнитные и электрические свойства.
Способы обогащения твердых полезных ископаемых основаны на разделении компонентов по перечисленным свойствам.
|
|
| Рис. 4.8. Схемы отсадочных машин: а - поршневая; б - беспоршневая; в - диафрагмовая; г - с подвижным решетом; 1 - корпус; 2 - решето; 3 - сливной порог; 4 - поршень; 5 - пульсатор; б - диафрагма; 7 - шток |
На практике наиболее часто применяются следующие способы обогащения:
- гравитационное обогащение (разделение по плотности), разновидностями которого являются:
отсадка (схемы отсадочных машин приведены на рис. 4.8); обогащение в тяжелых средах (принципиальная схема аппарата для обогащения в тяжелых средах изображена на рис. 4-9);
| Рис. 4.9. Схема сепаратора для обогащения в тяжелой суспензии |
|
концентрация на столах;
обогащение в шлюзах, желобах, струйных концентраторах;
обогащение в сепараторах;
пневматическое обогащение;
- флотация (разделение тонкоизмельченных полезных ископаемых в водной среде по способности смачиваться, что определяет избирательное прилипание частиц минералов к поверхности раздела жидкой и газообразной фаз). Основная разновидность флотационного способа - пенная флотация. Схема флотационных машин приведена на рис. 4.10;
|
|
| Рис. 4.10. Схема флотационных машин: а - механическая флотационная машина; 1 - камера; 2 - вал; 3 - импеллер; 4 - вертикальная Труба; 5 - гребок; б - пневматическая флотационная машина; 1 - вал; 2 - импеллер; 3 - камерный продукт |
- магнитное обогащение (разделение по магнитной восприимчивости минералов). Схема магнитного сепаратора изображена на рис. 4.11;
|
| Рис. 4.11. Схема разделения полезного продукта и отходов в магнитном поле: 1 - исходный продукт; 2 - немагнитная фракция; 3 - электромагнит; 4 - магнитная фракция |
- электрическое обогащение (разделение заряженных минеральных частиц под воздействием сильного электрического поля). Схема аппарата для электрического разделения приведена на рис. 4.12.
Получаемые в результате обогащения мелкоизмельченные и тонкоизмельченные концентраты для дальнейшего передела и применения могут оказаться непригодными и нуждаются в окуксовании.
Окуксованию подвергаются торф, бурые угли, мелкие классы углей и антрацитов, коксовая мелочь.
В металлургии применяются три способа окуксования:
- агломерация (спекание);
- окомкование (формирование и обжиг окатышей, частности, окомкованию подлежат многие виды минеральных удобрений);
- брикетирование (формовка и прессование).
|
| Рис. 4.12. Схема электростатического сепаратора: 1 - заземленный барабан; 2 - бункер с питателем; 5 - лоток; 4 - щетка для снятия частиц с барабана; 5 - поворотные делительные плоскости; 6 - приемные бункера; 7 - противоэлектрод |
4.3. Результативность обогащении твердых полезных ископаемых
Результативность обогащения твердых полезных ископаемых принято оценивать комплексом показателей, основными из которых являются:
Содержание полезного компонента в исходном сырье и продуктах обогащения (представляет отношение массы ценного компонента к массе сырья или продукта, в которых содержится рассматриваемый компонент).
Выход продукта обогащения – отношение массы полученного продукта к массе переработанного сырья. Выходами продуктов обогащения являются как выход концентрата, так и выход отходов обогащения.
Извлечение ценного компонента в продукт обогащения - отношение массы этого компонента в продукте к массе компонента в исходном полезном ископаемом.
Все технологические показатели результативности взаимосвязаны: зная одни количественные показатели (например, содержание в исходном сырье и продуктах обогащения), расчетным путем можно найти другие показатели (выходы продуктов обогащения, извлечение в концентрат и т, д.).
Суммарная масса ценного компонента в продуктах обогащения должна соответствовать массе компонента в исходном сырье. Это условие называется балансом ценного компонента.
Показатели результативности обогащения твердых полезных ископаемых устанавливаются в ходе опробования и контроля.
Опробование представляет совокупность операций по отбору, обработке и исследованию проб исходного сырья для изучения его состава и определения качества.
Пробои называется часть исследуемого сырья, достаточная для выполнения необходимых испытаний и отобранная по определенным правилам.
Качественный контроль заключается в сопоставлении данных опробования с нормативами, устанавливаемыми потребительскими и другими стандартами.
Количественный контроль ведется взвешиванием продукции на конвейерных и вагонных весах, а также замерами объемов складированных материалов.
4.4. Проблемы обогащения твердых полезных ископаемых
Если Вам понравилась эта лекция, то понравится и эта - Иммуноактивные средства.
Наиболее острой проблемой обогащения твердых полезных ископаемых является чрезвычайно высокое энергопотребление, вызванное необходимостью дробления и измельчения огромных масс минерального сырья.
Производственная деятельность обогатительных фабрик сопровождается значительным ущербом, наносимым окружающей среде: сбросом ядовитых стоков, загрязнением воздушного бассейна, отчуждением значительных территорий под хвостохранилища. Поэтому разработка экономичных мероприятий, обеспечивающих защиту окружающей среды, является непременным условием продуктивной работы любой обогатительной фабрики.
Помимо указанных, необходимо решать «дежурные» проблемы всех обогатительных фабрик, заключающиеся в повышении качества обогащения, главным показателем которого является степень извлечения полезного компонента, и в снижении себестоимости товарной продукции предприятия.
4.5. Переработка полезных ископаемых
Переработка полезных ископаемых представляет совокупность процессов по получению ценных материалов, веществ и продуктов. Различают четыре вида переработки минерального сырья: металлургический, химический, термический и механический переделы.
Для большинства полезных ископаемых обогащение является промежуточной фазой между добычей минерального сырья и его переработкой. Исключение составляют неметаллические полезные ископаемые, концентраты которых представляют готовые товарные продукты (уголь, известняк, магнезит, графит, асбест и др.) и не требуют переработки. Отдельные виды минерального сырья (например, природный камень, песок, гравий и др.) могут поступать в переработку, минуя фазу обогащения, либо перерабатываться непосредственно на горнодобывающем предприятии после предварительной подготовки и сортировки.


































