Современные компьютерные технологии и комплексная автоматизация учета расхода тепла
ГЛАВА 9
Современные компьютерные технологии и комплексная автоматизация учета расхода тепла
9.1. Геоинформационные системы
Инженерные коммуникации являются сложными системами, состоящими из сотен и тысяч объектов, расположенных на определенной территории. Не вызывает сомнений, что многообразие задач, решаемых теплоснабжающими предприятиями, и огромный объем информации требуют использования компьютерных технологий.
Геоинформационная система (ГИС) позволяет создавать карты населенных пунктов, наносить на них инженерные коммуникации в виде набора пространственных объектов и привязывать к ним любую атрибутивную информацию. При этом можно создавать как точные, выполненные в масштабе карты, так и внемасштабные оперативные и технологические схемы.
Использование ГИС дает возможность решать множество информационных задач, например таких, как паспортизация сети, поиск ее объектов по карте, распечатка любого фрагмента сети, вывод на карту или схему данных телеметрии и т. д. Указав элемент сети на карте, можно войти внутрь детальной схемы каждого узла.
При этом инженерная сеть не должна быть просто нарисована на карте. Для использования в задачах анализа переключений на сети и выполнения технологических расчетов сеть должна быть описана математически в виде топологической модели.
Геоинформационная система позволяет вести расчеты теплопотребления, гидравлики и подсказывает оптимальный выход из нестандартных ситуаций.
ГИС выполняет следующие задачи:
Рекомендуемые материалы
• наладочный гидравлический расчет тепловой сети. Определяются места установки, количество и диаметры дроссельных шайб и диаметры сопел элеваторов для центральных и индивидуальных тепловых пунктов; диаметры и места установки дроссельных шайб на магистралях; автоматический, если необходимо, подбор напора на источнике;
• поверочный гидравлический расчет тепловой сети. Для любого температурного и гидравлического режима работы тепловой сети определяются фактические расходы и потери напора на всех участках; напоры и температуры в каждом узле; количество тепловой энергии у всех потребителей;
• конструкторский расчет тепловой сети. Определяются диаметры трубопроводов тепловой сети и располагаемый напор в точке подключения;
• построение пьезометрического графика вдоль заданного пути;
• коммутационные задачи; анализ отключений, переключений, поиск ближайшей запорной арматуры и ряд других топологических задач;
• энергосбережение;
• расчет с учетом конкретной схемы присоединения каждого потребителя или ЦТП к тепловой сети (независимые, элеваторные, с насосным смешением, с открытым или закрытым разбором воды на ГВС и т. д.);
• расчет сетей с несколькими источниками, работающими на одну сеть, с определением теплового и водного балансов между ними;
• расчет с учетом тепловых потерь по нормативным потерям или фактическому состоянию изоляции;
• расчет с учетом утечек из сети и систем теплопотребления;
• расчет с учетом реальных расходно-напорных характеристик насосного оборудования;
• моделирование сетей с учетом устройств автоматики: регуляторов напора, расхода, температуры.
Пример ГИС представлен на рис 9.1 и 9.2.
К каждому объекту привязана информация, и топологическая модель готова к проведению расчетов.

Рис. 9.1. Пример тепловой сети, нанесенной на план городского района

Рис. 9.2. Пьезометрический график - средство анализа проведенных с помощью ГИС гидравлических расчетов
9.2. Автоматизация и наладка систем энергоснабжения
Учет всего многообразия режима теплоснабжения в разное время года, оперативный контроль показателей выработанного и отпущенного количества тепла невозможны без автоматизации всех процессов получения, транспортировки и расхода тепла.
Внедрение современных автоматизированных систем управления теплоснабжением (АСУТП) позволяет не только управлять системой, но и вести учет и контроль всех энергоносителей: воды, пара, природного газа, кислорода, сжатого воздуха и т.д.
Пример графической формы отчета о мощности теплового потока, расхода теплоносителя в подающем и обратном трубопроводах и расходе теплоносителя на горячее водоснабжение, температуре теплоносителя в прямом и обратном трубопроводах и перепаде температур в системе теплопотребления с интервалом 1 час за сутки представлен на рис. 9.3.
Эффективная работа теплоисточника возможна при правильной наладке и последующем контроле за работой всех его звеньев.
Пример использования приборов для этих целей приведен на рис. 9.4., а их перечень - в прил. 16.

Рис. 9.3.Пример информации о теплоносителе за сутки

Рис. 9.4. Расположение приборов для наладки, испытаний и экологического контроля котельных установок:
1 — инфракрасный цифровой термометр; 2 - расходомер жидкости; 3 - детектор горючих газов; 4 — контактный цифровой термометр; 5 — автоматический газоанализатор; 6- цифровой термоанемометр
Автоматизация систем теплоснабжения сегодня основана на ряде отечественных систем, а также на регуляторах фирмы «Данфосс». Основной набор приборов включает в себя: электронные регуляторы для погодной компенсации температуры потока, оснащенные клапанами и двигателями (избирательная функция надежности); регуляторы перепадов давления и расхода, не требующие отдельного энергоснабжения; автоматические регуляторы температуры для комнатного отопления и для систем снабжения горячей водой.
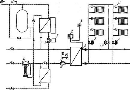
Пример применения регуляторов представлен на рис. 9.5.

Рис. 9.5. Пример применения регуляторов для отопления (независимая схема) и горячего водоснабжения (закрытая схема):
1 - регулятор давления; 2 — погодный компенсатор; 3 - наружный датчик температуры; 4 - мотор с реверсивным двигателем; 5 - запорный клапан; 6 - датчики температуры; 7,8- термостатический клапан; 9 - автоматический компенсационный клапан; 10 - ручной запорный клапан; 11 - радиаторный термостат
Для подбора регуляторов в прил. 17 представлены их характеристики и функциональные возможности.
Для измерения, регистрации и регулирования тепловых параметров в системах теплоснабжения устанавливают теплосчетчики, которые фиксируют в памяти значения параметров системы теплоснабжения и могут подключаться к АСУТП для использования накопленной информации. Теплосчетчик измеряет, вычисляет и фиксирует во внутренней памяти следующие параметры системы теплоснабжения: расход теплоносителя в трубопроводах, м3/ч, (т/ч); суммарное нарастающим итогом потребление тепловой энергии в МВт-ч, (Ткал); суммарное нарастающим итогом количество теплоносителя, протекающего по трубопроводам в м3, (т); тепловую мощность, МВт, (Гкал/ч); температуру теплоносителя в подающем и обратном трубопроводах и в трубопроводе холодного водоснабжения; разность температур в трубопроводах; среднечасовые и суточные значения вышеперечисленных параметров теплоносителя; календарь с указанием года, месяца, числа, часа, минут и секунд; время начала и окончания отключения прибора от сети, нарушений в работе прибора или системы теплоснабжения; время работы прибора в рабочем режиме.
Теплосчетчики устанавливаются по следующим схемам (рис. 9.6, а, б, в)

Рис. 9.6. Схема установки теплосчетчика:
Вам также может быть полезна лекция "80 Претензионный порядок урегулирования споров".
а - для открытой системы теплоснабжения; б - для открытой и закрытой систем теплоснабжения; в - для закрытой системы теплоснабжения.
Уже сегодня во вновь строящихся и реконструируемых домах можно использовать комплексную систему автоматики, которая будет включать в себя автоматизированный тепловой пункт с погодной компенсацией, а также для регулирования температуры теплоносителя в зависимости от температуры наружного воздуха (как в зимние холода, так и в весенне-осенний период):
• приборы индивидуального учета расхода тепла в каждой квартире;
• радиаторные терморегуляторы для оптимизации теплового режима
внутри помещения по заказу потребителя.
Даже при столь незначительном перечне автоматизации теплоснабжения уже сегодня можно получить 25-30% экономии тепла (а с учетом более совершенных строительных решений - около 50%) по сравнению с общепринятой системой теплообеспечения.
Таким образом, применение автоматизированных систем управления теплоснабжением (АСУТП) на базе ГИС систем, контроль и регулирование отпуска тепла потребителю позволяют уменьшить расход теплоносителя и, в конечном итоге, расход энергии на нужды теплоснабжения, что снижает расход топлива на источнике и экологическую нагрузку на окружающую среду.




















