Лекция 4
Лекция № 4
Анализ действующей системы управления на примере теплового режима методической печи.
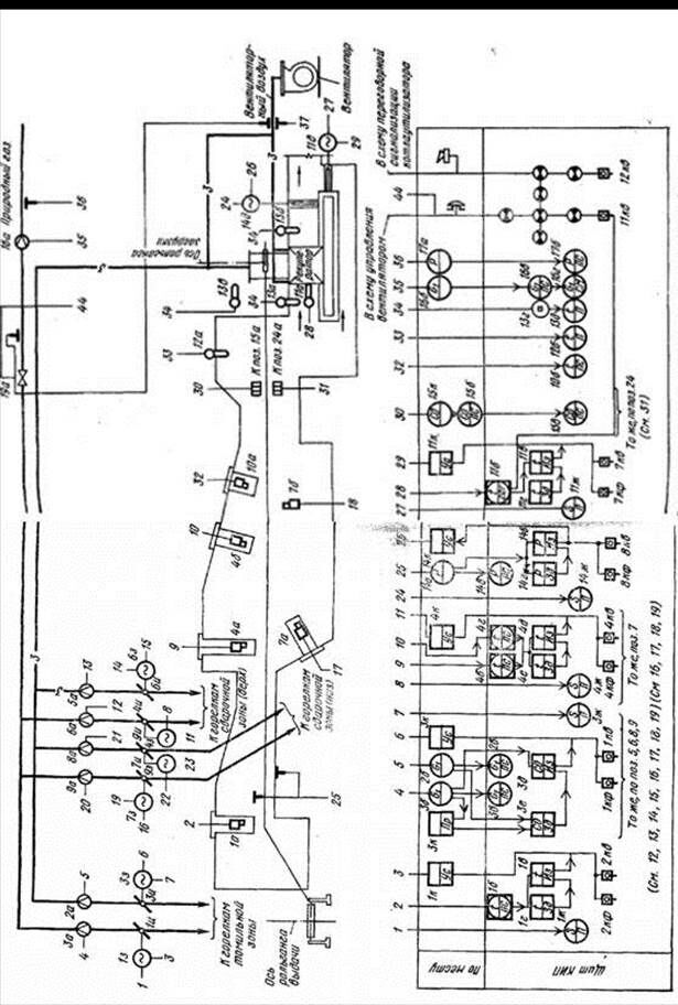
Рассмотрим функциональную схему автоматического контроля регулирования и сигнализации теплового режима методической печи изображенную на рисунке 1.
В этой схеме использованы обозначения, указанные в таблицах 1 и 2, приведенных ниже схемы.
Предусматривается система регулирования температуры, система регулирования «газ-воздух», система регулирования давления рабочего пространства печи.
Все эти системы выполнены с применением принципа регулирования по отклонению, они функционируют автономно друг от друга. Регулирующим воздействием системы регулирования давления является положение дымовой заслонки. Изменяя подачу газа/воздуха изменяется давление в печи так далее, так же имеют место и другие факторы взаимовлияния.
В данной схеме нет системы регулирования по контролируемым воздействиям и нет системы эффективного регулирования давления (это обусловлено запаздыванием и временем спада автокорреляционной функции, а также инерционностью шибера (регулирующей дымовой заслонки), в связи с его большими физическими размерами). За счет инерционности запаздывания система удовлетворяет условию, когда запаздывание по регулирующему каналу больше времени спада автокорреляционной функции и система не работоспособна.
Следовательно, необходимо одновременно увеличивать подачу газа и отдавать приказ на поднятие шибера.
Наиболее эффективной в этом случае буде система каскадного типа.
Рекомендуемые материалы
Давление, температура, соотношение топливо-воздух взаимосвязаны между собой, следовательно, необходимо проводить имитационное моделирование и по его результатам производить усовершенствование системы регулирования.
Необходимо заранее оценивать давление в печи, строить комбинированную систему с тремя параллельно работающими контурами (расход газа, расход воздуха, обратная связь).

Рисунок 1 - Функциональная схема автоматического контроля регулирования и сигнализации теплового режима методической печи
Таблица 1 – Условное обозначение приборов и средств автоматизации
| Наименование | ГОСТ 3925-59 | Наименование | ГОСТ 304-85 |
| 1. Приемные устройства 1.1 Термометр расширения стеклянный 1.2 Термометр сопротивления одинарный 1.3 То же, двойной 1.4 То же поверхностный 1.5 То же, многозонный |
| Первичный измерительный преобразователь (датчик) Прибор, устанавливаемый по месту: на технологическом трубопроводе, аппарате, стене, полу, колонне, металлоконструкции |
|
| 1.6 Термопара одинарная 1.7 То же, двойная 1.8 Тоже, поверхностная 1.9 То же, скоростная 1.10 То же, многозонная |
|
| |
| 1.11 Термобаллон манометрического термометра 1.12 Термометр дилатометрический или биметаллический 1.13 Пирометр радиационный, оптический, фотоэлектрический 1.14 |
|
| |
| 1.15 Счетчик жидкости, газа 1.16 Расходометр постоянного перепада 1.17 Сужающее устройство 1.18 Трубка пневмометрическая 1.19 Измеритель потока |
|
| |
| 1.20 Приемное устройство поплавковое 1.21 То же, ультразвуковое 1.22 То же, радиоактивное 1.23 То же, ультракоротковолновое То же, емкостное |
|
| |
| 1.24 Приемное устройство динаметрическое 1.25 То же, тахометрическое 1.26 То же, фотометрическое 1.27 То же, влагомера 1.28 То же, для измерения физико-химического состава и качества вещества |
|
| |
| 1.29 Отборное устройство давления, уровня, состава газа и жидкостей |
| Отборное устройство без постоянно подключенного прибора1 |
|
| 2. Исполнительные механизмы 2.1 Исполнительный механизм поршневой 2.2 То же, электромагнитный 2.3 То же, мембранный 2.4 То же, с электродвигателем 2.5 То же, с ручным приводом |
| Исполнительный механизм; общее обозначение с ручным приводом |
|
| 3. Регулирующие органы 3.1 Клапан регулирующий трехходовой 3.2 То же, проходной 3.3 Заслонка регулирующая |
| Регулирующий орган |
|
| 4. Приборы, установленные на щите 4.1 Прибор измерительный 4.2 Прибор регулирующий (сигнализирующий) 4.3 Прибор измерительный и регулирующий (сигнализирующий) |
| Прибор, устанавливаемый на щите или пульте |
|
| 4.4 Переключатель для электрических цепей измерения 4.5 То же, для газовых линий 4.6 Панель дистанц. управ. для пневматического регулирования |
|
|
1Отборочное устройство для всех постоянно включенных приборов представляет собой сплошную линию, соединяющую технологический трубопровод или аппарат с первичным прибором.
Таблица 2 – Буквенное обозначение основных величин по ГОСТ 3925-59 и ОСТ 36-27-77
| ГОСТ 3925-59 | ОСТ 36-27-77 | ||
| Наименование величины | Обозначение | Наименование величины | Обозначение |
| 1 | 2 | 3 | 4 |
| Обозначения основных контролируемых и регулируемых величин | |||
| Температура | t | Температура | T |
| Давление, разрежение, вакуум | P
| Давление, вакуум | P
|
| Расход или количество | G | Расход | F |
| Уровень | H | Уровень | L |
| Влажность | M | Влажность | M |
| Скорость линейная | V | Скорость, частота | S |
| Плотность | Ρ | Плотность | D |
| Вязкость | µ |
| |
| Концентрация | C
| Величина, характеризующая качество (состав, концентрацию и т.п.) | Q
|
| Число оборотов в минуту | n | ||
| Пыльность, цветность, мутность, дымность | Ф | ||
| Положение (перемещение) регулирующего органа | S | Размер, положение, перемещение | G |
| Толщина | b | ||
| Теплота сгорания (теплотворность) | Q | ||
| Количество тепла | Q | ||
| Сила звука (шумность) | I | ||
| Вибрация (частота механических колебаний) | f | ||
| Линейное перемещение и длина | l | ||
| Доза радиоактивного излучения | D | Радиоактивность | R |
| Разность значений двух величин (приращение) | ∆ | Разность, перепад | D |
|
| Любая электрическая величина | Е | |
| Ручное воздействие | Н | ||
| Время, временная программа | К | ||
| Несколько разнородных измеряемых величин | U | ||
| Масса | W | ||
| Резервные буквы | B, N, O, X, Z | ||
| Соотношение, доля, дробь | F | ||
|
| Автоматическое переключение, обегание | I | |
| Интегрирование, суммирование по времени | Q
| ||
| Показывающий | П | Показание | I |
| Самопишущий | С | Регистрация | R |
| Интегрирующий | И | Интегрирование для вычислительных устройств | ∫ |
| Сигнализирующий | Сг | Сигнализация | А |
| Измеряющий | Им |
| |
| Суммирующий (алгебраическая сумма) | См | Суммирование (для вычислительных устройств) | ∑ |
| Отрабатывающий соотношение | Со |
| |
| Преобразовывающий | Пр | Преобразование, вычислительные функции | У |
| Усиливающий | Ус |
| |
| Статический | Ст | Регулирование, управление | С |
| Астатический | Ас |
| |
| Изодромный | Из | ||
| Дифференцирующий | Дф | ||
| Позиционный | Пз | ||
| Задающий | Зд | ||
| Программный | Пг | ||
| Следящий | Сл | ||
| Обегающий (поисковая система) | Об | ||
| Дозирующий | Дз | ||
|
| Верхний предел измеряемой величины | Н | |
| Нижний предел измеряемой величины | L | ||
| Включение, отключение, переключение | S | ||
| Первичное преобразование (чувствительный элемент) | Е | ||
| Промежуточное преобразование (дистанционная передача) | Т | ||
| Станция управления | К |
Примечание. В ОСТ 36-27-77 приведены дополнительные обозначения, применяемые для построения преобразователей сигналов и вычислительных устройств
Типовыми САР, которые изображены на схеме, являются:
1). САР температуры – контур 1.
2). САР соотношения газ/воздух – контур 2 и 3.
3). САР давления в рабочем пространстве печи.
Необходимо определить структуру этих систем. Из схемы видно, что эти системы функционируют независимо друг от друга. Однако, если рассматривать свойства объекта регулирования, то между температурой и давлением в рабочем пространстве печи, расходами газа и воздуха существует тесная взаимосвязь. Эта взаимосвязь проявляется в следующем:
1). Регулирующим воздействием первой системы является изменение расхода газа, в то же время для второй системы оно является контролируемым возмущением.
2). Регулирующим воздействием для второй системы является изменение расхода воздуха, но изменение расхода газа и существенно влияют на температуру и давление в рабочем пространстве печи и их можно рассматривать как контролируемые возмущения для третьей системы.
3). Динамические свойства системы регулирования таковы, что суммарное транспортное и инерционное запаздывание по своей величине больше, чем время спада автокоррелирующей функции приведенного возмущения по давлению.
Требуется определить структуру каждой из систем; принять, что эффективность функционирования этих систем невысока; дать свои предложения по изменению структуры этих систем.
Если Вам понравилась эта лекция, то понравится и эта - Требования к помещению ГРП.
Система регулирования температуры:

μ – напряжение;
ИМ – исполнительный механизм;
РО – регулирующий орган – заслонка;
φ – угол поворота; G – изменение расхода природного газа.











































