Для студентов ИДДО НИУ «МЭИ» по предмету Элементы пневмоавтоматикиЭлементы пневмоавтоматики - КМ-5. Системы управления пневмоприводами. Алгебра логики в пневмосистемах. ТестированиеЭлементы пневмоавтоматики - КМ-5. Системы управления пневмоприводами. Алгебра логики в пневмосистемах. Тестирование
5,0054
2025-12-262025-12-26СтудИзба
Ответы к заданиям КМ-5: Элементы пневмоавтоматики - КМ-5. Системы управления пневмоприводами. Алгебра логики в пневмосистемах. Тестирование
Новинка
Описание
Элементы пневмоавтоматики - КМ-5. Системы управления пневмоприводами. Алгебра логики в пневмосистемах. Тестирование
🔴 Другие тесты | Отдельные ответы по предмету | Помощь со сдачей ⬅️
⬇️ Помощь с другими работами (нажимайте на нужную ссылку) ⬇️
➡️Любой предмет/КМ | Любой тест | Любая практика | ВКР (Диплом)⬅️
🗝️ ▶ Сессия под ключ/закрытие долгов ◀ 🗝️
🔴 Другие тесты | Отдельные ответы по предмету | Помощь со сдачей ⬅️
➡️Любой предмет/КМ | Любой тест | Любая практика | ВКР (Диплом)⬅️
🗝️ ▶ Сессия под ключ/закрытие долгов ◀ 🗝️
Список вопросов
Централизованные системы управления строятся на базе:
Шток должен выдвигаться (f), когда нет запрета от одного из двух операторов х или у. Как
называется описанная операция?
называется описанная операция?
Условное обозначение (на принципиальной схеме) какого элемента пневмо/
электропневмосистемы изображено на рисунке:
![]()
электропневмосистемы изображено на рисунке:

Как выглядит аналитическая запись операции «Запрет по у»?
![]()

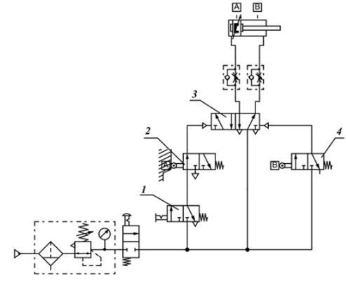
Можно ли использовать представленную пневматическую схему для совмещения
управлений от оператора и от системы управления в процессе работы механизма?
![]()
управлений от оператора и от системы управления в процессе работы механизма?

На рисунке приведена часть принципиальной пневматической схемы. Она отражает
принцип действия логической операции:
принцип действия логической операции:
Существует ли распределительный закон в алгебре логике?
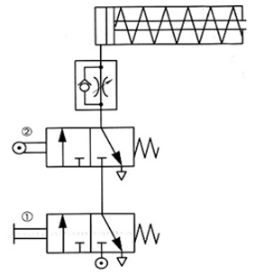
Что произойдет после нажатия на кнопку под цифрой 1?
![]()

Шток может выдвигаться как по сигналу х, так и по сигналу у. Как называется описанная
операция?
операция?
Как выглядит аналитическая запись операции «Штрих Шеффера»?
![]()

Шток должен выдвигаться (f), когда нажата кнопка х и при этом нет запрета от оператора
у. Как называется описанная операция?
у. Как называется описанная операция?
По типу управления пневматические системы с централизованным и децентрализованным
управлением подразделяются на:
управлением подразделяются на:
Тактами называются:
Возможно ли табличным способом задать условия работы приводов?
Как выглядит аналитическая запись операции «Стрелка Пирса»?
![]()

С помощью какого пневмоагрегата может быть задано время отдельных периодов
(тактов) при децентрализованном управлении?
(тактов) при децентрализованном управлении?
Если в технологическом процессе требуется регулировка скорости штока
пневмоцилиндра одностороннего действия в обоих направлениях необходимо:
пневмоцилиндра одностороннего действия в обоих направлениях необходимо:
Что называется циклом?
Как выглядит аналитическая запись операции импликации?
![]()

Шток должен выдвигаться, если отсутствует аварийный сигнал х или же есть сигнал у,
например, от ручного управления. Как называется описанная операция?
например, от ручного управления. Как называется описанная операция?
Характеристики ответов (шпаргалок) к заданиям
Тип
Коллекция: Ответы (шпаргалки) к заданиям
Предмет
Учебное заведение
Номер задания
Теги
Просмотров
0
Качество
Идеальное компьютерное
Количество вопросов
Преподаватели
Комментарии
Нет комментариев
Стань первым, кто что-нибудь напишет!
ИДДО НИУ «МЭИ» 
studizboss










