Для студентов МГТУ им. Н.Э.Баумана по предмету Электротехника (ЭлТех)Вариант 14 - ДЗ №1 (часть 1) - Расчет сложных линейных цепей постоянного токаВариант 14 - ДЗ №1 (часть 1) - Расчет сложных линейных цепей постоянного тока
5,0052
2021-11-032021-11-03СтудИзба
ДЗ 1: Вариант 14 - ДЗ №1 (часть 1) - Расчет сложных линейных цепей постоянного тока вариант 14
Описание
Домашнее задание №1 (часть1) по курсу "Электротехника и электроника" для факультета СМ (5 семестр)
Тема: "Расчет сложных линейных цепей постоянного тока"
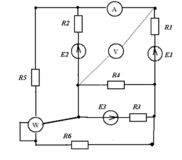
Вариант 14
Исходные данные:
E1=50B, E2=100B, E3=80B, E=60B
R1=40 Oм, R2=30 Oм, R3=20 Oм, R4=30 Oм, R5=20 Oм, R6=30 Oм
Для 14 варианта: ветвь 4, заменить E2 -> R4
Тема: "Расчет сложных линейных цепей постоянного тока"
Вариант 14
Исходные данные:
E1=50B, E2=100B, E3=80B, E=60B
R1=40 Oм, R2=30 Oм, R3=20 Oм, R4=30 Oм, R5=20 Oм, R6=30 Oм
Для 14 варианта: ветвь 4, заменить E2 -> R4
Характеристики домашнего задания
Предмет
Учебное заведение
Семестр
Номер задания
Вариант
Просмотров
118
Качество
Идеальное компьютерное
Размер
1,65 Mb
Список файлов
Электротехника - ДЗ1 ч.1 (вариант 14).docx
Комментарии
Нет комментариев
Стань первым, кто что-нибудь напишет!
МГТУ им. Н.Э.Баумана
















