Главная » Учебные материалы » Электропривод » Домашние задания » Несколько классов/семестров » Электропривода погружного насоса со стабилизацией напора воды
Для студентов по предмету ЭлектроприводЭлектропривода погружного насоса со стабилизацией напора водыЭлектропривода погружного насоса со стабилизацией напора воды
4,9953683
2024-12-21СтудИзба

ДЗ: Электропривода погружного насоса со стабилизацией напора воды

Описание

Цель работы Проектирование системы электропривода на базе преобразователя частоты и асинхронного короткозамкнуого двигателя, позволяющей: обеспечить требуемые механические характеристики механизма; повысить надежность эксплуатации оборудования и безопасность работ; снизить затраты на ремонт электрического и механического оборудования; повысить КПД и плавность регулирования скорости электроприводов.
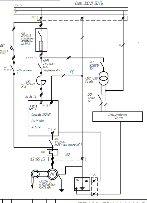
Электроснабжение. Питание электропривода осуществляется от трехфазной сети 380 В + N + РЕ по пятипроводной схеме через рубильник-предохранитель или автоматический выключатель. 5.2. Электродвигатель. 4A132S4Y3 1500 об/мин 7,5 кВт КПД=87,5% cosF=0,86 5.3. Размещение электрооборудования и окружающая температура. Шкаф с установкой приборов на двери. Двигатель 45 м. Ввод 15 м. Токр=от 5 до +30. 5.4. Заземление. Все механические части электрооборудования и кабельные конструкции, которые могут оказаться под напряжением вследствие повреждения, износа, старения изоляции токоведущих элементов, заземляются и соединяются с РЕ. 5.5. Кабельная продукция. Для стационарной прокладки до двигателя и пультов управления используются провода и гибкие кабели. Провода и кабели имеют медные многопроволочные жилы, минимальное сечение жил цепей управления 1 мм2 . Кабели и провода рассчитаны на напряжение до 500 В переменного тока. Кабели и провода оперативных цепей должны иметь не менее 15% резервных проводников. диагностики устройства должна обеспечивать защиту ПЧ и АД механизма при возникновении следующих неисправностей: короткое замыкание между фазами АД; короткое замыкание фазы на корпус АД; замыкание одного из выводов ПЧ на корпус; обрыв фазы АД; превышение тока в одной из фаз АД (перекос фазных токов) более чем на 30% от среднего значения фазных токов; перегрев АД (времятоковая защита); перегрев АД 5.7. Дополнительные требования к системе управления электроприводом: Управление - от переключателе; КИП - цифровые; рабочая остановка – по ЗИ, аварийная остановка - св выбег; поставщик - АВВ
Содержание
ВВЕДЕНИЕ ...................................................................................................................................... 2
1 Назначение и область применения ............................................................................................. 3
2 Технические характеристики ...................................................................................................... 3
2.1 Номинальные данные АД ..................................................................................................... 3
2.2 Номинальные данные ПЧ ..................................................................................................... 3
3 Описание и обоснование выбранной инструкции .................................................................... 3
3.1 Описание электрической схемы .......................................................................................... 3
3.2 Обоснование выбранной системы ЭП................................................................................. 5
4 Расчёты, подтверждающие работоспособность и надежность конструкции ......................... 5
4.1 Характеристики автоматов и линейных контакторов. ...................................................... 5
4.2. Степень защиты пульта и двигателя от пыли и влаги ...................................................... 5
4.3. Расчет системы вентиляции. ............................................................................................... 5
Приложение МГТУ. 001.ПЭУ.22.2222 Э1. ................................................................................... 6
Приложении МГТУ. 001.ПЭУ.22. 2222 Э2. .................................................................................. 6
Приложение МГТУ. 001.ПЭУ.22. 2222 ЭO .................................................................................. 6
Приложение МГТУ. 001.ПЭУ.22. 2222 ЭO .................................................................................. 6
Приложение МГТУ. 001.ПЭУ.22. 2222 Э4 ................................................................................... 6
Приложение МГТУ. 001.ПЭУ.22. 2222 ЭO .................................................................................. 6
Приложение МГТУ. 001.ПЭУ.22. 2222 ВС .................................................................................. 6
Приложение МГТУ. 001.ПЭУ.22. 2222 ТС ................................................................................... 6
Приложение МГТУ. 001.ПЭУ.22. 2222 КЖ ................................................................................. 6
Приложение МГТУ. 001.ПЭУ.22. 2222 СС .................................................................................. 6

Характеристики домашнего задания

Просмотров
1
Качество
Идеальное компьютерное
Размер
1,78 Mb

Список файлов

primer-nasosy.pdf
Картинка-подпись
Если нужен другой вариант работы или отдельная задача из любой работы, пишите в комментарии

Комментарии

Нет комментариев
Стань первым, кто что-нибудь напишет!
Поделитесь ссылкой:
Цена: 1 000 руб.
Расширенная гарантия +3 недели гарантии, +10% цены
Рейтинг автора
4,99 из 5
Поделитесь ссылкой:
Сопутствующие материалы
Трехфазный асинхронный двигатель с фазным ротором имеет технические данные: n1=1000 об/мин - синхронная частота вращения; Uном=380 B; Рном=55 кВт-номинальная мощность; η=88% - КПД, номинальное скольжение sном=6 %; I2ном=122 А-ток ротора; Е2=350 В - Э
Исследование естественных электромеханических механических характеристик двигателя постоянного тока независимого возбуждения
Построить естественную и механическую характеристики двигателя постоянного тока последовательного возбуждения с техническими данными: Рном=42 кВт; напряжение Uном=220 В; rдоб=1,5 Ом,Iаном=219 А,nном=1000 обмин.
Регулирование скорости асинхронного короткозамкнутого двигателя осуществляется переключением обмоток статора с одной схемы на другую. Построить устойчивую часть механических характеристик. Определить схемы включения обмоток и номинальные токи. Рном=4
Двигатель постоянного тока независимого возбуждения имеет номинальные данные: мощность Рном=6 кВт; напряжение Uном=220 В; частота вращения nном=850 об/мин; сопротивление цепи при рабочей температуре ∑r=0,32; КПД (ηном=76%). Требуется определить сопро
-рассчитать момент инерции стального диска, удельный вес γ=7,8 кг⁄дм3 -рассчитать время торможения диска tт колодкой тормоза при давлении на неё P, считая что, коэффициент трения kтр=0,4. представить графически w(t). D=350 мм,d=40 мм,D1=70 мм h=7

Подобрали для Вас услуги

Вы можете использовать домашнюю работу для примера, а также можете ссылаться на неё в своей работе. Авторство принадлежит автору работы, поэтому запрещено копировать текст из этой работы для любой публикации, в том числе в свою домашнюю работу в учебном заведении, без правильно оформленной ссылки. Читайте как правильно публиковать ссылки в своей работе.
Свежие статьи
Популярно сейчас
Зачем заказывать выполнение своего задания, если оно уже было выполнено много много раз? Его можно просто купить или даже скачать бесплатно на СтудИзбе. Найдите нужный учебный материал у нас!
Ответы на популярные вопросы
Да! Наши авторы собирают и выкладывают те работы, которые сдаются в Вашем учебном заведении ежегодно и уже проверены преподавателями.
Да! У нас любой человек может выложить любую учебную работу и зарабатывать на её продажах! Но каждый учебный материал публикуется только после тщательной проверки администрацией.
Вернём деньги! А если быть более точными, то автору даётся немного времени на исправление, а если не исправит или выйдет время, то вернём деньги в полном объёме!
Да! На равне с готовыми студенческими работами у нас продаются услуги. Цены на услуги видны сразу, то есть Вам нужно только указать параметры и сразу можно оплачивать.
Отзывы студентов
Ставлю 10/10
Все нравится, очень удобный сайт, помогает в учебе. Кроме этого, можно заработать самому, выставляя готовые учебные материалы на продажу здесь. Рейтинги и отзывы на преподавателей очень помогают сориентироваться в начале нового семестра. Спасибо за такую функцию. Ставлю максимальную оценку.
Лучшая платформа для успешной сдачи сессии
Познакомился со СтудИзбой благодаря своему другу, очень нравится интерфейс, количество доступных файлов, цена, в общем, все прекрасно. Даже сам продаю какие-то свои работы.
Студизба ван лав ❤
Очень офигенный сайт для студентов. Много полезных учебных материалов. Пользуюсь студизбой с октября 2021 года. Серьёзных нареканий нет. Хотелось бы, что бы ввели подписочную модель и сделали материалы дешевле 300 рублей в рамках подписки бесплатными.
Отличный сайт
Лично меня всё устраивает - и покупка, и продажа; и цены, и возможность предпросмотра куска файла, и обилие бесплатных файлов (в подборках по авторам, читай, ВУЗам и факультетам). Есть определённые баги, но всё решаемо, да и администраторы реагируют в течение суток.
Маленький отзыв о большом помощнике!
Студизба спасает в те моменты, когда сроки горят, а работ накопилось достаточно. Довольно удобный сайт с простой навигацией и огромным количеством материалов.
Студ. Изба как крупнейший сборник работ для студентов
Тут дофига бывает всего полезного. Печально, что бывают предметы по которым даже одного бесплатного решения нет, но это скорее вопрос к студентам. В остальном всё здорово.
Спасательный островок
Если уже не успеваешь разобраться или застрял на каком-то задание поможет тебе быстро и недорого решить твою проблему.
Всё и так отлично
Всё очень удобно. Особенно круто, что есть система бонусов и можно выводить остатки денег. Очень много качественных бесплатных файлов.
Отзыв о системе "Студизба"
Отличная платформа для распространения работ, востребованных студентами. Хорошо налаженная и качественная работа сайта, огромная база заданий и аудитория.
Отличный помощник
Отличный сайт с кучей полезных файлов, позволяющий найти много методичек / учебников / отзывов о вузах и преподователях.
Отлично помогает студентам в любой момент для решения трудных и незамедлительных задач
Хотелось бы больше конкретной информации о преподавателях. А так в принципе хороший сайт, всегда им пользуюсь и ни разу не было желания прекратить. Хороший сайт для помощи студентам, удобный и приятный интерфейс. Из недостатков можно выделить только отсутствия небольшого количества файлов.
Спасибо за шикарный сайт
Великолепный сайт на котором студент за не большие деньги может найти помощь с дз, проектами курсовыми, лабораторными, а также узнать отзывы на преподавателей и бесплатно скачать пособия.
Популярные преподаватели
Добавляйте материалы
и зарабатывайте!
Продажи идут автоматически
6859
Авторов
на СтудИзбе
272
Средний доход
с одного платного файла
Обучение Подробнее