1_2_3 (741496), страница 3
Текст из файла (страница 3)
В условиях РФ подсочка леса и малая лесохимия способна давать значительную прибыль без заметного ущерба окружающей среде, так как использует древесные растения поступающие в рубку главного пользования и лесосечные отходы (древесная зелень, кора) [Ягодин, 1981; Грязькин и др., 1993].
1.3. ТЕХНОЛОГИЯ ПЫЛЕУЛАВЛИВАНИЯ ПРИ ПЕРЕРАБОТКЕ ЛЕСА
1.3.1. ПЫЛЕУЛАВЛИВАНИЕ ПРИ РЕГЕНЕРАЦИИ ХИМИКАТОВ В ПРОИЗВОДСТВЕ ЦЕЛЛЮЛОЗЫ
Пылеулавливание при сжигании щелоков в содорегенерационных котлах (СРК). При сжигании черного щелока в СРК имеются два источника выделения взвешенных частиц — топка и бак-растворитель плава.
Взвешенные частицы в топке образуются как дисперсная фаза аэрозоля конденсационного происхождения и состоят в основном из Na2S04. Количество газов зависит от расхода черного щелока на сжигание, содержания в нем сухих веществ, а также от степени уплотнения газового тракта.
Температура газов на выходе из котла может составлять 140—230 °С в зависимости от наличия или отсутствия в схеме СРК каскадного испарителя и степени развития конвективных поверхностей нагрева котла. Влажность газов составляет в среднем 25%. Такие условия не позволяют применять для улавливания взвешенных частиц рукавные фильтры.
Требуемая степень очистки дымовых газов СРК от взвешенных частиц составляет 95—97 % для предприятий большой единичной мощности и 90—92 % для небольших предприятий, оснащенных СРК производительностью 200—250 т абсолютно сухого вещества черного щелока в сутки. Однако поскольку сульфат натрия является основным химикатом, вводимым в производственный цикл для компенсации потерь щелочи и серы, то целесообразно достижение и более высоких значений степени очистки газов [Очистка, 1989].
Преимущественное содержание в пылевом уносе мелких частиц и высокая требуемая степень очистки газов в сочетании с параметрами газов за котлом обусловили повсеместное применение электрофильтров. Исключение при выборе типа пылеуловителя составляют СРК небольшой производительности, оснащаемые высоконапорными скрубберами Вентури, на которых в качестве орошающей жидкости используется черный щелок после выпарной станции с концентрацией сухих веществ 50—55%, уплотняемый в скруббере до концентрации 60 %.
На рис.1 приведена схема очистки дымовых газов СРК в электрофильтре. Уловленный пылевой унос поступает в бак с мешалкой, смешивается в нем с черным щелоком, подаваемым с выпарной станции, затем поступает в проточный ящик каскадного испарителя и далее, проходя через смеситель сульфата, откачивается циркуляционными насосами в топку СРК на сжигание и регенерирование соды. Таким образом, уловленный в электрофильтре пылевой унос полностью возвращается в производственный цикл регенерации соды.
Эффективность работы электрофильтра зависит от ряда факторов, а также от качества его изготовления, ремонта и обслуживания. Следует также отметить, что при очистке дымовых газов СРК отрицательное влияние на эффективность и состояние электрофильтра может оказывать: вынос капель черного щелока из каскадного испарителя на газораспределительную решетку и в активную зону электрофильтра вследствие увеличения скорости газов в каскадном испарителе из-за подсосов воздуха по газовому тракту; использование мазута для «подсветки» при работе СРК при сниженной нагрузке, а также работа только на мазуте с направлением газов через электрофильтр, что приводит к «зарастанию» газораспределительной решетки продуктами недожога и корродированию электродов.
Рис.1. Схема очистки дымовых газов СРК в электрофильтре:
1 — топка СРК: 2 — щелоковые форсунки, 3 - смеситель для сульфата натрия; 4 — каскадный испаритель: 5 —- проточный ящик каскадного испарителя; 6 — электрофильтр; 7 — дымосос; 8 - бак опорожнения электрофильтра; 9 — насосы
В случаях, когда после электрофильтра устанавливается газоочистная установка, схема пылеулавливания становится двухступенчатой. Вторая ступень при нормальной работе электрофильтров и использовании струйных газопромывателей может обеспечивать степень очистки от взвешенных частиц 50— 60 %. Газоочистная установка может также компенсировать снижение эффективности электрофильтра из-за ухудшения работы системы встряхивания осадительных электродов, так как в этом случае из электрофильтра будут выноситься агрегированные частицы, которые легче улавливаются. Однако при этом может снизиться надежность системы циркуляции жидкости в установке, а также могут возникнуть трудности с использованием отработанной жидкости, особенно на предприятиях, вырабатывающих беленую целлюлозу [Мазур, 1996].
Взвешенные частицы в баке-растворителе плава образуются в результате взаимодействия плава со струей слабого белого щелока, подаваемого на его распыление, и массой зеленого щелока в растворителе плава. Температура парогазов на выходе из бака-растворителя плава составляет 90—100 °С. Количество парогазов зависит от количества поступающего плава, температуры взаимодействующих с плавом жидкостей, величины подсоса наружного воздуха в растворитель плава. Основным компонентом парогазов являются водяные пары, содержание которых может составлять 50— 70 %. Образующиеся при распылении и растворении плава взвешенные частицы имеют размеры 5—20 мкм и состоят в основном из Na2CO3.
Схема рекуперации химикатов, уносимых с парогазами из бака-растворителя плава, включающая улавливание взвешенных частиц в струйном газопромывателе, показана на рис.2. Использование теплообменника в этой схеме
Рис.2. Схема рекуперации выбросов растворителя плава:
1 — регулирующие клапаны; 2 — труба-смеснтель: 3 — каплоуловитель: 4 — аварийный перелив; 5 — растворитель плава; 6 — насосы; 7 — теплообменник; 8 — концентратомер
перед струйным газопромывателем позволяет не только рекуперировать тепло от конденсации водяных паров, но и значительно сократить количество парогазов, а значит, и размеры струйного газопромывателя. Каплеуловитель струйного газопромывателя может быть применен в данном случае только гравитационного типа, так как транспортировка парогазов через установку обеспечивается (по соображениям безопасности) только за счет эжекции, создаваемой трубой-смесителем, и самотяги вытяжной трубы. Для предотвращения каплеуноса скорость парогазов в каплеуловителе не должна превышать 0,5 м/с. Условия для эжектирования парогазов обеспечиваются при удельном расходе орошающей жидкости (слабый белый щелок или конденсат парогазов) не менее 1,5 л/м3 и давлении подачи жидкости около 800 кПа. При таких условиях степень очистки от взвешенных частиц составляет 92—94 %.
Пылеулавливание при обжиге каустизационного шлама в из-вестерегенерационных печах (ИРП). Во вращающихся ИРП, получивших повсеместное применение на сульфатцеллюлозных предприятиях, пылевой унос образуется в результате механического увлечения частиц из зон обжига, подогрева и подсушки.
Количество газов на выходе из печи зависит от следующих величин: количества сжигаемого мазута и обжигаемого каустизационного шлама, коэффициента избытка воздуха, подсоса наружного воздуха в холодную головку печи. Температура газов на выходе печи определяется перечисленными соотношениями и, кроме того, зависит от влажности шлама и величины добавки камня-известняка, вводимого в печь для компенсации потерь шлама в цикле. Диапазон изменения температуры газов на выходе из печи— 140—170 °С, влажность газов—в среднем 25 %.
Значительные пределы изменения температуры и влажности газов обусловили преимущественное применение для очистки дымовых газов ИРП метода мокрой механической очистки.
Для различных условий размещения предприятий по отношению к жилой застройке требуемая степень очистки дымовых газов ИРП составляет 92—97 %.
Рис. 3. Схема очистки дымовых газов ИРП:
/ — теплообменник; 2 — струйный газопромыватель второй ступени; 3 — струйный тазо-промыватель первой ступени; 4 — насос; 5 — дымосос; 6 — печь.
Схема очистки дымовых газов ИРП приведена на рис. 3. Очистка газов от взвешенных частиц осуществляется в установке со струйным газопромывателем. Удельный расход орошающей жидкости должен составлять не менее 1,2 л/м3 при давлении подачи жидкости около 800 кПа для достижения степени очистки газов 93—94 % . Температура газов после газоочистки 60—65 °С . Более высокая степень очистки газов ИРП (96—97%) в установке со струйными газопромывателями может достигаться при двух ступенях очистки.
В связи с необходимостью резкого сокращения водопотребления орошающая жидкость должна использоваться повторно или для орошения следует применять отработанную воду из других технологических процессов. На некоторых предприятиях используется схема работы струйного газопромывателя с оборотным орошением и с осветлением циркулирующей жидкости в отделе каустизации. Такая схема может быть применима только при наличии резервного осветлителя и ее использование связано со значительными затруднениями, так как оборотная осветленная жидкость будет иметь рН не менее 11—11,5, при котором могут образовываться отложения карбоната и сульфита кальция в трубах и форсунках.
Рекуперация пыли, уловленной жидкостью из газов, достигается при направлении жидкости, на промывку каустизационного шлама. Без опасности нарушения материального баланса каустизации из цикла циркуляции может откачиваться 20— 25 % жидкости.
Применение для орошения вместо свежей воды конденсата с выпарных станций приводит к выделению Н2S в газы и поэтому нецелесообразно. К такому же отрицательному результату приводит использование в качестве орошающей жидкости слабого белого щелока из каустизации при работе с циркуляцией.
Перспективным направлением для снижения потребления воды мокрой газоочисткой ИРП может быть применение на первой ступени сухой очистки со степенью очистки 80—85 %. В этом случае добавку свежей воды снижают до 0,2 л/м3 газов.
1.3.2. ПЫЛЕУЛАВЛИВАНИЕ В ПРОЦЕССАХ ДЕРЕВООБРАБОТКИ
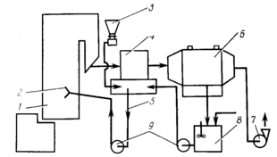
Пылеулавливание при производстве древесностружечных плит (ДСП). Источники загрязнения атмосферного воздуха в технологии производства ДСП: операции транспортирования, загрузки и выгрузки щепы, сырой и сухой стружки; процессы сушки и сортирования стружки; операция обработки (шлифования) плит. Кроме того, источниками загрязнения воздуха являются операции переработки отходов (стружки, опилок, пыли), которые осуществляются на различных стадиях технологического процесса с целью максимального использования отходов для производства ДСП.
Для транспортирования щепы и стружки применяют механические и пневматические транспортные устройства. В качестве механических устройств используют ленточные и скребковые конвейеры. Образование пыли при таком способе транспортирования незначительно и не превышает 0,1—0,3 % от массы щепы или стружки. Система пневмотранспорта является более компактной, позволяет исключить многочисленные перегрузочные операции, характерные при применении механических транспортных устройств, значительно сократить расходы на обслуживание, уменьшить неорганизованные источники выбросов. К недостаткам пневмотранспортных установок, с точки зрения загрязнения атмосферного воздуха, относятся: необходимость разгрузки транспортируемого материала через циклон (группу циклонов), что приводит к образованию организованных источников выбросов в атмосферу, так как абсолютно полное улавливание в циклоне дисперсной фазы практически не достигается; возможность аварийных выбросов пыли при разрыве пневмопроводов, забивании выпускных отверстий циклонов, переполнении бункеров-сборников; более высокая интенсивность пылеобразования по сравнению с механическим транспортом (до 1 % от 319
Рис. 4. Схема пылеулавливания при производстве ДСП:
1 — приготовление сырой стружки; 2 - линия пневмотранспорта;















