proizvodn (739297), страница 2
Текст из файла (страница 2)
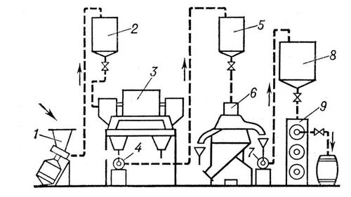
Схема непрерывнопоточной установки АВЖ для производства животных жиров: 1 — центробежная машина АВЖ-245; 2, 5 — питательные бачки; 3 — центрифуга; 4, 7 — центробежные машины АВЖ-130; 6 — сепаратор; 8 — приёмник жира; 9 — шнековый охладитель.
Масла растительные жирные, растительные жиры, продукты, извлекаемые из масличного сырья и состоящие в основном (на 95—97 %) из триглицеридов — органических соединений, сложных полных эфиров глицерина и жирных кислот. Кроме триглицеридов (бесцветных веществ без запаха и вкуса), в состав жирных М. р. входят воски и фосфатиды, а также свободные жирные кислоты, липохромы, токоферолы, витамины и другие вещества, сообщающие маслам окраску, вкус и запах. К жирным М. р. относятся: абрикосовое, арахисовое, арбузное, буковое, виноградное, вишнёвое, горчичное масло, дынное, касторовое масло, кедровое, кокосовое масло, конопляное масло, кориандровое, кукурузное масло, кунжутное масло, льняное масло, маковое, масло какао, крамбе, ляллеманцевое, миндальное, молочайное, оливковое масло, ореховое, пальмовое, пальмоядровое, перилловое масло, персиковое, подсолнечное масло, рапсовое масло, рисовое, рыжиковое, сафлоровое масло, сливовое, соевое масло, сурепное масло, томатное, тунговое масло, тыквенное, хлопковое масло и другие.
Свойства жирных М. р. определяются в основном составом и содержанием жирных кислот, образующих триглицериды. Обычно это насыщенные и ненасыщенные (с одной, двумя и тремя двойными связями) одноосновные жирные кислоты с неразветвлённой углеродной цепью и чётным числом углеродных атомов (преимущественно C16 и C18). Кроме того, в жирных М. р. обнаружены в небольших количествах жирные кислоты с нечётным числом углеродных атомов (от C15 до C23). В зависимости от содержания непредельных жирных кислот меняется консистенция масел и температура их застывания: у жидких масел, содержащих больше непредельных кислот, температура застывания обычно ниже нуля, у твёрдых масел — достигает 40 °С. К твёрдым М. р. относятся только масла некоторых растений тропического пояса (например, пальмовое). При контакте с воздухом многие жидкие жирные масла подвергаются окислительной полимеризации («высыхают»), образуя плёнки. По способности к «высыханию» масла делят на ряд групп в соответствии с преимущественным содержанием тех или других непредельных кислот; например, масла, высыхающие подобно льняному маслу (льнянообразно высыхающие), из непредельных содержат главным образом линоленовую кислоту. Касторовое масло, содержащее в основном рицинолевую кислоту, вообще не образует плёнок.
Плотность жирных М. р. составляет 900—980 кг/м3, показатель преломления 1,44—1,48. Масла способны растворять газы, сорбировать летучие вещества и эфирные масла. Важным свойством масел, кроме касторового, является способность смешиваться в любых соотношениях с большинством органических растворителей (гексаном, бензином, бензолом, дихлорэтаном и другими), что связано с небольшой полярностью масел: их диэлектрическая проницаемость при комнатной температуре равна 3,0—3,2 (для касторового масла 4,7). Этанол и метанол при комнатной температуре растворяют масла ограниченно; при нагревании растворимость возрастает. В воде масла практически не растворяются. Теплота сгорания масел составляет (39,4—39,8)103 дж/г, что определяет их большое значение как высококалорийных продуктов питания.
Химические свойства жирных М. р. связаны главным образом с реакционной способностью триглицеридов. Последние могут расщепляться по сложноэфирным связям с образованием глицерина и жирных кислот. Этот процесс ускоряется под действием водного раствора смеси серной кислоты и некоторых сульфокислот (реактив Твитчеля) или сульфонефтяных кислот (контакт Петрова), при повышенных температурах и давлениях (безреактивное расщепление), а в организме под действием фермента липазы. Триглицериды подвергаются алкоголизу, омылению водными растворами щелочей, ацидолизу, переэтерификации, аммонолизу. Важным свойством триглицеридов является способность присоединять водород по ненасыщенным связям жирнокислотных радикалов в присутствии катализаторов (никелевых, медно-никелевых и других), на чём основано производство отверждённых жиров — саломасов. М. р. окисляются кислородом воздуха с образованием перекисных соединений, оксикислот и других продуктов. Под действием высоких температур (250—300 °С) происходит их термический распад с образованием акролеина.
Основная биологическая ценность М. р. заключается в высоком содержании в них полиненасыщенных жирных кислот, фосфатидов, токоферолов и других веществ. Наибольшее количество фосфатидов содержится в соевом (до 3000 мг %), хлопковом (до 2500 мг %), подсолнечном (до 1400 мг %) и кукурузном (до 1500 мг %) маслах. Высокое содержание фосфатидов отмечается только в сырых и нерафинированных М. р. Биологически активным компонентом М. р. являются стерины, содержание которых в различных М. р. неодинаково. Так, до 1000 мг % стеринов и более содержит масло пшеничных зародышей, кукурузное масло; до 300 мг % — подсолнечное, соевое, рапсовое, хлопковое, льняное, оливковое; до 200 мг % — арахисовое и масло какао; до 60 мг % — пальмовое, кокосовое. М. р. полностью свободны от холестерина. Очень высоким количеством токоферолов (100 мг % и более) характеризуются масла пшеничных отрубей, соевое и кукурузное масла; до 60 мг % токоферолов в подсолнечном, хлопковом, рапсовом и некоторых других маслах, до 30 мг % — в арахисовом, до 5 мг % — в оливковом и кокосовом. Общее содержание токоферолов ещё не является показателем витаминной ценности масла. Наибольшей витаминной активностью обладает подсолнечное масло, поскольку все его токоферолы представлены -токоферолом, меньшую E-витаминную активность имеют хлопковое и арахисовое масла. Что касается соевого и кукурузного масел, то они почти полностью лишены витаминной активности, поскольку 90 % общего количества их токоферолов представлены антиокислительными формами.
Основные способы получения М. р. — отжим и экстрагирование. Общими подготовительными стадиями для обоих способов являются очистка, сушка, обрушивание (разрушение) кожуры семян (подсолнечника, хлопчатника и других) и отделение её от ядра. После этого ядра семян или семена измельчают, получается так называемая мятка. Перед отжимом мятку прогревают при 100—110 °С в жаровнях при перемешивании и увлажнении. Прожаренную таким образом мятку — мезгу — отжимают в шнековых прессах. Полнота отжима масла из твёрдого остатка — жмыха — зависит от давления, толщины слоя отжимаемого материала, вязкости и плотности масла, продолжительности отжима и ряда других факторов. Экстрагирование М. р. производится в спец. аппаратах — экстракторах — при помощи органических растворителей (чаще всего экстракционных бензинов). В результате получается раствор масла в растворителе (так называемая мисцелла) и обезжиренный твёрдый остаток, смоченный растворителем (шрот). Из мисцеллы и шрота растворитель отгоняется соответственно в дистилляторах и шнековых испарителях. Шрот основных масличных культур (подсолнечника, хлопчатника, сои, льна и других) является ценным высокобелковым кормовым продуктом. Содержание в нём масла зависит от структуры частиц шрота, продолжительности экстракции и температуры, свойств растворителя (вязкости, плотности), гидродинамических условий. По смешанному способу производства осуществляется предварительный съём масла на шнековых прессах (так называемое форпрессование), после чего производится экстрагирование масла из жмыха.
М. р., полученные любым методом, подвергают очистке. По степени очистки пищевые М. р. разделяют на сырые, нерафинированные и рафинированные. М. р., подвергнутые только фильтрации, называются сырыми и являются наиболее полноценными, в них полностью сохраняются фосфатиды, токоферолы, стерины и другие биологически ценные компоненты. Эти М. р. отличаются более высокими вкусовыми свойствами. К нерафинированным относятся М. р., подвергнутые частичной очистке — отстаиванию, фильтрации, гидратации и нейтрализации. Эти М. р. имеют меньшую биологическую ценность, так как в процессе гидратации удаляется часть фосфатидов. Рафинированные М. р. подвергаются обработке по полной схеме рафинации, включающей механическую очистку (удаление взвешенных примесей отстаиванием, фильтрацией и центрифугированием), гидратацию (обработку небольшим количеством горячей — до 70 °С — воды), нейтрализацию, или щелочную очистку (воздействие на нагретое до 80—95 °С масло щёлочью), адсорбционную рафинацию, в процессе которой в результате обработки М. р. адсорбирующими веществами (животный уголь, гумбрин, флоридин и другие) поглощаются красящие вещества, а масло осветляется и обесцвечивается. Дезодорация, то есть удаление ароматических веществ, производится воздействием на М. р. водяного пара под вакуумом.
В результате рафинации обеспечивается прозрачность и отсутствие отстоя, а также запаха и вкуса. В биологическом отношении рафинированные М. р. менее ценны. При рафинировании теряется значительная часть стеринов и М. р. почти полностью лишаются фосфатидов (например, в соевом масле после рафинации остаётся 100 мг % фосфатидов вместо 3000 мг % исходных). Для устранения этого недостатка рафинированные М. р. искусственно обогащаются фосфатидами. Представление о большей устойчивости рафинированного М. р. при продолжительном хранении исследованиями не подтверждается. Будучи лишено природных защитных веществ, оно не имеет каких-либо преимуществ в процессе хранения перед другими видами М. р. (нерафинированное). Некоторые М. р. нуждаются в обязательной очистке от примесей, которые не безвредны для здоровья человека. Так, семена хлопчатника содержат ядовитый пигмент госсипол в количестве от 0,15 до 1,8 % к массе сухого и обезжиренного семени. Путём рафинации этот пигмент удаляется полностью.
В СССР производятся главным образом (% в общем жировом балансе на 1969): подсолнечное (77), хлопковое (16), льняное (2,3), соевое (1,8), горчичное, касторовое, кориандровое, кукурузное и тунговое масла.
Области применения масел многообразны. Жирные М. р. являются важнейшим пищевым продуктом (подсолнечное, хлопковое, оливковое, арахисовое, соевое и др.) и применяются для изготовления консервов, кондитерских изделий, маргарина. В технике из масел производят мыла, олифы, жирные кислоты, глицерин, лаки и другие материалы.
Очищенные от примесей, отбелённые и уплотнённые М. р. (преимущественно льняное, конопляное, ореховое, маковое) применяются в масляной живописи в качестве основного компонента связующих масляных красок и в составе эмульсий темперных (казеиново-масляных и других) красок. М. р. также используются для разбавления красок и входят в состав эмульсионных грунтов и масляных лаков. М. р., высыхающие медленно (подсолнечное, соевое и другие), и М. р., не образующие плёнок на воздухе (касторовое), применяются в качестве добавок, которые замедляют высыхание красок на холсте (при длительной работе над картиной создавая возможность очищать и переписывать отдельные участки красочного слоя) или палитре, при долговременном хранении красок.
В медицинской практике из жидких М. р. (касторовое, миндальное) готовят масляные эмульсии; М. р. (оливковое, миндальное, подсолнечное, льняное) входят как основы в состав мазей и линиментов. Масло какао используют для изготовления суппозиториев. М. р. являются также основой многих косметических средств.
Мыла, соли высших жирных кислот. В производстве и быту М. (или товарными М.) называют технические смеси водорастворимых солей этих кислот, часто с добавками некоторых др. веществ, обладающие моющим действием. Основу смесей обычно составляют натриевые (реже калиевые и аммониевые) соли насыщенных и ненасыщенных жирных кислот с числом атомов углерода в молекуле от 12 до 18 (стеариновой, пальмитиновой, миристиновой, лауриновой и олеиновой). К М. часто относят также соли нафтеновых и смоляных кислот, а иногда и др. соединения, обладающие в растворах моющей способностью. Не растворяющиеся в воде соли жирных кислот и щёлочноземельных, а также поливалентных металлов называются «металлическими» М. Водорастворимые М. — типичные мицеллообразующие поверхностно-активные вещества. При концентрации выше определённого критического значения в мыльном растворе наряду с отдельными молекулами (ионами) растворённого вещества находятся мицеллы — коллоидные частицы, образованные скоплением молекул в крупные ассоциаты. Наличие мицелл и высокая поверхностная (адсорбционная) активность М. обусловливают характерные свойства мыльных растворов: способность отмывать загрязнения, пениться, смачивать гидрофобные поверхности, эмульгировать масла и др.
Приготовление М. обработкой жиров растительной золой, известью и естественными щелочами, по свидетельству Плиния Старшего, было известно ещё древним галлам и германцам. Упоминание о М. встречается у римского врача Галена (2 в. н. э.). Однако как моющее средство М. стали использовать значительно позже; к 17 в. оно, по-видимому, было уже достаточно распространено в Европе. Мыловаренная промышленность возникла в 19 в., чему способствовали развитие химии жиров (работы французского химика М. Э. Шеврёля, 1813—1823) и создание достаточно широкого производства соды по способу французского химика Н. Леблана (1820). Современная мыловаренная промышленность выпускает М. различных типов и сортов. По назначению различают хозяйственные, туалетные и технические М.; они бывают твёрдыми, мягкими, жидкими и порошкообразными. Жировым сырьём в производстве М. служат жиры животные и жирные масла растительные, а также жирозаменители — синтетические жирные кислоты, канифоль, нафтеновые кислоты, талловое масло. Твёрдые сорта М. получают из твёрдых жиров и саломасов — отверждённых гидрогенизацией растительных масел или жидких жиров морских животных. Сырьём для жидких М. служат в основном жидкие растительные масла, наряду с которыми используют жирозаменители. В производстве туалетного мыла жидкого жирозаменители не применяют.
Технологический процесс получения М. складывается из 2 этапов: варки М. и переработки сваренного М. в товарный продукт. Варку М. проводят в специальных аппаратах — варочных котлах. Жировое сырьё при нагревании подвергают омылению едкой щёлочью, обычно каустической содой (гидроокисью натрия); при этом жиры превращаются в смесь солей жирных кислот и глицерин. Иногда используют жиры, предварительно подвергнутые гидролизу (расщеплению) с образованием свободных жирных кислот. Расщеплённые жиры в варочном котле нейтрализуют кальцинированной содой (карбонатом натрия), а затем доомыляют едкой щёлочью. В обоих случаях в результате варки образуется мыльный клей — однородная вязкая жидкость, густеющая при охлаждении. Товарное М., полученное непосредственно из мыльного клея, называют клеевым; содержание жирных кислот в нём обычно находится в пределах от 40 до 60%. Обработка мыльного клея электролитами (отсолка) вызывает его расслоение. При полной отсолке растворами едкой щёлочи или хлористого натрия в варочном котле возникают два слоя. Верхний слой — концентрированный раствор М., содержащий не менее 60% жирных кислот, называют мыльным ядром. Из него получают товарное М. высших сортов (ядровое М.). Нижний слой — раствор электролита с малым содержанием М. — подмыльный щёлок; в него переходит большая часть глицерина (который извлекают как ценный побочный продукт производства) и загрязнений, внесённых в мыльный клей с исходными продуктами. Метод получения клеевых М. принято называть прямым, ядровых — косвенным. В производстве хозяйственных М. используют оба эти метода. Туалетные М., как правило, готовят косвенным методом, причём мыльное ядро получают из лучшего жирового сырья и подвергают дополнительной очистке.














