kurspokr (722138), страница 2
Текст из файла (страница 2)
Для питания данного РПУ требуется двухполярный источник питания, т.к. в его состав входит УЗЧ с двухполярным питанием. На рисунке приведена схема простого преобразователя, который позволяет получать от источника ~220 В , стабилизированное напряжение -12 В. Ток нагрузки по цепи -12В может быть до 150мА. Он состоит из понижающего трансформатора T1, двух полупериодных выпрямителей VD1,VD2 и двцух интегральных стабилизаторов DA1 и DA2. Емкости С1-С4 служат для сглаживания пульсаций напряжения. Принципиальная схема блока питания представлена в приложении 10.
Приложение 1.
КП303А.
Транзистор полевой P- типа, маломощный, среднечастотный, предназначен для использования в усилителях , в генераторах, и т.д.
| Тип | Структура | Предельные значения параметров | Значения параметров | Тк.макс. | Корпус | |||||
| Uкэ.мах | Iк.мах. | Рк.мах. | fгр. | h21Э | Кш | Iк.обр. | ||||
| 1 | 2 | 3 | 4 | 5 | 6 | 7 | 8 | 9 | 10 | 11 |
| КП303А | P | 60 | 130 (230) | 250 | 150 | 160...2800 | 16 | 0,07 (13) | -40...+85 | ТО-18 |
Приложение 2.
К174ПС1
Большой универсальностью обладает функциональная микросхема К174ПС1. Она может работать в широком диапазоне частот, ее можно использовать не только в низкочастотной радиоаппаратуре, но и в радиовещательных и телевизионных устройствах. Она представляет собой балансный смеситель, обладающий следующими основными техническими характеристиками:
| Крутизна преобразования, мА/В, не менее: | 4,5 | |
| Коэффициент шума, дБ, не более: | 8 | |
| Напряжение стабилизации, В, не более: | 1 | |
| Входное напряжение, В, не более: | 1 | |
| Верхняя частота входного сигнала, МГц, не менее: | 200 | |
| Напряжение питания, В: | 9±10 % | |
| Потребляемый ток, мА, не более: | 2,5 | |
| Предельные допустимые напряжения питания. В при токе нагрузки, мА: | 2,5, не менее | 4,5 |
| 4,5, не более | 15 | |
| Масса в корпусе 201.141, S г, не более | 1,5 | |
Приложение 3.
КТ3102А
Транзистор биполярный, n-p-n типа, маломощный, высокочастотный, предназначен для использования в усилителях высокой частоты, в генераторах, и т.д.
| Тип | Прово- | Предельные значения параметров | Значения параметров | Тк.макс. | Корпус | |||||
| Uкэ.мах | Iк.мах. | Рк.мах. | fгр. | h21Э | Кш | Iк.обр. | ||||
| 1 | 2 | 3 | 4 | 5 | 6 | 7 | 8 | 9 | 10 | 11 |
| КТ3102А | n-p-n | 50 | 100 (200) | 250 | 300 | 100...250 | 10 | 0,05 (10) | -40...+85 | КТ-26 |
Приложение 4.
Полосовой фильтр ФПП-056.
| Технические характеристики | ФПП-056 |
| Средняя полоса пропускания, кГц | 2 МГц 2 |
| Полоса пропускания по уровню –6 дБ, кГц | 3,5 |
| Неравномерность в полосе пропускания не более, ДБ | 1,4 |
| Избирательность при расстройке от средней частоты 9 кГц не менее, дБ | 50 |
| Вносимое затухание в полосе пропускания не более, ДБ | 16,5 |
| Вес не более, г | 3 |
Полосовой фильтр ФПП-023.
| Технические характеристики | ФПП-023 |
| Средняя полоса пропускания, кГц | 465 2 |
| Полоса пропускания по уровню –6 дБ, кГц | 9,5 |
| Неравномерность в полосе пропускания не более, ДБ | 2 |
| Избирательность при расстройке от средней частоты 9 кГц не менее, дБ | 40 |
| Вносимое затухание в полосе пропускания не более, ДБ | 9,5 |
| Вес неболее, г | 3 |
Приложение 5.
К174ХА2
Микросхема К174ХА2 предназначена для использования в радиовещательных супергетеродинных приемниках I-IV классов с амплитудной модуляцией. Эта микросхема содержит следующие узлы: усилитель промежуточной частоты и АРУ.
Основные технические характеристики:
| Основные технические характеристики | |
| Напряжение питания. В, не более | 12 |
| Ток потребления, мА | 6 — 13 |
| Чувствительность при соотношения сигнал/шум 20 дБ | 20 |
| Выходное напряжение, мВ | 60 |
| Напряжение питания, В | 16 |
| Частота входного сигнала, МГц | 30 |
| Ток потребления, мА | 16 |
| Температура окружающей среды, °С | -25 — +56 |
| Предельные эксплуатационные данные | |
| Напряжение питания, В | 16 |
| Частота входного сигнала, МГц | 30 |
| Ток потребления, мА | 16 |
| Температура окружающей среды, °С | -25 — +56 |
Приложение 6.
К175УВ4
К175УВ4 — дифференциальный усилитель. Микросхема К175УВ4 предназначена для использования в предусилителях высокой частоты.
| Основные технические характеристики | |
| Напряжение питания. В, не более | 12 |
| Ток потребления, мА | 9.. .18 |
| Чувствительность при соотношения сигнал/шум 20 дБ | 45 |
| Выходное напряжение, мВ | 85 |
Приложение 7.
К140УД1Б
К140УД1Б — операционный усилитель средней точности.
| Электрические параметры | |
| Номинальное напряжение | 12,6 В. |
| Потребляемый ток | 12 мА |
| Коэффициент усиления напряжения | 1000-1200 |
| Напряжение смещения нуля | 7 мВ |
| Температурный коэффициент | 20мкВ / С |
| Входной ток | 8000 нА |
| Разностный входной ток | 1500 нА |
| Коэффициент ослабления синфазного сигнала | 60 дБ |
| Частота единичного усиления | 8 МГц |
| Скорость наростания выходного напряжения | 0,5 В/мкс |
| Наибольшая амплитуда выходного напряжения | 5,7 В. |
| Входное сопротивление | 0,004МОм. |
Приложение 8.
Микросхема представляет собой усилитель мощности звуковой частоты с номинальной выходной мощность 15 Вт на нагрузку 4 Ома. Имеет защиту выходного каскада от короткого замыкания и перегрузок. Аналог микросхемы TDA2020. Содержит 150
интегральный элемента. Конструктивно оформлена в корпусе типа 201.14.-12. Масса не более 1,5 гр.
| Основные технические характеристики | ||
| Номинальное напряжение питания (двухполярное) | ± 17В ± 10% | |
| Ток потребления при Uп = ± 17 В, Uвх = 0 В не более | 100 мА | |
| Выходная мощность при Uп = ± 17 В, Rн = 4 Ома, Кг = 1% | 15 Вт | |
| Коэффициент гармоник при Uп=±17В, Rн=4Ома,Рвых = 0,15…15 Вт | 1 % | |
| Максимальное входное напряжение при Uп=±17В, Рвых = 10 Вт не более | 250 мВ | |
| Напряжение шумов на выходе при Uп = ± 17 В, Rн = 4 Ома | 1,0 мВ | |
| Коэффициент подавления пульсаций частотой 100 Гц | 45 Дб | |
| Входное сопротивление при Uп = ± 17 В, fвх = 1 кГц | 100 кОм | |
| Предельно допустимые режимы эксплуатации | ||
| Напряжение питания | ± 5 — ± 18 В | |
| Максимальный ток нагрузки при Uп = ± 17 В, Rн = 0,1 Ома | 2,4 А | |
| Максимальное входное напряжение | 10 В | |
| Тепловое сопротивление:кристалл-среда | 70°С/Вт | |
| Температура окружающей среды | - 10 — + 55°С | |
| Температура кристалла | + 150 °С | |
Приложение 9
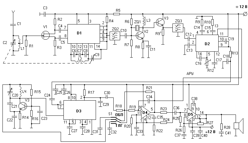
Электрическая схема РПУ.















