125611 (717616), страница 16
Текст из файла (страница 16)
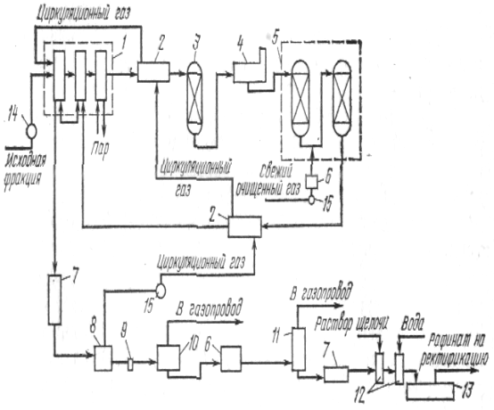
Технологічний режим мышьяково-содовой сероочист-I визначається наступними основними параметрами.
Вихідними матеріалами для готування робітника 1створу є: білий миш'як Ай2Оз, ангідрид мышья-шистой кислоти, зміст Аз203 у технічному проекті повинне бути не менш 95 (I сорт) і 90% (II сорт), летучого залишку відповідно 5 і 10%; кадьниниро-шная сода.
Концентрація миш'яку в робочому розчині поглинь-?ля установлюється відповідно до змісту се-1водню у вихідному газі, при цьому співвідношення 5203 до Н25 підтримують близько 15, тобто процес ведуть зі збитком Аз30а.
Питома витрата поглинального розчину також визначається змістом сірководню в газе и концентрацією миш'яку в розчині. Так, для найбільше що часто зустрічаються значень змісту сірководню в газі 10, 16 і 20 г/м3 концентрація миш'яку в розчині складає відповідно 10, 16 і 16 г/л, а питома витрата розчину—15, 16 і 19 г/м3 газу. Таким чином, для коксового газу зі змістом сірководню 16—18 г/м3 (звичайне для шихт із донецьких вугіль) концентрація миш'яку повинна підтримуватися на рівні 16 г/л, а витрата розчину—18—19 л/м3. Поглинальний розчин відрізняється помітною корозійною активністю, що трохи знижується при надлишку миш'яку; важливу роль у зниженні корозійної активності розчину грає величина • лужності розчину, що повинна підтримуватися на рівні рН = 7,8ч-7,9. Зниження лужності веде до зменшення кількості нерегенерируемых баластових солей і до росту корозійної активності розчину. У робочому розчині завдяки протіканню поряд з основними побічних реакцій відбувається безупинне нагромадження баластових солей — гипосульфата натрію МаЕЙ2ПРО3 і роданистого натрії.
Нагромадження цих солей у розчині веде до росту його в'язкості і зниженню сероемкости. Тому частина розчину повинна безупинно виводитися з циклу на нейтралізацію баластових солей для того, щоб граничний зміст їх у розчині не перевищувало 300—350 г/л.
Таким чином, робітник поглинальний розчин повинний містити приблизно 16 г/л А52ПРО3, 12—14 г/л КагСОя, не більш 300 г/л баластових солей, в основному, гипосульфита і роданида натрію, мати лужність рН = = 7,8ч-7,9; питома витрата такого розчину повинний складати 18—19 г/м3 газу.
Важливим фактором, що обумовлює ефективність уловлювання сірководню, є повне очищення газу від бензолу, нафталіну й особливо бризів поглинальної олії, уносимых з газом з бензольних скруберів. Для очищення газу від слідів поглинальної олії газ перед уловлюванням з пего сірководню очищається від слідів олії в спеціально встановленому для цієї мети электрофильтре.
Щоб уникнути конденсації з газу в розчин пар поды, олій, смолистих речовин поглинальний розчин перед подачею на скрубери підігрівають до 40—42"С.
Регенерація розчину виробляється продувкою його повітрям,
У регенератор повітря надходить через спеціальні барбснажные пристрої, що розбивають струмінь повітря на дрібні пухирці. Під дією кисню повітря відбувається окислювання сульфо-мышьяковой солі з виділенням елементарної сірки. Цей процес можна значно інтенсифікувати шляхом збагачення повітря киснем до 30—35%. Разом з тим пухирці повітря, подымаясь нагору черз шар розчину, захоплюють за собою частки елементарної сірки, що утворилися; відбувається так називаний процес флотації сірки, що веде до утворення на поверхні розчину в регенераторі шаруючи сарною піни, що містить до 100 г/л елементарної сірки. Процес флотації надзвичайно чуттєвий до наявності в чи розчині в повітрі, подаваному на регенерацію, маслянистих, смолистих і інших домішок. Ці домішки перешкоджають спливанню (флотації) сірки, вона залишається в регенерованому розчині і відкладається в комунікаціях, апаратурі, на насадці скруберів. Тому украй важливим для успішного проведення процесу регенерації є не тільки очищення газу від слідів олій перед уловлюванням з нього сірководню, але і повне очищення повітря від слідів олій і пилу перед його надходженням у регенератор.
Витрата повітря в процесі регенерації 6—7 м3 на 1
Процес пеногашения і зневоднювання сірки на вакуум-фільтрах протікає, як правило, без яких-небудь ускладнень з одержанням сірчаної пасти вологістю 40—45%.
Плавлення цієї пасти в плавильнику ведеться при 130— 135°С, тому що при цьому виділяється деяка кількість сірчистого миш'яку, що забруднює плавленую сірку, у плавильник подається кальцинована сода з розрахунку 2—3 кг на 100 кг Н25.
Б результаті плавлення і наступного охолодження виходить елементарна сірка, що містить 99% сірки. 0,02% миш'яку, до 0,1% золи і 0,1% вологи. На виробництво 1 т елементарної сірки затрачається:
Кількість стічних вод, що утворяться в процесі, 3—4 м3/т сірки.
Найбільш істотними відхиленнями в режимі є: нагромадження баластових солей у розчині, що знижує його сероемкость і підвищує в'язкість через несвоєчасний висновок розчину па нейтралізацію баластових солей; показником є підвищення змісту гипосульфита в робочому розчині більш 150 г/л; погіршення флотації сірки в регенераторі через забруднення розчину оліями, показником цього є істотне зменшення кількості сірчаної пасти, що надходить па плавлення.
Можливостей порушення режиму в цьому процесі значно менше, ніж у вакуум-карбонатному, та й сам процес порівняно простіше. Разом з тім висока энерго- і матеріалоємність процесу обумовлюють його застосування лити у випадках, коли потрібно підвищений ступінь очищення чи газу одержання як кінцевий продукт елементарної чи колоїдної сірки. Контрольные питання
-
На яких хімічних процесах засновані вакуум-карбонатний і мышья до воно-содового способи очищення коксового газу?
-
У чому сутність процесу одержання серпом кислоти методом мокрого каталізу?
-
Як утворяться баластові солі в поглинальних розчинах цехів сероочистки, які имекпся методи нейтралізації і регенерації з них реактивів?
-
Роль температурного режиму в процесі уловлювання сірководню і виробництва сірчаної кислоти по вакуум-карбонатному методі.
л. Порівняльна характер исшка апаратури для уловлювання сірководню і регенерації розчину по вакуум-карбонатному і мышь-яково-содсвому способах.
6. Шляху зниження матеріалі- і днергоемкосги процесів сероочистки.
ТЕХНОЛОГІЯ Й УСТАТКУВАННЯ ВИТЯГУ БЕНЗОЛУ І НАФТАЛІНУ З КОКСОВОГО ГАЗА
Технологічні схеми витягу бензела і нафталіну з коксового газу
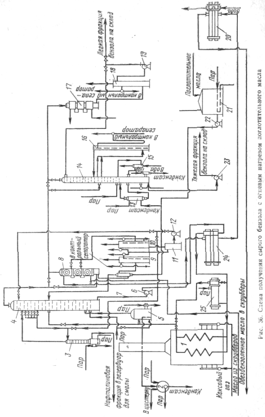
Кінцеве охолодження коксового газу
По розповсюдженій у вітчизняної промышленности технологічній схемі цеху уловлювання хімічних продуктів коксування, що має напівпрямий спосіб одержання сульфату амонію (сатураторний чи бессатураторный), кінцеве охолодження коксового газу розташовується по газовій трасі після сульфатного відділення.
Коксовий газ після сульфатного відділення має температуру в межах 52—60°С, містить значні кількості нафталіну (1,2—1,5 г/м3) і водяників пар.
Для уловлювання бензольних вуглеводнів у скруберах у відділенні кінцевого охолодження газ потрібно: остудити до температури 25—30°С, очистити його від нафталіну і скондесувати частина воднпых пар. Холодильники, у яких прохолоджується газ, називаються кінцевими і розташовуються по газовій трасі цеху уловлювання перед бензольними скруберами. Для кінцевого охолодження коксового газу застосовують холодильники безпосередньої дії. У холодильниках газ безпосередньо стикається з охолодною водою, що вимиває з нього нафталін, ціаніди, роданиды, залишки аміаку й інші компоненти.
Очищення води циклу кінцевого холодильника від забруднень обмежується видаленням з її нафталіну відстоюванням або екстракцією (промиванням) смолою. Очищення газу від нафталіну ускладнюється тим, що частина выпадающего з газу у твердому виді нафталіну несуться з газом з кінцевого холодильника у видеаэрозолей. Широке застосування одержала схема кінцевого охолодження коксового газу з екстрагуванням нафталіну з води смолою і замкнутим циклом охолодної води. Охолодження води циклу кінцевого охолодження газу здійснюється па градирнях звичайного тину, однак задача захисту навколишнього середовища вимагає інших технічних _ рішень.
Па мал. 34 приведена схема кінцевого охолодження коксопого газу з застосуванням гарячої смоли для вимивання нафталіну з води. Верхня газова частина кінцевого холодильника обладнана полками і служить для охолодження газу. У полках мається значна кількість отворів діаметром 10 мм. Нижня частина холодильника служить промывателем і тому обладнана вісьма полками з отвором 3 мм.
Коксовий газ з температурою 52—60°С надходить у газову частину холодильника I, піднімаючи нагору, прохолоджується технічною водою до 25—30°С и направляється в бензольні скрубери. Охолодження газу виробляється оборотною технічною водою, що знаходиться в замкнутому циклі: холодильник — смолопромыватель — відстійник — градирня — насос — холодильник.
Охолоджена в градирні 7 вода з температурою 20— 25°С насосом 6 подасться на верхню газову частину холодильника / і прохолоджує що йде противотоком коксовий газ. При охолодженні газу одночасно з конденсацією водяних пар з нього вимиваються кристали нафталіну. Вода з нафталіном стікає по центральній трубі (чи бічний) у нижню частину холодильника, що служить промывателем 2.
У промыватель на одну из верхних чи полиць на кожну безупинно подається смола з температурою 70—80°С. Смола, стикаючись з водою, розчиняє міститься в кей нафталін.
Промыватель постачений паровим підігрівником для підігріву стікаючої смоли. Обсяг цієї частини промывателя дозволяє робити відстій смоли від води за 5— 8 ч. Відстояна смола з нижньої частини промывателя при 50—60°С виводиться через смолоотводчик у збірник 3, а потім передається насосом 4 у сховище відділення конденсації.
Вода з верхньої частини промывателя перетікає у відстійник 5, де остаточно, свобождается від незначної кількості уносимой нею смоли, і надходить на охолодження в градирню. Охолоджена вода знову надходить у холодильник, тобто знаходиться в замкнутому циклі. У воді після промывателя міститься незначна кількість нафталіну, що знижує витрати праці на очищення зрошувальних пристроїв градирні. Для розчинення наф талшта, що відкладається в газопроводі на ділянці від кінцевого холодильника до першого бензольного скрубера, газопровід періодично промивають гарячою поглинальною олією, що вводять у форсунку, розташовану на стояку виходу газу з кінцевого холодильника в газопровід.
Приведена схема кінцевого охолодження коксового газу як з нафталіновим промывателем, убудованим у корпус кінцевого холодильника, так і з выносным нафталіновим промывателем реалізована на більшості діючих підприємств. Найбільш істотним її недоліком є охолодження води циклу кінцевого охолодження газу в градирні примусового дуття. Ця вода, насичена ціаністими і роданистыми з'єднаннями, солями аміаку, розчиненими у воді органічними сполуками, зокрема фенолами, відрізняється високою корозійною активністю, тому охолодження її в градирнях примусового дуття сучасної конструкції з отсосом паров вентиляторами ВГ-25 і ВГ-50 приводить до інтенсивного руйнування цих вентиляторів і металоконструкцій градирень. У зв'язку з цим приходиться застосовувати або баштові, безвентиляторні градирні, або градирні спеціальної конструкції, у яких вентилятори, що подають повітря для охолодження води, розташовані на одній із причілків градирні і не відсмоктують повітря і водяні пари з робочої зони градирні, а навпаки, нагнітають повітря в цю золу, забезпечуючи віднесення водяних пар з робочої зони і охолодження за рахунок їхнього випару основної маси води. Обмежена кількість повітря, подаваного цими вентиляторами, не дозволяє досить ефективно остудити воду в жаркий час.
Головним недоліком такої схеми є інтенсивне забруднення атмосферного повітря в районі градирні ціаністими і роданистыми з'єднаннями аміаку, парами нафталіну і фенолів, що видуваються з охолодженої води при продувці її повітрям.
На нових і реконструируемых заводах застосовують технологічні схеми кінцевого охолодження газу з замкнутим стосовно атмосфери циклом охолодження водах.
Одним з варіантів такої схеми є охолодження оборотної води циклу кінцевого охолодження в кожухо-трубных холодильниках технічною водою. У цьому випадку оборотна вода циклу кінцевого охолодження не зі спілкується з атмосферою. Надлишок, що утвориться, її скидається у фенольну каналізацію і надходить на біохімічну установку, а технічна вода, що прохолоджує оборотну воду циклу кінцевого охолодження, не містить шкідливих домішок і прохолоджується на звичайних градирнях оборотного водопостачання. При достатній чистоті поверхонь теплообміну до жухо трубних холодильників і ефективному охолодженні технічною водою така схема забезпечує необхідний рівень охолодження коксового газу й очищення його від нафталіну. Однак головним недоліком цієї схеми є те, що а відмінність від звичайної схеми оборотна вода циклу кінцевого охолодження до межі насичена ціаністими, роданистыми й іншими з'єднаннями і не вимиває їх з коксового газу. Коксовий газ, що містить ці з'єднання, при уловлюванні бензолу погіршує якість поглинальної олії; дистиляція цієї олії веде до інтенсивної корозії устаткування бензольного відділення; очищення такого газу від сірководню, викликає підвищену витрату реагентів (кальцинованої чи каустичної соди), утворення значних кількостей баластових солей, інтенсивну корозію устаткування сероочистки.
Зазначені недоліки цієї схеми змусили шукати інші технічні рішення по замиканню циклу оборотної води кінцевого охолодження.
Одне з них передбачає установку після кінцевого холодильника ще одного апарата такої ж конструкції. Призначення цього апарата — десорбція роданистых, ціаністих і інших з'єднань з води замкнутого циклу кінцевого охолодження. Ця вода після кожухотрубных холодильників подається в десорбср зверху за звичайною схемою, знизу також за звичайною схемою в нього подається коксовий газ після очищення його від бензолу і сірководню. Коксовий газ видуває з води ціаністі, роданистые й інші з'єднання і направляється на спалювання в споживачів. Вода, значною мірою очищена від цих з'єднань, подасться на кінцевий газовий холодильник.
Така схема, упроваджена на одному з заводів, значною мірою усуває недоліки схеми з замкнутими циклами води кінцевого охолодження, тому що кінцеве охолодження газу ведеться водою, не насиченої ціаністими і роданистыми з'єднаннями, отже, охолоджений газ очищається і від цих з'єднань.
Іншим варіантом закриття циклу води кінцевого охолодження є розташування апарата уловлювання сірководню перед бензольними скруберами. У „том випадку газ після сатуратора прохолоджується в кінцевому холодильнику I ступіні до 38—40°С, що прохолоджується вода знаходиться в замкнутому циклі і прохолоджується в кожухотрубных холодильниках оборотною технічною вірою. Після кінцевого холодильника I ступіні газ надходить на уловлювання сірководню, при цьому він одночасно очищається від ціаністих і роданистых з'єднань і надходить на кінцевий холодильник II ступіні, що працює з відкритим циклом охолодної води, де прохолоджується до 25—27°С и потім надходить на уловлювання бензолу. При такій схемі забезпечується достатнє охолодження коксового газу, виключаються погіршення поглинальної олії і корозія устаткування бензольного відділення. Разом з тим зберігаються підвищені витрату реактивів і утворення баластових солей при очищенні газу від сірководню.
У проектах нових і реконструируемых заводів передбачається охолодження коксового газу сумішшю води і поглинальної олії. Передбачається, що в цієї випадку весь нафталін з коксового газу буде уловлюватися поглинальною олією, суміш води й олії буде надходити у відстійник місткістю, що забезпечує досить повне відділення олії від води. Охолодження води буде здійснюватися в кожухотрубных холодильниках, олія з відстійника буде направлятися в збірник олії після скруберів, насиченого бензолом, і потім надходити у відділення дистиляції бензолу, у якому в цьому випадку встановлюється додаткова колона для виділення нафталінової фракції з олії. Пропонована схема повинна істотно поліпшити очищення газу від нафталіну, однак у промислових масштабах вона ще не впроваджена, що не дозволяє оцінити се ефективність.















