3817-1 (707018), страница 2
Текст из файла (страница 2)
Как уже говорилось ранее (в параграфе 2.1), разрешающая способность эхо-метода – минимальное расстояние между двумя одинаковыми дефектами, при котором эти дефекты фиксируются раздельно. Различают лучевую и фронтальную разрешающую способности. Первую определяют минимальным расстоянием Δr между двумя раздельно выявленными дефектами, расположенными в направлении хода лучей вдоль акустической оси преобразователя. Фронтальную разрешающую способность определяют минимальным расстоянием Δl между одинаковыми по величине точечными раздельно выявляемыми дефектами, залегающими на одной глубине.
Всецело, разрешающая способность определяет возможность метода судить о форме объекта отражения. О характеристике дефекта судят также по фактуре его поверхности благодаря разной степени рассеяния на ней волн.
Немного познакомимся с лучевой и фронтальной разрешающей способностью:
Достижение максимальной лучевой разрешающей способности ограничивается теми же факторами, что и достижение минимальной "мертвой" зоны. Сигнал от дефекта, расположенного ближе к преобразователю, действует подобно зондирующему импульсу и мешает выявлению дефекта, импульс которого приходит позднее.
Конечная величина лучевой разрешающей способности мешает иногда выявлению дефектов вблизи противоположной поверхности изделия на фоне интенсивного донного сигнала. В связи с этим у противоположной поверхности изделия имеется неконтролируемая зона (ее также иногда называют "мертвой"), величина которой, однако, в 2 – 3 раза меньше минимальной глубины прозвучивания.
| Рисунок 3 – К оценке фронтальной разрешающейспособности. |
Основным средством повышения лучевой разрешающей способности служит уменьшение длительности импульса. При контроле изделий большой толщины иногда бывает трудно разделить на экране два близко расположенных импульса. Это ограничение устраняют введением задержанной развертки.
Для теоретической оценки фронтальной разрешающей способности рассчитывают амплитуду эхо-сигнала от двух одинаковых точечных дефектов, залегающих на глубине r и расположенных на расстоянии Δ1 друг от друга. На рисунке 3 показаны соответствующие графики. Обращает на себя внимание появление дополнительного (центрального) максимума, соответствующего положению преобразователя посередине между отражателями. В этом случае эхо-сигналы от обоих отражателей приходят к преобразователю в одно время и взаимно усиливаются.
Таким образом, для улучшения разрешающей способности в дальней зоне следует улучшать направленность преобразователя путем увеличения его диаметра и частоты. В ближней зоне целесообразно применение фокусирующих преобразователей. При контроле наклонным преобразователем фронтальную разрешающую способность определяют по двум дефектам, расположенным на одной глубине, а не вдоль фронта волны.
2.6 Определение образа выявленного дефекта.
Целью НК является не только обнаружение дефектов, но и распознавание их образа для оценки потенциальной опасности дефекта. Методы визуального представления дефектов эффективны, когда размеры объектов (дефекта в целом или его фрагментов) существенно превышают длину волны УЗК, Кроме того, эти методы требуют применения довольно сложной аппаратуры. Вот некоторые из методов определения образа дефекта.
Обегание дефекта волнами [3]. Падающая волна возбуждает волны различного типа, распространяющиеся вдоль поверхности дефекта. Например, когда на округлый дефект (цилиндр) падает поперечная волна Т (рисунок 4), возникают головные продольные волны L, головные поперечные и квазирэлеевские волны. Последние две волны практически неотличимы по скорости и показаны как волна R. Скорость распространения этих волн зависит от диаметра цилиндра и расстояния от его поверхности.
| Рисунок 4 – Обегание дефекта волнами |
Волны L и R порождают боковые поперечные волны и быстро затухают. Боковые поперечные волны могут быть обнаружены различными способами и использованы для оценки формы и размера дефекта.
Условная ширина ∆Хд и протяженность ∆Lд дефекта определяются расстояниями между такими крайними положениями преобразователя, в которых амплитуда эхо-сигнала от дефекта уменьшается до определенного уровня.
Условная высота ∆Hд дефекта определяется как разность показаний глубиномера в положениях преобразователя, расстояние между которыми равно условной ширине дефекта. Условные размеры дефектов измеряются двумя способами. При первом способе крайними положениями преобразователя считают такие, в которых, амплитуда эхо-сигнала от выявленного дефекта уменьшается до значения, составляющего определенную часть (обычно 1/2) от максимальной. При втором способе крайними положениями преобразователя считают такие, в которых амплитуда эхо-сигнала достигает величины, соответствующей минимальному регистрируемому дефектоскопом значению.
3. Ультразвуковой эхо-импульсный дефектоскоп
Ультразвуковой эхо-дефектоскоп – это прибор, предназначенный для обнаружения несплошностей и неоднородностей в изделии, определения их координат, размеров и характера путем излучения импульсов ультразвуковых колебаний, приема и регистрации отраженных от неоднородностей эхо-сигналов. Рассмотрим его составляющие[8].
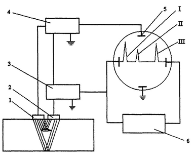
На рисунке 5 приведена принципиальная схема импульсного ультразвукового дефектоскопа. Генератор радиоимпульсов 3 возбуждает, пьезопластину передающей искательной головки 1. Ультразвуковые колебания распространяются в контролируемой детали, отражаются от ее противоположной стенки ("донный сигнал") и попадают на пьезопластину приемной искательной головки 2. Отраженные ультразвуковые колебания возбуждают колебания пьезопластины приемной искательной головки 2. При этом на гранях пьезопластины возникает переменное напряжение, которое детектируется и усиливается в усилителе 4, а затем поступает на вертикальные отклоняющие пластины электронно-лучевой трубки (ЭЛТ) 5 осциллографа. Одновременно генератор горизонтальной развертки 6 подает пилообразное напряжение на горизонтальные отклоняющие пластины ЭЛТ 5. Генератор радиоимпульсов 3 возбуждает пьезопластину передающей
искательной головки 1 короткими импульсами, между которыми получаются продолжительные паузы. Это позволяет четко различать на экране ЭЛТ 5 сигнал начального (зондирующего) импульса I, сигнал от дефекта III и донный сигнал II. При отсутствии дефекта в контролируемом участке детали на экране осциллографа импульс III будет отсутствовать. Перемещая передающую и приемную искательные головки по поверхности контролируемой детали, обнаруживают дефекты и определяют их местоположение. В некоторых конструкциях ультразвуковых дефектоскопов имеется только одна совмещенная искательная головка, которая используется как для передачи, так и для приема ультразвуковых колебаний. Места прилегания искательных головок к контролируемой детали смазывается тонким слоем трансформаторного масла или вазелина для обеспечения непрерывного акустического контакта искательных головок с поверхностью контролируемого изделия.
4. Рельсовый дефектоскоп УДС2-73 - три прибора в одном
Сегодня существует огромное количество различных ультразвуковых дефектоскопов. Они применяются практически во всех отраслях промышленности, т.к. практичны и позволяют качественно решать задачи дефектоскопии и толщиномерии. Одним из мест, где применяют эти дефектоскопы – железнодорожное полотно. Зачастую рельсы являются основным элементом железнодорожного пути, который подвергается значительным нагрузкам. По мере эксплуатации в них появляются различные дефекты, угрожающие безопасности движения поездов. Изломы рельсов являются первой причиной аварий и крушений в путевом хозяйстве.
При контроле состояния рельсов применяют ультразвуковые дефектоскопные тележки, позволяющие своевременно обнаруживать дефекты, оценивать степень их развития и опасности.
Рассмотрим одну из таких тележек - УДС2-73, которая была разработана на Украине НПФ "Ультракон-Сервис", и представляет собой микропроцессорный многоканальный ультразвуковой дефектоскоп.
При разработке учитывался мировой опыт, накопленный при эксплуатации данного вида оборудования. Основными требованиями, предъявляемыми к системе, были следующие:
высокая достоверность контроля с возможностью документирования результатов;
использование максимальной автоматизации процесса контроля и настройки, при относительной простоте и удобстве в управлении и обслуживании;
обеспечение высокой надежности, гибкости и универсальности.
Дефектоскоп предназначен для обнаружения дефектов в обеих нитях железнодорожного пути по всей длине и сечению рельсов, за исключением перьев подошвы, с помощью дефектоскопной тележки, а также для контроля отдельных участков одной нити железнодорожного пути и контроля элементов стрелочных переводов с помощью ручной штанги.
К
онтролю подлежат все типы железнодорожных рельсов, при этом предусмотрена автоматическая корректировка настроек при переходе на другой тип рельсов по указанию оператора. Схемы прозвучивания позволяют выявлять все виды критических дефектов согласно классификатору НДТ/ЦП-1-93. При этом реализованы эхо-, зеркальный и зеркально-теневой методы УЗК, с использованием контактного способа ввода ультразвука. В дефектоскопе предусмотрен алгоритм распознавания типа дефекта, но окончательное решение должен принимать оператор, используя дополнительно ручной контроль и визуальный осмотр дефектного участка.
В УДС2-73 для сплошного контроля используется 18 каналов, по 9 на каждую рельсовую нить. Так же дефектоскоп имеет дополнительно 5 отдельных каналов для контроля одной рельсовой нити и элементов стрелочных переводов в ручном варианте с помощью штанги или отдельного ПЭП.
Отличительными особенностями дефектоскопа являются:
наличие встроенных типовых настроек работы каналов, возможность создания рабочих настроек оператора на основе типовых, а также отличающихся от типовых, при использовании другой схемы УЗК;
наличие встроенной памяти для сохранения результатов контроля по всем каналам на базе flash-карты, с возможностью быстрой передачи на ЭВМ без участия дефектоскопа;
возможность определения пройденного пути и скорости движения при сплошном контроле с помощью датчика пути;
наличие большого цветного экрана с высоким разрешением;
различные режимы представления информации на экране дефектоскопа;
визуальная и звуковая система автоматической сигнализации дефектов (АСД);
возможность работы в режиме сбора информации без участия оператора, с последующим анализом результатов на ЭВМ в лаборатории;
одновременное использование различных схем УЗК для повышения достоверности контроля и обнаружения дефектов на ранней стадии развития;
наличие всех функций универсальных дефектоскопов при работе в одноканальном режиме;
Одним из факторов достоверного обнаружения дефектов, кроме возможностей аппаратуры, является субъективная оценка при взаимодействии системы: оператор - д
ефектоскоп. В существующих системах УЗК используется визуально-звуковой анализ оператором информации по всем каналам, что, конечно же, не может не привести к пропуску дефектов, особенно на ранней стадии развития. Поэтому возникает необходимость сохранения результатов контроля или электронного документирования.
Важную роль имеет создание информационных баз данных на ЭВМ, куда будут заноситься результаты УЗК всех операторов.
Не мало важную роль играет реальное расположение дефекта. В УДС2-73 на экране приведено схематическое изображение рельса, расположение на нем всех ПЭП и ход ультразвуковых лучей. При превышении сигналом браковочного уровня на экране загорается соответствующая линия ультразвукового луча. Таким образом оператор узнает приблизительное расположение дефекта в рельсе.















