66040 (696167), страница 2
Текст из файла (страница 2)
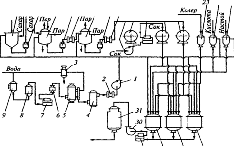
Рис. Апаратурно-технологічна схема виробництва безалкогольних напоїв та мінеральних вод
У цьому випадку не тільки чесність І порядність виробника забезпечує якість продукції. Зростає роль органів нагляду за дотриманням вимог нормативних документів, рецептур, технологій виробництва, а також серйозного підходу з дентифікації та контролю якості сировини та допоміжних матеріалів, застосовуваних у виробництві безалкогольних напоїв, організації системи лабораторного контролю за виробництвом.
3. Віджимання соків
Найбільш поширеним способом віджимання соків є пресування. При цьому одночасно відбувається фільтрування. Найбільш поширеними є пакетні гідравлічні преси періодичної дії з горизонтально чи вертикально розміщеними пакетами. В Україні також є імпортні преси. Так, пак-прес РОК-200 /Польща/ обробляє яблучну мезгу, складається з каруселі з трьома платформами, гідравлічної системи та сокозбірника. На одній з трьох платформ формуються пакети, для чого спочатку вкладається дренажна решітка, на неї фільтрувальна тканина-салфетка, на яку вкладають стільки мезги, щоб шар, який пресується, становив не більше 3-4 см. Краї серветки загортають, далі кладуть дренажну решітку і .на неї знову - серветки з мезгою. Загальна кількість таких шарів визначається відстанню від нижньої платформи до пресуючої головки пресу - це й буде складати разом пакет. Після формування пакетів карусель повертається на 120°С, і пакет подається до пресуючого пристрою, а відпресований пакет в цей час подається на розвантажувальну платформу. Просування здійснюється гідравлічною системою, "яка розвиває тиск 16 МПа. Сік з піддону пресу збігає в сокозбірник. Вихід соку складає 65-70%. Мезга відводиться шнековим чи стрічковим транспортером.
В поточних лініях переробки плодів та ягід використовуються преси безперервної дії. Апарат для стікання соку найчастіше шнекового типу. Від останніх вимагається, щоб стікання соку проводилося з мінімальною аерацією та максимальною чистотою. Зустрічаються барабанні, ротаційні і стрічкові апарати для стікання.
Вихід соку залежить не тільки від преса, а й від ступеню подрібненості сировини, а також від способів підготовки матеріалу, наявності чи відсутності бланшування, підігрівання, внесення ферментів. Останнім часом стали застосовувати дію електроструму. Очистка соків Методи очистки поділяють на:
відстоювання;
центрифугування;
фільтрацію;
флотацію.
Відстоюванням /седиментацією/ очищають соки, але це потребує тривалого часу. Найпоширенішим методом є очистка центрифугами. Центрифугування буває:
осаджу вальне: камерне, тонкошарове /сепарування/ та зверх центрифугування;
відцетрове.
Сепаратори за їх призначенням та ознаками, діляться на декілька груп:
За технічними ознаками на:
а) класифікатори /освітлювачі/;
б) пурифіктори /очищувачі/;
в) концентратори.
По типу барабана сепаратори поділяються на а/тарілкові та б/багаторамерні з циліндричним ротором.
За способом облаштування сепаратори бувають відкритого, напіввідкритого та закритого типу.
В консервній промисловості зустрічаються, в основному, два останніх, для обмеження доступу кисню до сокоматеріалів. Вітчизняний сепаратор Г9-КОВ є напівзакритим з еріодичним вивантаженням осаду. Процес фільтрації базується на затриманні твердих частинок пористою перегородкою. Фільтрацію можна вести в двох режимах: з постійною швидкістю та при постійному тиску. На практиці використовується останній. Тиск створюється насосом. Апарати є періодичної та безперервної дії.
Для проціджування свіжо відтиснутого соку використовують КС-12, який має сито з нержавіючої сталі. Освітлені соки одержують на камерних та рамних фільтрпресах.
Для одержання стабільної прозорості готових соків при центрифугуванні, фільтрації, осадженні склеюють /желатином чи мінеральними речовинами/. Найбільш поширеним є бентоніт /порошок світло-сірого кольору, що мас 80% колоїдної фракції, яка складається з гідрату алюмінієвої солі кремнієвої кислоти, І що є природним мінералом/. Бентоніт має здатність до набухання, завдяки чому адсорбційна поверхня збільшується. 1 г набухлого бентоніту вбирає 10г води. Катіони бетоніту адсорбують білкові, пектинові речовини, ферменти, прості білки, складні, заряджені сполуки, якщо рН соку нижче рН точки білку. Обробка бентонітом включає три процеси: адсорбцію, коагуляцію та седиментацію. Адсорбція відбувається миттєво, особливо коли йде переміщування. Коагуляція відбувається тоді, коли бентоніт знаходиться в колоїдному стані. Перед використанням розмелений на колоїдних машинах бентоніт заливають на добу для набухання, потім перемішують і готують з нього 5-10% - ну суспензію, | цідять через металеву сітку з отворами 3 мм. Витрата бентоніту на освітлення яблучного та виноградного сокоматеріалу /сусла/ складає 0,5-1 г/л.
Сік з недозрілих яблук, в якому міститься до 2% крохмалю освітлюється погано. Тому застосовують ферментний гідроліз амілозами, які активно діють при рН 4,5-5 в нагрітому до 58-60°С соку, в якому крохмаль клейстеризується. Кінець гідролізу крохмалю встановлюють дією 0,1Н розчину йоду /на 5 мл соку 1 мл йоду/ по зникненню синьо-фіолетового забарвлення.
Обробка пектолітичними ферментами здійснюється періодичним додаванням 5-10% розчину при наповненні резервуара соком /для досягнення 0,03-0,2% концентрації/. При температурі 20°С процес освітлення закінчується за 3-4 год., при температурі 5 0-5 5 °С-за 1 год. Яблучний сік освітлюваний комбінованою обробкою ферменту і розчину желатину. І % розчин желатину вносять в сік через 30-40 хв. після добавлення ферментного препарату і ретельно перемішують. Після витримки сік центрифугують та фільтрують.
Для організації безперервної роботи є ряд установок, які включають теплообмінник, змішувач, резервуари, центрифуги. Освітлення можна зробити на 20/30 хв. швидше підігрівом соку до температури 75-80°С, при якій денатурують білки, з послідуючим охолодженням до температури 20-40°С. Це здійснюється в двох послідовних теплообмінниках. Денатуровані /©коагульовані/ частинки потім відділяють центрифугами.
І При зберіганні навіть освітлені соки можуть утворювати муть внаслідок збільшення частинок колоїдного ступеня дисперсності. Основною причиною вважають окислювальну дію розчиненого в соку кисню на хімічні компоненти соку /дубильні, барвні, пектинові, білкові/. Крім того, можлива окислювальна післядія, тобто при подрібненні сік окислюється, утворюючи перекиси, що пізніше приводить до окислення інших, компонентів. В зв'язку з цим, тривалість зберігання, в процесі якого соки мутніють, дуже не визначена, бо залежить від багатьох факторів.
Деаерація соків проводиться в установці, яка складається з приймального бачка, який обладнаний поплавком та клапаном деаератора, що є вертикальним циліндром, всередині якого знаходиться циліндр з перфорованих листків. Сік розбризкується форсункою, і вакуум в циліндрі сприяє видаленню кисню. Процес ведеться при температурі не вище 3 5 °С і тиску 700-73 О мм рт.ст.
Концентрування рідких та пюреподібних продуктів проводиться шляхом випарювання, виморожування та зворотним осмосом.
Випарювання — видалення води при кипінні продукту. Є складні системи, в яких, крім розчинених речовин є суспендовані частинки різного ступеня дисперсності.
В процесі випарювання проходять фізико-хімічні зміни продукту: збільшується щільність та в'язкість продукту, йде коагуляція білків, гідроліз складних сполук, реакція меланоїдного утворення, карамелізації і властивості продукту весь час змінюються. Тому вибір режиму є важливою ланкою в технологічному процесі концентрування.
Установка складається зі збірника, насоса, яким подається сік в підігрівач, а з нього - в випарний апарат. Пара подається в простір підігрівача, і випарний апарат, горищна пара /від кипіння соку/ разом з повітрям направляється в краплеуловлювач, конденсатор, де конденсується, а потім відкачується вакуум-насосом. Згущений до потрібної концентрації розчин відкачується в збірник готового продукту.
Перед скасуванням підбирається відповідна тара, проводиться миття тари, підготовка кришок.
4. Характеристика процесів фасування, упорядкування та ін.
Фасування здійснюється на автоматичних та напівавтоматичних машинах, а також /густих мас/ вручну. Для наповнення циліндричних консервних банок рідкими харчовими продуктами застосовують наповнювальні та дозувально-наповнювальні автомати.
З самого початку при стерилізації наявність повітря сприяє підвищенню тиску в -банках. Все це викликає потребу знижувати величину тиску в банці шляхом теплового чи механічного екстрагування: банки з продуктом та не закатаними кришками пропускають через ексгаустери протягом 8-10 хв., обробляють парою, а далі негайно укупорюють. Перспективним для екстрагування є використання інфрачервоних променів. Різновидністю теплового екстрагування є попереднє підігрівання продукту /томатної пасти, овочевої ікри/ продукту перед скасуванням або заповнення гарячою заливкою /сиропом, соусом, розсолом/ - цим створюється вакуум після остаточного охолодження продукту в банці.
Механічне екстрагування проводиться шляхом створення вакууму при укупорювальні на вакуум-закаточних машинах.
Відповідальним технологічним процесом є укупорювання банок Тільки повна герметичність дозволяє провести подальшу стерилізацію і тривале зберігання. Металічні банки герметизують подвійним закаточним швом. Герметизація банок з продуктом здійснюється автоматичними чи напівавтоматичними закаточними машинами /для металевих банок, для склянок типу І/ та укупорювальними машинами/ для скляних банок типу П, Ш, РТ, "Омніл"/.
Після укупорювання банки направляють для миття, щоб видалити рештки жиру та інших забруднень. Якщо на банках нема жиру, то їх обмивають гарячою водою під душем. Якщо не видалити жир з поверхні банок, то при стерилізації він розкладається, виділяючи вільні кислоти, які реагують з солями заліза, кальцію, магнію, утворюють нерозчинні сполуки - мила, що міцно тримаються на поверхні жесті.
Для видалення жиру банки миють в машинах типу МЖУ-125 або МЖУ-250 0,5%-ним розчином лугу, до якого інколи додають рідке калійове мило. Мийний розчин підігрівають до температури 70-80 °С. Після миття лугом банки промивають чистою водою.
Транспортування, зберігання сировини та продукції Консервний цех чи завод повинен мати навіс /з асбошиферу/, відкритий з 3-х боків для доброї циркуляції повітря та зручності роботи транспорту. Підлогу роблять водонепроникною з нахилом до каналізаційних труб. Розміри сировинного майданчику визначаються продуктивністю заводу. Одночасне навантаження приймається приблизно на їм2 300-600 кг сировини. Ящикові піддони розраховані на установку 6 ярусів /4-5,5 м/. В залежності від виду сировини термін зберігання її коливається від години до декількох діб















