125764 (690683), страница 4
Текст из файла (страница 4)
Отходящие газы на выходе из аппарата БГС выносят с собою пылевидные частицы диаммонийфосфата.
Перед выбросом отходящих топочных газов в атмосферу проводят их мокрую пыле газоочистку. Для этой цели загрязненные газы хвостовым вентилятором поз. 51/1-2 транспортируются через орошаемый газоход и абсорбер пенный скоростной АПС поз. 48/1,2.
Технологически мокрая очистка отходящих газов осуществляется в 4 последовательные ступени.
В качестве узлов 1-й и 2-й ступеней очистки используется наклонный участок газохода после БГС (уклон 7° в сторону АПС) с тремя кольцевыми диафрагмами, орошаемыми в цикле абсорбентом, подаваемым насосом поз.50/1,2 из циркуляционного бака поз. 49/1,2. В качестве абсорбционной жидкости на этих стадиях используются фосфорная кислота, поступающая с отделения экстракции. На этой стадии улавливается пыль диаммонийфосфата и аммиак.
Абсорбционная жидкость с этой стадии по мере своего насыщения аммиаком и пылью продукта откачивается из бака поз. 49/1,2 насосом поз.50/1,2 в сборник поз.З. Равномерность распределения фосфорной кислоты поступающей для очистки отходящих газов контролируется индукционными расходомерами, установленными на трубопроводах от этих насосов. Регулирование расхода кислоты осуществляется в зависимости от уровня кислоты в сборнике поз. З.
Система управления процессом обеспечивает поступления фосфорной кислоты на первые две ступени очистки пропорционально производительности БГС.
Третья и четвертая ступени очистки газа, предназначаются для улавливания фторсодержащих соединений. Реализуются эти процессы в абсорбере пенном скоростном АПС поз. 48/1,2.
На верхнюю тарелку пенного абсорбера поз. 48 подается вода
насосом поз. 65-1 после очистки отходящих газов выпарного аппарата.
Количество воды контролируется индукционными расходомерами,
установленными на трубопроводе к поз.48-1, 48-2 и регулируется
заслонками на том же трубопроводе. По мере изменения расхода воды к
пенным абсорберам изменяется уровень жидкости поз.66-1.
Нижняя часть абсорбера орошается форсункой, на которую
подается кислота от насоса поз.50-1/2.
Абсорбционная жидкость с наклонного газохода и АПС сливаются в бак поз.49/1,2
Очищенные топочные газы в составе организованного выброса выводятся в атмосферу (Источники № 144, 145).
7. Складирование и отгрузка готового продукта
Узел складирования и отгрузки готового продукта включает в себя следующее оборудование: конвейер поз.301, самоходную сбрасывающую тележку поз.302, бункера гранулированного диаммонийфосфата поз.ЗОЗ/ 3-12, ленточные конвейера поз.313/1,2.
Диаммонийфосфат после охладителя гранул поз.60-1/2 поступает на бункерные весы поз.75-1/2. С бункерных весов продукт попадает в бункер поверхностной обрабртки, откуда по наклонному желобу ссыпается на ленточный конвейер поз.301. В бункере поверхностной обработки на поверхность гранул диаммонийфосфата напыляется кондиционер, который препятствует слеживанию продукта на складе и его транспортировки.
Расход кондиционера регулируется производительностью насоса высокого давления пропорционально расходу продукта на склад.
Характеристики основного технологического оборудования.
В процессе сушки и грануляции аммофосной пульпы используется следующее технологическое оборудование:
| 1. Барабаный-гранулятор сушилка поз.44/1 (44/2) | Предназначен для окатки и сушки аммофосной пульпы и выдачи готового продукта на рассев. Диаметр 3200 мм, длина 22000 мм, угол наклона 1,5. |
| 2. Газо-воздушный калорифер поз.45/1 (45/2) | Предназначен для получения смеси топочных газов с воздухом, производительность – 6 Гкал/час. |
| 3. Вентилятор поз.51/1 (51/2) | Предназначен для отсоса газо-пылевоздушной смеси из барабаного-гранулятора сушилки, Q=100000 м3/час, напор 10,00 кПа, Дж=17 жн, привод от электродвигателя АО/ДА 30-12-36-4, мощность – 320 кВт n=1500 об/мин. |
| 4. Вентилятор ДД – 12 поз.46/1 (46/2) | Предназначен для подачи вторичного воздуха на горение Q=50000-55000 м3/час напор H=3,43 кПа. |
| 5. Абсорбер пенный скоростной поз.49/1 (49/2) | Предназначен для отчистки газов, выходящих из барабаного-гранулятора сушилки от фтора, аммиака и аммофосной пыли мокрым способом последовательно в четыре ступени. |
| 6. Циклон поз.48/1 (48/2) | Предназначен для очистки газов, выходящих из барабаного-гранулятора сушилки от аммофосной пыли (грубая очистка). |
| 7. Приемный бак поз. 70 | Предназначен для приема упаренной пульпы и дальнейшей передачи ее в барабанный-гранулятор сушилку, V=16 м3. |
| 8. Насос погружной поз. 71 | Предназначен для подачи пульпы из бака поз. 70 в барабанный-гранулятор сушилку и для циркуляции пульпы из бака на выпарной аппарат. |
Выбор элементов и контроля технологической операции
Выбор схемы автоматизации контроля и управления температуры на выходе БГС.
Цель: автоматизировать процесс поддержания температуры на выходе БГС с помощью технологического оборудования и аппаратуры контроля и автоматики.
В недавнее время контроль и управления этой технологической операции поддержания температуры на выходе БГС осуществлялся частично. Контроль температуры велся с помощью морально устаревших приборов КИПиА
Проблема состояла в том, что приборы имели большую погрешность измерений, из-за этого осложнялся контроль за температурой на выходе БГС, что приводило к ухудшению качества продукта. Вследствие этого падала производительность, повышалась себестоимость продукта. Поэтому я предлагаю эту технологическую операцию автоматизировать с помощью блока преобразования сигналов термопар (с блоком питания БП96-24), расходомером типа Метран-335, электромагнитного клапана типа ВН6М-1К, микроконтроллера АТ89С2051.
Структурная схема автоматизации представлена на листе 1 графической части проекта.
Принцип работы схемы автоматизации
Температура на выходе барабанной - гранулятор сушилки регулируется подачей топочных газов в голову БГС, которые образуются при сжигании природного газа в газовоздушном калорифере.
Измерение температуры производится термопарой типа ТХК, сигнал поступает на блок преобразования сигнала термопар БПТ-22, где сигнал преобразуется и поступает на вход микроконтроллера АТ89С2051. На вход микроконтроллера также поступает сигнал с расходомера Метран-335, который определяет количество природного газа поступающего в ГВК. Исполнительным устройством данной системы является электромагнитный клапан ВН6М-1К, который регулирует подачу природного газа в ГВК.
Выбор приборов для автоматизации, контроля и управления технологической операцией.
Технологическая карта
| № | Единицы измерения | Диапазон измерений | Условия работы | Инерционность процесса | Параметр |
| 54д | t, C | 0-150 | Нормальные | Инерционный | Тем-ра на выходе |
| 53а | t, C | 0-900 | Нормальные | Инерционный | Тем-ра на входе |
| 41а | м3/ч | 0-9000 | Нормальные | Инерционный | Расход 1-ого воздуха |
| 38а | м3/ч | 0-25000 | Нормальные | Инерционный | Расход 2-ого воздуха |
| 51а | м3/ч | 0-20 | Кислотная среда | Инерционный | Расход пульпы |
| 47а | м3/ч | 0-900 | Взрывобезопасное исполнение | Инерционный | Расход газа |
| 48а | кгс/см2 | 0-900 | Взрывобезопасное исполнение | Инерционный | Давление газа |
Для повышения качества продукта автоматизируем контур регулирования связанный с регулированием температуры на выходе БГС, так как именно этот контур является самым важным в получении готового продукта. Автоматизация других приборов не приведет к значительному повышению производительности, поэтому экономически не выгодна.
Описание элементной базы
Блок преобразования сигнала термопар БПТ-22
-
Блок БПТ-22, предназначен для преобразования сигналов низкого уровня и термо партипа ТХА(K), ТХК(L), ТВР, ТПП(S), ТПР(B) в унифицированный сигнал постоянного тока 0-5 мА,0-20 мА, 4-20 мА. Блок БПТ-22 имеет два идентичных, гальванически не связанных канала преобразования. Блок обеспечивает компенсацию термо Э.Д.С. свободных концов термопары,а также подавление нуля входного сигнала и масштабирование диапазона измерения входного сигнала.
-
Оба канала БПТ-22 рассчитаны на подключение одинаковых термопар, имеющих
одинаковую настройку. БПТ-22 может использоваться не только для преобразования сигнала
термопар, но также для усиления напряжения низкого уровня (0÷100) мВ, полученного от
источника Е. -
Преобразователь может быть использован в системах автоматизированного
регулирования и управления технологическими процессами в энергетике, металлургии, в
измерительных системах и измерительно-вычислительных комплексах.
Основные технические характеристики БПТ-22 приведены в табл. 1 и 2.
Таблица 1
| Название параметра и размер | Единица измерения | Норма |
| 1 Количество независимых каналов | шт. | 2 |
| 2 Схема подключения датчика | Двухпроводная | |
| 3 Начальное значение входного сигнала | мВ | 0; 2; 4; 6; 8; 10; 12; 14; 16; 18; 20; 25; 30; 40. |
| 4 Номинальный диапазон изменения входного сигнала | мВ | 1;2;5; 10; 15; 25; 40; 60; 80; 100. |
| 5 Сопротивление нагрузки для выходного сигнала: 0-5мА, не более 0-20мА, не более 4-20мА, не более | Ом | 2000 500 500 |
| 6 Основная погрешность преобразования входного сигнала, выраженная в процентах от номинального диапазона изменения выходного сигнала не превышает | % | ± 0,25 - для блоков с диапазоном изменения входного сигнала ∆U≥ 10 мВ ± [0,25+0,25*(10/∆U-1)] - для блоков с диапазоном изменения входного сигнала ∆U< 10 мВ |
| 7 Напряжение питания, от неста-билизированого источника постоянного тока | В | 24 ±15% |
| 8 Ток потребления, не более | мА | 120 |
| 9 Габаритные размеры | мм | 125x75x26 |
| 10 Степень защиты | IP30 | |
| 11 Масса, не более | кг | 0,2 |
| Таблица 2 - | |||||
| Тип Датчика | ТПР(B), Е | ТПП(S) | ТВР | ТХА(K) | ТХК(L) |
| Коэффициент преобразования | 0 | 0,0060 | 0,0126 | 0,0404 | 0,0660 |
-
По стойкости к климатическому воздействию БПТ-22 отвечает исполнению УХЛ категории размещения 4.2 по ГОСТ 15150 - 69, но для работы при температуре от +1 до +40 °С. При внешнем принудительном охлаждении корпуса допускается работа при температуре до+50 °С.
-
По стойкости к механическому воздействию БПТ-22 выполнены в вибростойком
исполнении L3, по защите от действия окружающей среды в обычном исполнении по ГОСТ 2997-84. -
Блок БПТ-22 может эксплуатироваться только в закрытых взрывобезопасных помещениях.
-
Средний срок эксплуатации не менее 10 лет.
-
Средний срок хранения 1 год в условиях по группе 1 ДСТ 20790 - 82.
-
Граница допустимого значения дополнительной погрешности преобразования при изменении напряжения питания от номинального значения в границах указанных в таблицы 1 не превышает ±0,1% от диапазона изменения соответствующего сигнала.
-
Граница допустимого значения дополнительной погрешности преобразования при изменении температуры окружающей среды на каждые 10 °С в диапазоне от 1 до 50 °С не превышает ±0,2% от диапазона изменения соответствующего сигнала.
-
Граница допустимого значения дополнительной погрешности преобразования при действии постоянных магнитных полей или переменных полей сетевой частоты с напряженностью до 400 А/м не превышает ±0,2% от диапазона изменения соответствующего
сигнала. -
Величина пульсации выходного тока не превышает половины границы допустимого
значения основной погрешности.
Принцип работы блока
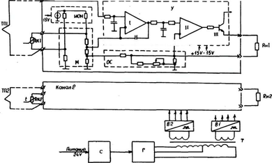
Блок схема преобразователя, приведенная на рисунке 1. Преобразователь состоит из следующих основных функциональных узлов:
Рисунок 1 - Блок-схема преобразователя БПТ-22.
М - мостовая схема;















