122580 (689191), страница 3
Текст из файла (страница 3)
Важное значение в осуществлении экстрактивной и азеотропной ректификаций имеет подготовка сырья, которое должно выкипать в весьма узких пределах, т. е. установке по перегонке с третьим компонентом должна предшествовать установка предварительного разделения смеси посредством обычной ректификации.
-
Устройство и действие ректификационных колонн,
их типы
Ректификация простых и сложных смесей осуществляется в колоннах периодического или непрерывного действия.
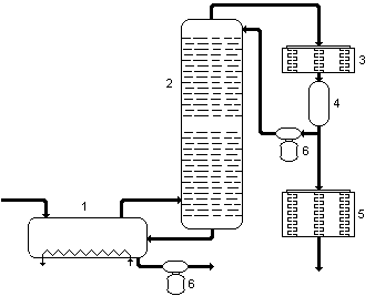
Колонны периодического действия применяют на установках малой производительности при необходимости отбора большого числа фракций и высокой четкости разделения. Классическая схема такой установки указана на рис. 4.
С
ырье поступает в перегонный куб 1 на высоту около 2/3 его диаметра, где происходит подогрев глухим паром. В первый период работы ректификационной установки отбирают наиболее летучий компонент смеси, например бензольную головку, затем, повышая температуру перегонки, компоненты с более высокой температурой кипения (бензол, толуол и т.д.). Наиболее высококипящие компоненты смеси остаются в кубе, образовывая кубовый остаток. По окончанию процесса ректификации этот остаток охлаждают и откачивают. Куб вновь заполняется сырьем и ректификацию возобновляют. Периодичностью процесса обусловлены больший расход тепла и меньшая производительность установки. Далее на рисунке: 2 — ректификационная колонна, 3 — конденсатор-холодильник, 4 — аккумулятор, 5 — холодильник, 6 — насосы.
У
становка непрерывного действия лишена многих указанных недостатков. Принципиальная схема такой установки показана на рис. 5. Сырье через теплообменник 1 поступает в подогреватель 2 и далее на разные уровни ректификационной колонны 3. Нижние фракции разогревают в кипятильнике 4 и сбрасывают обратно в ректификационную колонну. При этом самая тяжелая часть выводится из кипятильника в низ колонны и вместе с жидким осадком на дальнейшую переработку тяжелых фракций. А легкие фракции сверху в конденсатор-холодильник 5, и далее из аккумулятора 6 частично назад в колонну для орошения, а частично — в дальнейшую переработку легких фракций.
В зависимости от числа получаемых продуктов различают простые и сложные ректификационные колонны. В первых при ректификации получают два продукта, например бензин и полумазут. Вторые предназначены для получения трех и более продуктов. Они представляют собой последовательно соединенные простые колонны, каждая из которых разделяет поступающую в нее смесь на два компонента.
В каждой простой колонне имеются отгонная и концентрационная секции. Отгонная, или отпарная, секция расположена ниже ввода сырья. Тарелка, на которую подается сырье для разделения, называется тарелкой питания. Целевым продуктом отгонной секции является жидкий остаток. Концентрационная, или укрепляющая, секция расположена над тарелкой питания. Целевым продуктом этой секции являются пары ректификата. Для нормальной работы ректификационной колоны обязательны подача орошения наверх концентрационной секции колонны и ввод тепла (через кипятильник) или острого водяного пара в отгонную секцию.
В зависимости от внутреннего устройства, обеспечивающего контакт между восходящими парами и нисходящей жидкостью (флегмой), ректификационные колонны делятся на насадочные, тарельчатые, роторные и др. В зависимости от давления они делятся на ректификационные колонны высокого давления, атмосферные и вакуумные. Первые применяют в процессах стабилизации нефти и бензина, газофракционирования на установках крекинга и гидрогенизации. Атмосферные и вакуумные ректификационные колоны в основном применяют при перегонке нефтей, остаточных нефтепродуктов и дистилляторов.
Для равномерного распределения паров и жидкости в насадочных колоннах — 1 (рис. 6.) в качестве насадки — 2 применяют шары, призмы, пирамиды, цилиндры из различных материалов (обычно из прессованной угольной пыли) с наружным диаметром от 6 до 70 мм и отношением площади поверхности к объему от 500. Насадку помещают насыпом на специальные тарелки — 4 с отверстиями для прохождения паров и стекания флегмы — 3. Целью применения насадки является повышение площади соприкосновения флегмы и паров для взаимного обогащения. Для правильной работы насадочной колонны очень важно равномерное распределение стекающей флегмы и паров по всему поперечному сечению колонны. Этому благоприятствует однородность тела насадки, максимально возможная скорость восходящего потока паров, равномерно распределенные слои насадки и строгая вертикальность колонны. На практике достигнутое вначале равномерное распределение паров и флегмы нарушается, т. к. пар стремится оттеснить жидкость к стенкам колонны и перемещаться через центр насадки. В связи с этим насадка и разбивается на несколько слоев, а тарелки, на которых размещается насадка, имеют специальную конструкцию, позволяющую снова равномерно перераспределять потоки после каждого слоя насадки. Эффективность использования насадочных колонн очень высока но есть и неудобства: насадку периодически приходится изымать из колоны с целью очищения от смолистых частиц со временем покрывающих насадку и ухудшающих ее смачиваемость, к тому же применение насадочных колонн выдвигает очень жесткое требование выдержки определенного давления пара и количества поступающей флегмы. В случае падения давления пара в колонне происходит ускорение стекания флегмы и резкое уменьшение площади соприкосновения пара и жидкости. В случае превышения давления пара замедляется стекание флегмы, что приводит к ее скоплению в верхних слоях насадки и запиранию паров в нижней части колонны («захлебыванию» колонны). Это приводит к еще большему повышению давления пара в нижней части колонны, и, в критический момент, прорыв пара сквозь флегму в верхнюю часть колонны. Следствием «захлебывания» колонны также является резкое уменьшение площади соприкосновения пара и жидкости.
В
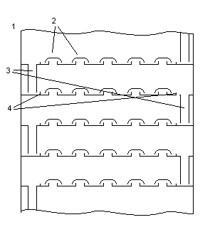
тарельчатых колоннах 1 (рис. 7) для повышения площади соприкосновения потоков пара и флегмы применяют вместо насадки большое число тарелок специальной конструкции. Флегма стекает с тарелки на тарелку по спускным трубам 3, причем перегородки 4 поддерживают постоянный уровень слоя жидкости на тарелке. Этот уровень позволяет постоянно держать края колпаков 2 погруженными во флегму. Перегородки пропускают для стока на следующую тарелку лишь избыток поступающей флегмы. Принципом действия тарельчатой колонны является взаимное обогащения паров и флегмы за счет прохождения под давлением паров снизу вверх сквозь слой флегмы на каждой тарелке. За счет того, что пар проходит флегму в виде мельчайших пузырьков площадь соприкосновения пара и жидкости очень высока.
Конструкции тарелок разнообразны. Применяют сетчатые, решетчатые, каскадные, клапанные, инжекционные и комбинированные тарелки. Конструкцию тарелок выбирают исходя из конкретных технологических требований (степень четкости разделения фракций, требование к интенсивности работы, необходимость изменения внутренней конструкции колонны, частота профилактических и ремонтных работ и др.)
В некоторых процессах переработки нефти (например переработка с попутным отделением воды (паров), переработка с предварительным отделением тяжелейших фракций нефти) применяют роторные колонны 1 (рис. 8) с высокой производительностью. Тарелки такой колонны представляют собой конические щитки с углом наклона 40°, с чередованием тарелок закрепленных к стенкам колонны — 2 и тарелок закрепленных к центральному вращающемуся валу — 3.
Т
аким образом вращающиеся тарелки чередуются с неподвижными. Вращение тарелок происходит от привода — 4 со скоростью 240 об/мин. Флегма спускается сверху — 5 по неподвижной тарелке и у центра переливается на нижележащую вращающуюся тарелку. Под влиянием центробежной силы флегма перемещается по вращающейся тарелке вверх до ее периферии и в виде сплошной кольцевой пленки переходит на стенки корпуса колонны и дальше — на низлежащую тарелку. Далее процесс повторяется. Пары движутся сквозь флегму противотоком. К тому же большое количество флегмы постоянно находится во взвешенном состоянии, что приводит к высокой испаряемости самой флегмы. Расстояние между тарелками всего 8 – 10 мм, что позволяет строить очень компактную колонну с высоким (свыше 85%) КПД. В колонну вводится подогретое сырье, необходимая температура которого поддерживается нагревателем — 6. Указанная конструкция очень удобна в использовании, практически не требует ремонта и профилактических работ, долговечна и не столь чувствительна к изменениям температур и давления исходных компонентов.
2.3. Комплексы ректификационных колонн, виды их подключения
В промышленности наиболее часто применяются сложные установки ректификационных колонн, комбинирующих разные виды колонн и разные типы их подключения. Это позволяет корректировать технологический процесс для разных условий переработки нефти и получения необходимых дистиллятов.
В зависимости от направления переработки нефти в процессе ректификации могут участвовать разные установки ректификационных колонн. Достигается это сменой потоков сырья и промежуточных продуктов, что требует высокой магистральности сообщений коллон и установок и возможности компактного и ресурсосберегающего перенаправления потоков.
Подключение колонн возможно:
-
-
п
оследовательное, где с каждой последующей колоны снимают более тяжелый продукт, который одновременно служит флегмой для предыдущей колонны (рис. 9); -
навесной, где к основной колонне пристроены вспомогательные, куда поступают дистилляторы отобранные с разных уровней основной колонны и проходят дополнительную очистку. Остаток вспомогательных колонн сбрасывают назад в основную (рис. 10). Возможно взаимное подключение вспомогательных колонн, использование выходного продукта одной вспомогательной колонны (ниже расположенной по циклу) в качестве флегмы для
-
д
ругой (выше расположенной по циклу) и др. Вспомогательные колонны могут также иметь различную конструкцию — использовать различный тип тарелок, различные нагревательные агенты, технологические условия (давление, температурный режим) и др.; и размещение — объединяться конструктивно в одну, надстраиваться над основной, располагаться вокруг основной колонны, помещаться внутри основной колонны; -
с комбинированием последовательных и навесных подключений.
2.4. Промышленные установки по первичной переработке нефти
Процесс первичной переработки нефти (прямой перегонки), с целью получения нефтяных фракций, различающихся по температуре кипения без термического распада, осуществляют в кубовых или трубчатых установках при атмосферном и повышенном давлениях или в вакууме. Трубчатые установки отличаются более низкой достаточной температурой перегоняемого сырья, меньшим крекингом сырья, и большим КПД. Поэтому на современном этапе нефтепереработки трубчатые установки входят в состав всех нефтеперерабатывающих заводов и служат поставщиками как товарных нефтепродуктов, так и сырья для вторичных процессов (каталитического крекинга, риформинга, гидрокрекинга, коксования, изомеризации и др.).
В зависимости от давления в ректификационных колоннах трубчатые установки подразделяются на атмосферные (АТ). Вакуумные (ВТ) и атмосферно-вакуумные (АВТ).
По числу ступеней испарения (количеству ректификационных колон) различают трубчатые установки
-
однократного испарения — на одной ректификационной колонне получает все дистилляты — от бензина до вязкого цилиндрового. Остатком перегонки является гудрон.
-
двукратного испарения — сначала при атмосферном давлении нефть перегоняется до мазута, который потом перегоняется в вакууме до получения в остатке гудрона. Эти процессы идут в двух колоннах.
-
трехкратного испарения — используются две атмосферные колонны и одна вакуумная. В первой колоне из нефти отбирают только бензин, во второй — отбензиненая нефть перегоняется до мазута, в третей — мазут до гудрона.
-
четырехкратного испарения — установка с доиспарительной вакуумной колонной для гудрона в концевой части.
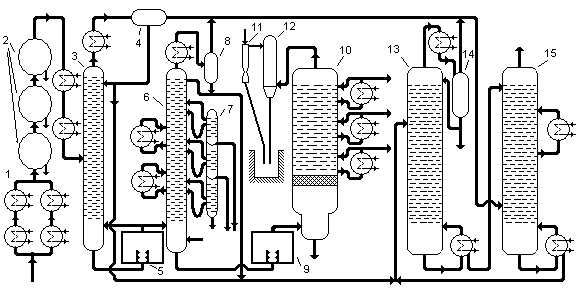
Широкое распространение нашла комбинация ЭЛОУ-АВТ-комплекс вторичной переработки. Технологическая схема комбинированной установки ЭЛОУ-АВТ приведена на рис. 11. Подогретая в теплообменниках — 1 нефть с температурой 120—140°С поступает в комплекс дегидраторов — 2, где подвергается термохимическому и электрообезвоживанию и обессоливанию в присутствии воды, деэмульгатора и щелочи. Подготовленная таким образом нефть снова дополнительно подогревается в теплообменниках и с температурой 220°С поступает в колонну — 3. Сверху этой колонны отбирается фракция легкого бензина и выводится через теплообменник и сепаратор — 4, откуда частично изымается для орошения колонны. Остаток снизу колонны подается в печь — 5, где нагревается до 330°С, и поступает в качестве дополнительной горячей струи в колонну — 3 и как сырье в колонну — 6. Сверху колонны — 6
о
тбирается тяжелый бензин и выводится через теплообменник и газосепаратор — 8, частично возвращаясь в качестве оросителя назад в колонну. Сбоку колонны отбираются промежуточные фракции, для чего служат корректоры температуры и отпарные колонны — 7, где отбираются фракции 140-240°С, 240-300°С, 300-350°С. Мазут снизу колонны — 6 подается в печь —9 , где нагревается до температуры 420°С, и поступает в вакуумную колонну —10, работающую при остаточном давлении 40 мм рт. ст. Водяные пары, газообразные продукты разложения и легкие пары сверху колонны поступают в барометрический конденсатор —12, несконденсировавшиеся газы отсасываются эжектором —11. Сбоку колонны отбирают боковые продукты вакуумной колонны, остаток снизу — гудрон. Бензины получаемые в колоннах —3 и 6 поступают в стабилизатор —13. Газ из газосепараторов —4, 8 и 14 подается в абсорбер —15, орошаемый стабильным бензином из колонны —13. А получаемый сверху колонны —15 сухой газ сбрасывается к форсункам печей.
Материальный баланс переработки нефти на комбинированной установке ЭЛОУ-АВТ приведен ниже:
| Взято | % |
| Нефть | 100 |
| Газ | 2,00 |
| Вода и соли | 2,50 |
| Получено | % |
| Сухой газ | 0,18 |
| Головка стабилизации | 2,82 |
| Фракции | |
| 13,29 |
| 16,27 |
| 16,94 |
| 10,60 |
| 11,40 |
| Гудрон | 30,00 |
| Вода, соли | 2,50 |
| Потери | 0,50 |
-
Заключение
Компоненты, полученные после первичной переработки обычно не используются как готовый продукт. Легкие фракции проходят дополнительно крекинг, реформинг, гидрогенизационное облагораживание, целью которых является получение невысокой ценой наибольшего объема конечных продуктов с наиболее точными удовлетворительными качественными показателями. Тяжелые фракции после перегонки перерабатывают дополнительно на битумных, коксующих и других установках.
В процессе подготовки настоящего материала была использована следующая литература:
-
«Технология переработки нефти и газа», Гуревич И.Л., М: «Химия», 1979г.
-
«Перегонка и ректификация в нефтепереработке»: Александров И.А., М: «Химия»,1981г.
ругой (выше расположенной по циклу) и др. Вспомогательные колонны могут также иметь различную конструкцию — использовать различный тип тарелок, различные нагревательные агенты, технологические условия (давление, температурный режим) и др.; и размещение — объединяться конструктивно в одну, надстраиваться над основной, располагаться вокруг основной колонны, помещаться внутри основной колонны;














