169521 (625345), страница 4
Текст из файла (страница 4)
Процесс предусматривает непрерывную подачу целых или измельчённых кислотных аккумуляторов вместе с карбонатом натрия и водой во вращающийся барабанный сепаратор, в котором находятся шаровые измельчающие элементы. Перемешивание сырья, которому способствуют конструкционные элементы внутри барабана, приводит к дальнейшему измельчению и разрушению частей аккумулятора, нейтрализации привнесенного электролита и превращению мелких частиц сульфата свинца в карбонат свинца. В результате образуется тяжелая суспензия активного материала, в которой плавают органические фрагменты аккумуляторов.
Суспензия активного материала постоянно вытекает из одного конца барабана и вместе с органическими фрагментами поступает в первый промывочный барабан, а тяжелые части металлических пластин вместе с другими частями аккумуляторов, состоящими из свинцовых сплавов с малым содержанием сурьмы, тонут в суспензии и удаляются с противоположного конца барабана во второй промывочный барабан. Часть вытекающей суспензии перекачивается назад в барабан, куда подается также определенное количество воды. Оставшаяся часть суспензии подается в концентрирующий аппарат для дальнейшей переработки.
Установка состоит из обычного мокрого сепаратора 1, представляющего собой вращающийся барабан со спиралью 2, выходным отверстием 3, лопастями 4, желобом 5 и загрузочным отверстием 6. Вращающийся барабан 7, ось которого несколько наклонена относительно горизонтального направления, имеет несколько отверстий в стенках и разделен на две части 8 и 9; в нем также имеются трубки с отверстиями 10 для промывной воды, два бункера 18 и 19 для сбора и транспортировки жидкостей,
Рис. 2. Схема процесса разделения компонентов лома аккумуляторных батарей вытекающих из секций 8 и 9.
Установка также включает сито 11, концентрирующий аппарат 12, резервуар 13 для сбора воды декантируемой Из аппарата 12, резервуар 14 для сбора шлама, с мешалкой (на схеме не показана), а также насосы 15, 16 и 17. Свинцовые аккумуляторные батареи загружают в барабанную дробилку, в которую противотоком подается горячий газ. Куски разбитых батарей размером 2—15 см освобождаются от пасты на сите, имеющемся в дробилке, размер отверстий в котором составляет 2—30 мм. Затем куски сырья вместе со шламом в точке А подаются в загрузочное отверстие 6 сепаратора /. Шлам вместе с плавающим неактивным материалом вытекает из сепаратора через отверстие 6, а металлические компоненты транспортируются с помощью спирали 2 к отверстию и с помощью лопастей 4 выводятся по желобу 5.
Неактивные материалы и шлам, выходящие из сепаратора 1, подают в барабан 7, выделенный шлам направляют в резервуар 14, а неактивный материал после промывки водой, подаваемой с помощью насоса 16 по трубке 10, выводится в точке Д. Металлические компоненты направляют на сито 11 и после промывки водой рециркулируемой из резервуара 13 и свежей водой В выводятся в точке С. Промывные воды из секции 9 барабана 7 и с сита 11 подаются в концентрирующий аппарат непрерывного действия 12, откуда жидкость стекает в резервуар 13, а сконцентрированный шлам возвращается насосом 15 в резервуар 14. Возможно присутствующий избыток пасты удаляют в точке Е, например путем фильтрования части сконцентрированного шлама, выходящего из аппарата 12.
Очевидно, что при использовании достаточно производительного концентрирующего аппарата 12, регулируя поток перекачиваемый насосом 16, можно в широком интервале изменять количество подаваемой промывной воды и таким образом в случае необходимости снижать количества активного вещества, прилипающего к тонущим и всплывающим продуктам.
Процесс предусматривает выделение свинца из шлама, получаемого из отработанных аккумуляторов путем нагревания его до 100—150 СС для удаления воды с последующим взаимодействием при температуре ~1000"С с порошком углерода в закрытой электрической печи. В процессе образуется относительно небольшой объем безводного отходящего газа, что позволяет заметно снизить энергоемкость процесса выделения. Пыль и S02 могут быть легко удалены из отходящих газов.
Процесс предназначен для выделения свинца из аккумуляторов при контактировании измельченного сырья с расплавом соли щелочного металла с последующим восстановлением соединений свинца до элементарного свинца, отделением расплавленного свинца от расплава соли и транспортировкой расплавленной соли вместе с продуктами обугливания в зону горения, где соль снова нагревается до требуемой температуры и вновь возвращается на контактирование с аккумуляторами. Часть соли щелочного металла выводится из системы и подвергается очистке для того, чтобы поддерживать приблизительно одинаковый состав соли в течение процесса.
Процесс 2 предназначен для выделения свинца из лома аккумуляторных батарей путем обработки последнего водным раствором хлорида щелочного металла и соляной кислотой при повышенной температуре. При этом происходит растворение свинца, содержащегося в сырье, с образованием хлорида свинца. Процесс включает также стадии отделения водного раствора хлористого свинца от нерастворимого гартблея, кристаллизации хлористого свинца из охлажденного раствора и отделения кристаллов от жидкости, а также электролиза хлористого свинца с получением металлического свинца. Отработанные аккумуляторы разбивают в устройстве 1 и корпуса аккумуляторов, перегородки и другие подобные материалы с малой плотностью отделяют от свинцовых деталей, используя разницу в их скоростях оседания в водной суспензии. После отделения материалов, содержащих свинец, оксид свинца и сульфат свинца их подвергают измельчению в ударной дробилке с получением кусков, размеры которых позволяют проводить их выщелачивание. Измельченный материал подают в горизонтальный реактор 2 для выщелачивания, оборудованный вращающийся мешалкой. В реактор противотоком подается водный раствор NaCl и HCI.
Эксперименты показали, что эффективность выщелачивания при использовании смеси NaCl и НС1 значительно выше, чем при использовании какого-либо из этих веществ в отдельности. Добавки серной кислоты существенно увеличивают эффективность процесса выщелачивания. Наиболее эффективным при выщелачивании является водный раствор, содержащий ~80 г/л соляной кислоты, ~ 160 г/л NaCl и ~20—70 г/л серной кислоты. Оптимальной температурой проведения процесса является 70—80 °С.
В результате восстановления РЬ02, присутствующая в массе превращается в РЬО, которая переходит в раствор в виде хлорного комплекса; PbS04 также растворяется в виде хлорного комплекса. В процессе восстановления РЬ02 происходит выделение хлора. При проведении данного процесса большая часть образующегося хлора может быть использована для окисления поверхности металлического свинца, которая постоянно обновляется благодаря эффективному механическому перемешиванию; в результате этого увеличивается выход хлористого свинца.
Непрореагировавший хлор из реактора 2 направляют на стадию сжигания 10, где при сжигании в водороде образуется хлористый водород, возвращаемый в реактор 2. При эффективном проведении выщелачивания концентрация хлористого свинца в смеси составляет не менее 37 г/п, и достигается растворение 99 % сульфата и окиси свинца. Часть металлического свинца, присутствующего в исходном сырье, также превращается в хлорид свинца.
В процессе выщелачивания, несмотря на кислую реакцию среды, Происходит частичное высаживание растворенных примесей (металлов, менее активных, чем свинец) на поверхности свинца. В результате этого достигается двойной эффект: получается очень чистый хлористый свинец и металлический гартблей, имеющий такое высокое содержание, например сурьмы, что после стадии плавления 6 он может быть использован для изготовления сплавов.
Поскольку в процессе получается концентрированный раствор хлорида свинца, а растворимость РЬС12 сильно зависит от температуры, то большая часть РЬС12 может быть осаждена на стадии 3 в виде очень чистых кристаллов в результате снижения температуры до ~18 °С. Степень осаждения свинца в виде кристаллов в этом случае составляет ~84 %. После кристаллизации маточный раствор отфильтровывают и возвращают в процесс для дальнейшей переработки.
Полученные кристаллы РЬС12 сушат и сплавляют на стадии 4 с NaCl, КС1 или LiCl. При этом получается легкоплавкая смесь солей, из которой свинец может быть выделен на стадии электролиза 5 по известному методу. В результате электролиза получается свинец с чистотой 99,99 %. Маточный раствор, возвращаемый в процесс со стадии кристаллизации 3, содержащий примеси металлов и серной кислоты, перед рециркуляцией направляется для очистки на стадию 7.
На стадии 7 проводится экстракция из раствора ионов бисульфата и сульфата, например с помощью нерастворимого в воде третичного амина, в частности триоктиламина. Установлено, что при быстром и эффективном контакте выход в процессе экстракции выше, чем при длительном контакте, приводящем в конце концов к установлению равновесия. Для уменьшения вязкости и лучшего разделения фаз экстрагент разбавляют растворителем, например керосином или ксилолом. Для экстракции могут быть использованы не только третичные, но и другие амины.
Раствор третичного или другого амина, содержащий бисульфат, может быть регенерирован на стадиях 8, 9 для повторного использования на стадии экстракции. Для этой цели применяют Са(ОН)2, NaOH или NH4OH, добавляя СаС12 для поддержания в процессе требуемой концентрации хлоридов.
В состав металлических примесей в маточном растворе, получаемом после кристаллизации РЬС12. входят Fe3*-, Си2 +, Sb3+, Sbs+, Sn2+, Sn«+, As3+, Ass+, Bi3+, Bi5+, Ag+ и Ni2+. Из этих ионов по меньшей мере Fe?+, Ag+ и Ni2+ в значительных количествах переходят в органическую фазу. Ионы Си, Sb и Bi высаживаются на поверхности металлического свинца в процессе выщелачивания свинцовых солей. Одновременно с высаживанием происходит переход соответствующих количеств чистого свинца в раствор.
Рециркулируемый раствор после вышеописанной очистки возвращается вместе с добавляемым свежим раствором на стадию выщелачивания 2. Выделение хлора происходит на стадии выщелачивания 2 и в особенности в процессе электролиза хлористого свинца 5. Хлор сжигают на стадии 10 с получением соляной кислоты, которая рециркулируется в процесс.
Процесс 3 предусматривает обработку компонентов свинцовых аккумуляторов, таких как металлические пластины и паста, в барабане, в котором между входом и выходом расположены сита, через которые мелкие частицы пасты выходят из барабана и попадают в окружающий его кожух, в который подается вода.
В кожухе и в самом барабане создается разрежение. Водная суспензия частиц пасты собирается в резервуаре, представляющем собой единое целое с нижней частью кожуха. Суспензия проходит через сепаратор циклонного типа. Водная фаза из сепаратора возвращается в барабан по трубопроводу, ведущему к жиклерам. Все отверстия в барабане находятся под разрежением.
Известные методы извлечения компонентов аккумуляторных пластин отличаются неудовлетворительными условиями труда, являются опасными и вредными для здоровья работающих. В результате расплескивания и разбрызгивания на рабочем месте всегда присутствует вода, содержащая частицы оксида свинца. Известно, что соединения свинца вредны для здоровья. Даже если рабочие используют водонепроницаемую одежду, на ней происходит отложение соединений свинца, что представляет опасность для здоровья.
Еще большую опасность представляют частицы оксида свинца, неизбежно попадающие в воздух даже при мокром проведении процесса. Размер частиц оксида Свинца составляет 0,1—0,5 мкм, а размеры большинства частиц <0,3 мкм, некоторые частицы имеют размер даже <0,1 мкм. Такие мелкие частицы легко уносятся газом и парами [в атмосферу. Вдыхание соединений свинца является еще более опасным, чем их контакт с кожей. У многих работающих симптомы отравления свинцом проявляются уже через очень короткое время работы. Описанный выше процесс позволяет решить указанные проблемы и обеспечить безопасность работающих.
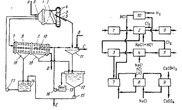
Л. X. Джекуэй разработал аппарат, в который током воздуха, проходящим через трубки Вентури инжектируется мелкодисперсный высушенный батарейный шлам. Через отверстия в стенках трубопровода в поток последовательно вводятся восстанавливающий газ и кислород в количествах.
Схема процесса выделения свинца нз батарейного шлама путен окислительной плавки
торые обеспечивают поддержание стабильного восстанавливающего пламени. Капли металлического свинца и шлака, падающие из восстанавливающего пламени, собираются в камере, футерованной огнеупорным материалом и подвергаются разделению обычными способами.
Схема данного аппарата представлена на рис. 106. Воздух подается по трубопроводу / с трубкой Вентури 19. Питательная трубка 3 с коническим концом 4 для подачи мелкодисперсного сушеного батарейного шлама соединяется с трубопроводом / через отверстие 5 в трубке Вентури 19. Мелкодисперсный высушенный батарейный шлам, подаваемый по питательной трубке 3, вносится потоком воздуха, подаваемого в трубку / в направлении стрелки 2. За трубкой Вентури 19 находится патрубок для подачи топлива 6 с цилиндрической камерой 17, окружающей трубку и сообщающейся с ней через отверстия 18 в стенке трубопровода /. Природный газ или какой-либо другой подходящий восстанавливающий газ подается в цилиндрическую камеру 17 по трубопроводу 7.
После патрубка 6 расположен патрубок для кислорода 8, который также имеет цилиндрическую камеру 15, окружающую трубопровод и сообщающуюся с ней через отверстия 16 в стенке трубопровода. Кислород с чистотой не менее 90 % подается в кислородный патрубок по трубопроводу 9 в количествах, достаточных для поддержания устойчивого пламени и создания температуры, необходимой для восстановления шлама (~1150—1370 °С).
Расстояние м жду отверстиями в топливном и кислородном патрубках, а также число и диаметр отверстий в каждом патрубке выбирают таким образом, чтобы в тот момент, когда смесь достигает отверстий в кислородном патрубке, у стенки горелки образовывался слой с высокой концентрацией топлива. При впрыскивании кислорода в этот слой происходит распространение горения с высокой скоростью. При этом достигается высокая температура и стабильность наружной зоны пламени, что позволяет проводить реакции восстановления в центральной зоне пламени. Для горелки с трубкой диаметром 5 см указанные условия достигаются при расположении отверстий для топлива 18 в ~ 5 см после отверстия 5 трубки Вентури 19, а отверстий для кислорода — еще через ~5 см после отверстии для топлива.
Для предохранения конца 10 трубки / от действия высокой температуры восстанавливающего пламени концевая часть 10 окружена цилиндрической камерой 14, в которой циркулирует охлаждающая вода. Чтобы предотвратить разрушение конца горелки расстояние между отверстиями для подачи кислорода 16 и концевой частью 10 должно быть небольшим, порядка 1,3 см.
Пламя горелки 11 с мелкодисперсными частицами высушенного батарейного шлама попадает в камеру 13 реактора 12, футерованного огнеупорным материалом. Капли металлического свинца и шлака подают в резервуар на дне камеры 13, где происходит их расслаивание. Каждый из слоев может быть выведен из реактора обычным образом.
Примерные параметры пилотной установки для проведения данного процесса таковы: 35—55 кг/мин высушенного и просеянного батарейного шлама, 17,5 — 20 м3/мин воздуха, 2,0—3,2 мин природного газа и 0,4—0,65 м3/мин кислорода с чистотой не менее 90 %. При подаче таких количеств газов в трубку горелки диаметром 5 см обеспечивается стабильное пламя с температурой достаточной для полного восстановления соединений свинца, находящихся в пламени в виде суспензии.
Метод предназначен для выделения свинца из отработанных свинцовых аккумуляторов и предусматривает механическое измельчение аккумуляторов и удаление из них кислоты. После этого батарейный лом обрабатывают раствором щелочного реагента для растворения оксида и сульфата свинца. При электролизе полученного раствора выделяют чистый свинец. Металлический свинец, присутствующий в исходном сырье, после стадии растворения отделяют от других компонентов физическими методами.
Процесс 5 предназначен для получения металлического свинца из пластин свинцовых аккумуляторов и других видов свинцового лома путем вторичной плавки свинца. Этот процесс включает добавление 1—8 % влаги и 0,5—5 % кислорода к воздуху, который используют для реакции с углеродсодержащим материалом, например коксом, чтобы поддерживать температуру в зоне плавления 1100—1300 °С. В результате добавления влаги происходит взаимодействие с коксом с образованием оксида углерода и водорода: кислород добавляют для поддержания требуемой температуры. Введение влаги и кислорода позволяет также повысить выход свинца при использовании меньших количеств кокса и железа.
Процесс для выделения свинца и других компонентов из утильных аккумуляторов описан М. Е. Эльмором и Дж. К- Клангом. Этот гидрометаллургический процесс для извлечения пасты и электролита из утильных свинцовых аккумуляторов начинается с отделения пасты и электролита от других компонентов. Затем пасту подвергают реакции с электролитом для того, чтобы повысить содержание сульфата свинца в пасте и уменьшить содержание кислоты в электролите. После этого из реакционной смеси удаляют избыток жидкости, а пасту смешивают с водно-аммиачным раствором сульфата аммония, в результате чего происходит растворение большей части сульфата свинца, присутствующего в пасте.
Полученный концентрированный раствор соли свинца отделяют от оставшихся твердых материалов и осаждают карбонат свинца, добавляя карбонат или бикарбонат аммония или углекислый газ. Осадок карбоната свинца отделяют от жидкой фазы и либо переводят в оксид свинца путем кальцинирования, либо обрабатывают серной кислотой с последующим кальцинированием или подвергают взаимодействию с восстановителем для перевода диоксида свинца в оксид свинца и полученный материал обрабатывают серной кислотой для увеличения содержания в нем сульфата
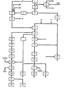
Схема процесса переработки утильных свинцовокислотных аккумуляторов свинца. Получаемый продукт смешивают с водно-аммиачным раствором сульфата аммония для растворения сульфата свинца. При этом образуется концентрированный раствор, который отделяют от твердой фазы и осаждают в нем карбонат свинца.
Схема такого процесса показана на рис. 7. Отработанные аккумуляторы разбивают в механической дробилке 1 на куски размером 2—6 см; при этом большая часть жидкого электролита стекает из дробилки по линии 2. Дробилка / представляет собой обычное устройство подобного типа. Твердые компоненты, в том числе аккумуляторная паста подаются из дробилки 1 в отстойник 3, где мокрый свинецсодержащий материал образует фазу с высокой плотностью, на которой всплывают материалы с меньшей плотностью, например части корпуса и перегородок аккумулятора; последние могут быть легко отделены от фазы, содержащей металл.
Материалы с меньшей плотностью сгребают с поверхности отстойника 3 и направляют в резервуар с водой 4, в котором материалы не тонущие в воде, такие как полипропилен из корпусов аккумуляторов, отделяются от материалов, тонущих в воде; например, от кусков эбонитовых корпусов аккумуляторов и частей аккумуляторных перегородок. Пластмассы, собираемые с поверхности резервуара 4, обычно направляют на переработку, а материалы, оседающие на дне резервуара, представляют собой отходы и отбрасываются.
В состав фазы с высокой плотностью в отстойнике 3 входят как свинцовая паста так и конструкционный металл исходных аккумуляторов. Разделение этих двух материалов проводят в сепараторе 5, представляющем собой грохот или вибромельницу. Получаемая при разделении твердая металлическая фаза подается на стадию рафинирования 6, где металл сушат и подвергают плавке с получением свинцовых сплавов, которые могут быть использованы для производства новых аккумуляторов. Влажную пасту из сепаратора 5 подвергают измельчению в устройстве 7, в результате чего происходит увеличение поверхности и повышается способность к выщелачиванию у пасты, которая далее подается в реактор сульфатирования 8. Пасту и электролит, выделенные из утильных батарей, подвергают взаимодействию друг с другом для увеличения содержания сульфата свинца в пасте и уменьшения содержания кислоты в электролите. Образующуюся пасту смешивают с водно-аммиачным раствором сульфата аммония для растворения большей части сульфата свинца, присутствующего в пасте. В рассматриваемом варианте процесса влажная паста из измельчающего устройства 7 и жидкий электролит из дробилки / смешивают в реакторе сульфатирования 8. В нем паста реагирует при умеренном перемешивании с серной кислотой, содержащейся в электролите, в результате чего значительно увеличивается содержание сульфата свинца в пасте и уменьшается концентрация кислоты в электролите.
В состав пасты до реакции входят сульфат свинца PbS04, диоксида свинца РЬ02, оксид свинца РЬО и небольшие количества металлического свинца РЬ. Оксиды свинца реагируют с серной кислотой, содержащейся в электролите, с образованием сульфата свинца и воды. Кроме того, в присутствии серной кислоты двуокись свинца и металлический свинец взаимодействуют с образованием сульфата свинца и воды. Использование электролита на стадии сульфатирования позволяет решить проблему удаления отработанного электролита.
В отличие от PbS04 и РЬО, РЬ02 не растворяется в водно-аммиачном растворе сульфата аммония и не реагирует с серной кислотой с образованием PbS04 до тех пор пока она не восстановлена до РЬО. Некоторое количество восстанавливается металлическим свинцом, присутствующим в пасте, однако количество РЬ (производимого отрицательными пластинами аккумулятора) меньше, чем РЬ02 (производимой положительными пластинами аккумулятора). Вследствие этого для восстановления избытка РЬ02 приходится проводить дополнительную обработку, например путем кальцинирования или добавки восстановителей, таких как перекись водорода, формальдегид, РЬ и т. п. В случае необходимости восстановитель можно вводить в реактор сульфатирования 8 по линии 8а или можно добавлять его позднее, на стадии вторичного извлечения. В любом случае перед добавлением восстановителя пасту желательно измельчать, поскольку присутствие PbS04 и РЬО затрудняет восстановление РЬОг.
При восстановлении РЬ02 путем кальцинирования (за счет диссоциации) кальцинирование смеси можно проводить после ее выхода со стадии измельчения 7 перед подачей в реактор сульфатирования. После восстановления РЬ02 окисел может быть легко сульфатирован и растворен в водно-аммиачном растворе сульфата аммония.
Для полного протекания реакции сульфатирования в реакторе 8 требуется несколько дней (в случае умеренного перемешивания и комнатной температуры). Однако в данном процессе не требуется полного протекания реакции. Обычно реакцию проводят только в течение нескольких часов, например 3—5 ч. В случае необходимости реакцию можно ускорить за счет повышения температуры в реакторе 8, максимально до ~100°С. По линии 86 в реактор может быть добавлена серная кислота для компенсации потерь электролита, реагирующего с РЬО, входящей в со став пасты. Вместо электролита для той же цели может быть использована серная кислота, однако такая замена нежелательна, поскольку электролит из отработанных аккумуляторов необходимо утилизировать.
Для удаления избытка жидкости из продукта, образующегося в реакторе сульфатирования 8, продукт направляют в концентрирующий аппарат 9, где сульфатированная паста оседает и отделяется от основной части жидкой фазы (главным образом воды). Из получаемого осадка дополнительно удаляют воду с тем, чтобы ее содержание не превышало 20%, предпочтительно менее 10%. Вода или разбавленный электролит, выделяемые из сульфатированной пасты в аппарате 8, выводятся по линии 10 и могут быть возвращены для использования на стадии промывки 24, которая будет описана ниже, или в резервуар 4, или на какую-либо другую стадию процесса, в которой не требуется вода высокой чистоты.
Для выщелачивания сульфата свинца из концентрированной сульфатированной пасты последнюю из концентрирующего аппарата 9 направляют в реактор 11, в котором находится водно-аммиачный раствор сульфата аммония. В состав этого раствора входит 2—25 % аммиака и 10—15 % сульфата аммония. Предпочтительным содержанием является 10—15 % аммиака и 20—35 % сульфата аммония. Соотносительно высокие концентрации аммиака и сульфата аммония необходимы для достижения высокой эффективности выщелачивания сульфата свинца из пасты. Значительные количества сульфата свинца быстро растворяются в выщелачивающем растворе, однако растворения диоксида свинца и металлического свинца, содержащихся в пасте, не происходит. Не растворяются также такие компоненты, которые обычно присутствуют в материалах свинцовых аккумуляторов, как сурьма, барий, висмут, мышьяк, олово и железо.
Таким образом, в результате процесса выщелачивания происходит значительное увеличение чистоты сульфата свинца, извлекаемого из пасты. Среди элементов, переходящих в выщелачивающий раствор, находятся медь, серебро, кадмий и щелочные металлы. Процесс выщелачивания протекает довольно быстро и при умеренном перемешивании и комнатной температуре заканчивается за время менее 1 ч, обычно даже менее чем за 5 мин. При комнатной температуре выщелачивающий раствор способен растворить до 10 % свинца, однако на практике содержание свинца в растворе не превышает 5 %. При повышении температуры раствора увеличивается его растворяющая способность, однако при этом возрастает давление паров аммиака и уменьшается стабильность комплексов свинца в растворе. Оптимальное время пребывания в реакторе выщелачивания 11 выбирается таким образом, чтобы в растворе достигалась концентрация свинца 5—10 % (по массе).
Для отделения нерастворившихся материалов, в состав которых входят примеси и нерастворимые соединения свинца, от концентрированного раствора, получаемого в реакторе 11, смесь из реактора направляют на фильтр 12. Получаемый фильтрат — концентрированный раствор соединений свинца — подают для осаждения в реактор 13, в котором происходит образование карбоната свинца, например основного. Карбоната свинца, который выпадает в виде мелкокристаллического осадка.
Наилучшими реагентами для эффективного осаждения являются карбонат и бикарбонат аммония, а также углекислый газ. При осаждении карбоната свинца происходит дальнейшая очистка выделяемого свинца, поскольку карбонаты таких металлов, присутствующих в материале аккумуляторов, как медь, серебро и кадмий являются растворимыми и в осадок вместе с карбонатом свинца не выпадают. Для отделения осадка карбоната свинца от раствора, суспензию, образующуюся в реакторе осаждения, пропускают через фильтр 14, отделяемую твердую фазу промывают и сушат (стадии 15 и 16). Фильтрат с фильтра 14 возвращают в реактор выщелачивания 11, в который по линиям 17 и 18 вводят дополнительные количества аммиака и сульфата аммония, необходимые для поддержания требуемого состава выщелачивающего раствора.
Аммиак добавляют в таких количествах, чтобы его содержание в растворе находилось в требуемом интервале, а добавление сульфата аммония проводят при слишком сильном разбавлении выщелачивающего раствора водой. Необходимое количество аммиака непосредственно добавляется к раствору, после чего раствор пропускают через слой сульфата аммония. Такой метод обеспечивает получение насыщенного раствора аммиака и сульфата аммония, обладающего необходимой выщелачивающей способностью. Для того, чтобы поддерживать примерно постоянный объем расТЁора в реакторе выщелачивания //, часть раствора с фильтра 14 возвращают в реактор //, а остальной раствор выводят из системы. Происходящее при этом уменьшение объема компенсируют за счет добавок свежего аммиака и сульфата аммония, а также за счет жидкости, содержащейся в пасте, поступающей в реактор. Так, в рассматриваемом варианте процесса часть фильтрата с фильтра 14 поступает в реактор для осаждения тяжелых металлов 19, где происходит осаждение таких металлов как медь, серебро, кадмий и свинец в виде сульфидов в результате добавления сероводорода или сульфида аммония. Образующиеся осадки сульфидов металлов могут быть отделены от раствора фильтрованием. Если в растворе содержится избыточное количество свинца, его можно пропустить через слой карбоната аммония в результате чего образуется карбонат свинца, который может быть удален путем фильтрования. Оставшийся раствор сульфата аммония, обычно содержащий 20—30 % сульфата аммония и 5—15 % аммиака, для нейтрализации аммиака может быть обработан концентрированной серной кислотой, в результате чего увеличивается содержание сульфата аммония. В отличие от растворов сульфата аммония, получаемых при проведении других процессов выделения свинца, например при плавке, растворы получаемые в данном случае являются достаточно концентрированными, не содержат примесей и могут быть использованы в качестве сырья для установок производства сульфата аммония.
Карбонат свинца, отделенный на фильтре 14, промытый от остатков выщелачивающего раствора и высушенный, может быть подвергнут дальнейшей переработке несколькими методами. На схеме показаны три различные возможности превращения карбоната свинца в оксид свинца, основной сульфат свинца и в металлический свинец, соответственно. Для получения оксида свинца карбонат свинца нагревают в печи 20 при температурах 400—800 °С, где в результате диссоциации карбоната свинца образуется оксид свинца, углекислый газ и вода; из остаточных соединений аммония выделяется аммиак.
Оксид свинца, полученный в результате процесса кальцинирования, представляет собой мелкий порошок с большой удельной поверхностью. Обычно в оксиде свинца присутствуют небольшие количества сульфата свинца, обычно менее 10 %. Образование сульфата свинца происходит главным образом в результате включения ионов сульфата в кристаллическую структуру основного карбоната свинца. Для превращения карбоната свинца в оксид свинца обычно требуется несколько часов; время реакции зависит от температуры и особенностей применяемого оборудования.
Для превращения карбоната свинца в основной сульфат свинца проводят его взаимодействие с серной кислотой в реакторе сульфатирования 21, после чего смесь кальцинируют в печи 22 в течение нескольких часов при 400—800 °С. Образующийся продукт представляет собой основные сульфаты свинца, например смесь четырехосновного сульфата свинца, моноосновного сульфата свинца и нормального сульфата свинца. Тип образующегося сульфата свинца определяется количеством добавляемой серной кислоты.
Для перевода карбоната свинца в металлический свинец его подвергают восстановительной плавке в печи 23 при температуре 800—1200 °С. При этом образуется металлический свинец очень высокой чистоты. При проведении плавки предпочтительно смешивать карбонат свинца с углеродсодержащими восстановителями и обычными флюсами.
В соответствии с данным процессом проводится дополнительное выделение свинца из нерастворимых материалов, остающихся после выщелачивания, путем превращения содержащегося в них диоксида свинца в оксид свинца, последующей обработки серной кислотой для перевода оксида свинца в сульфат свинца и смешивания полученного продукта с водно-аммиачным раствором сульфата аммония, в результате чего происходит растворение большей части сульфата свинца. Нерастворимый материал отделяют от выщелачивающего раствора на фильтре 12, а затем промывают и удаляют из него воду в аппарате 24.
Полученный материал подвергают мокрому измельчению в мельнице 25, сушат и кальцинируют в печи 26 при 300—800 °С. При этом происходит диссоциация диоксида свинца и образование оксида свинца, а в случае присутствия сульфата — основных сульфатов свинца. Остаточные количества металлического свинца окисляются до оксида свинца или образуют основные сульфаты свинца. В процессе кальцинирования происходит также уничтожение частей корпуса аккумуляторов, перегородок и других органических материалов, присутствующих в сырье.
Для превращения оксида свинца, содержащегося в кальцинированном продукте, выводимом из печи 26, в сульфат свинца продукт измельчают в мельнице 27 и подают в реактор вторичного сульфатирования 28, где он реагирует с раствором серной кислоты и (или) отработанным электролитом. Реакция сульфатирования протекает относительно медленно, ее скорость зависит от состава и величины удельной поверхности кальцинированного материала. Для полного протекания реакции при комнатной температуре обычно требуется несколько дней. При повышении температуры в реакторе 28 до 60 °С или выше реакция протекает практически полностью в течение нескольких часов.
Для удаления избытка жидкости раствор из реактора 28 подают в концентрирующий аппарат 29, где происходит отстаивание пасты. Отделяющуюся воду сливают; содержание жидкости в пасте должно быть менее 20%, предпочтительно менее 10%. Получаемую пасту подают в реактор вторичного выщелачивания 30, где ее обрабатывают водно-аммиачным раствором сульфата аммония, имеющим такой же состав как и раствор применяемый для первичного выщелачивания в реакторе 11. Нерастворимые материалы отделяют от получаемого раствора на фильтре 31, а концентрированный раствор свинца подают в резервуар 32, где проводят осаждение свинца в виде карбоната свинца при действии карбоната или бикарбоната аммония или углекислого газа.
Нерастворимые материалы с фильтра 31 могут, быть подвергнуты восстановительной плавке в шахтной печи 33 или направлены для выделения содержащихся в них металлов какими-либо другими методами.
Вместо проведения описанного процесса вторичного выделения с использованием кальцинирования можно перевести диоксид свинца, содержащийся в нерастворимых материалах, отделенных на фильтре 12, в оксид свинца путем измельчения и последующей обработки восстановителем. Получающийся оксид свинца может быть непосредственно направлен в реактор сульфатирования 28. Если пасту, получаемую в механическом сепараторе 5, подвергают кальцинированию или обрабатывают восстановителем для перевода РЬ02 в РЬО перед подачей в реактор сульфатирования 8, то содержание соединений свинца в нерастворимом материале, отделяемом на фильтре 12, будет настолько малым, что отпадает необходимость в проведении вторичного выделения свинца. В этом случае нерастворимый материал подвергают обработке с целью выделения других содержащихся в нем ценных элементов.
Независимо от того проводится ли восстановление РЬ02 до РЬО на первичной или на вторичной стадии выделения, его предпочтительнее проводить с использованием восстановителя, а не путем кальцинирования. В этом случае процесс можно проводить в непрерывном режиме, кроме того отпадает необходимость в стадиях сушки и измельчения и не происходит образования сухой пыли, загрязняющей окружающую среду.
0>0>














