166483 (625028), страница 3
Текст из файла (страница 3)
Осуществляется последовательное отстаивание пульпы, причем отстаивание сопровождается противоточной промывкой осадка с регулируемой скоростью восходящего потока промывной воды, что позволяет осуществить одновременную гидроклассификацию кристаллов фосфогипса и вносить в экстрактор вместе с оборотной ЭФК определенное количество затравочных кристаллов фосфогипса. В результате проведения описанного процесса на фильтрацию подают не фосфорнокислую пульпу, а суспензию фосфогипса в воде или в слабом (до 0,5% Р2О5) растворе ЭФК. Этим определяется снижение потерь ЭФК с фосфогипсом.
Подача в экстрактор регулируемого количества затравочных кристаллов фосфогипса, способствующая их укрупнению и выравниванию габитуса, снижение вязкости жидкой фазы в суспензии, подаваемой на фильтрацию, приводит к значительному росту интенсивности фильтрационного процесса и сокращению поверхности фильтрации. При этом снижаются затраты на обслуживание и ремонт фильтров [5].
Пример 1. В экстрактор подают 47 кг/ч фоссырья (фосфориты Каратау), 45 кг/ч 93% -ной серной кислоты и 215 кг/ч оборотного раствора фосфорной кислоты (14,8% Р2О5), содержащего 3 мас. % затравочных кристаллов. В результате реакции получают = 300 кг/ч фосфорнокислой пульпы с Ж: Т = 2,5: 1, а из экстрактора испаряется 7 кг/ч паров воды и фтористых соединений. Полученная фосфорнокислая пульпа подается в верхнюю отстойную зону в количестве 300 кг/ч, где осуществляется ее первичное отстаивание с получением в сливе 65 кг/ч 21% -ной экстракционной фосфорной кислоты. При диаметре верхней отстойной части 0,5 м скорость восходящего потока составляет 0,3 м/ч. Сгущенная пульпа поступает в промежуточную отстойную зону, где разбавляется оборотной промывной водой. Снизу противотоком к оседающему фосфогипсу в отстойник поступает поток промывной воды, ждущий из ствола колонны. Промежуточный отстойник выполняет роль, как отстойника, так и смесителя, откуда в качестве слива отводится 215 кг/ч оборотной фосфорной кислоты с концентрацией 14,8% Р2О5. При диаметре промежуточной отстойной зоны 0,75 м и указанных потоках, скорость восходящего потока составляет 0,4 м/ч, что обеспечивает вынос со сливом 6 кг/ч (3% твердого в оборотной ЭФК) кристаллов фосфогипса. Оборотный раствор ЭФК направляется в экстрактор, а осаждающийся фосфогипс из промежуточной отстойной зоны попадает в зону основной отмывки (колонная часть аппарата). По колонне D = 0,2 м за счет подачи в ее нижнюю часть 10 л/ч свежей промывной воды формируется восходящий поток со скоростью 0,3 м/ч, который, с одной стороны, препятствует распространению собственно фосфорной кислоты в зону отмывки, с другой - пропускает осадок фосфогипса, поскольку все кристаллы со скоростью осаждения меньше 09,4 м/ч вынесены со сливом промежуточного отстойника. Промывка фосфогипса в колонной части аппарата осуществляется при наличии восходящего потока промывной воды за счет возвратно-поступательных колебаний (пульсации) столба суспензии на массобменных элементах (тарелки "кримз"). Высота промывной зоны (колонной части аппарата) составляет 8,8 м. Отмытый фосфогипс поступает в нижнюю отстойную зону, куда подается 90 л/ч промывной воды для разбавления суспензии до Ж: Т = 1,15: 1 и транспортировки ее на фильтрацию. С фильтра снимается 120 кг/ч отмытого осадка фосфогипса с влажностью 33% и содержанием в жидкой фазе 0,5 % Р2О5, а отфильтрованные промывные воды в количестве 52 кг/ч направляются на разбавление в промежуточную отстойную зону.
П р и м е р 2. В экстрактор подают 47 кг/ч фоссырья, 45 кг/ч 93% -ной серной кислоты и 215 кг/ч оборотного раствора фосфорной кислоты, содержащего 6 мас. % затравочных кристаллов фосфогипса. В результате реакции получают 300 кг/ч фосфорнокислой пульпы с Ж: Т = 2: 1, а из экстрактора испаряется 7 кг/ч паров воды и фтористых соединений.
Полученная пульпа в количестве 300 кг/ч направляется в верхнюю отстойную зону, откуда при скорости восходящего потока 0,3 м/ч сливается 65 кг/ч 21% ЭФК. Сгущенная пульпа поступает в промежуточную отстойную зону, куда помимо оборотного потока промывной воды с фильтра и промывной воды с низа колонны возвращается 50 кг/ч оборотной фосфорной кислоты, что обеспечивает скорость восходящего потока в промежуточном отстойнике 0,5 м/ч. В колонне за счет подачи в ее нижнюю часть 10 л/ч промывной воды формируется восходящая скорость 0,3 м/ч. В сливе промежуточной отстойной зоны имеется 265 кг/ч оборотной фосфорной кислоты с концентрацией 15% Р2О5 и содержанием 6 мас. % кристаллов фосфогипса, 50 кг/ч оборотной ЭФК возвращается в промежуточный отстойник.
После отмывки в колонне на массообменных элементах при наличии пульсации водная суспензия фосфогипса разбавляется в нижнем отстойнике 90 кг/ч свежей промывной воды и 50 кг/ч промывной воды, получаемой после фильтрации фосфогипса. Полученная суспензия направляется на фильтрацию, откуда снимают 120 кг/ч фосфогипса.
Отфильтрованные промывные воды в количестве 106 кг/ч делятся на два потока, один из которых (50 кг/ч) направляется в нижнюю отстойную зону для разбавления водной суспензии фосфогипса, а второй подается в промежуточную отстойную зону.[4,6]
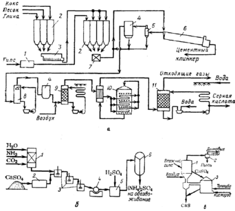
Рис. 4. Схемы утилизации отходов производства экстракционной фосфорной кислоты: а — при переработке фосфоангидрита в серную кислоту и цемент: 1 — сушилка; 2 — силосы; 3 — мельница; 4 — электрофильтры; 5 — циклон; 6 — вращающаяся печь; 7 - смеситель; 8 — холодильник; 9 — сушильная башня; 10 — конвертер; 11 — абсорбер; б — при переработке фосфогипса в сульфат аммония: 1—реактор для приготовления (NH4)2СО3; 2 — мельница; 3 —реакторы двойного замещения; 4—барабанный фильтр; 5 — реактор-нейтрализатор; 6 — многокорпусный выпарной аппарат; в —при переработке фосфогипса в сульфид кальция; 1—реактор 1; 2 — циклон; 3 — реактор II
Литература
-
Копылев Б. А. и др. Технология экстракционной фосфорной кислоты М.: Химия, 1989. –460с.
-
«Общая химическая технология и основы промышленной экологии». Под ред. Ксензенко. – М.: «КолосС», 2003г.
-
И. П. Мухленов «Основы химической технологии». – М.: «Высшая школа», 1991 г.
-
И. П. Наркевич «Утилизация и ликвидация отходов в технологии неорганических веществ». – М.: Химия, 1984 г.
-
М.Е. Позин, Р.Ю. Зинюк «Физико-химические основы неорганической технологии». - Л.: Химия, 1985 г.
-
Н.С.Торочешников, А.И.Родионов, Н.В.Кельцев, В.Н. Клушин «Техника защиты окружающей среды». - М.: Химия, 1981г















