165782 (624871), страница 4
Текст из файла (страница 4)
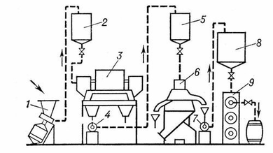
Животные жиры выделяют из жировой ткани и отделяют от белков и влаги посредством нагревания выше температуры плавления. Вытопку жиров из измельченной ткани производят в открытых котлах, а из неизмельчённой — в автоклавах под давлением. Для вытопки пищевых и других жиров широко применяют установки непрерывного действия АВЖ (отечественного производства), «Титан» (Дания), «Де-Лаваль» (Швеция) и др. Длительность процесса с момента загрузки жирового сырья до получения готового продукта составляет на этих установках 7—10 мин. Вытопка животных жиров на непрерывнопоточной установке АВЖ, широко применяемой в мясной промышленности, включает следующие стадии (см. схему). Сырьё загружают в воронку центробежной машины 1, где оно измельчается ножами и нагревается паром до температуры 85—90°С. Полученная жиромасса поступает через питательный бачок 2 в горизонтальную центрифугу 3 для отделения белков от жира и воды. Жир с водой через центробежную машину 4 направляется в питательный бачок 5 и затем в сепараторы 6 (на схеме показан один) на 2—3-кратную очистку. Прозрачный жир посредством центробежной машины 7 подаётся в приёмник 8, из которого поступает в шнековый аппарат 9 на охлаждение до температуры 35—42 °С, а затем на розлив упаковку в тару.[10,11,12]
Схема непрерывнопоточной установки АВЖ для производства животных жиров: 1 — центробежная машина АВЖ-245; 2, 5 — питательные бачки; 3 — центрифуга; 4, 7 — центробежные машины АВЖ-130; 6 — сепаратор; 8 — приёмник жира; 9 — шнековый охладитель.[13]
Масла растительные жирные, растительные жиры, продукты, извлекаемые из масличного сырья и состоящие в основном (на 95—97 %) из триглицеридов, сложных полных эфиров глицерина и жирных кислот. Кроме триглицеридов (бесцветных веществ без запаха и вкуса), в состав жирных масел растительных входят воски и фосфатиды, а также свободные жирные кислоты, липохромы, токоферолы, витамины и другие вещества, сообщающие маслам окраску, вкус и запах. К жирным растительным маслам относятся: абрикосовое, арахисовое, арбузное, буковое, виноградное, вишнёвое, горчичное масло, дынное, касторовое масло, кедровое, кокосовое масло, конопляное масло, кориандровое, кукурузное масло, кунжутное масло, льняное масло, маковое, масло какао, крамбе, ляллеманцевое, миндальное, молочайное, оливковое масло, ореховое, пальмовое, пальмоядровое, перилловое масло, персиковое, подсолнечное масло, рапсовое масло, рисовое, рыжиковое, сафлоровое масло, сливовое, соевое масло, сурепное масло, томатное, тунговое масло, тыквенное, хлопковое масло и другие.[13,14]
Свойства жирных растительных масел определяются в основном составом и содержанием жирных кислот, образующих триглицериды. Обычно это насыщенные и ненасыщенные (с одной, двумя и тремя двойными связями) одноосновные жирные кислоты с неразветвлённой углеродной цепью и чётным числом углеродных атомов (преимущественно C16 и C18). Кроме того, в жирных маслах растительных обнаружены в небольших количествах жирные кислоты с нечётным числом углеродных атомов (от C15 до C23). В зависимости от содержания непредельных жирных кислот меняется консистенция масел и температура их застывания: у жидких масел, содержащих больше непредельных кислот, температура застывания обычно ниже нуля, у твёрдых масел — достигает 40 °С. К твёрдым маслам растительным относятся только масла некоторых растений тропического пояса (например, пальмовое). При контакте с воздухом многие жидкие жирные масла подвергаются окислительной полимеризации («высыхают»), образуя плёнки. По способности к «высыханию» масла делят на ряд групп в соответствии с преимущественным содержанием тех или других непредельных кислот; например, масла, высыхающие подобно льняному маслу (льнянообразно высыхающие), из непредельных содержат главным образом линоленовую кислоту. Касторовое масло, содержащее в основном рицинолевую кислоту, вообще не образует плёнок.[14,15]
Основная биологическая ценность масел растительных заключается в высоком содержании в них полиненасыщенных жирных кислот, фосфатидов, токоферолов и других веществ. Наибольшее количество фосфатидов содержится в соевом (до 3000 мг %), хлопковом (до 2500 мг %), подсолнечном (до 1400 мг %) и кукурузном (до 1500 мг %) маслах. Высокое содержание фосфатидов отмечается только в сырых и нерафинированных масел растительных. Биологически активным компонентом растительных масел являются стерины, содержание которых в различных маслах неодинаково. Так, до 1000 мг % стеринов и более содержит масло пшеничных зародышей, кукурузное масло;100 мг % — подсолнечное, соевое, рапсовое, хлопковое, льняное, оливковое, до 200 мг % — арахисовое и масло какао; до 60 мг % — пальмовое, кокосовое. Масла растительные полностью свободны от холестерина. Очень высоким количеством токоферолов (100 мг % и более) характеризуются масла пшеничных отрубей, соевое и кукурузное масла, до 60 мг % токоферолов в подсолнечном, хлопковом, рапсовом и некоторых других маслах, до 30 мг % — в арахисовом, до 5 мг % — в оливковом и кокосовом. Общее содержание токоферолов ещё не является показателем витаминной ценности масла. Наибольшей витаминной активностью обладает подсолнечное масло, поскольку все его токоферолы представлены α - токоферолом, меньшую E-витаминную активность имеют хлопковое и арахисовое масла. Что касается соевого и кукурузного масел, то они почти полностью лишены витаминной активности, поскольку 90 % общего количества их токоферолов представлены антиокислительными формами.[14]
Области применения масел многообразны. Жирные растительные масла являются важнейшим пищевым продуктом (подсолнечное, хлопковое, оливковое, арахисовое, соевое и др.) и применяются для изготовления консервов, кондитерских изделий, маргарина. В технике из масел производят мыла, олифы, жирные кислоты, глицерин, лаки и другие материалы.
Мыла, соли высших жирных кислот. В производстве и быту мылом (или товарными мылами) называют технические смеси водорастворимых солей этих кислот, часто с добавками некоторых др. веществ, обладающие моющим действием. Основу смесей обычно составляют натриевые (реже калиевые и аммониевые) соли насыщенных и ненасыщенных жирных кислот с числом атомов углерода в молекуле от 12 до 18 (стеариновой, пальмитиновой, миристиновой, лауриновой и олеиновой). К мылам часто относят также соли нафтеновых и смоляных кислот, а иногда и др. соединения, обладающие в растворах моющей способностью. Водорастворимые мыла — типичные мицеллообразующие поверхностно-активные вещества. При концентрации выше определённого критического значения в мыльном растворе наряду с отдельными молекулами (ионами) растворённого вещества находятся мицеллы — коллоидные частицы, образованные скоплением молекул в крупные ассоциаты. Наличие мицелл и высокая поверхностная (адсорбционная) активность М. обусловливают характерные свойства мыльных растворов: способность отмывать загрязнения, пениться, смачивать гидрофобные поверхности, эмульгировать масла и др.[16]
Вывод
Наряду с белками, нуклеиновыми кислотами и углеводами липиды обеспечивают основные функции в процессах жизнедеятельности. Являясь ключевыми компонентами биологических мембран, липиды в их составе обладают свойствами специфических регуляторов внутриклеточных метаболических превращений, участвуют в осуществлении межклеточных взаимодействий, проведении нервного импульса, мышечном сокращении. Эти соединения обеспечивают энергетические потребности клетки, создавая резерв энергии, накапливающейся в ходе биохимических реакций. Они также выполняют важную роль водо- и термозащитного барьера, обеспечивают механическую плотность клеток.
По мнению многих специалистов, липиды представляют собой очень перспективный и далеко не полностью исчерпанный источник потенциальных лекарственных и диагностических препаратов. Однако многие физиологические функции липидов еще до конца не выяснены. Эти вещества таят в себе много загадок, которые еще предстоит разгадать ученым.
Список литературы
-
Грандберг И.И. Органическая химия. - М: Дрофа. - 2001. - С. 393-401.
-
Уайт А. Хендлер Ф. Смит Э. Хилл Р. Леман И. Основы биохимии. - Т. 1 -М: Мир. - 1981. - С. 54-92.
-
Николаев А.Я. Биологическая химия. - М. - 2004. - С. 287- 326.
-
Березов Т.Т. Корявкин Б.Ф. Биологическая химия. - М. - 1998. - С. 188-203.
-
Агрономов А.Е. Избранные главы органической химии. - М. - 1975. - С. 125-136.
-
Зинин И.Н. Труды по органической химии. - М: Наука. - 1982. - С. 115-131.
-
Кери Ф. Сандбер Р. Углубленный курс органической химии. - М. - 1981 - С. 231-253.
-
Альбертс Б. Брей Д. Молекулярная биология клетки. - М: Мир. - 1994. - С. 98-104.
-
Грин Н. Стаут У. Тейлор Д. Биология. - М: Мир. - С. 134-156.
-
Головкин Н.А., Перкель Р.Л. Анализ свободных жирных кислот в природных жирах методом газо-жидкостной хроматографии // в Трудах ВНИИЖ. Выпуск 27. - 1970.
-
Аркадьева З.А., Безбородов А.М. Промышленная микробиология. - М: Высшая школа. - 1989г. - С. 74-88.
-
Евстигнеева Р.П., Звонкова Е.Н. Химия липидов. - М. - 1983. - С. 83-96.
-
Белобородов В.В. Основные процессы производства растительных масел. - М.- 1966.
-
Беззубов Л.П. Химия жиров.- М: Пищевая промышленность. - 1975. - С. 65-79.
-
Тютюнников Б.Н. Химия жиров. - М: Колос - 1992. - С. 102-118.
-
Голдовский А.М. Теоретические основы производства растительных масел. - М.- 1958. - С. 45-67.
-
Белобородов В.В. Основные процессы производства растительных масел. - М. - 1966 -С. 75-86.
-
Хомченко Г.Г. Сборник заданий по химии для поступающих в ВУЗы. - М. - 1998 -С. 67-70.
-
Габриелян О.С. Маскаев Ф.Н. Пономарёв С.Ю. Химия 10 класс. - М. - 1998. - С. 78-82.
-
Иванищев В.В. Сборник заданий для самостоятельной работы. - Т. -2002. - С. 17-20.
Приложение 1
-
Натуральное сливочное масло содержит жиры смешанного характера, содержащие остатки как предельных, как и не придельных карбоновых кислот. Как, используя раствор перманганата калия отличить маргарин от сливочного масла? Можно ли этим способом отличить растительное масло от машинного (минерального)? Как?
-
Как, не используя раствор перманганата калия отличить маргарин от сливочного масла?
-
Сколько изомеров жиров образуют при омылении глицерин и смесь стеарата и пальмитата натрия? Составьте структурные формулы, отвечающие возможным вариантам состава и строения жира? Составьте уравнение реакции омыления одного из них. Могли ли образоваться равные количества пальмитата и стеарата, если жир представлял собой чистое вещество, а не смесь?
-
Неприятный запах горелого масла и любых перегретых жиров объясняется образованием акролеина (пропеналя) который является продуктом дегидратации глицерина. Какие реакции, протекающие при жарке пищи приводят к образованию акролеина из жиров?
-
Напишите формулу 1,3-димиристил-2-стеарил-sn-глицерола.
-
Напишите формулу sn-глицерол-2-стеарил-3-олеината.
-
Напишите формулу 1-стеарил-3-пальмитил-sn-глицерола.
-
Напишите формулу sn-глицерол-1,3-диленолената.
-
Напишите формулу 1-миристил-2-стеарил-sn-пицерола.
-
Напишите формулу любого фосфолипида.
-
Напишите формулу любого стероида.
-
Напишите формулу любого гликолипида
-
Напишите формулу любого терпена.
-
Напишите формулу любого воска.
-
Напишите словами реакцию, которую катализирует ацетил-КоА - карбоксилаза.
-
Напишите реакцию, которую катализирует синтеза жирных кислот при восстановлении кетогруппы до гидроксигруппы у одного из промежуточных продуктов при синтезе пальмитиновой кислоты.
-
Напишите реакцию, которую катализирует синтаза жирных кислот при удлинении углеродной цепи жирной кислоты до 8 атомов.
-
Напишите реакцию, которая протекает in vivo после синтеза пальмитоил - КоА.
-
Напишите реакцию, которую катализирует синтаза жирных кислот при восстановлении двойной связи в промежуточных продуктах при синтезе пальмитиновой кислоты.
-
По какой причине в синтезе жирных кислот используется фосфопроизводное глицерола, а не сам глицерол?
-
Для чего в синтезе жирных кислот используется ферментативная система их денатурации?
-
По какой причине в синтезе жирных кислот у животных в качестве источника Ац-КоА используется цитрат?
-
Для чего в синтезе жирных кислот используется ферментативная система их удлинения?
-
По какой причине в синтезе жирных кислот используется малонил-КоА?
-
В чем особенности строения системы денатурации растений?
-
В чем особенности строения системы десатурации животных?
-
В чем особенности строения Ац-Ко А- карбоксилазы?
-
В чем особенности строения синтезы жирных кислот?
-
В чем особенности строения ферментативной системы удлинения углеродной цепи?
-
Какова биологическая роль альфа-пути окисления липидов?
-
Каково биологическое значение диоксиацетонфосфата для синтеза липидов?
-
Какова биологическая роль омега-окисления жирных кислот?
-
Какова биологическая роль карнитина?
-
Какова биологическая роль бета-пути окисления липидов?
-
Что такое кетоновые тела?
-
Как регулируется метаболизм липидов?
-
Как метаболизм липидов связан с обменом углеводов?
-
Как метаболизм липидов связан с обменом белков?
-
При гидролизе жира массой 222‚5 г. получили предельную одноосновную кислоту213 г. и глицерин. Определите формулу жира и назовите его.
-
Образец жира представляющий собой триолетат подвергли гидролизу. Какая масса жира была взята, если на гидрирование полученной кислоты затратили водород объёмом 336 литров (нормальные условия).
16
16
16
16
16
16
16
16
16
16
16
16















