151852 (621992), страница 2
Текст из файла (страница 2)
Предварительно применяем стандартное сечение жил ВВ кабельной сети удовлетворяющее вышеперечисленным требованиям.
кабель от ЦПП до РУ-6
кабель от РУ-6 до ТСВП250/6
кабель от РУ-6 до ТСВП400/6
кабель от РУ-6 до ТСВП630/6
Проверка принятых сечений жил ВВ кабельной сети на допустимое падение напряжения, которое должно быть не более 5% от номинального (см. 1 стр. 188).
Т.е.
(2.7)
Фактические потери напряжения в ВВ кабельной сети.
, где (2.8)
– соответствующий расчетный ток ВВ кабеля;
L – длина соответствующего ВВ кабеля;
– расчетное значение коэффициента мощности потребителей;
– проводимость меди;
S – сечение жил соответственного ВВ кабеля.
тогда
Фактическое падение напряжения в ВВ кабелях до подстанции ТСВП:
-
ТСВП1-0
-
ТСВП2
-
ТСВП3
т.е. выбранное сечение жил ВВ кабельной сети промежуточного РУ-6 вместе удовлетворяют требованию по допустимому падению напряжения.
Примечание: Проверку ВВ кабелей промежуточного РУ-6 на термическую стойкость произведем в подразделе расчета токов короткого замыкания.
2.2 Расчет токов короткого замыкания
Расчет токов короткого замыкания в ВВ кабельной сети промежуточного РУ-6 произведем в натуральных величинах (см. 1 стр. 282).
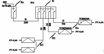
Расчетная схема токов к.з. см. рис. 2.2
Рисунок 2.2 Расчетная схема токов к.з. в ВВ кабельной сети РУ-6
При мощности к.з. на шинах ЦПП 50 МВА ток трехфазного к.з. на шинах ЦПП составит
(2.9)
Сопротивление электросистемы до шин ЦПП
(2.10)
Сопротивление ВВ кабелей (см. 1 стр. 193):
-
от ЦПП до РУ-6 при
(2.11)
-
от РУ-6 до ТСВП250/6 при
-
от РУ-6 до ТСВП400/6 при
-
от РУ-6 до ТСВП630/6 при
Суммарное сопротивление электросистемы до соответствующих точек короткого замыкания:
-
шины РУ-6, точке К
от шин РУ-69 до ТСВП1-0, точке К1(2.12)
-
от шин РУ-6 до ТСВП2, точке К2
-
от шин РУ-6 до ТСВП3, точке К3
Токи трехфазного к.з. в соответствующих точках:
(2.13)
-
на шинах РУ-6
,
а
-
на вводе ТСВП250/6 и ТСВП160/6, точка К1
-
на вводе ТСВП400/6, точка К2
-
на вводе ТСВП630/6, точка К3
-
Мощность к.з. на шине ТСВП
(2.14)
-
на вводе ТСВП250/6 и ТСВП160/6
-
на вводе ТСВП400/6
-
на вводе ТСВП630/6
Проверка ранее выбранных сечений жил ВВ кабельной сети на термическую стойкость (см. 1 стр. 188).
Минимальное сечение жил ВВ кабеля по термической стойкости должно быть не менее
, где(2.15)
=0,2 с – время срабатывания защиты
С=165 – термический коэффициент
– ток трехфазного к.з. вначале линии.
Сечение жил кабеля от ЦПП до РУ-6
кабель от РУ-6 до ТСВП250/6 и ТСВП160/6
кабель от РУ-6 до ТСВП400/6
кабель от РУ-6 до ТСВП800/6
Таким образом ранее принятые сечения жил ВВ кабельной сети удовлетворяют требованию и по термической стойкости. По этому окончательно принимаем ВВ кабели типа:
от ЦПП до РУ-6 СБн3х70 сечением жил
от РУ-6 до ТСВП250/6 СБн3х16 сечением жил
от РУ-6 до ТСВП400/6 СБн3х16 сечением жил
от РУ-6 до ТСВП630/6 СБн3х25 сечением жил
2.3 Выбор ВВ ячеек
Для установке в промежуточном РУ-6 выбираем ячейки РВД-6 с отключающей способностью 50 МВА, что вполне достаточно для отключения т. к.з. отходящего присоединения, а максимальная мощность к.з. на шинах РУ
. Вводная ячейка на
Фидерные ячейки для ТСВП250/6 и ТСВП160/6 на
для ТСВП400/6
для ТСВП630/6
Краткая техническая характеристика ячеек РВД-6 (см. 3 стр. 412)
схема блок питания индикатор
| Номинальное напряжение, нВ | 6,0 |
| Наибольшее рабочее напряжение, кВ | 7,2 |
| Частота тока, Гц | 50 |
| Номинальный ток, А
| 200 75, 75, 100 |
| Ток термической стойкости, кА | 15,8 |
| Мощность отключения, МВА | 50 |
| Масса, кг | 800 |
2.4 Описание принципиальной схемы ячейки РВД-6 ОП
Основные элементы схемы и их назначение:
ТА1 и ТА2 – трансформаторы тока питания блока МТЗ.
FQ – ВВ выключатель включения и отключения отходящего присоединения как в нормальных так и аварийных режимах с короткозамыкателем.
КА1 и КА2 – катушки максимально-токовых реле блока МТЗ.
Rш – корректирующие резисторы МТЗ при выключении мощного асинхронного двигателя на время пуска.
РА – амперметр индикаторный, контроля тока в фазе А.
TL1 и TL2 – понижающие трансформаторы напряжения, питающие цепи управления и защиты:
R1 – катушка промежуточного реле подачи импульса на включение ячейки;
HL1 – сигнальная лампа, ячейка включена;
SB1 и SB2 – кнопки дистанционного управления ячейкой;
1К и 2К – катушки реле промежуточного моторного привода взвода пружин;
М – мотор привода взвода пружин включения ВВ выключателя;
HL2 – сигнальная лампа начала включения ячейки и работы блока БРУ;
К2 - исполнительное реле блока реле утечки БРУ;
SB4 – кнопка проверки работы блока БРУ;
FV – разрядник снятия емкостного заряда ВВ кабеля при отключении QF;
SB1 – «Кнопка стоп» на самой ячейке:
PV – индикаторный вольтметр;
VC – мостовой выпрямитель питания реле контроля напряжения и нулевой защиты с воспринимающим элементом KV, реле времени KT с конденсатором С1, создающим выдержку времени реле, контроля времени включения ячейки;
УАТ – катушка электромагнита отключения прямого действия на механизм свободного расцепления ВВ выключателя.
С5 – конденсатор нулевой защиты.
Подготовка схемы к включению
При подаче напряжения на ячейку получают питание:
-
понижающие трансформаторы TL1 и TL2;
-
мост – VC;
-
реле времени КТ и конденсатор С1 заряжается;
-
реле времени закрывает контакт КТ1 в цепи промежуточного реле 1К, подготавливая его к работе;
-
заряжается конденсатор С5 блока нулевой защиты;
-
промежуточное реле 2К, закрывая свои контакты 2К1 и 2К2 в цепи мотора, подготавливая его к включению;
-
замыкается контакт 2К3 в цепи промежуточного реле 1К, подготавливая его к работе;
-
закрывается контакт 2К4 в цепи 2К, устанавливая его на самоблокировку.
Схема готова к работе.
Проверка работы блока БРУ
При нажатии кнопки SB4 получает питание катушка К2 реле БРУ по цепи TL1-FU-2-SB1-20-20-R9-VD2-K2-SB4-7-TL1;
исполнительное реле БРУ разрывает свой контакт К2.2, в цепи 2К (ячейку выключить невозможно) и закрывает свой контакт в цепи сигнальной лампы HL2, свидетельствующую о том, что сработало реле БРУ.
Включение ячейки РВД-6
При нажатии кнопки дистанционного управления получает питание реле К1 и производит переключение в схеме:
-
замыкается контакт К1.1, вводя экономическое сопротивление R2 в цепь реле К1;
-
замыкается контакт К1.2 в цепи реле напряжения KV, включая его в работу.
Последнее, включившись, разрывает свой контакт KV1 в цепи катушки электромагнита УАТ, предупреждая его включение, и замыкает свой контакт KV2 в цепи промежуточного реле 1К – последнее, включившись, производит переключение в схеме:
-
замыкает свой контакт 1К1, самоблокируется;
-
замыкает свой контакт 1К2 в цепи мотора, включая его в работу, идет взвод пружин на включение ячейки;
-
замыкаются контакты 1К3 и 1К4, шунтируя катушки максимально-токовых реле FA1 и FA2 на время включения ВВ выключателя QF;
-
замыкается контакт 1К5 в цепи сигнальной лампы HL2, последняя загорается, свидетельствую о том, что идет процесс включения ВВ выключателя QF;
-
разрывается контакт 1К6 в цепи реле времени КТ, отключая его, но создается выдержка времени за счет разрядки конденсатора на катушку реле КТ (начался отсчет времени контроля на включение ВВ выключателя ВВ). Выключатель включается, производя напряжение в схеме.
QF – замыкаются силовые контакты в цепи отходящего присоединения;
QF1 – замыкается блок-контакт в цепи катушки электромагнита отключения ВВ выключателя УАТ, готовя его к работе;
QF2 – разрывается блок-контакт в цепи мотора взвода пружин, отключая его.
QF3 – разрывается блок-контакт в цепи промежуточного реле 2К, отключая его;
QF4 и QF5 – перемыкающие контакты, которые могут использоваться в схеме автоматики, блокировки очередности включения токоприемников;
QF6 – замыкается блок-контакт в цепи сигнальной лампы НL1, последняя загорается, свидетельствуя о том, что ВВ выключатель включен.
Если по каким-то причинам, затянувшийся процесс включения больше по времени, чем время срабатывания реле времени КТ, последнее разорвет свой контакт в цепи промежуточного реле 1К и процесс включения прекратится, схема придет в исходное положение.
После отключения промежуточного реле 1К:
-
разрывается контакт 1К1 самоблокировки;
-
разрывается контакт 1К2 в цепи мотора;
-
разрываются контакты 1К3 и 1К4, включая в работу МТЗ, снимая шунтировку ее резисторами Rш;
-
разрывается контакт 1К5 в цепи HL2 и лампа гаснет;
-
замыкается контакт 1К6 в цепи реле времени КТ и зарядки конденсатора C1, реле времени КТ включившись, замыкает свой контакт КТ в цепи промежуточного реле К1, готовя его к повторному включению.
Процесс включения ячейки закончен.
Отключение ячейки
















