151824 (621972), страница 2
Текст из файла (страница 2)
Що правильно зробити розрахунки цеху нам потрібно провести розрахунки які допоможуть нам правильно вибрати світильники і лампи. Так як в цеху знаходиться різна апаратура то вибирається комбіноване освітлення так як на різних верстатах виконуються роботи різної точності, при малій площі робочих місць і великій загальній площі.
Раціональним вважається освітлення, яке при мінімальних витратах електричної енергії забезпечує продуктивну, високоякісну і безпечну роботу. Тому згідно галузевих норм приймається освітленість загального освітлення 200лк, місцевого від виду робіт, найбільше 750лк. Тому загальне комбіноване буде 950лк.
Визначаємо розрахункову висоту приміщення виходячи з того, що висота верстатів 1,2м, а висота підвісу світильника 2м.
Висота приміщення 12м.
Відстань між світильниками:
Приймається
=9м
Визначаємо кількість рядів світильників:
Кількість світильників в ряду:
Загальна кількість світильників
N=10·8=80шт
Індекс приміщення:
По [табл. 3-1 лаб 4] при коефіцієнтах відображення с=50%, с=30%, с=10% для лампи ДРЛ і індекс приміщення
=4, знаходимо коефіцієнт відображення світлового потоку; з=0,69
Розрахунковий світловий потік одного світильника:
Приймається ланка ДРЛ-700 з світовим потоком
Fл=39000лм
Фактичне освітлення:
1,2Ен=240>Еф=206,4>0,9Ен=180лк
2.1.2 Перевірка освітлення точковим методом
Основним показником розрахунку точковим методом являються графіки або таблиці, які дозволяють визначити освітленість любої точки поверхні. Для визначення фактичної освітленості робочої поверхні користуються формулою:
Точковий метод дає самі точні результати, але великі по об’єму. тому розроблені допоміжні таблиці. умовної освітленості для окремих світильників. залежності від розрахункової висоти і від віддалі проекції світильника на горизонтальну площину до контрольної точки.
Визначаємо ці дані і заносимо в таблицю. Для полегшення розрахунків накреслимо в масштабі схему розташування світильників, і нанесемо точку А.
Відстані d1 і d2 – визначаємо по формулі Піфагора.
Дані заносимо в таблицю
Таблиця 2.1
| № світильника | Нр | d | l | ∑l |
| 1-4 | 8 | 6.36 | 1.4 | 5.6 |
| 5-8 | 8 | 14.2 | 0.2 | 0.8 |
Дійсну освітленість в точці А визначаємо по формулі:
2.1.3 Розрахунок місцевого освітлення
Розрахунок освітлення в інших приміщеннях ведемо методом коефіцієнту питомої потужності. При цьому методі приймають, виходячи із дослідних даних, що для створення середньої освітленості в 100 лк на кожний квадратний метр площі потрібна питома потужність 16-20Вт/м2 при
освітлені лампами розжарення і 6-10 Вт/м2 при люмінесцентних лампах; при нормованій освітленості наприклад в 200лк, ці показники збільшуються пропорційно, тобто в 2рази, і навпаки.
Потужність освітлювальної установки розраховується по формулі:
Р= с·S, Вт
задаючись числом світильників визначаємо потужність одного, і приймаємо відповідну лампу.
Але сам розрахунок проводити не будемо так як на підприємстві у допоміжних приміщеннях немає стелі і освітлення проводиться з самого цеху.
2.1.4 Розрахунок мережі освітлення
Розрахунок мережі освітлення зводиться до вибору марки і перерізу проводів і кабелів, згідно їх схеми прокладки. Марка проводів залежить від способу прокладки і оточуючого середовища їх переріз визначаються від допустимих втрат напруги, яка складає для внутрішніх електропроводок освітлення не більше 2,5%.
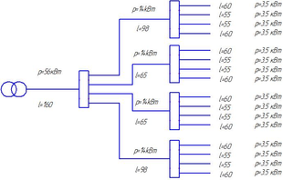
Для розрахунку креслимо структурну схему ел. постачання світильників.
Момент ліній від ТП до групових ліній.
М=160∙56+(2∙(14∙68+14∙98))+(4∙(3,5∙58+3,5∙53+3,5∙53+3,5∙58))=16800
кВт∙м.
Переріз магістрального кабелю від ТП до СП, визначаться по формулі.
;
мм2
Приймається кабель АСБ
мм2. Прокладка кабелю – траншейна.
Дійсні втрати напруги на ділянках ТЛ-СГ.
;
%
Допустима втрата напруги для ділянок, що залишились:
%
Момент навантаження на ньому:
М=1020+(220+180+140)=1560 кВт м
Переріз кабелю ЩО-2 визначається по формулі.
мм2.
Приймаємо кабель АВВГ
мм2.
Дійсна втрата напруги на на цьому кабелі.
%
Допустима втрата напруги для групових ліній:
%
Переріз кабелів для групових ліній:
мм2
Приймається кабель АВРГ
мм2. В якості щитків освітлення приймаються щитки типу ПР-24 з автоматичним вимикачем типу АЕ2020.
2.2 Розрахунок та вибір електроприводу енергетичного та технологічного механізму
Для правильного вибору електродвигуна потрібно порівняти параметри навколишнього середовища та конкретні умови роботи двигуна з його технічними даними з метою забезпечення надійної роботи електроприводу протягом установленого часу. Вибір електродвигуна за потужністю та частотою обертання допустимий лише на стадії попередніх розробок. Верстати що працюють в цехах малосерійного виробництва до них відносяться і ремонтно-механічні цехи, зазвичай мають тривалий режим роботи і оснащуються асинхронними двигунами з к.з. ротором.
2.2.1 Вибір типу та розрахунок потужності двигуна
Розрахунок проведемо для мостового крану, на якому можно проводити різноманітні операції. Основний двигун, як і допоміжні асинхронні з к.з. ротором, типу МТН. Для мостового крану:
Gt=10т
Go=20т
v=90 м/сек
D=0,8 m
N=705 об/хв.
=525
Tt=9,53*787,5(90/570)=24,6
R=G/(G+Gr)
R=20000/(20000+10000)=0,66
Mo=
=21,3
Потужність двигуна
Приймається головний двигун серії MTH потужністю 15кВт, на 705об/хв.
Дані двигуна заносимо в таблицю
Таблиця 2.3
| Тип двигуна | Рн, кВт | n2, об/хв | Ін, А | Ю | Cos ц | Mn/Mн | Мм/Мн | In/Iн | Mmax/Mn |
| Мтн411-8 | 15 | 705 | 31.2 | 79 | 0,67 | 1,2 | 1,0 | 6,0 | 2,0 |
2.2.2 Перевірка двигуна по пусковому моменту
Номінальний момент
де
Статичний момент на валу двигуна
Максимальний момент
Пусковий момент
Значення середнього пускового моменту
Мср.н = 0,45(Мм+Мн)
Мср.н = 0,45(59,62+54,2)=51,22 Нм
Середнє значення моментам інерції електроприводу
Уj = C·j+0,3j кн·м2
де с = 1,2 коефіцієнт який враховує момент інерції двигуна
Уj = 1,2·11·10-3+0,3·11·10-3= 0,0165 = 16,5·10-3 кг·мм2
Прискорення двигуна при пуску
Час пуску двигуна
де n = 750 об/хв.
Динамічний момент двигуна
Необхідний пусковий момент
Мн.б.n. = Мс+Мg
Мн.б.n.= 24,35+26,56 = 50,9Нм
Так як середньо-пусковий момент більший від потрібного моменту для запуску електроприводу
Мср.n = 51,22> Мпотр = 50,9Нм
то двигун підходить по пусковому моменту.
2.2.3 Побудова механічної характеристики
Поправочний коефіцієнт
Допоміжний коефіцієнт, А
Номінальне ковзання двигуна
Критичне ковзання
Допоміжний параметр, q
Задаючись значенням ковзання S від 0 до 1 та швидкістю обертання валу двигуна в межах від 750 до 0 по формулі Клосса визначаємо момента М для побудови механічної характеристики. Результати розрахунку заносимо до таблиці.
Таблиця 2.4
| п | Sн | Sкр/Sн | Sн/Sкр | Sкр/Sн+Sн/Sкр+q | М |
| 750 705 675 600 525 450 375 300 225 150 75 0 | 0 0,06 0,1 0,2 0,3 0,4 0,5 0,6 0,7 0,8 0,9 1 | 0 0,22 0,37 0,74 1,1 1,48 1,85 2,2 2,59 2,96 3,3 3,7 | 0 4,5 2,7 1,35 0,9 0,67 0,54 0,45 0,38 0,33 0,3 0,27 | 0 15,78 14,13 13,15 13,06 13,21 13,45 13,71 14 14,35 14,66 15,03 | 0 1,65 1,8 1,98 2 1,97 1,94 1,90 1,86 1,82 1,78 1,73 |
















