151606 (621831), страница 3
Текст из файла (страница 3)
По полу провода укладываются с привязкой к стене, обычно это 30-50 см, все повороты выполняются под прямыми углами.
Монтаж электропроводки в доме (кирпич, бетон) в этом случае , заказчику, необходимо определиться с тем ,как будут выравниваться черновые стены внутри помещения. Если стены будут обшиты гипсокартоном, то монтаж электропроводки проходит первым этапом, провода укладываются по стене открытым способом в гофре. Сборка каркасов и зашитие стен выполняется после монтажа электропроводки. В случае с гипсокартонными стенами, значительно повышаются требования к проекту расстановки электроточек, ошибки проектирования практически недопустимы т.к вырезанное отверстие в гипсокартоне заделать достаточно проблематично. Сами работы разбиваются на несколько этапов, разводка проводов до стен, вырезание отверстий и установка подрозетников после возведения стен, установка розеток, выключателей после малярных работ
Если стены будут выравниваться штукатуркой, то монтаж электропроводки идет вторым этапом. Для начала необходимо оштукатурить все стены. В стенах делаются каналы под проводку, высверливаются отверстия под подрозетники, устанавливаются подрозетники, собираются распаечные коробки. Монтаж проводки делается полностью одним этапом, установка розеток и выключателей выполняется, также после малярных работ.
Технология выполнения электропроводки в деревянном доме сильно зависит от типа деревянного дома: черновой сруб, калиброванный сруб, брус, каркас. Каждый тип деревянного дома имеет свои нюансы выполнения монтажа электропроводки. Обычно электропроводка в деревянном доме выполняется открытым способом, по стене в коробах. Скрытый монтаж возможет только в случае каркасного дома и чернового сруба. Существуют способы выполнения скрытой проводки в брусе, проблема в том ,что для реализации необходимо иметь точный электропроект до того как будут возводиться стены, тогда в момент их сборки рабочие смогут высверлить вертикальные кабель каналы в брусе и заложить в них гофру.
Сложнее всего выполнять монтаж проводки в калиброванном срубе т.к кабель каналы спускавшиеся с потолка к выключателю сильно портят эстетику такого дома. Одним из выходов в этой ситуации является использование различных декоративных обрамлений для коробов, например в виде каната. Электропроводка в деревянном доме, должна быть надежно защищена от возгорания.
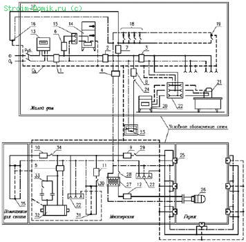
2.2 План (схема) электропроводок жилого дома
Схемы электропроводок на планах коттеджей и садовых домиков выполняются для каждого этажа в масштабе 1:100 или 1:200, наружной электропроводки на территории – в масштабе 1:500 или 1:1000. Светильники, выключатели, штепсельные розетки, электрические проводки, аппараты защиты на чертежах планов обозначаются условными знаками.
Электропроводку на планах наносят в однолинейном исполнении. Возле линий указывают марку и сечение провода или кабеля, условно обозначают способ прокладки. Например, Т – в металлических трубах, П – в пластмассовых трубах, Мр – в гибких металлических рукавах, И – на изоляторах, Р – на роликах, Тс – на тросах. Число проводов, жил в проводе и площадь их сечения показывают в виде произведения. Обозначение ПВ 2 (1х2,5) расшифровывают так: два одножильных провода марки ПВ сечением токоведущей жилы 2,5 мм 2. Число проводов в количестве более двух также обозначают засечками под углом 45° к линии.
Электросхема жилого дома и блока хозяйственных построек:
Ф – фазный провод (сплошная линия), Ор – нулевой рабочий проводник (линия точка-тире), Оз – нулевой защитный проводник (пунктирная линия), Руб. – рубильник, 1 – автоматический выключатель АП50‑2МТ (ток номин. 25 А, ток уставки 25 А), 2 – автоматический выключатель АП50‑2МТ (ток номин. 25 А, ток уставки 24 А), 3 – автоматический выключатель АП50‑2МТ (ток номин. 10 А, ток уставки 8 А), 4 – автоматический выключатель АП50‑2МТ (ток номин. 25 А, ток уставки 12 А), 5 – автоматический выключатель АП50‑2МТ (ток номин. 10 А, ток уставки 10 А), 6‑12 – автоматический выключатель ПАР (ток номин. 6,3 А), 13 – счетчик, 14 – холодильник, 15 – однополюсная розетка без зануления, 16 – светильник входного крыльца, 17 – выключатель светильника, 18 – светильники, установленные в жилых помещениях дома, в т. ч. в коридоре и ванной комнате, 19 – светильник, установленный в котельной, 20 – стиральная машина, 21 – утюг, 22 – однополюсная розетка с занулением, 23 – светильник, установленный перед блоком хозяйственных построек, 24 – выключатель светильника, 25 – светильники освещения гаража, 26 – переносная лампа, 27 – трансформатор 220/12 В, 28 – выключатель переносной лампы, 29 – выключатель освещения гаража, 30 – выключатель освещения мастерской, 31 –светильники мастерской, 32 – трехфазный электродвигатель, 33 – конденсаторное устройство, 34 – выключатель освещения помещения для скота, 35 – светильники помещения для скота
Глава 3. Охрана труда и техника безопасности при выполнении работ
1.1. Электромонтеры, прошедшие соответствующую подготовку, имеющие III группу по электробезопасности и профессиональные навыки и не имеющие противопоказаний по возрасту по выполняемой работе, перед допуском к самостоятельной работе должны пройти:
обязательные предварительные (при поступлении на работу) и периодические (в течении трудовой деятельности) медицинские осмотры (обследования) для признания годными к выполнению работ в порядке, установленном Минздравом России;
обучение безопасным методам и приемам выполнения работ, инструктаж по охране труда, стажировку на рабочем месте и проверку знаний требований охраны труда.
1.2. Электомонтеры обязаны соблюдать требования безопасности труда для обеспечения защиты от воздействия опасных и вредных производственных факторов, связанных с характером работы:
повышенное напряжение в электрической цепи, замыкание которой может произойти через тело человека;
повышенная температура поверхностей оборудования;
расположение рабочего места вблизи перепада по высоте 1,3 м и более;
острые кромки, заусенцы и шероховатости на поверхности конструкций и оборудования;
повышенное содержание в воздухе рабочей зоны пыли, а также вредных и пожароопасных веществ;
движущиеся машины, механизмы и их части.
1.3. Для защиты от общих производственных загрязнений и механических воздействий электромонтеры обязаны использовать предоставляемыми работодателями бесплатно комбинезон хлопчатобумажный, ботинки кожаные, рукавицы комбинированные, костюмы на утепляющей прокладке и валенки для зимнего периода.
При нахождении на территории стройплощадки электромонтеры должны носить защитные каски.
1.4. Находясь на территории строительной (производственной) площадки, в производственных и бытовых помещениях, участках работ и рабочих местах электромонтажники обязаны выполнять правила внутреннего распорядка, принятые в данной организации.
Допуск посторонних лиц, а также работников в нетрезвом состоянии на указанные места запрещается.
1.5. В процессе повседневной деятельности электромонтеры должны:
применять в процессе работы инструмент по назначению, в соответствии с инструкциями заводов-изготовителей;
поддерживать инструмент и оборудование в технически исправном состоянии. Не допуская работу с неисправностями при которых эксплуатации запрещена;
быть внимательными во время работы и не допускать нарушений требований безопасности труда.
1.6. Электромонтеры обязаны немедленно извещать своего непосредственного или вышестоящего руководителя работ о любой ситуации, угрожающей жизни и здоровью людей, о каждом несчастном случае, происшедшем на производстве, или об ухудшении состояния своего здоровья, в том числе о появлении острого профессионального заболевания (отравления).
Заключение
Первым шагом для оформления данной работы явился подбор и проработка нормативной и технической литературы
При написании выпускной квалификационной работы пригодились навыки полученные во время прохождения производственной практики.
Электроэнергетика – ведущая отрасль социалистической индустрии, в значительной степени определяющая современный научно-технический прогресс. Без энергетики не могут существовать предприятия, заводы, не может развиваться ни одна отрасль науки, и народного хозяйства.
В основу прокладки электропроводок положены знания и соблюдение правил техники безопасности, умения правильно подобрать марки проводов и кабелей, знание последовательности выполняемых работ.
Данная работа также затрагивает вопросы организация рабочего места электромонтера по ремонту и обслуживанию электрооборудования. В обязанности электромонтера входят как монтажные, так и ремонтные, и обслуживающие работы. Таким образом, место работы должно соответствовать санитарным нормам: температуре, освещенности.
В изучении материала пригодились знания по спец предметам.
Необходимо отметить, что в настоящее время на предприятиях нашей страны вводятся новые современные технологии направленные на улучшение условий труда рабочих.
Но, не смотря на все новшества никто не снимает ответственности, которую несет электромонтер во время электромонтажных работ.
Считаю, что цель в изучении данного материала выполнена полностью.
Список литературы
1.Атабеков В.Б.Ремонт электрооборудования промышленных предприятий.- М.,2004
2.М., Соколов Б.А. Монтаж электротехнических установок. - М.,2003.
3.Сети производственных помещений. – М.,2007. Ктиторов А.Ф.
4.Производственное обучение электромонтажников по освещению, осветительным и силовым сетям электрооборудования. – М.,2006.
5.Мукосеев Ю.Л. Правила устройства электроустановок. – М.,2006. Правила технической эксплуатации электроустановок потребителей. – М., 2005.
6.Инструкции по ЭБ и пожаробезопасности.
7.Каталоги и справочники.
8.Сеть Интернет.
9.В.М. Нестеренко, А.М. Мысьянов Технология электромонтажных работ.2-е изд., стер. – М.,: Издательский центр «Академия»,2005г.
10.Л.Е. Трунковский. Обслуживание электрооборудования промышленных предприятий.
11.Л.В. Журавлева. Электроматериаловедение. – М.:ПрофОбрИздат,2002.
Приложения
Приложение 1
Марки проводов с эмалевой изоляцией
Приложение 2
Электросхема жилого дома и блока хозяйственных построек















