113117 (616719), страница 4
Текст из файла (страница 4)
Для проверки и закрепления изложенного материала учитель предлагает учащимся вопросы:
-
На каком свойстве нефти основана её фракционная перегонка?
-
Из каких аппаратов состоит нефтеперегонная установка?
-
Как в ректификационной колонне получаются важнейшие нефтепродукты?
-
Какие общие технологические принципы лежат в основе фракционной перегонки нефти?
2. Крекинг нефти. Химический способ переработки нефти – крекинг-процесс, при наличии соответствующих условий в упрощенной форме на уроке или на вне-классных занятиях, можно показать учащимся.
Учитель сначала уясняет учащимся сущность крекинга нефти. Сообщает им, что если нефть нагревать сильнее, чем при фракционной перегонке, то находящиеся в пей углеводороды начинают изменять свой химический состав; при этом молекулы их распадаются на более мелкие по составу молекулы — образуется смесь жидких газообразных предельных и непредельных углеводородов с меньшим молекулярным весом, а следовательно, с более низкой температурой кипения – увеличивается выход наиболее пенного продукта – бензина. Напоминает учащимся общий состав и характерные химические свойства предельных и непредельных углеводородов. Обращает внимание учащихся на то, что образующиеся при крекинге непредельные углеводороды обнаруживают по обесцвечиванию ими бромной воды или раствора марганцевокислого калия.
Крекинг нефти демонстрируется на следующем приборе (рис. 5). В этом приборе три основные части: печь для нагревания крекируемого сырья – железная трубка-приёмник для жидких продуктов и приёмник для газа. В качестве крекируемого сырья используется керосин, предварительно очищенный от непредельных соединений или мазут, оставшийся после фракционной перегонки нефти. Нагревание производится с помощью газовых горелок, паяльной лампы, угольной жаровни. К получившимся жидким и газообразным продуктам приливается
К получившимся жидким и газообразным продуктам приливается бромная вода или раствор марганцевокислого калия – обнаруживаются образовавшиеся непредельные углеводороды. [6 – 8]
Р
ис. 5. Крекинг нефти в лабораторных условиях
3.3 Производство чугуна и стали (в X классе)
Цель этих занятий:
а) ознакомить учащихся с производством чугуна и переработкой чугуна в сталь;
б) обратить внимание на важнейшие аппараты и на самый процесс металлургического производства;
в) вскрыть научные принципы этого производства;
г) показать учащимся успехи металлургической промышленности (2).
План изучения
I. Доменный процесс.
1. Повторение: важнейшие руды железа; обогащение руд.
2. Доменная печь и принцип её действия (схема).
3. Загрузка домны и начало доменного процесса (механизация и автоматизация производства).
4. Различные температурные зоны в доменной печи.
5. Химические процессы в каждой температурной зоне.
6. Образование чугуна и шлака.
II. Переработка чугуна в сталь.
1. Повторение: а) понятие «сплав»; б) состав чугуна и стали, их важнейшие примеси.
2. Сущность переработки чугуна в сталь.
3. Бессемерование чугуна в сталь: а) химические реакции; б) условия их протекания; устройство конвертора (схема).
4. Мартеновский способ переработки чугуна в сталь: а) общая схема мартеновской печи; б) характерная особенность процесса; в) принцип рационального использования топлива; г) интенсификация процесса (кислородное дутьё).
III. Электрическая домна
1. Электропечь (рис. 6).
2. Принцип действия электропечи.
3. Роль электричества в работе электродомны.
Рис. 6 Электрическая доменная печь.
Учитель особо замечает, что в электродомну, вместе с рудой и флюсом загружают также уголь, но только уголь, необходимый для реакции восстановления железа. Уголь же, который в обычной домне поддерживает высокую температуру (играет роль топлива), в электродомне заменяется электрической энергией. [2, 6]
3.4 Синтез аммиака и азотной кислоты как пример комбинированного химического производства
В процессе изучения этого производства нужно:
а) ознакомить учащихся с сущностью синтеза аммиака и его окисления в азотную кислоту;
б) расширить уже имеющиеся у учащихся представления об условиях протекания химических реакций и способах управления ими в промышленности;
в) закрепить и углубить ранее приобретенные учащимися знания о научных принципах химических производств – дать представление о применении в химическом производстве оптимальных давлений и принципа циркуляции реагирующих веществ.
Изучение производства проводится примерно по следующему плану:
I. Синтез аммиака.
1. Азот и его свойства (повторение с записью уравнения реакции взаимодействия азота с водородом).
2. Аммиак, его получение в лаборатории, свойства и значение и народном хозяйстве (повторение с записью уравнений химических реакций и демонстрациями соответствующих опытов). Синтез аммиака в лабораторных условиях (рис. 7).
Рис 7. Синтез аммиака в лабораторных условиях
3. Синтез аммиака в промышленности: а) реакция взаимодействия азота с водородом и её обратимость, б) условия этой реакции (роль температуры, катализатора и давления), в) основные аппараты (колонна синтеза, холодильник-конденсатор, сепаратор-разделитель, компрессор и циркуляционный насос), принципы действия этих аппаратов (рис. 8).
Рис. 8 Синтез аммиака в промышленности
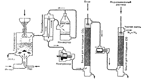
4. Получение исходной азотоводородной смеси: а) газогенератор, б) состав генераторного газа, в) способы удаления ненужных газов (уравнения реакций), г) конвертор, д) теплообменник, е) башни для поглощения углекислого газа и окиси углерода, ж) компрессоры, з) принцип противотока и теплообмена (рис. 9).
5. Обобщение и закрепление всех основных научных принципов синтеза аммиака в промышленности.
II. Окисление аммиака в азотную кислоту.
I. Реакции, лежащие в основе производства азотной кислоты: а) окисление аммиака (в присутствии катализатора) в окись азота (уравнение реакции); б) окисление окиси азота в двуокись азота и поглощение двуокиси азота водой (уравнение реакции).
2. Окисление аммиака в азотную кислоту в лабораторных условиях (демонстрация).
3. Получение азотной кислоты в промышленности: а) аммиачно-воздушная смесь; б) контактный аппарат; в) условия окисления; г) поглотительные башни и их действие – принцип противотока, увеличение поверхности соприкосновения газа и жидкости; поглощение двуокиси азота водой – использование давления (рис. 10). [6]
Заключение
Оптимальные температуры, теплообмен, катализаторы, дробление твердых веществ и всевозможные «насадки» – важнейшие средства ускорения химических процессов – общие научные принципы, типичные для всех современных химических производств.
Характерными условиями организации химических производств являются механизация и автоматизация: применение аппаратуры непрерывного действия, а также довольно широкое использование автоматического контроля над производственным процессом и управления этим процессом. Здесь же учитель отмечает охрану труда как одну из характерных особенностей организации производства.
В процессе последующего изучения химических производств сделанные на данном занятии обобщения ещё больше конкретизируются и углубляются.
ЛИТЕРАТУРА
-
Борисов И. Н. Об изучении химических производств, жури. «Химия в школе», 1954, № 1.
-
Шаповаленко С. Г, Вопросы политехнического обучения в процессе преподавания химии, журн. «Химия в школе», 1953, № 2.
-
Цветков Л. А., ред. Сборник «Производственные экскурсии по химии в школе, 1953.
-
Павлов Б. А. и др. Технология неорганических веществ. Пособие для учителей средней школы, 1954.
-
Вольфкович С. И. и др. Общая химическая технология, т. I, 1952.
-
Борисев М. И. Н., Методика преподавания химии, т. 2, 1954.
-
Цветков Л. А, Химические опыты при изучении каучука и нефти, М.: «Химия в школе», 1953, № 6.
-
Терпогосова К. А. Нефть и продукты её переработки, 1952.
















