49811 (609293), страница 2
Текст из файла (страница 2)
Рисунок 3 - Резисторы 39 Ом, 12 КОм, 22 КОм, 56 КОм, 2.7 КОм, 1.2 КОм, 820 Ом
Рисунок 4 - Резистор 5.1 МОм
Рисунок 5 - Сглаживающий конденсатор 470мкФ
Рисунок 6 - Диод КД 209А
Рисунок 7 - Стабилитрон КС 133А
Рисунок 8 - Диод КД103А
Рисунок 9 - Конденсатор 10 мк * 6,3 В
Рисунок 10 - Конденсатор 0,22 мкФ
Рисунок 11 - Биполярный транзистор КТ3107И
Рисунок 12 - Полевой транзистор 2П103Б
Рисунок 13 - Двухцветный светодиод L799
3. СОЗДАНИЕ ПРИНЦИПИАЛЬНОЙ ЭЛЕКТРИЧЕСКОЙ СХЕМЫ
3.1 Настройка редактора P-CAD Schematic
Принципиальная электрическая схема создается в P-CAD Schematic (Редакторе схем).
Устанавливаются следующие настройки редактора в пункте меню Параметры:
-
Размер рабочей области окна – А2.
-
Единицы – mm (миллиметры).
-
Шаг сетки – 2,5 мм.
-
Толщина линии – 0,25 мм.
-
Стиль текста – DefaultTTF.
Для ввода схемы электрической принципиальной необходимо подключить созданную библиотеку (MyPCAD.LIB). Это производится выбором пункта меню Библиотека/Настройка и добавлением в открывшемся окне данной библиотеки.
3.2 Ввод принципиальной электрической схемы
С помощью пиктограммы “поместить” элемент к схеме добавляются элементы, которые берутся из подключенной библиотеки. Расстановка этих элементов производится согласно исходной схеме (рисунок 1). Затем элементы соединяются между собой с помощью пиктограммы “поместить” провод. В результате получается схема электрическая принципиальная.
3.3 Верификация схемы
При создании сложных электрических схем практически трудно избежать ошибок при вводе всех объектов схемы. Поэтому всегда необходимо производить проверку схемы на наличие синтаксических ошибок («висячие» цепи и контакты компонентов, одноконтактные цепи и т. п.). Проверку схемы выполняют по команде Утилиты/ERC (Electrical Rules Check — проверка правильности электрических соединений).
3.4 Оформление чертежа схемы по ЕСКД
Предварительно необходимо выбрать из имеющихся файлов форматов (формат SCH) требуемый и создать из него шаблон рамки и штампа по следующему правилу:
1. Открыть документ с форматом в P-CAD Schematic.
2. Выбрать пункт меню Файл/Сохранить как.
3. В поле имени файла заменить расширение SCH на TTL и взять все имя с расширением в кавычки.
4. Сохранить в папке Titles программы P-CAD.
Добавление рамки и штампа к схеме в программе P-CAD Schematic осуществляются при помощи окна Опции поверхностей, входящего в состав диалогового окна Конфигурация опций (Параметры/Конфигурация) и вызываемого с помощью режима Редактировать листы заголовков в поле Листы заголовка. В списке Sheets необходимо выбрать лист, для которого требуется рамка. С помощью кнопки “Выбор…” в поле Блок заглавия выбирается рамка в папке Titles, расположенной в каталоге P-CAD 2001. Затем необходимо нажать кнопку “Модификация” в закладке “Заголовки”.
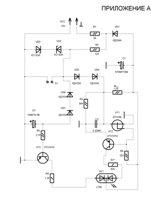
С помощью кнопки “Поля” вызывается окно “Информация” о проекте, в котором во вкладке “Поля” заполняются основные надписи на чертеже. Заполнить требуется те поля, которые отмечены в столбце Value. В результате получается схема, оформленная по ЕСКД, которая представлена в приложении А.
4. СОЗДАНИЕ ПЕЧАТНОЙ ПЛАТЫ
4.1 Настройка редактора P-CAD PCB
Устанавливаются следующие настройки редактора в пункте меню Параметры:
-
Размер рабочей области окна – 200 мм х 200 мм.
-
Единицы – mm (миллиметры).
-
Шаг сетки – 2,5 мм и 1,25 мм.
-
Толщина линии – 0,25 мм.
-
Стиль текста – DefaultTTF.
Правила проектирования
Стиль контактной площадки и стиль переходного отверстия – устанавливаются при подключении файла технологии проекта в меню Файл/Параметры технологии проекта (KpkProj.DTP).
4.2 Упаковка принципиальной электрической схемы на печатную плату
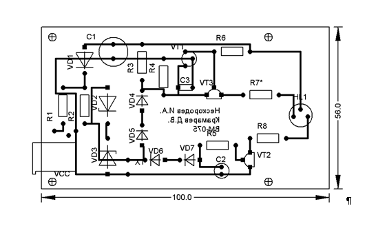
Для упаковки схемы требуется в редакторе P-CAD Schematic в пункте меню Утилиты/Генерировать список соединений создать файл списка соединений формата P-CAD ASCII (KpkProj.net). Затем в редакторе P-CAD PCB этот файл надо загрузить при помощи пункта меню Утилиты/Загрузить список соединений. В результате получим упакованную электрическую принципиальную схему на монтажно-коммутационное поле печатной платы (Приложение Б).
4.3 Размещение компонентов на печатной плате
Далее рисуется контур (размер приведен в техническом задании) печатной платы. Это производится с помощью пиктограммы Поместить дорожку в слое Board. Сам файл с данным контуром называется KpkProj.pcb. Его требуется только изменить под свои размеры, указанные в задании.
Размещение компонентов проводится вручную. При этом используется процедура автоматического выравнивания. Для этого необходимо выбрать компоненты, которые нужно выровнять, и с помощью контекстного меню выбрать сначала точку выбора, а затем параметры выравнивания, выбрав в контекстном меню пункт Align.
4.4 Трассировка печатной платы
Перед трассировкой печатной платы проводится процедура оптимизации связей, вызываемая из пункта меню Утилиты/Оптимизировать сети. В результате получается вид размещения компонентов с оптимизированными связями.
Трассировку можно провести несколькими способами:
-
Ручная трассировка.
-
Интерактивная трассировка.
-
Автоматическая трассировка.
Автоматическая трассировка может быть проведена с помощью как минимум двух программ (утилит):
-
Quick Route.
-
Shape-Based Router.
-
Результаты трассировки 90° представлены в приложении Г. Результаты трассировки 45° представлены в приложении В.
4.5 Верификация печатной платы
После завершения разработки топологии печатной платы и перед формированием данных для выпуска фотошаблонов необходимо проверить плату на соответствие принципиальной схеме, правилам проектирования и технологическим ограничениям, т. е. тем правилам, которые установлены командой Параметры/Правила проектирования. Проверка производится с использованием утилиты DRC (Design Rule Check) Запускается утилита командой Утилиты/DRC.
Затем можно проверить на идентичность схему электрическую принципиальную и печатную плату. Для этого выбирается пункт меню Утилиты/Сравнить список соединений. В появившемся окне выбирается список соединений, с которым будет сравнена печатная плата. В области Атрибуты выбираются категории, по которым будет сравниваться печатная плата. После завершения сравнения выдается текстовый отчет о наличии различий в схеме и печатной плате.
4.6 Оформление чертежа печатной платы по ЕСКД
Предварительно необходимо выбрать из имеющихся файлов форматов (формат PCB) требуемый и создать из него шаблон рамки и штампа по следующему правилу:
1. Открыть документ с форматом в P-CAD PCB.
2. Выбрать пункт меню Файл/Сохранить как.
3. В поле имени файла заменить расширение PCB на TBK 4 сохранить в папке Titles программы P-CAD.
СПИСОК ЛИТЕРАТУРЫ
-
Учебное пособие “Автоматизация проектирования электронных средств”.
-
Самоучитель по P-CAD.
-
А. В. Лопаткин. “ Проектирование печатных плат в системе P-CAD 2001”. Учебное пособие для практических занятий. НГТУ, 2002 год.
-
А.С. Уваров, “Автотрассировщики печатных плат” Издательство: ДМК пресс. 2006.
-
Александр В. Лопаткин “P-CAD 2004”. Издательство: БХВ-Петербург. 2006.
Приложение А
Приложение Б
ПРИЛОЖЕНИЕ В
ПРИЛОЖЕНИЕ Г















