100707 (575955), страница 3
Текст из файла (страница 3)
2. Завдання № 2
Завдання містить ділову ситуацію, за якою необхідно прийняти рішення та оцінити наслідок прийнятих рішень за схемою:
Близькі – позитивні; близькі – негативні;
Далекі – позитивні; віддалені – негативні.
Ви начальник відділу матеріально-технічного забезпечення(ВМТЗ). Керівництво підприємства планує збільшити випуск карбаміду. Є два постачальника сировини. 1-й розташований досить далеко від Вашого підприємства. 2-й – ближче. Придбання сировини в 1-го постачальника обходиться Вам дешевше, ніж у 2-го. Однак 1-й – більш надійний партнер, 2-й постачальник досить часто зриває строки постачань. Прийміть рішення. Наведіть приклад ділової ситуації з Вашої практики.
Рішення
1) Прийняття рішення по наведеній діловій ситуації
Прийняття рішення потребує розрахунків по альтернативним варіантам поставок. Основний показник альтернативних проектів:
- щоденна потреба у сировині зі складу підприємства для виробництва;
- мінімальний запас сировини на складі підприємства (виробнича безпека) у днях використання на виробництво;
- поточні залишки запасу сировини на складі підприємства у днях використання на виробництво;
- обсяг партії сировини, яку одноразово заказує підприємство у поставщиків;
вартість сировини у першого та другого постачальника;
строк поставки партії на склад від часу проплати з врахуванням коефіцієнта підвищення номінальних строків на статистичний рівень зривів строків поставок.
Так, для умовних даних:
Строк поставки партії сировини від 1-го(дальнього) постачальника -10 днів після проплати;
Коефіцієнт статистики гарантії поставки від 1-го(дального) постачальника у строк – 0,99;
Строк поставки партії сировини від 2-го(ближнього) постачальника -3 дні після проплати;
Коефіцієнт статистики гарантії поставки від 2-го(дального) постачальника у строк – 0,5;
Обсяг мінімально - безпечного запасу сировини на складі (у днях використання щоденної норми на виробництво) – 5 днів;
Поточний обсяг залишків сировини на складі (у днях використання щоденної норми на виробництво) – 15 днів;
Вартість обсягу сировини на щоденну норму використання у 1-го (дальнього) постачальника – 5000 грн.
Вартість обсягу сировини на щоденну норму використання у 2-го (ближнього) постачальника – 6000 грн.
З врахуванням наведених вихідних даних графіки поточного запасу сировини на складі з врахуванням йомівності зривів поставок будуть виглядати наступним чином (рис.2.1 та рис.2.2).
За місяць підприємство зробить передоплату:
а) 1-му постачальнику:
Р(1) = (5000грн./день*10днів)*3= 150 000 грн. - Середній запас на складі становить 10 днів; Середній коефіцієнт безпеки по сировині = 10/5=2,0. Мінімальний коефіцієнт безпеки по сировині = 5/5=1,0.
Рис.2.1. – Поточний запас сировини на складі при орієнтації на 1-го (дальнього) постачальника з тривалістю поставки 10 днів та гарантією 0,99 по строкам поставки
Рис.2.2. – Поточний запас сировини на складі при орієнтації на 2-го (ближнього) постачальника з тривалістю поставки 3 днів та гарантією 0,5 по строкам поставки (від 3 до 6 днів)
б) 2-му постачальнику:
Р(2) = (6000грн./день*5 днів) *8= 240 000 грн. - Середній запас на складі становить 14 днів; Коефіцієнт безпеки по сировині = 14/5=2,8;
Мінімальний коефіцієнт безпеки по сировині становить =9/5=1,8
Таким чином, при наведених вихідних даних доцільно орієнтуватися на 1-го(дальнього) постачальника, оскільки це буде дешевше та знизить середній запас сировині на складі. При зміні вихідних даних аналіз може показати інші пріоритети у виборі постачальника.
Результати прийняття рішення:
Близькі позитивні – економія коштів та підвищення прибутковості
підприємства;
Близькі негативні – банкрутство ближнього постачальника за відсутністю
попиту на продукцію;
Далекі позитивні – можливе зниження ближнім постачальником цін на
рівень дальнього постачальника та переключення на його
поставки;
Далекі негативні – підвищення цін дальним постачальником при банкрутстві
ближнього постачальника та відсутності конкуренції
2)Приклад ділової ситуації з моєї практики
В домі, де я мешкає, вивоз мусору здійснюють 2 комунальні організації:
- ЗАТ “Екологія” (нове підприємство, створене на бельгійських технологіях спеціальних автомобілей та нержавіючих спецконтейнерів на колесах);
- комунальне підприємство “Дніпрокомунтранс” (спадкоємець державного комунального підприємства часів СРСР з застарілою автомобільною технікою та вимогами до наявності власних постійно ржавіючих зварних контейнерів).
ЖСК, в якому я мешкаю, на зборах жителів вирішував питання:
а) продовжити обслуговування в більш дешевому комунальному підприємстві “Дніпрокомунтранс”, яке невчасно вивозить мусор та потребує витрат 150 грн. на придбання нового контейнера на поточний рік
б) перейти на обслуговування в ЗАТ “Екологія”, яке вимагає більшого рівня оплати за вивоз мусора з кожного жителя, але виконує вивоз мусора вчасно та контейнери надає само їз зміною застарілих.
На прийняття рішення зборами жителів ЖСК вирішальний вплив становило: із 72 квартар ЖСК в 26 живуть “пільговики” по оплаті комунальних послуг(від 50% до 100%); ЗАТ “Екологія” не надає пільг по оплаті цим категоріям жителів; Підприємство”Дніпрокомунтранс” надає 50 – 100 % пільги по оплаті послуг вивозу мусора “пільговим” категоріям жителів, оскільки отримує дотації з місцевого бюджету; на збори жителів ЖСК прийшло 44 жителя-представника із 72 квартир (більше 50% і збори були відкриті), при чому всі 26 “пільговиків” були присутні, тобто кількість їх голосів була більше 50% від присутніх на зборах. Прийняте рішення – купити новий контейнер ( по 2,5 грн. з квартири одноразово) та продовжити договір по вивозу мусора з підприємством “Дніпрокомунтранс”. Прийняте рішення є результатом пасивності (неприсутності) представників 26 квартир ЖСК на зборах, що по регламенту роботи зборів дозволило прийняти рішення в пользу “пільговиків”.
3. Завдання № 4
Постановка задачі. Послідовність виконання контрольного завдання повинна містити наступні стадії:
побудова мережного графіку;
розрахунок пізнього та раннього терміні настання кожної з подій, а також їхнього резерву часу;
визначення тривалості критичного шляху;
розрахунок раннього з можливих термінів початку і закінчення робіт;
обчислення повного і вільного резервів часу кожної з робіт і коефіцієнта її напруженості;
складання проекту та оптимізації сітьового графіка з метою скорочення тривалості критичного шляху.
Таблиця завдання 4
Вихідні дані для розрахунку сітьового графіку робіт (варіант № 8)
| Код роботи | Тривалість, днів | Потреба в ресурсах, чол. |
| 0-1 | 2 | 3 |
| 1-2 | 3 | 4 |
| 2-3 | 4 | 1 |
| 3-4 | 1 | 5 |
| 4-5 | 2 | 6 |
| 5-6 | 3 | 3 |
| 5-7 | 4 | 1 |
| 5-9 | 5 | 2 |
| 6-7 | 1 | 4 |
| 7-8 | 2 | 5 |
| 8-9 | 3 | 3 |
Рішення
1) Сіткові графіки є інструментом і призначаються для складання календарних планів роботи [5].
Умовні позначки:
–
подія, що полягає в закінченні того або іншого етапу роботи .
Ti – час події.
–
робота (процес).
ti – час роботи.
–
фіктивна робота – застосовується для спрощення сіткових графіків (завжди дорівнює 0).
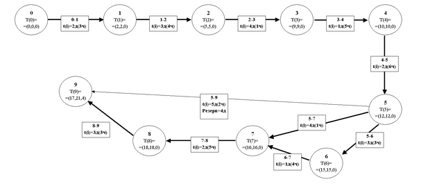
Рис.4.1. – Сітьовий графік робіт та розрахунок критичного шляху (варіант № 8 –подвійний критичний шлях – 21 день)
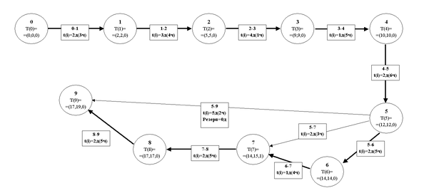
Рис.4.2. – План проекту (діаграма Ганта), побудований в Microsoft Project -2007 з автоматичним розрахунком тривалості робіт та резервів часу(варіант № 8– подвійний критичний шлях 20 днів з 19.12.2007 по 15.01.2008)
Обчислення мінімальних і максимальних термінів початку і закінчення робіт:
Примітка: На графіку в дужках біля події показані значення мінімального і максимального часу настання події.
- мінімальний час початку робіт, рівний мінімальному часу настання попередній роботі події (перша цифра в дужках біля події, від якого йде стрілка).
- максимальний час початку робіт, рівний різниці максимального часу настання наступного за роботою події і часу роботи (друга цифра в дужках біля події, до якого йде стрілка, мінус величина t).
- мінімальний час закінчення робіт, рівний сумі мінімального часу настання попередній роботі події і часу цієї роботи (перша цифра в дужках біля події, від якого йде стрілка, плюс величина t).
- максимальний час закінчення робіт, рівний максимальному часу настання наступної за роботою події (друга цифра в дужках біля події, до якого йде стрілка).
Резерв часу - різниця
-
або
-
.
Таблиця 4.1
Розрахунок параметрів роботи
| Код роботи | T0(i) – очікуваний час виконання роботи | Тр – очікуєма трудомісткість роботи (в чоловікоднях) | Tран(і)- ранні строки початку роботи | Тпіз(і) – пізні строки початку роботи | ΔТрез(і) – резерв часу на виконання роботи | Кнапр(і) – коефіцієнт напруженості роботи |
| 0-1 | 2 | 6,0 | 0 | 0 | 0 | |
| 1-2 | 3 | 12,0 | 2 | 2 | 0 | |
| 2-3 | 4 | 4,0 | 5 | 5 | 0 | |
| 3-4 | 1 | 5,0 | 9 | 9 | 0 | |
| 4-5 | 2 | 12,0 | 10 | 10 | 0 | |
| 5-6 | 3 | 9,0 | 12 | 12 | 0 | |
| 5-7 | 4 | 4,0 | 12 | 12 | 0 | |
| 5-9 | 5 | 10,0 | 12 | 16 | 4 | |
| 6-7 | 1 | 4,0 | 15 | 15 | 0 | |
| 7-8 | 2 | 10,0 | 16 | 16 | 0 | |
| 8-9 | 3 | 9,0 | 18 | 18 | 0 |
Таблиця 4.2
Розрахунок параметрів події
| Код події | Tран(і)- ранній строк події | Тпіз(і) – пізній строк події | ΔТрез(і) – резерв строку події | Ознака знаходження події на критичному шляху |
| 0 | 0 | 0 | 0 | Крит.шлях |
| 1 | 2 | 2 | 0 | Крит.шлях |
| 2 | 5 | 5 | 0 | Крит.шлях |
| 3 | 9 | 9 | 0 | Крит.шлях |
| 4 | 10 | 10 | 0 | Крит.шлях |
| 5 | 12 | 12 | 0 | Крит.шлях |
| 6 | 15 | 15 | 0 | Крит.шлях |
| 7 | 16 | 16 | 0 | Крит.шлях |
| 8 | 18 | 18 | 0 | Крит.шлях |
| 9 | 17 | 21 | 4 | Крит.шлях |
| Максимальна довжина критичного шляху – 21 день | ||||















