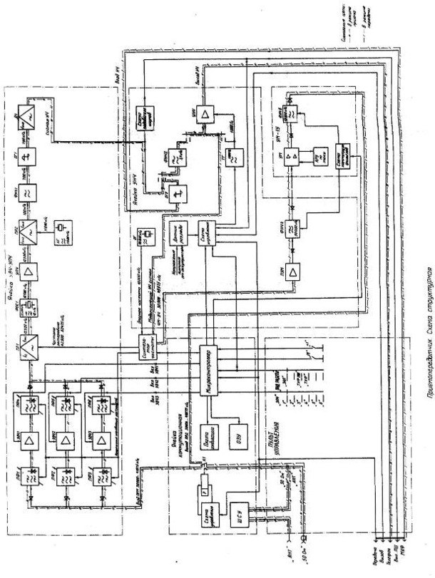
63027 (573350), страница 2
Текст из файла (страница 2)
Таблица 2
| № п/п | Микросборка (микросхема) | Номер вывода | Напряжение (В) |
| 1 | D1 | 14 | 11,2 |
| 2 | D2 | 5 | 5,8 |
| 3 | D2 | 2 | 5,6 |
| 4 | D2 | 3 | 5,6 |
| 5 | D3 | 14 | 11,2 |
| 6 | D4 | 2, 3, 5 | 10 |
| 7 | D4 | 12 | 0,65 |
| 8 | D4 | 14 | 0,62 |
Настройка по измерителю АЧХ Р9 входного фильтра вращением подстроечных сердечников, соответствующих индуктивности, на нижнюю частоту настройки fн, регулируемой линейки по максимуму коэффициента передачи и ширины полосы пропускания. По прибору f9 входной фильтр регулируемой линейки УВЧ на нижнюю частоту настройки fн подстройкой соответствующих индуктивностей.
Проводя регулировку ширины полосы пропускания выходного фильтра линейки, установкой необходимой глубины введения экрана. Критерием правильной регулировки является максимально возможная прямоугольность АЧХ фильтра при соответствии ширины полосы пропускания, измеренной по уровню 1дБ.
Таблица 3
| № п./п. | Частота настройки | Ширина полосы пропускания по уровню 1дБ | ||
| Первая линейка УВЧ | Вторая линейка УВЧ | Третья линейка УВЧ | ||
| 1 | fн | Не более 2,5МГц Не менее 1,5МГц | Не более 3,5МГц Не менее 2МГц | Не боле 4,5МГц Не менее 3МГц |
| 2 | fв | Не более 3,5МГц | Не более 6МГц | Не более 7МГц |
Проверка правильности настройки выходного фильтра на частоты fн и fв и при необходимости производится подстройка.
Подав питание на ячейку УВЧ – УПЧ подстраивается линейка усиления высокой частоты соответствующими катушками индуктивности на требуемую нижнюю частоту настройки fн по максимуму коэффициента передачи и ширины полосы пропускания. При регулировке коэффициента передачи плавно изменяем напряжение источника питания Р3 от нижнего предела управляющего напряжения U1п до верхнего предела U2п. Убедиться, что при этом происходит перестройки линейки УВЧ в диапазоне от fнг до fвг. Коэффициент передачи при этом должен находиться в приделах от 12 до 18дБ. В случае отличия коэффициента от указанного коэффициента изменить номиналы резистора обратной связи Ro, при коэффициенте передачи менее 12дБ уменьшить номинал этого резистора и соответственно при коэффициенте, превышающем 18дБ, увеличить номинал резистора Ro.
Определить по прибору Р9 ширину полросы пропускания регулируемой линейки УВЧ на частотах fнг и fвг по уровню 3дБ и по уровню 10дБ. Ширина полосы пропускания при этом должна соответствовать значениям, указанным в таблице.
Таблица 4
| Наименование | Первая линейка УВЧ | Вторая линейка УВЧ | Третья линейка УВЧ |
| Вход выходного фильтра | КТ1 | КТ2 | КТ3 |
| Выход линеек УВЧ | КТ4 | КТ4 | КТ4 |
| Управляющее напряжение U1 | 7,3В | 6,2 В | 6,2 В |
| Управляющее напряжение U2 | 10,8 В | 10,1 В | 10,3 В |
| Нижняя частота настройки fн | 32500 кГц | 44500 кГц | 63000 кГц |
| Верхняя частота настройки fв | 38000 кГц | 53000 кГц | 75000кГц |
| Индуктивности входного фильтра | L2 L5 | L3 L6 | L4 L7 |
| Конденсаторы входного фильтра | C3 C12 | C5 C14 | C7 C16 |
| Переходной конденсатор | C17 | C18 | C19 |
| Индуктивности выходного фильтра | L8 L11 | L9 L12 | L10 L13 |
| Конденсаторы выходного фильтра | C27 C36 | C30 C38 | C33 C40 |
| Нижний предел управляющего напряжения U1п | 5,9В | 4,6 В | 4,6 В |
| Верхний предел управляющего напряжения U2п | 13,1 В | 13,1 В | 13 В |
| Нижняя граница диапазона fнг | 30000кГц | 40500кГц | 57500кГц |
| Верхняя граница диапазона fвг | 40500кГц | 57500кГц | 80000кГц |
| Резистор обратной связи Ro | R25 | R28 | R31 |
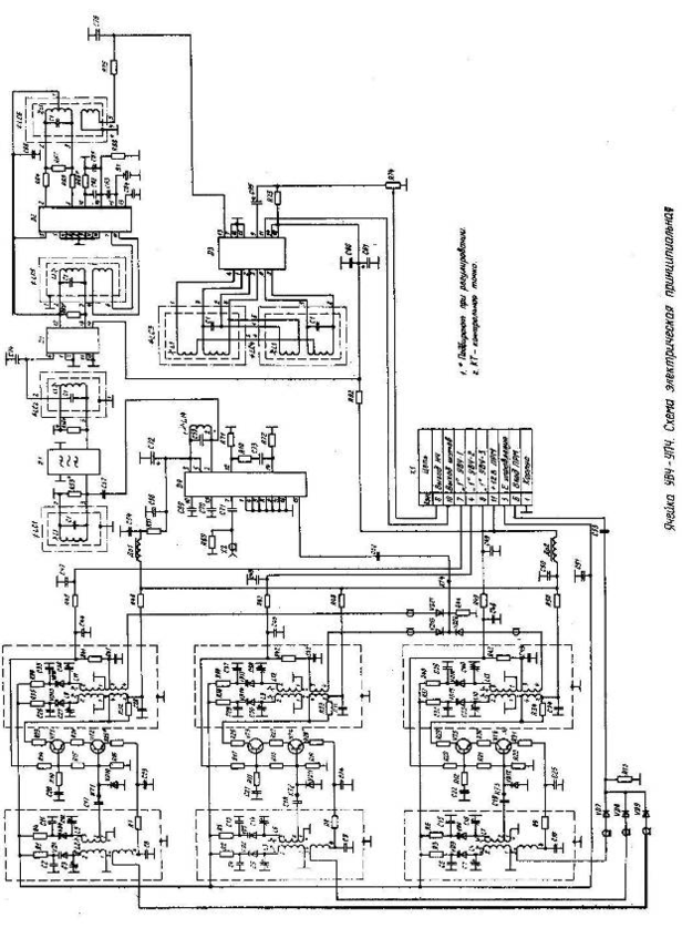
НАСТРОЙКА ТРАКТА ПРОМЕЖУТОЧНОЙ ЧАСТОТЫ
Подключить разъём Х4 ячейки А2 приспособление ПНП-УВЧ-УПЧ к разъёму Х2 ячейки УВЧ - УПЧ. Перевести на приспособлении переключатель S2 в положение «6», тумблер S1 в положение «U2», S5 в положение «Ц1», S6в положение «РАБОТА». Установить напряжение источника питания Р4 равным верхнему пределу, управляющего напряжения третьей линейки УВЧ 12,9В.
Нажать кнопку РТ приспособления ПНП-УВЧ-УПЧ и убедиться, что при этом на индикаторах ячейки А1 приспособления индицируется число 79975.
Подать от генератора сигналов Р8 частотный модулируемый сигнал частотной 79975кГц с девиацией 5,6кГц и частотной модуляции 1000Гц уровнем 100мкБ на разъём ВЧ приспособления.
Настроить частотный дискриминатор ячейки УВЧ-УПЧ вращением подстроечного сердечника контура LC4 по максимуму входного напряжения низкой частоты. Напряжение контролируется вольтметром прибора Р5 на клемме «ТЕЛЕФОН» приспособления.
Установить с помощью переменного резистора R74 ячейки УВЧ-УПЧ уровень сигнала на входе НЧ приспособления равным (55+ 5)мБ. Напряжение при том контролируется вольтметром прибора Р5.
Настроить тракт ПЧ вращением подстроечных сердечников контуров LC1, LC2, LC3, LC5, LC6 и индуктивности L16 по минимуму напряжения шумов на клемме «ШУМЫ» при постепенном уменьшении уровня входного сигнала от генератора Р8 до 0,5мкВ. При этом форму сигнала наблюдаемую на экране осциллографа Р6 на входе «ТЕЛЕФОН» необходимо поддерживать наиболее близкую к синусоиде.
Установить уровень сигнала, подаваемого от генератора Р8 равным 10мкВ и произвести подстройку частотного дискриминатора контуром LC4 по максимуму входного напряжения.
Подготовить прибор Р5 для измерения нелинейных искажений вращением подстроечных сердечников контуров LC1 и LC2, а также индуктивности L16 и подбором номиналов резисторов R53 и R56 добиться минимального значения коэффициента нелинейных искажений низкочастотного сигнала на выходе «ТЕЛЕФОН» приспособления ПНП-УВЧ-УПЧ при минимуме напряжения шумов на выходе «ШУМЫ».
Коэффициент нелинейных искажений низкочастотного сигнала после настройки должен быть не более 6%.














