Реферат Добровольской (1248291), страница 5
Текст из файла (страница 5)
Подготовка поверхности образцов к измерениям
Получение воспроизводимых экспериментальных результатов по термодесорбции возможно при соблюдении идентичных условий в состоянии поверхности. Один из возможных способов очистки поверхности — плазменный. Перед электролитическим насыщением металлов изотопами водорода в экспериментах в ТПУ производилась очистка поверхности образца в плазме УВЧ-разряда при температуре 40оС, общем давлении смеси Н+Н2 Р≈10 Па, степени диссоциации плазмы 10% в течении 20 мин.
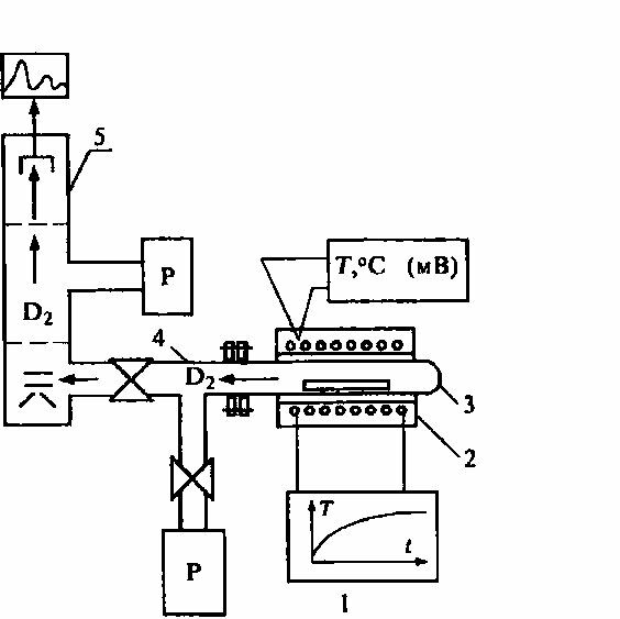
Получение воспроизводимых результатов также требует создания устройства, обеспечивающего подготовку идентичных по свойствам образцов. Такое устройство включает систему вакуумного отжига (Pост.≤10-5Па) металлических материалов (Т≤1000°С) и очистки поверхности электролитически гидрогенизированных дейтерированных образцов в безэлектродной низкотемпературной водородной или дейтериевой плазме УВЧ-разряда. Система вакуумного отжига (рис. 11) состоит из прогреваемой до 1000°С ячейки, сочлененной через шлюз с промежуточным насосом. Контроль за процессом отжига осуществляется масс-спсктрометрически.
Очистку поверхности проводят в кварцевом реакторе при непрерывной прокачке над образцом спектрально-чистого водорода (дейтерия). Диссоциация водорода (дейтерия) осуществляется безэлектродным, емкостным УВЧ-разрядом. Спектрально-чистый водород получается в процессе диффузии дейтерия сквозь нагретый палладий (рис. 11). Данное устройство выполняет 2
Рисунок 11: Устройство для очистки поверхности металлов и введения изотопов водорода в плазме УВЧ разряда:1- электролизер: 2 - палладиевый натекатель, 3 - образец; 4 -кварцевый реактор; 5 - устройство для возбуждения емкостного УВЧ-разряда: 6 - цилиндрическая печь: Р - насосы: ИП - источник питания
функции. Кроме вакуумного отжига с его помощью также можно проводить насыщение образцов водородом из плазмы УВЧ-разряда.
Введение водорода в образцы для проведения экспериментов по термогазовыделению может осуществляться тремя способами:
-
электролитически,
-
из водородной газовой атмосферы, путем повышения ее давления,
-
плазменно.
Введение водорода из плазмы УВЧ-разряда обеспечивает чистоту поверхности насыщаемого образца. При плазменном введении поверхность металлов не покрывают оксидными слоями, поскольку водород является эффективным восстановителем. Помимо этого, плазменное введение может быть проведено при самых различных температурах образца в широком интервале давлений внешней водородной атмосферы. Температура введения водорода в металл определяется положением максимума на кривой термогазовыделения и, как правило, должна быть несколько ниже температуры, соответствующей максимуму термогазовыделения. В данном случае устройство использовалось для введения дейтерия в образцы.
Устройство для плазменного введения дейтерия (см. рис. 11) состоит из электролизера для получения газообразного дейтерия, который очищался от примесей диффузией сквозь нагретый палладий и непрерывно прокачивался над образцом, помещенным в кварцевый реактор. Рабочее давление в реакторе регулировалось температурой палладиевого натекателя и составляло обычно ≈ 10 Па. Диссоциация дейтерия над образцом осуществлялась в безэлектродном (емкостном) УВЧ-разряде. Образцы нагревались от 20 до 800 °С. Плазменное введение дейтерия в металлы снимает проблемы, связанные с подготовкой идентичного состояния поверхности образца при его дейтерировании и при подготовке его к измерениям по газовыделению.
Установка для исследования систем металл-водород методом термостимулированной десорбции.
Типичная установка для изучения термостимулированной десорбции представлена на рис. 12. Она включает токовый блок программируемого нагрева, обеспечивающий линейное изменение температуры у цилиндрической печки, расположенной на внешней стороне вакуумной ячейки, в которую помещаются исследуемые образцы. Устройство программируемого нагрева позволяет вести линейный нагрев образцов от 20 до 1000 °С со скоростью от 0,1 до 5 К/с. Вакуумная ячейка сопряжена через шлюзовую камеру с времяпролетным масс-спектрометром. Такая конструкция допускает быструю смену исследуемых образцов и проведение непрерывного анализа выделяемых при нагреве газов с массами от 1 до 600 а.е.м. В измерительной ячейке вакуум не хуже 10-5 Па. Финишная откачка является безмасляной и осуществляется магниторазрядными насосами.
Относительная погрешность масс-спектрометрического определения интенсивности плотности потока выделяющегося водорода и его изотопов из металлов не превышала 15 %. Относительная погрешность определения температуры образца - не более 5 %. Эта установка содержит все необходимые элементы для проведения термодесорбционных
Однако, в последнее время существует тенденция объединения термостимулированной десорбции и радиационностимулированной десорбции.
Рисунок 12: Блок-схема установки для изучения термостимулированной десорбции: 1 - блок программируемого нагрева: 2 - цилиндрическая печь; 3 - вакуумная ячейка с исследуемым образцом; 4 - шлюзовая камера; 5 - времяпролетный масс-спектрометр; Р - насосы
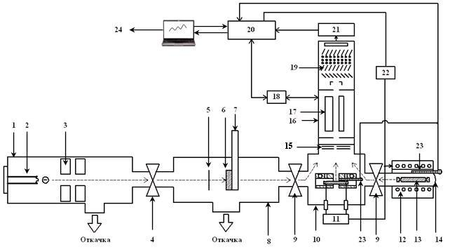
Современная установка для изучения термогазовыделения представлена на рис. 13.
Установка размещается на цельносварной станине и состоит из высоковакуумных камер и насосов; устройств нагрева и облучения, образцов электронами; масс-спектрометра и системы регистрации масс-спектров остаточных газов и спектров термостимулированного газовыделения. Высоковакуумная система имеет три ступени откачки для получения высокого вакуума: 1) форвакуумный насос; 2) цеолитовые насосы; 3) турбомолекулярный насос (HBT-100 ФО) и магниторазрядный насос (НОРД-250). Это дает возможность достигнуть предельного (минимального) давления, равного 10-6 Па. Исследование газовыделения при линейном нагреве, можно проводить как с помощью внешнего нагрева нихромовым нагревателем (нагрев до температуры ~1000 ̊С), так и с помощью нагрева прямым пропусканием тока через образец в условиях высокого вакуума до температуры 2000 ̊С. Вместо устройства 6, 7 (рис. 1) легко устанавливается ячейка для исследования проницаемости водорода через металлические мембраны, представляющая
Рисунок 13: Функциональная схема установки для исследования термо- и радиационнно-стимулированного газовыделения:1 – электронная пушка; 2 – катодный блок электронной пушки; 3 – фокусирующая система электронной пушки; 4 – высоковакуумный затвор; 5 – флажок (вольфрамовая фольга для измерения тока электронов); 6 – образец для радиационно-стимулированных исследований; 7 – устройство охлаждения образца; 8 – титановая вакуумная камера; 9 – высоковакуумные вентили; 10 – камера высокотемпературного нагрева образца (2000 ̊С и выше); 11 – блок высокотемпературного нагрева; 12– внешний нагреватель; 13 – образец низкотемпературного нагрева (до 1000 ̊С); 14 –камера внешнего нагрева; 15 – ионизатор масс-спектрометра; 16 – масс-спектрометр;17 – квадрупольный масс-анализатор масс-спектрометра; 18 – блок управления масс-спектрометром; 19 – детектор масс-спектрометра (вторичный электронный умножитель); 20 – система автоматизации; 21 – усилитель сигнала с ВЭУ; 22 – блок внешне-го нагрева; 23 – термопары; 24 – компьютер.
Результаты измерений
Типичный термодесорбционные спектр, полученный на установке, показанной на рис. 13, представлены на рис. 14. Это спектры ТДС Н2 из образца стали 12Х12М1БФ после электролитического насыщения. Видно, что через 6 часов насыщения в спектре появляется пик при температуре ~400 ̊С. При увеличении времени насыщения до 48 часов подрастает интенсивность пика в область 400–500оС (энергия связи в ловушках Eсв.~1,0–1,3 эВ/aтoм) и появляется пик около 900 ̊С ( Eсв.~2,3–2,4 эВ/aтoм).
На форму спектра ТДС и температуру максимума оказывают влияние множество факторов, таких как плотность тока насыщения образца, способ
Рисунок 14: Спектры ТСД водорода Н2 из стали 12Х12М1БФР(реакторная) после разных времен насыщения:1 – исходный образец; 2 – 6 ч., 3 – 24 час., 4 – 48 ч. Плотность тока насыщения 0,2 А/см2. Электролит 1М H2SO4.
Рисунок 15: Спектры ТДС водорода из образцов стали: 1- электролитическое насыщение (t = 2ч, J = 0,56 A/см2, 1M H2SO4), 2 - насыщение из водородной плазмы ( (Т = 400 ̊С – t = 4 ч, давление в разряде ~0.25–0.3 мм.рт.ст ), 3- насыщение из газовой атмосферы.
Из рисунка видно, что в зависимости от способа и температуры введения водорода меняется порядок заполнение водородных ловушек. При электролитическом насыщении в первую очередь заполняются низкотемпертурные ловушки и только после их полного заполнения начинается диффузия водорода вглубь образца. При плазменном насыщении и насыщении из водородной атмосферы заполнятся преимущественно высокотемпературные ловушки.
На рис. 17 изображено влияние электронного пучка на выход дейтерия из различных материалов, а на рис. 18 изображено также влияние акустического излучения на выход водорода. Эксперименты проводились на установке, изображенной на рис. 13.
Метод термостимулированной десорбции является очень мощным методом исследования систем металл-водород, позволяющим определять не только количество поглощенного образцом водорода, но и энергию связи его состояния в веществе. В сочетании с воздействием электронного пучка на образец позволяет исследовать влияние радиационной и акустической стимуляции на выход водорода из образца.
Рисунок 16: Интенсивность выхода дейтерия из нержавеющей стали 12X18H10T (a), Nb (b) и Pd (c) в режиме линейного нагрева со скоростью 0.4 K/s: 1 — без электронного пучка; 2 — с электронным пучком, E = 20 keV; I = 100 (a), 50 (b), 20 μA (c).
Рисунок 17: Интенсивность выхода водорода из нержавеющей стали марки 12X18H10T в режиме линейного нагрева со скоростью 0.4 K/s: 1 — без электронного пучка, 2 — с электронным пучком, E = 20 keV, I = 100 μA, 3 — с акустическим излучением.
Метод термоциклирования
Идея метода
Идея метода заключается в периодическом пилообразном изменении температуры исследуемого образца, помещенного в замкнутый объем с водородом при постоянной (комнатной) температуре. Снижение температуры образца приводит к поглощению водорода и, соответственно, снижению давления, а ее рост — к выделению водорода и росту давления. Количество поглощенного (выделившегося) водорода вычисляется по падению (росту) давления в ячейке известного объема по газовым законам. Для набора статистики используется многократное циклирование по температуре.
Достоинством метода является возможность изменять период колебаний температуры и тем самым давать преимущество "быстрым" процессам над "медленными".
Экспериментальная установка
Установка представляет собой цельнометаллическую высоковакуумную систему, включающую в себя времяпролетный масс-спектрометр, систему откачки, систему диффузионной очистки и напуска водорода и рабочую камеру, в которую помещались исследуемые образцы. Схема вакуумной части установки приведена на рис. 18. Рабочая камера может соединяться с системой очистки и напуска водорода, масс-спектрометром и снабжена датчиками давления. К ней монтируется автоклав, представляющий собой трубку из стали 12Х18Н10Т, заваренную с одной стороны, а другой стороной вваренную во фланец, монтируемый на вакуумную камеру. Внешний нагреватель автоклава представляет собой нихромовую печь, управляемую от ЭВМ. Датчиком температуры служит стандартная хромель-алюминиевая термопара. Тепловой контакт образца с автоклавом обеспечивается за счет плоской пружины, смонтированной на фланце, которая с помощью керамического стержня прижимает образец к заглушённому концу трубки.
Данным способом был исследован губчатый титан, получены оценки его энергии активации.
Рисунок 18: Схема вакуумной части экспериментальной установки
Метод термоциклирования обладает рядом преимуществ по сравнению со стандартным методом ТДС при исследовании кинетики взаимодействия водорода с гидридообразующими металлами:















