Пояснительная записка (1233659), страница 6
Текст из файла (страница 6)
Для практической реализации предлагаемых решений целесообразно применить пьезоэлектрический датчик давления в цилиндре совместно с преобразователем “ток - напряжение”, т.к. в этом случае результатом измерения будет не давление, а требуемая для анализа величина - скорость изменения давления.
4 ОБОРУДОВАНИЕ И МЕТОДИКА УСОВЕРШЕНСТВОВАННОГО МЕТОДА ОПРЕДЕЛЕНИЯ ЦЕТАНОВОГО ЧИСЛА
4.1 Выбор измерительного оборудования
Сегодня наибольшее распространение получили датчики, основанные на пьезоэлектрическом эффекте, поскольку они просты в конструкции и надежны.
Принцип действия этих датчиков основан на эффекте появления заряда на гранях природных и искусственных материалов с кристаллической структурой при механическом воздействии на них. Для примера можно привести
, который имеет правильную шестиугольную кристаллическую решетку, на которой по углам расположены ионы кремния и кислорода, имеющие четыре положительных и четыре отрицательных элементарных заряда. В кристаллической решетке имеются три оси, которые называют электрическими.
Чаще всего в качестве преобразователей используют X-ориентированный кварц, который представляет круглую или прямоугольную пластинку. Эта пластина вырезается из кристалла таким образом, чтобы ее главные плоскости были перпендикулярны одной из электрических осей. Плоскости покрывают серебряными электродами, чтобы образовать конденсатор, способный заряжаться за счет приложенного механического напряжения. В зависимости от того, какой будет величина нагрузки, такой же величины и будет заряд.
Для датчиков давления существенным свойством является температура точки Кюри, при которой пьезоэффект исчезает, если температура для кварца составляет 573°C.
Необходимо учитывать, что значение этой температуры не является верхним пределом рабочей температуры датчика. Существует температурная зависимость показаний преобразователя. Например, для кварца в области температур от 0 до 200 °C температурная погрешность составляет 0,017%, т.е. при 200°C (473 К) дополнительная погрешность составит около 3,4%. Изменения электрических свойств кварца начинаются с температуры 150°C и выше [10]. Поэтому большинство конструкций пьезоэлектрических датчиков давления содержит полости для принудительного охлаждения его элементов проточной водой.
Наиболее удачной конструкцией датчиков этого типа можно считать датчик RFT (Германия) (рис. 4.1).
| Рисунок 4.1 - Датчик давления конструкции RFT: 1 – штуцер; 2 – мембрана разделительная; 3 – модуль в сборе; 4 – корпус; 5 – штуцеры для подвода воды; 6 – гайка стопорная; 7 – контакт; 8 – изолятор керамический; 9 – проводник; 10 – изолятор стеклянный; 11 – кварцевые диски; 12 – шайбы медные; 13 – общий электрод; 14 – корпус модуля; 15 – стакан с измерительной мембраной. |
Датчик выполнен на базе измерительного модуля 3, который используется в датчиках различного назначения. В модуль входят две кварцевые пластины, которые повернуты положительными полюсами друг к другу. После сборки модуля пластины предварительно сжаты, что позволяет устранить нелинейность пьезоэлектрического модуля кристалла при изменении механических напряжений. Известно, что для кристаллов кварца [11] с увеличением напряжения от 0 до 10 кг/мм2 пьезомодуль уменьшается на 6%, а с уменьшением - остается практически неизменным.
На сегодняшний день ведущими лидерами по производству датчиков давления является фирма «AVL» (Австрия). Данная фирма разработала датчики давления с использованием охлаждения, так и не требующие его. На рисунке 4.2 представлены датчики с водяным охлаждением и пьезоэлектрические мини-датчики серии GM и GU.
GU датчик построен на высокотемпературном пьезоэлектрике – ортофосфате галлия GaPO4, который является аналогом -кварца. Изображенные на рисунке датчики GM12D и GU12P считаются компактными и легкими.
Установка датчиков этого типа наиболее благоприятна для четырехтактных двигателей внутреннего сгорания с частотой вращения вала 900 мин-1, поскольку они способны непрерывно работать 3700 часов. Также датчики «AVL» обладают высокими характеристиками, приведенные в таблице 4.1.
Таблица 4.1
Характеристики датчиков типа «AVL»
| Параметры, размеры | Датчики | |||
| QC34D | QC43D | GU12P | GM12D | |
| Рабочий диапазон давления, МПа | 0-25 | 0-20 | 0-20 | 0-20 |
Продолжение табл. 4.1
| Чувствительность, пКл/МПа | 190 | 680 | 150 | 150 |
| Собственная частота, кГц | 69 | 50 | 130 | 130 |
| Нелинейность, % | 0,3 | 0,2 | 0,3 | 0,3 |
| Охлаждение | водяное 20 л/ч при давлении 0,2 МПа | не требуется | ||
| Предел диапазона температуры, 0С | не нормируется | 400 | ||
| Емкость, пФ | 10 | 18 | 7 | 7 |
| Масса, г | 15 | 34 | 5 | 2,3 |
В ходе данного исследования мной был выбран датчик давления фирмы «AVL» типа QC34D. Как говорилось ранее (подраздел 3.6), этот датчик необходим для того, чтобы результатом измерения являлась скорость изменения давления. Для этого необходимо встроить два датчика: один- в цилиндр двигателя, а другой- перед форсункой.
Датчик давления (ДД), устанавливаемый в цилиндре двигателя, соединяют с преобразователем “ток-напряжение”, способствующий отображать сигнал, идущий от датчика, на индикаторную диаграмму- зависимость максимальной скорости изменения давления от угла поворота коленчатого вала.
Датчик, устанавливаемый перед форсункой, необходимо соединить с усилителем заряда, который также с помощью индикаторной диаграммы отобразит сигнал с зависимостью давление в цилиндре от угла поворота коленчатого вала.
Схема установки, необходимая для усовершенствования методики определения цетанового числа, включает в себя:
-
установка;
-
датчики давления;
-
преобразователь “ ток-напряжение”;
-
усилитель заряда;
-
аналого-цифровой преобразователь;
-
устройство согласования последовательного интерфейса;
-
персональный компьютер.
Схематически данное оборудование изображено на рисунке 4.3.
Рисунок 4.3- Схема оборудования для определения цетанового числа с использованием установки ИТД-90
На сегодняшний день существует диагностический комплекс “ Магистраль”, который можно использовать как вариант для реализации данной схемы. В комплекс входит локальная станция быстродействующих измерений (ЛСБИ), которая представляет собой мини ЭВМ с собственным процессором, оперативной памятью, аналого-цифрового преобразователя, контроллерам ввода данных и обменом данных. В основе данного комплекса лежит такая же система, как и была предложена мной- к ЛСБИ подключаются датчики давления, которые преобразуют сигнал. Он попадает по линиям связи в аналого-цифровой преобразователь, где происходит преобразование сигнала в цифровой вид. С помощью блока сопряжения и управления (БСУ) результат выводится на экран ПК.
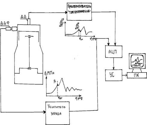
Для более подробного разъяснения предложенной схемы оборудования, был изображен рисунок 4.4, на котором давление от датчика давления в цилиндре (ДД) преобразуется в электрический сигнал, пропорциональный току или напряжению на величину полученного давления. Датчик давления перед форсункой (ДДФ) нужен для того, чтобы определить давление в топливопроводе. Он также преобразует сигнал в электрический. Этих два сигнала поступают в аналого-цифровой преобразователь, в котором происходит преобразование сигналов в цифровой вид, и с помощью устройства согласования последовательного интерфейса поступает на ПК. Схематично описанное можно увидеть на рисунке 4.5.
Рисунок 4.5- Структурная схема предлагаемого оборудования для усовершенствования методики определения цетанового числа
4.2. Методика контроля теплового состояния установки и определения цетанового числа
В ходе предложенной методике был описан способ определения цетанового числа с помощью замены давления в конце сжатия на величину максимальной скорости нарастания давления. Для этого было предложено оборудование (рисунок 4.5), которое поспособствует реализации задуманного метода. С помощью этой непростой схемы имеется возможность избежать недостатков, описанных в подразделе 3.6.
Для определения цетанового числа с помощью предлагаемой методики необходимо выполнить ряд действий:
-
Изменяя степень сжатия во время работы установки на исследуемом топливе добиваются достижения максимальной скорости изменения давления
некоторой заданной заранее величины (рисунок 4.6), соответствующей “стандартному” режиму установки. -
Следующий шаг- определение периода задержки воспламенения
. Для этого необходимо на индикаторных диаграммах определить угол процесса сгорания
п.сг.т топлива и угол подачи топлива
п.т.. Разность между этими углами и будет определять период задержки воспламенения топлива:
=
п.сг.т-
п.т. (1.3)
-
После определения периода задержки воспламенения мы с легкостью можем определить цетановое число с помощью графика зависимости ЦЧ(
), представленного на рисунке 4.7, а также для получения более точного результата можно определить с помощью уравнения, представленного на диаграмме.
Рисунок 4.6- Индикаторные диаграммы зависимости давления в цилиндре от угла поворота коленчатого вала
Рисунок 4.7- Зависимость цетанового число от периода задержки воспламенения
Предложенный метод определения цетанового числа, на мой взгляд, является более быстрым, эффективным и современным.
некоторой заданной заранее величины (рисунок 4.6), соответствующей “стандартному” режиму установки. 














