Пояснительная записка (1219992), страница 8
Текст из файла (страница 8)
- заправка резервуара смазкой – 1 раз в полгода;
- замена (заправка) сорокалитрового газового баллона – 1 раз в год (при начальном давлении газа в баллоне не менее 150 кгс/см2);
- замена батареи питания – 1 раз в год;
- способ заправки смазкой в условиях эксплуатации – с помощью заправочного устройства с ручным приводом;
- продолжительность заправки – 30–40 минут.
Смазочные материалы: отечественные смазочные материалы (смазка «СПЛ» – от минус 10 до плюс 60 0С; «ПУМА-М» – от минус 15 до плюс 110 0С); импортные смазочные материалы: (Tribol GmbH «Molub-Allou Biotop 9418» – от минус 20 до плюс 60 0С; Rhenus LubGmbH «Rhenus Norlih BWN000» – от минус 25 до плюс 120 0С).
Размещение СПР-02.
Путевой рельсосмазывателей может быть установлен в кривой или на стрелочном переводе таким образом, чтобы колеса проходящих железнодорожных составов распределяли смазку вдоль рельса. Когда движение поездов происходит в двух направлениях, рельсосмазыватель устанавливается в середине кривой. Если движение одностороннее, то рельсосмазыватель должен быть установлен в начале кривой. На рисунке 6.1 представлены варианты размещения рельсосмазывателей в кривых и на стрелочных переводах [14].
Из рисунка 6.1. можно сделать вывод, что для захвата смазки гребнями колес, рельсосмазыватель следует размещать не в точке начала кривой, а через один – два десятка метров – там, где гребни колес начинают прижиматься к наружному рельсу.
а) в середине кривой
б) на входе в кривую
в) на стрелочном переводе
г) на симметричном стрелочном переводе
Рисунок 6.1 – Варианты размещения рельсосмазывателей
Устройство и принцип действия стационарного путевого рельсосмазывателя СПР-02.
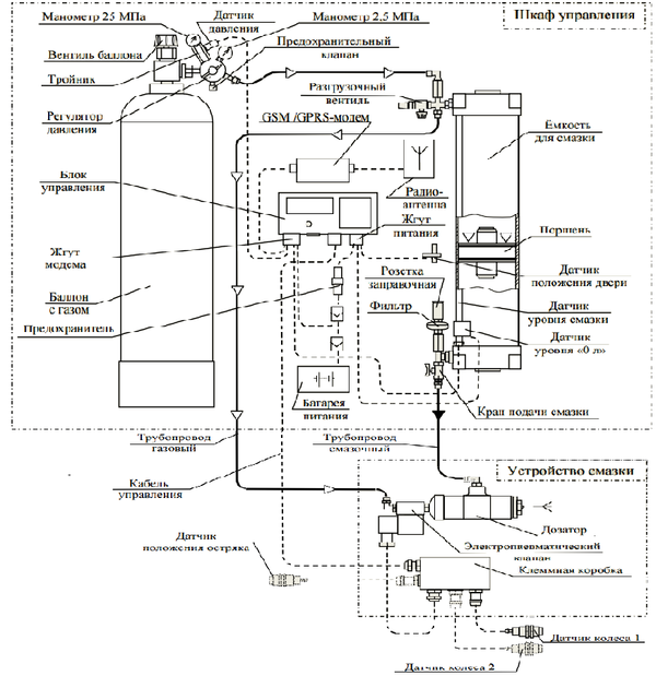
Стационарный путевой рельсосмазыватель СПР-02 состоит из двух конструктивных узлов - смазывающего устройства и шкафа рисунок 6.2. Смазывающее устройство содержит два бесконтактных датчика обнаружения гребней колес и форсунку (дозатор) с электропневматическим клапаном [14].
Шкаф содержит газовый баллон с регулятором давления, резервуар для смазки, электронный блок управления и электрическую батарею питания. Смазывающее устройство закрепляется на рельсе, а шкаф располагается на обочине или откосе балластной призмы. Рядом со смазывающим устройством, на рельсе, закрепляется датчик обнаружения колеса проходящего состава (датчик колеса) и поддон для сбора отработавшей смазки. В базовом исполнении используется один датчик колеса (датчик 1) и выбросы смазки осуществляются при движении состава в любом направлении. Это исполнение целесообразно применять на однопутных участках пути при условии монтажа рельсосмазывателя в середине кривой.
Кожух и Смазывающее устройство
Платформа (фундамент)
Датчик 2
Датчик 1
Крепление шкафа к фундаменту
Муфта
Защитный шланг
Рисунок 6.2 – Стационарный путевой рельсосмазыватель СПР-02
Смазывающее устройство и шкаф связаны шлангами подачи смазки и газа, а также электрическим кабелем для подключения датчиков и электропневматического клапана подачи газа в форсунку (дозатор) смазывающего устройства.
Для более эффективного использования смазки могут устанавливаться два датчика колеса (датчик 1, датчик 2). В этом случае выбросы смазки будут осуществляться только при движении железнодорожных составов в одном направлении [14].
Рельсосмазыватель может быть использован и для смазывания остряков стрелочных переводов – как обыкновенных, так и симметричных. В случае смазывания остряков стрелочных переводов дополнительно используется датчик положения остряка (датчик 3). В исполнении для симметричного стрелочного перевода рельсосмазыватель, кроме того, содержит дополнительное смазывающее устройство для второго остряка.
Источником давления в системе является стандартный газовый баллон, заправленный азотом с начальным давлением до 19,6 МПа (200 кгс/см2). Рабочее давление в системе (0,6–0,7 МПа) создается при помощи стандартного регулятора давления. Газ из баллона через регулятор давления, который редуцирует его, направляется в резервуар для смазки и давит на поршень, разделяющий резервуар. Смазка из резервуара под давлением постоянно поступает через шланг в форсунку (дозатор) смазочного устройства [14].
Функциональная схема базового исполнения рельсосмазывателя (с одним смазывающем устройством и одним датчиком колеса) приведен на рисунке 6.3.
При приближении железнодорожного состава вибродатчик смазывающего устройства улавливает вибрацию рельса и сигнал от него поступает в электронный блок управления. По сигналу вибродатчика активируется работа датчиков колеса. При прохождении поезда гребни колес проходят над датчиками. Сигналы от датчиков поступают в электронный блок, который, в зависимости от заданного режима работы, формирует импульсы управления электропневматическим клапаном форсунки (дозатора) для инициирования выброса смазки. При каждом импульсе электропневматический клапан открывается на время 0,15 с и форсунка производит выброс порции смазки на боковую поверхность рельса. Для обеспечения распределения смазки вдоль рельса и ее хорошего захвата гребнями колес, выброс производится в четыре точки, расположенные вдоль рельса в горизонтальной плоскости. Расстояние между ними – 100–150 мм.
Размер каждой точки 8–10 мм. Расположение точек по уровню - регулируемое. Один выброс содержит приблизительно 0,35 см3 смазки. Число выбросов во время прохождения каждого состава определяется либо количеством проходящих осей, либо временным интервалом между выбросами.
Шкаф управления
Емкость для смазки
Поршень
Устройство смазки
Трубопровод газовый
Датчик
положения остряка
Кабель управления
Датчик
колеса 1
Датчик колеса 2
Дозатор
Электропневматический клапан
Клеммная коробка
Трубопровод смазочный
Датчик положения двери
Датчик уровня смазки
Датчик
уровня «0л»
Кран подачи смазки
Батарея питания
Радиоантенна
Жгут питания
Розетка заправочная
Фильтр
Разгрузочный вентиль
GSM/GPRS-модем
Предохранитель
Баллон с газом
Жгут модема
Блок управления
Предохранительный клапан
Датчик давления
Манометр 2,5 МПа
Манометр 25 МПа
Вентиль баллона
Тройник
Регулятор давления
Рисунок 6.3 – Функциональная схема рельсосмазывателя
Эти параметры, в свою очередь, могут иметь фиксированные значения или, для оптимального расхода смазки – зависеть от скорости движения поезда. Выбросы смазки осуществляется в моменты, когда попадание на колесо исключено [14].
Для эффективного использования смазки учитывается и направление движения поезда: входит поезд в кривую или выходит из нее.
В исполнении с двумя смазывающими устройствами, работающими на одну рельсовую нить, форсунки надо располагать вдоль рельса на расстоянии 1,5 метра друг от друга. Такое расстояние обеспечивает наиболее эффективный захват смазки гребнями колес подвижного состава. С двумя смазывающими устройствами целесообразно применять в кривых малого радиуса с интенсивным боковым износом головки рельса.
Рельсосмазыватель может быть использован и для смазывания остряков как обычных, так и симметричных стрелочных переводов. Среднестатистические значения коэффициента бокового износа рельса при эксплуатации - в диапазоне от 0.07 до 0,2 (5–15 раз), в зависимости от качества рельса и типа используемой смазки. Длина смазываемого участка рельса варьируется от 200 до 800 м, в зависимости от параметров настройки, радиуса кривой, площади контакта гребня колеса с рельсом, числа колес и типа смазки. С целью экономного использования газа и энергии батареи питания предусмотрена блокировка работы рельсосмазывателя при опустошении резервуара для смазки, а также при достижении критических значений температур для различных типов смазок [14].
На рисунок 6.4 изображен общий вид смазывающего устройства при расположении в пределах остряка.
Рекомендации по установке рельсосмазывателей перед стрелочными переводами.
С целью снижения бокового износа элементов стрелочных переводов и продления их срока службы на станциях с большим путевым развитием и интенсивным движением поездов применяются рельсосмазыватели.
Рельсосмазыватели рекомендуется устанавливать:
- при интенсивности движения поездов на боковое направление стрелочных переводов;
- при интенсивности движения электропоездов;
- при наличии стрелочных переводов в кривых участках пути;
- на сортировочных горках [14].
Рельс
Остряк
Поддон
Датчик положения остряка
А
А(2:1)
Защита кабеля
Колпачок защитный
Защита датчика
Стопорные шайбы
Рисунок 6.4 – Смазывающее устройство
Рекомендации по установке рельсосмазывателей перед стрелочными переводами:
- в каждой горловине станции однопутных и двухпутных участков, поскольку гребни колес проходящих поездов захватывает смазку рельсосмазывателей и разносят ее вдоль рельса в направлении движения поезда, рельсосмазыватели устанавливаются вблизи первого стрелочного перевода и с учетом месторасположения магистралей пневмоочистки стрелок;
- на сортировочной горке перед стрелочным переводом, расположенным в голове горки;
- возможна установка рельсосмазывателей по двум рельсовым нитям, в зависимости от количества правых и левых кривых;
- при эксплуатации стрелочных переводов в кривых участках пути рельсосмазывателей устанавливают перед стрелкой на наружном рельсе в конце переходной кривой [14].
Количество рельсосмазывателей необходимо рассчитывать, исходя из того, что надежная зона их действия 400–500 метров. Не допускается устанавливать рельсосмазыватели на участках, засоряемых абрезидными засорителями (песком, рудой и т.п). Для обслуживания рельсосмазывателей необходима бригада из двух человек на 10–15 рельсосмазывателей. На дистанциях должны разрабатываться графики осмотра, регулировки и заправки рельсосмазывателей. Для наиболее быстрой заправки воздухом рельсосмазыватели рекомендуется устанавливать в пределах дистанции.
Достоинства лубрикатора СПР-02.
На дороге лубрикаторы типа СПР-02 применяются. Анализ существующих стационарных лубрикаторов позволил предложить в качестве прототипа конструкцию лубрикатора, использующего как источник энергии - энергию сжатого газа (азота).
Характерной особенностью лубрикатора СПР-02:















