Сливка А.В. (1209024), страница 9
Текст из файла (страница 9)
Рисунок 5.1 – Схемы питания высоковольтной линии автоблокировки
В смешанной системе (рисунок 5.1, а) максимальное расстояние между двумя смежными пунктами питания устанавливают таким, чтобы падение напряжения в линии при максимальной нагрузке не превышало 10 %. На участках без электротяги высоковольтные линии автоблокировки получают питание от всех имеющихся на участке источников электроэнергии достаточной мощности, а на участках электротягой от всех тяговых подстанций. В этом случае допускается изменение напряжения источника питания на (5 10) % номинального значения. На электрифицированных участках высоковольтные линии подключаются к тяговым подстанциям (рисунок 5.1, б). Во избежание перебоев действия автоблокировки при повреждениях линии или ремонте предусматривают резервную высоковольтную линию.На участках с электрической тягой постоянного тока в качестве резервной используют линию электропередачи (ЛЭП) напряжением 10 кВ, подвешенную, как правило, на опорах контактной сети. На электрифицированном участке применяют трехпроводную трехфазную линию напряжением 6 и 10 кВ с изолированной нейтралью. Различают четыре основные схемы питания (рисунок 5.2): консольная, встречноконсольная, консольная с двумя линейными трансформаторами и консольная с резервной линией. При консольной схеме (рисунок 5.2, а) напряжение в высоковольтную линию автоблокировки подается от тяговой или ближайшей трансформаторной подстанции. Расстояние между смежными пунктами обычно не превышает 50 км. Линия секционируется при помощи разъединителей. Из двух смежных пунктов питания основной включен, а резервный только при отключении основного или при ремонтных работах на линии. При встречноконсольной схеме питания (рисунок 5.2, б) предусмотрен нормально отключенный пост секционирования в середине фидерной зоны. Для повышения надежности электроснабжения и проведения плановых ремонтов иногда устанавливают резервный трансформатор возле каждого сигнального устройства.
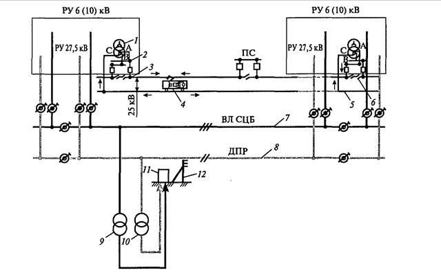
Рисунок 5.2 – Схемы питания высоковольтной линии автоблокировки
На рисунке 5.2 цифрами пронумерованы: 1 силовой тяговый трансформатор; 2 РУ 27,5 кВ; 3 контактная подвеска; 4 ЭПС; 5 тяговая рельсовая цепь; 6‑ нейтральная вставка; 7 ВЛ СЦБ (основное питание); 8 система ДПР (резервное питание СЦБ и других НП); 9 силовая опора основного питания устройств СЦБ; 10 – силовая опора резервного питания устройства СЦБ; 11 – релейный шкаф; 12 – светофор.
Надежность электроснабжения потребителей сигнализации централизации и блокировки в значительной мере зависит от технического состояния и уровня эксплуатации воздушных линий, по которым мощность подается от основных и резервных пунктов питания к линейным. От линейных пунктов напряжение поступает в устройства сигнализации централизации и блокировки, его распределением и обслуживанием занимаются работники службы сигнализации и связи. На высоковольтные линии и линейные пункты приходится от 56 до 76,9 % доли отказов, на высоковольтные линии - от 38,4 до 54,6 %. При интенсивном увеличении протяженности этих линий и движения поездов появилась необходимость повышения уровня технического состояния и эксплуатации отдельных элементов и линий в целом. Трасса воздушной линии сигнализации централизации и блокировки должна проходить по свободной от линии связи стороне железнодорожного полотна, при наличии линии связи с обеих сторон полотна; предпочтение отдают той стороне, где расположена линия связи министерства путей сообщений. Конструктивное выполнение и габариты линии в основном определяют климатическими условиями района и характеристикой местности по населенности, где она проходит.В зависимости от климатических условий района по гололеду проектируют следующие типы воздушной линии сигнализации централизации и блокировки: нормальный (Н) – толщина стенки льда на проводе не превышает 10 мм; усиленный; (У) – толщина стенки льда достигает 15 мм; особо усиленный (ОУ) – толщина стенки льда достигает 20 мм. В районах где гололед имеет толщину стенки более 20 мм, требует составление индивидуального проекта с разработкой нетиповых конструкций[8].
В типовом проекте на унифицированные железобетонные опоры высоковольтно – сигнальных линий автоблокировки напряжением 6 (10) кВ их предусмотрительно собирать из железобетонных центрифугированных стоек типов 170/10–2Ж–В и 170/11–2Ж–В (длиной 10 и 11 м соответственно) и коробчатых стоек типов К10 – 2 – В и К11 – 2 – В . Стойки обоих типов изготавливают из бетона с предварительным натяжением арматуры из высокопрочной проволоки диаметром 4 мм у центрифугированных и 5мм у коробчатых. Наряду с железобетонными стойками Минтрансстроя могут применяться железобетонные стойки типа СВб–2,5–110 Минэнерго, которые изготавливают из вибрационного предварительно напряженного железобетона.
Железобетонные опоры, устанавливаемые в населенной местности ( территории городов, поселков, железнодорожных станций, деревень, промышленных и сельскохозяйственных предприятий, портов, пристаней, парков, бульваров, пляжей) должны иметь защитное заземление. Железобетонные опоры воздушных линий сигнализации централизации и блокировки, расположенные в ненаселенной местности, заземляют, когда емкостные токи замыкания на землю превышают 5 А. Релейная защита фидеров от однофазных замыканий на землю в этом случае может действовать на сигнал. Во всех остальных случаях производить заземление опор воздушных линий сигнализации централизации и блокировки в ненаселенной местности не требуется, но при емкостных токах более 5А должна действовать на отключение этих фидеров. Сопротивление заземляющих устройств опор в летнее время в грунтах с удельным сопротивлением до 100 Ом м должно быть не более 30 Ом, а в грунтах с выше 100 Ом м – не более 0,3 Ом. В фундаментной части стоек на расстоянии 2,2 м выполняется гидроизоляционное покрытие. В целях сокращения типов элементов опор и повышения технологичности их изготовления конструкции анкерных угловых опор разработаны таким образом, что позволяют получить анкерные и концевые опоры. В этом случае подкос и элементы его крепления не ставят. Угловые промежуточные опоры могут быть получены из анкерных (концевых) путем установки специальной траверсы без применения подтраверсников. Для опор применяются железобетонные приставки трапецеидального сечения из ненапряженного железобетона марок Пто–2,24,25, Пто–4,26 из предварительно напряженного железобетона. На эти типы приставок следует переходить, заменяя приставки таврового сечения марок Т–1– 4,251,25, Т–2–4,252,25. При соединении стоек с приставками внахлестку длину стыка рекомендуется принимать при длине пасынка 4,25 м – 1,1 м, а при 6 – метровой приставке – 1,5м. Бандажи выполняют из мягкой стальной оцинкованной проволоки диаметром 4мм. Допускается применение неоцинкованной проволоки диаметром 5 – 6 мм при условии покрытия ее асфальтовым лаком. Число витков проволоки в бандажном соединении зависит от горизонтальных усилий, действующих на него. Воздушная линия автоблокировки выполняется: стальными однопроволочными проводами диаметром 5 миллиметров (ПСО5), биметаллическими проводами диаметром 4 и 6 миллиметров (БМ4, БМ6), стальными многопроволочными проводами ПС25, ПС35, а также сталеалюминевыми неизолированными проводами АС25, АС35, АС50. Провода крепятся на изоляторах ШФ10В и ШС10 при деревянных и на изоляторах ШД20 при железобетонных опорах. Каждая сигнальная точка (светофор с комплексом реле и других устройств) питается от однофазного масляного трансформатора ОМ напряжением 230 В. В качестве резерва используют линию ДПР и специальные комплектные трансформаторные подстанции КТП с двумя трансформаторами ЗНОМ35 мощностью 2 кВА. Трансформаторы защищены от перенапряжения трубчатыми разрядниками и присоединены к высоковольтным проводам через разъединители. Для объектов электрической централизации (ЭЦ) применяется централизованная и местная системы питания. При первой все устройства ЭЦ получают питание от источников, установленных на центральном посту, которые соединены кабельными линиями с разными трансформаторными подстанциями железнодорожного узла. Система местного питания распространенна на малых станциях и характеризуется тем, что в каждой горловине станции или у групп стрелок установлены источники электропитания. На посту ЭЦ крупных станций имеются трансформаторы, понижающие напряжение с 380 до 220 В, которые через выпрямители поступают к светофорам, рельсовым цепям и лампам табло. Стрелочные электроприводы и реле работают на постоянном токе. для питания стрелочных переводов на посту централизации установлена рабочая батарея. На посту ЭЦ имеются два фидера основной и резервный, или резервный собственной электростанции. Питание устройств входных светофоров производится от линии автоблокировки через трансформаторы ОМ.
Устройство ЭЦ промежуточных станций получают основное питание от линии автоблокировки. В каждой горловине станций и в помещении дежурного по станции установлены трансформаторы ОМ, от которых переменный ток напряжением 220 В поступает к понижающим трансформаторам и затем к стационарным светофорам, рельсовым цепям и лампам табло.
Для питания каждой сигнальной точки на опорах линий основного и резервного питания 6(10) кВ устанавливаются понижающие линейные трансформаторы типа ОМ-0.63 (1.25) или ОМ-4(10) для питания устройств СЦБ на малых станциях. Технические параметры трансформаторов приведены в приложении. Подключение трансформаторов к линии производиться через комбинированные предохранители- разъединители типа ПКН с номинальным током плавкой вставки 0.5-1.0 А. Для защиты от перегрузки ОМ-0,63(1.25) такие плавкие вставки чрезмерно велики. От грозовых и коммутационных перенапряжений на высокой стороне трансформаторы защищены разрядниками соответствующего типа РВП-6(10)[18].
Силовая цепь напряжением 220 В выполняемая двумя проводами (ПХ и ОХ) в металлической трубе, спускается в смонтированный на уровне 1.3-1.5 м кабельный ящик (КЯ). Предохранители ПКН при замыкании спускаемых проводов не срабатывают, поэтому изоляция проводов должна быть очень надежная, в крайнем случае на провода рекомендуется надевать хлорвиниловую трубку. В кабельном ящике в проводе ОХ устанавливается автоматический выключатель многократного действия типа АВМ-1 для защиты кабеля и устройств релейного шкафа при перегрузках и коротких замыканиях. Однако практика показала, что после многократных срабатываний при большом токе контакты АВМ завариваются и выгорает обмотка ОМ. Для защиты от попадания высокого напряжения на сторону низкого на другом проводе ПХ на корпусе ОМа устанавливается пробивной предохранитель ПП-2. КЯ может использоваться также для перехода сигнальных проводов с линии в кабели.
5.3 Анализ методов моделирования электрических схем выбор программного обеспечения
Наиболее эффективным средством анализа работы устройств может служить компьютерное моделирование, когда вместо реальной схемы устройства используется его математическая модель, а инструментом моделирования является персональный компьютер. При использовании электронных моделей ПЭВМ применяется математическая модель со строгим описанием объекта исследования. [13]
В настоящее время на рынке программного обеспечения имеются несколько продуктов, которые могут использоваться для решения подобных расчетно-проектировочных задач. Распространенные базовые графические системы AutoCAD, Microctation являются мощными полнофункциональными системами автоматизированного проектирования (САПР). Для них разработаны приложения, позволяющие решать задачи расчета и моделирования различных областей. Но при этом системы достаточно сложны, трудны в изучении и достаточно дорогие, а предлагаемые приложения преимущественно ориентированы на машиностроение, архитектуру, и строительство.
Для первоначального ознакомления с методами машинного анализа схем наряду с пакетом Microcap (SpectrumSoftware) целесообразно использовать пакет ElectronicsWorkbench. Этот пакет работает в среде Windows и предназначен в первую очередь для студентов, но может быть полезен и при решении задач эксплуатации устройств электроснабжения. Пакет состоит из двух модулей, обеспечивающих аналоговое и цифровое ( дискретное ) моделирование. Пакет прикладных программ Multisim имеет более широкие возможности по сравнению с пакетом Workbench. Пакет Multisim предназначен для моделирования как простых, так и достаточно сложных электрических цепей. Он позволяет проводить дополнительные исследования с помощью различных приборов. Одним из основных достоинств пакета является возможность наглядного представления зависимостей указанных параметров схем от частотного сигнала на входе. При использовании электронных моделей может производиться оценка влияния параметров схемы на режим ее работы при случайном законе их изменения. Кроме того, для конкретной схемы выполняется поиск наилучшего соотношения параметров элементов схемы в соответствии с поставленной задачей. Многофункциональный пакет СКМ (Система компьютерной математики) MATLAB включает в себя вычисления, визуализацию и программирование в удобной среде, где задачи и решения выражаются в форме, близкой к математической. Графическая система MATLAB включает в себя команды высокого уровня для визуализации двух – и трехмерных данных, обработки изображений, анимации и иллюстрированной графики. Команды низкого уровня этой системы позволяют редактировать внешний вид графики и создавать графический пользовательский интерфейс для приложений MATLAB. Одним из приложений MATLAB является Simulink. Программа Simulink является приложением к пакету MATLAB. При моделировании с использованием Simulink реализуется принцип визуального программирования, в соответствии с которым, пользователь на экране из библиотеки стандартных блоков создает модель устройства и осуществляет расчеты. При этом, в отличие от классических способов моделирования, пользователю не нужно досконально изучать язык программирования и численные методы математики, а достаточно общих знаний требующихся при работе на компьютере и, естественно, знаний той предметной области в которой он работает. Для конструирования моделей из стандартных блоков, пользователю предоставляется графический интерфейс при помощи технологии <drag- and-drop>. [14]














