Исследование электромагнитной совместимости оборудования ин (1195449), страница 3
Текст из файла (страница 3)
Если изготовитель определяет или рекомендует порядок установки ОИТ, этот порядок и должен использоваться при размещении исследуемого оборудования там, где это возможно. Такое размещение должно быть типичным для нормальной практики установки. В ином случае, конфигурация испытательного оборудования, его расположение, установка и порядок включения должны соответствовать типовому применению.
Для обеспечения воспроизводимости испытаний любые результаты испытаний сопровождают детальным описанием взаимного расположения соединительных кабелей и оборудования.
Для персонального компьютера или периферийных устройств персонального компьютера, группируемых и испытываемых совместно, минимальная конфигурация включает в себя:
-
персональный компьютер;
-
клавиатуру;
-
блок визуального дисплея;
-
периферийное внешнее устройство для каждого из имеющихся протоколов ввода/вывода двух типов (последовательного и параллельного);
-
устройства специального назначения, например мышь или джойстик (при наличии в испытуемом оборудовании отдельного порта).
В начале испытаний определяют частоту, на которой наблюдаются наибольшие индустриальные радиопомехи по сравнению с нормой. Идентификацию проводят при обычных режимах функционирования ИО и характерных положениях соединительных кабелей.
Определение частот, на которых уровни ИРП являются максимальными по сравнению с нормой, проводят измерением уровней ИРП на ряде основных частот, с тем, чтобы удостовериться в выборе наиболее вероятных частот, соответствующих максимальным уровням ИРП, и в установлении соответствующих положений соединительных кабелей, размещения и режимов функционирования ИО.
2.4.2 Правила типового размещение испытательного оборудования
Размещение испытательного оборудования относительно пластины заземления должно быть эквивалентным размещению испытательного оборудования в условиях применения, то есть напольное оборудование размещают на пластине заземления, но изолированно от нее, настольное оборудование размещают на столе из непроводящего материала.
Кабель питания испытуемого оборудования должен соединяться с эквивалентом сети. Если испытуемое оборудование представляет собой систему из нескольких ОИТ, причем каждое ОИТ имеет отдельный кабель, точку подключения эквивалента сети определяют, применяя следующие требования:
-
каждый кабель питания, заканчивающийся вилкой стандартной конструкции, испытывают отдельно;
-
кабели питания или зажимы, которые в соответствии с техническими документами на ИО не определены для подключения через основной блок, испытывают отдельно;
-
кабели питания или зажимы, которые в соответствии с техническими документами изготовителя определены для подключения к основному блоку или другому питающему оборудованию, подключают к указанному основному блоку или питающему оборудованию. Зажимы или кабели питания основного блока или питающего оборудования подключают к эквиваленту сети и проводят испытания;
-
если в соответствии с техническими документами на ИО предусмотрено специальное электрическое соединение, необходимые технические средства для его осуществления при испытаниях должны поставляться изготовителем.
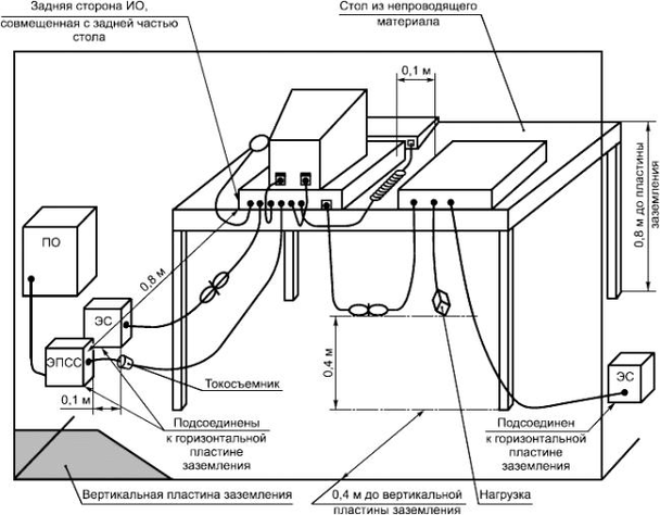
Если эквивалент сети устанавливают на поверхности пластины заземления, его размещают на расстоянии 0,8 метров от границы испытуемого оборудования и прикрепляют к пластине заземления. Указанное расстояние определяют между ближайшими точками эквивалента сети и испытуемого оборудования. Остальные блоки испытуемого оборудования и подключаемое оборудование должны находиться на расстоянии не менее 0,8 м от эквивалента сети. При испытаниях настольного оборудования эквиваленты сети могут быть размещены сбоку стола, с тем чтобы обеспечить расстояние 0,8 м между испытуемым оборудованием и эквивалентами сети.
При измерении кондуктивных ИРП на сетевых зажимах все сигнальные порты связи и сетевые порты должны быть нагружены использованием подключаемого оборудования или представительных нагрузок.
Эквиваленты полного сопротивления сети, используемые при проведении измерений на портах связи, должны находиться на расстоянии 0,8 м от границы испытуемого оборудования и прикрепляться к пластине заземления. Другие блоки, входящие в состав испытуемого оборудования, должны находиться на расстоянии не менее 0,8 м от эквивалента полного сопротивления сети.
При испытаниях настольного оборудования на кондуктивные индустриальные радиопомехи применяют два альтернативных варианта размещения.
Вариант 1 – использованием горизонтальной и вертикальной пластины заземления. Испытуемое оборудование располагают на столе из непроводящего материала высотой 0,8 м над горизонтальной пластиной заземления, на расстоянии 0,4 м от вертикальной пластины заземления. Вертикальную пластину заземления соединяют с горизонтальной пластиной заземления. Используемые при испытаниях эквиваленты сети и эквиваленты полного сопротивления сети могут быть соединены либо с горизонтальной пластиной заземления (способ а), либо с вертикальной пластиной заземления(способ б). Примеры размещения оборудования приведены на рисунке 2.1 (способ а) и на рисунке 2.2 (способ б).
Рисунок 2.1 Размещение настольного испытуемого оборудования для измерения кондуктивных индустриальных радиопомех (вариант 1, способ а).
ЭПСС - эквивалент полного сопротивления сети; ЭС - эквивалент сети;
ПО - подключаемое оборудование
Рисунок 2.2 Размещение настольного испытуемого оборудования для измерения кондуктивных индустриальных радиопомех (вариант 1, способ б).
Вариант 2 - с использованием только горизонтальной пластины заземления (например, на открытой измерительной площадке или в экранированном помещении). Испытуемое оборудование располагают на столе из непроводящего материала на высоте 0,4 м над горизонтальной пластиной заземления. Пример размещения приведен на рисунке 2.3.
ЭПСС - эквивалент полного сопротивления сети; ЭС - эквивалент сети;
ПО - подключаемое оборудование
Рисунок 2.3 Размещение настольного испытуемого оборудования для измерения кондуктивных индустриальных радиопомех на площадке для измерения излучаемых помех (вариант 2).
Для испытания напольного оборудования действуют точно такие же требования и условия, как и для настольного оборудования. Примеры размещения оборудования приведены на рисунке 2.4.
ЭПСС - эквивалент полного сопротивления сети; ЭС - эквивалент сети;
ПО - подключаемое оборудование
Рисунок 2.4 Размещение напольного испытуемого оборудования для измерения кондуктивных индустриальных радиопомех.
Для измерения излучаемых индустриальных радиопомех сетевые кабели опускают на пластину заземления, а затем прокладывают к розетке электропитания, которую прикрепляют к пластине заземления, причем она не должна выступать за поверхность пластины. Если используют эквивалент сети, то его устанавливают под пластиной заземления.
При испытании настольного оборудования на излучаемые индустриальные радиопомехи, его следует располагать на столе из непроводящего материала высотой 0,8 м над горизонтальной пластиной заземления измерительной площадки. Напольное оборудование следует располагать на пластине заземления. Примеры размещения приведены на рисунке 2.5 и рисунке 2.6.
Рисунок 2.5 Размещение настольного испытуемого оборудования для измерения излучаемых индустриальных радиопомех.
Рисунок 2.6 Размещение напольного испытуемого оборудования для измерения излучаемых индустриальных радиопомех.
Измерение напряженности поля проводят с применением антенны, устанавливаемой так, чтобы горизонтальное расстояние от границы испытательного оборудования соответствовало измерительному расстоянию (3 или 10 метров). Границу испытательного оборудования определяют по воображаемой линии, описывающей простую геометрическую фигуру, окружающую испытуемое оборудование, при этом все соединительные и внутрисистемные кабели располагают внутри этой фигуры.
Азимут антенны по отношению к испытуемому оборудованию изменяют во время испытаний для выявления максимальных значений напряженности поля индустриальных радиопомех. Допускается вращение испытуемого оборудования вокруг вертикальной оси. Если на практике это невозможно, то испытуемое оборудование оставляют неподвижным и измерения проводят при перемещении антенны вокруг ИО. Схема измерительной площадки для измерений излучаемых индустриальных радиопомех приведена на рисунке 2.7.
Рисунок 2.7 Схема измерительной площадки для измерений излучаемых индустриальных радиопомех.
2.4.3 Измерительные детекторы индустриальных радиопомех
Измерения кондуктивных помех проводят с помощью измерителей индустриальных радиопомех с квазипиковым детектором и детектором средних значений. Оба детектора могут применяться в одном измерителе индустриальных радиопомех. Измерения излучаемых помех в полосе частот от 30 до 1000 МГц проводят измерителем индустриальных помех с квазипиковым детектором.
Для уменьшения времени испытаний вместо измерителя индустриальных радиопомех с детектором средних значений или квазипиковым детектором допускается применять измеритель индустриальных радиопомех с пиковым детектором. В спорных случаях при испытаниях оборудования информационных технологий на соответствие нормам для квазипиковых значений отдают преимущество измерителю индустриальных радиопомех с квазипиковым детектором, а при испытаниях на соответствие нормам для средних значений - измерителю индустриальных радиопомех с детектором средних значений.
Антенна для измерений излучаемых помех должна представлять собой симметричный диполь. На частотах 80 МГц и выше применяют настраиваемый полуволновый симметричный вибратор, на частотах ниже 80 МГц - симметричный вибратор.
2.4.4 Условия проведения максимально достоверных испытаний
Для проведения достоверных измерений индустриальных радиопомех, представительных при различных вариантах применения локальных сетей, необходимо создать условия использования локальной сети с избытком 10% и поддерживать этот уровень в течение не менее 250 мс. Для имитации реальных условий обмена данными при испытаниях необходимо предусматривать передачу в локальной сети псевдослучайных сообщений (например, архивированных и зашифрованных файлов) и периодических сообщений: несжатых графических файлов, данных памяти, обновлений экранов, образов дисков. Если локальная сеть поддерживает передачу в течение периодов пауз, измерения проводят также во время периодов пауз.















