Диплом 2017 (1195293), страница 2
Текст из файла (страница 2)
,
где Р — потери (количество тепловой энергии, выделяемой в рассматриваемом однородном теле в 1 сек), Вт;
S — поверхность теплоотдачи, м2 ;
К — коэффициент теплоотвода (значение потерь, отводимых с единицы поверхности на каждый градус Цельсия всеми возможными способами отвода тепла: теплопроводностью, конвекцией и лучеиспусканием), Вт/(С°·м2);
изменяющееся во времени превышение температуры тела над температурой окружающей среды, С°;
с — удельная теплоемкость тела (то есть количество тепловой энергии, необходимое для того, чтобы повысить температуру единицы массы тела на 1С°, Дж/(кг·К)
m — масса тела, кг.
1.2 Виды систем охлаждения
По способу охлаждения трансформаторы делятся на следующие группы:
а) с естественным воздушным охлаждением;
б) с форсированным воздушным охлаждением;
в) с естественным масляным охлаждением;
г) с форсированным масляным охлаждением.
Трансформаторы с воздушным охлаждением называются сухими; трансформаторы с масляным охлаждением - масляными.
Все виды охлаждений трансформаторов, используемых на сегодняшний день, приведены в таблице 1.1
Таблица 1.1 - Соответствие условных обозначений видов систем охлаждения, принятых по ГОСТ, СЭВ и МЭК
| Условное обозначение вида охлаждения | Вид системы охлаждения трансформатора | ||
| ГОСТ | СЭВ и МЭК | ||
| Сухие трансформаторы | |||
| С | AN | Естественное воздушное при открытом исполнении | |
| СЗ | ANAN | Естественное воздушное при закрытом исполнении | |
| СГ | Естественное воздушное при герметичном исполнении | ||
| СД | ANAF | Воздушное с принудительной циркуляцией воздуха | |
| Масляные трансформаторы | |||
| М | ONAN | Естественная циркуляция масла и воздуха | |
| Д | ONAF | Принудительная циркуляция воздуха и естественная циркуляция масла | |
| МЦ | OFAN | Принудительная циркуляция воздуха и принудительная циркуляция масла с ненаправленным потоком масла | |
| НМЦ | ODAN | Принудительная циркуляция воздуха и принудительная циркуляция масла с направленным потоком масла | |
| ДЦ | OFAF | Принудительная циркуляция воздуха и масла с ненаправленным потоком масла | |
| НДЦ | ODAF | Принудительная циркуляция воздуха и масла с направленным потоком масла | |
| Ц | OFWF | Принудительная циркуляция воды и масла с ненаправленным потоком масла | |
| НЦ | ODWF | Принудительная циркуляция воды и масла с направленным потоком масла | |
| Трансформаторы с негорючим жидким диэлектриком (НЖД) | |||
| Н | LNAN | Естественное охлаждение НЖД | |
| НД | LNAF | Охлаждение НЖД с принудительной циркуляцией воздуха | |
| ННД | LFAF | Охлаждение НДЖ с принудительной циркуляцией воздуха и с направленным жидким диэлектриком | |
Из таблицы 1.1 делаем вывод, что автотрансформаторы АТ1 и АТ2 имеют тип охлаждения ДЦ (принудительная циркуляция воздуха и масла с ненаправленным потоком масла).
2 НАГРУЗКИ СИЛОВЫХ ТРАНСФОРМАТОРОВ 110, 220 КВ НА ПС «ХОЛМСКАЯ»
2.1 Динамика потребления электроэнергии в Холмском районе
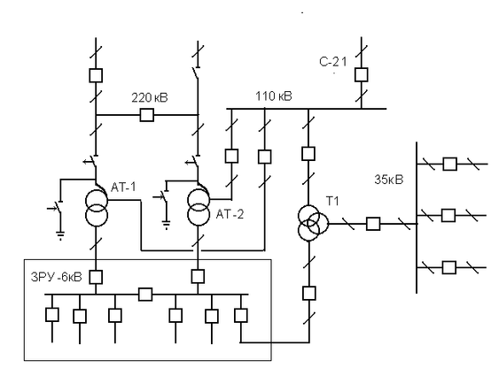
В 1986 году на ПС "Холмская", упрощенная схема которой представлена на рис. 2.1, вместо трансформаторов мощностью по 32 МВА были установлены два трех обмоточных автотрансформатора мощностью 63 МВА каждый. Замена производилась с учетом растущего населения и увеличения производственных мощностей города и района.
Рисунок 2.1 - Упрощенная схема ПС "Холмская"
Тем не менее, ожидаемого увеличения нагрузок не произошло. Более того, потребление электроэнергии в Холмском районе значительно уменьшилось. По всей вероятности, причины этого следующие:
1) экономический и политический кризис в начале 90-ых годов привел к закрытию многих предприятий и к общему спаду производства;
2) резкое падение уровня жизни вызвало отток населения;
3) использование электроэнергии стало более рациональным (например, появились энергосберегающие осветительные приборы и т.д.);
4) появилась возможность электроснабжения ряда населенных пунктов (Невельска, Горнозаводска и др.) от ПС "Петропавловская", что снизило среднюю нагрузку АТ1 и АТ2 ПС "Холмская".
Указанную тенденцию к уменьшению нагрузок легко заметить, если сравнить данные из табл. 2.1 – 2.4, в которых приведены среднесуточные нагрузки автотрансформатора АТ1 в 1999 г. и в 2015 г. зимой и летом.
Таблица 2.1 - Средние суточные нагрузки АТ1-63000/220 (1999 г., зима)
| Время | 220 кВ | 110 кВ | 6 кВ | ||||||
| Р, Мвт | Q, Мвар | S, МВА | P, Мвт | Q, Мвар | S, МВА | P, Мвт | Q, Мвар | S, МВА | |
| 0 | 16 | 4 | 16,5 | 12,5 | 3 | 13 | 3,5 | 1 | 3,5 |
| 1 | 14,5 | 4 | 15 | 11,5 | 3 | 12 | 3 | 1 | 3 |
| 2 | 14 | 4 | 14,5 | 11 | 3 | 11,5 | 3 | 1 | 3 |
| 3 | 14 | 4 | 14,5 | 11 | 3 | 11,5 | 3 | 1 | 3 |
| 4 | 14 | 4 | 14,5 | 11 | 3 | 11,5 | 3 | 1 | 3 |
| 5 | 14 | 4 | 14,5 | 11 | 3 | 11,5 | 3 | 1 | 3 |
| 6 | 14 | 4 | 14,5 | 11 | 3 | 11,5 | 3 | 1 | 3 |
| 7 | 15,5 | 4,5 | 16 | 12 | 3,5 | 12,5 | 3,5 | 1 | 3,5 |
| 8 | 18 | 5 | 18,5 | 14 | 4 | 14,5 | 4 | 1 | 4 |
| 9 | 18,5 | 5,5 | 19 | 14 | 4 | 14,5 | 4,5 | 1,5 | 4,5 |
| 10 | 19 | 5,5 | 19,5 | 14,5 | 4 | 15 | 4,5 | 1,5 | 4,5 |
| 11 | 19,5 | 5,5 | 19,5 | 14,5 | 4 | 15 | 4,5 | 1,5 | 4,5 |
| 12 | 18,5 | 5,5 | 19 | 14 | 4 | 14,5 | 4, | 1,5 | 4,5 |
| 13 | 19 | 5,5 | 19,5 | 14,5 | 4 | 15 | 4,5 | 1,5 | 4,5 |
| 14 | 18,5 | 5,5 | 19 | 14 | 4 | 14,5 | 4 | 1,5 | 4 |
| 15 | 17,5 | 5,5 | 18 | 13,5 | 4,5 | 14 | 4 | 1 | 4 |
| 16 | 17,5 | 5 | 18 | 13,5 | 4 | 14 | 4 | 1 | 4 |
| 17 | 18,5 | 5,5 | 19 | 14,5 | 4,5 | 15 | 4 | 1 | 4 |
| 18 | 22 | 6 | 22,5 | 17,5 | 5 | 18 | 4,5 | 1 | 4,5 |
| 19 | 21 | 6 | 21,5 | 16,5 | 5 | 17 | 4,5 | 1 | 4,5 |
| 20 | 20,5 | 6 | 21,5 | 16 | 5 | 17 | 4,5 | 1 | 4,5 |
| 21 | 20 | 6 | 20,5 | 15,5 | 5 | 16,5 | 4,5 | 1 | 4,5 |
| 22 | 18 | 5 | 18,5 | 14 | 4 | 14,5 | 4 | 1 | 4 |
| 23 | 18 | 5 | 18,5 | 14 | 4 | 14,5 | 4 | 1 | 4 |















