Пояснительная записка (1193248), страница 5
Текст из файла (страница 5)
(4.1)
где
- потери напора в скором фильтре, приняты 3 м по таблице 16.1 [9];
– потери напора в трубопроводе от фильтра до РЧВ, принимаются 0,8м по [1].
Вода в осветлителе находится на уровне
(4.2)
где
- потери напора в трубопроводе от скорого фильтра до осветлителя, принимаются 0,5 м по [1].
Отметка воды в смесителе складывается из величин
(4.3)
где
- потери напора от смесителя до осветлителя, принято 0,4 м по [1];
- потери напора в осветителе, принимается 0,8 м по [1].
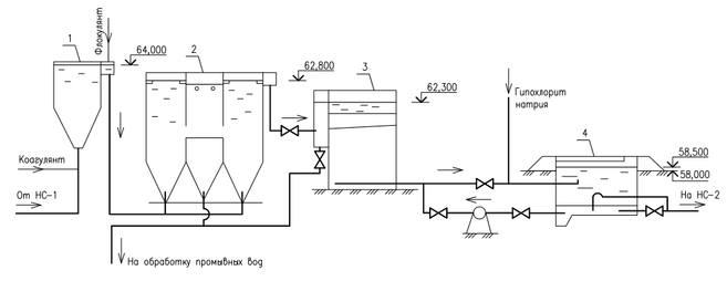
Высотная схема представлена на рисунке 4.1.
1 – вихревой смеситель; 2 – осветитель со взвешенным осадком; 3 – скорый фильтр; 4 – РЧВ.
Рисунок 4.1 – Высотная схема очистных сооружений водопровода
Обоснование выбранного метода очистки воды
Для водоснабжения подаются поверхностные воды. Качество воды в источнике и сравнение его с требованиями СанПиНа приведены в таблице 4.2.
Таблица 4.2 – Сравнительный анализ качества воды
| Показатель качества воды | Концентрация веществ | Требуемый технологический процесс | |
| в источнике водоснаб-жения | ПДК по СанПиН | ||
| 1 | 2 | 3 | 4 |
| Цветность воды источника, град | 60 | 20 | Обесцвечивание |
| Мутность воды, мг/дм3 | 60 | 1,5 | Осветление |
| Показатель рН | 7,9 | 5,0 | Нормализация рН |
| Общие колиформные бактерии в 100 мл | 300 | отсутствие | Обеззараживание |
| Щелочность воды, мг-экв/дм3 | 1,6 | 7,0 | Очистка воды не требуется |
| Привкус, баллы | 2 | 2 | Очистка воды не требуется |
| Запах, баллы | 1 | 2 | Очистка воды не требуется |
Полезная производительность водопроводной станции 5664 м3/сут. Производительность станции с учетом расхода на собственные нужды, α = 1,03, определена по формуле
| Q = α*Qполезн = 1,03·5664 = 5834 м3/сут | (4.4) |
В качестве метода очистки выбран реагентный метод очистки воды. Несмотря на сложность по сравнению с безреагентными методами, реагентная очистка обеспечивает более глубокую степень очистки. Состав сооружений выбран по таблице 3.2 [8], требуемых показателей качества позволяет достичь схема, включающая осветлители со взвешенным осадком и скорые фильтры, добавляются реагенты: коагулянт и флокулянт. Технологическая схема основных сооружений приведена на рисунке 4.1.
Выбор реагентов и определение их доз для очистки воды
В схеме применяется коагулянт – сульфат алюминия, его характеристики:
содержание активного вещества в техническом продукте а, - 51 %
объемная масса ρ – 1100 кг/м3
Коагулянт поставляется в виде гранул и упакован в мягкие контейнеры типа BIG-BAG вместимостью до 2 т.
Доза коагулянта для снижения цветности определена по формуле
| Дк = | (4.5) |
где Ц – цветность воды, град.
Доза коагулянта для снижения мутности воды определена по таблице 4.2 [8] и равна 25 мг/л. Расчетная доза коагулянта принимается большей из этих двух определений:
Дк = 31 мг/л
В качестве флокулянта принят полиакриламид гранулированный ПАА-ГС, поставляемый в мешках. Доза флокулянта Дф принята по данным таблицы 4.3 [8] и равна 0,5 мг/л
Доза щелочи определена по формуле:
| Дщ = Кщ (Дк / ек | (4.6) |
где Дк – доза безводного коагулянта, мг/л, ек – эквивалентная масса коагулянта (безводного), мг/мг-экв, принимаемая 57, Кщ – коэффициент, равный для извести 28, Що – щелочность воды, мг-экв/л.
Значение дозы щелочи отрицательное, значит подщелачивания не требуется.
Суточные расходы реагентов Д, кг/сут определены по формуле
|
| (4.7) |
где Д – доза реагента, мг/л, α – содержание активного вещества в товарном продукте, % (по таблице 4.1 [8]).
Для коагулянта (сульфата алюминия) Дк = 31мг/л, α = 51%
Для флокулянта (ПАА-ГС) Дф = 0,5 мг/л, α = 50%
Оборудование цеха реагентов. Расчет и подбор
С сухим хранением коагулянта.
Схема организации приготовления коагулянта приведена на рисунке 4.2.
1 - растворный бак, 2 – насос перекачки раствора в расходный бак, 3 – расходный бак коагулянта, 4 – насос дозатор, 5 – грузоподъемный механизм, 6 – склад
Рисунок 4.2 - Цех реагентов. Отделение приготовления коагулянта с сухим хранением
Площадь склада F, м2 определена по формуле 5:
|
| (4.8) |
где Т – период хранения реагента, сут.,
α – коэффициент, учитывающий дополнительную площадь на проходы, 1,15;
ρ – объемна масса реагента, кг/м3;
h – высота штабеля реагента, м.
Данные для расчета: Gсут.коаг. = 354,6 кг/сут, Т = 15 сут, α = 1,15 м, ρ = 1100 кг/м3, h = 1,5 м.
F = (354,6·15·1,15)/(1100·1,5) = 3,7 м2
Для растворения коагулянта предусматривается 3 растворных бака с вместимостью каждого, определенной по формуле 3.9.
|
| (4.9) |
где Т раств – время полного цикла приготовления раствора, = 12 ч
ρ раств – объемная масса раствора, = 1000 кг/м3
bраств – концентрация коагулянта в растворном баке в активном продукте, %, = 15%
м3
Принимается 3 бака с размерами пирамидальной части 0,8 х 0,8 х 1,0
Рисунок 4.3 Схема растворных баков коагулянта
Для повышения точности дозирования раствор разбавляется в расходных баках до рабочей концентрации bрасх = 5%. Число расходных баков принимается равным 2.
Объем расходного бака принимается по формуле 4.10, в результате объем одного бака составит:
|
| (4.10) |
Принимается 2 расходных бака из железобетона с общими стенками, размерами каждого в плане 1200 х 1200 мм и высотой 1300 мм.
Приготовление флокулянта
В качестве флокулянта принят полиакриламид гранулированный с расходом 5,83 кг/сут. Он поставляется в мешках по 40 кг, на 15-суточный запас достаточно трех мешков. Специальный склад для его хранения не предусматривается. На водопроводной станции мешки хранятся на площадке около мешалки для его растворения.
Емкость расходного бака флокулянта определена по формуле 3.11 при следующих исходных данных: Q=5834 м3/сут; ДПАА = 0,5 мг/л; Трасх= 24 ч; ρ расх = 1000 кг/м3; bрасх = 0,5 %.
|
| (4.11) |
Приняты 2 бака (рабочий и резервный) диаметром 900 мм, высотой 1,0 м. Баки из металла с антикоррозийным покрытием.
Расчет вихревого вертикального смесителя
Производительность станции Q – 5834 м3/сут. Проектируется две секции смесителя по половине суточной производительности.
Qсм = 5834/2 = 2917 м3/сут = 121,5 м3/час
Расчетная схема смесителя приведена на рисунке 4.4.
Рисунок 4.4. Расчетная схема вихревого смесителя.
Диаметр трубопровода подачи воды в смеситель принят равным 350 мм по скорости движения воды в нем 1,17 м/с (рекомендуемая 1,2 – 1,5 м/с). Диаметр трубопровода отвода воды из смесителя 400 мм, скорость воды в трубопроводе 0,91 м/с при рекомендуемой 1,0 м/с. Переливной трубопровод принят диаметром так же 400 мм.
Стороны нижнего сечения смесителя приняты равными 350х350 мм из условия подсоединения подводящего трубопровода. Площадь верхнего сечения определена по рекомендуемой скорости восходящего потока
|
| (4.12) |
Размеры верха пирамидальной части смесителя приняты равными 1100х1100 мм.
Высота пирамидальной части смесителя, где а1 = 200 мм, а2 = 1100 мм, α = 400:
|
| (4.13) |
Высота верхней части с вертикальными стенками hв принята равной 1,0 м. Конструктивный объем смесителя:
|
| (4.14) |
Вода в смесителях должна находиться не более 1,5 мин по рекомендациям [13]
|
| (4.15) |
Расчетная суммарная высота смесителей с учетом строительной высоты 200 мм составляет 2438 мм.
Площадь водосборного лотка Fл определена по рекомендуемой скорости vл = 0,6 м/с
|
| (4.16) |
Принят лоток высотой 250 мм и шириной 250 мм. Сбор воды в лоток производится через отверстия размером 200х50 мм.
Водосборный канал во избежание подсоса воздуха выполняется глубиной 1000 мм, ширина его принимается 500 мм с учетом возможности чистки и размещения сетки.
Расчет осветителя со взвешенным осадком коридорного типа
Осветлитель проектируется на производительность 243 м3/ч.
Мутность воды поступающей в осветлитель = 70 мг/л, цветность 60 град, доза коагулянта сульфата алюминия 31 мг/л.
Определяются суммарные площади коридоров осветления Fосв, м2 и отделение осадка Fотд по формулам:
|
| (4.17) |
|
| (4.18) |
где q – расчетный расход воды, q = 243 м3/ч, Kр.в. – коэффициент распределения воды между зоной осветления и зоной отделения осадка, принятый по равным 0,8;
– скорость восходящего потока воды в зоне осветления, принимаемая 0,8 мм/с;
|
| |
|
|
Общая площадь осветлителей состоящих из двух боковых коридоров осветления воды и осадкоуплотнителя в каждом, определяется по формуле:
F =
Fосв +
Fотд = 67,5+16,9 = 84,4 м2.















