Лекция №5. Детонационные покрытия (1074600)
Текст из файла
Министерство Образования и Науки Российской Федерации.
Московский Государственный Технический Университет им. Н.Э.Баумана.
Кафедра «Технологии приборостроения» (РЛ-6).
Детонационные покрытия №5.
Лекция по дисциплине _________________.
Д.т.н., проф. кафедры РЛ-6 Сагателян Г.Р.
Студенты группы БМТ1-61
Жованник.И.Е.
Иванова Н.Д.
Москва, 2013.
Определения
Детонационное напыление — одна из разновидностей газотермического напыления промышленных покрытий в основе которого лежит принцип нагрева напыляемого материала (обычно порошка) с последующим его ускорением и переносом на напыляемую деталь с помощью продуктов детонации. При детонационном напылении для нагрева и ускорения напыляемого материала используется энергия продуктов детонации газокислородного топлива. В качестве горючего газа обычно применяется пропан-бутановая смесь.
Установка
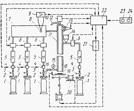
Рис.1. Схема установки для детонационного покрытия: 1 - баллоны с газом; 2 - редукторы; 3 - вентили; 4 - стабилизаторы давления; 5 - ротаметры; 6 - электромагнитные клапаны; 7 - смесительное устройство; 8 - термопары; 9 - усилитель; 10 -патрубок для слива воды; 11 - ствол; 12 - реле давления; 13 - свеча для инициирования взрыва; 14 - дозатор; 15 - манометр; 16 - вентиль для подачи воды; 17 - датчик, фиксирующий взрыв и выдающий команду на выполнение следующего взрыва; 18 - покрытие; 19 - напыляемая деталь; 20 - электродвигатель с приспособлениями, перемещающими деталь; 21 - управляемое устройство для перемещения детали; 22 - шкаф для электрического управления; 23 - кнопка «Пуск» установки; 24 - кнопка «Стоп» установки.
Автоматическая детонационная установка, представленная на рис. 1, имеет систему электроуправления детонационным оборудованием, состоящую из нескольких блоков управления, обеспечивающих последовательность технологических операций и безопасность работы оператора.
Описание процесса
Детонационное нанесение покрытий - дискретный процесс, осуществляется последовательным выполнением следующих операций, входящих в единичный цикл (выстрел):
-
заполнение взрывчатой газовой смесью ствола детонационной пушки;
-
подача в ствол пушки порошка;
-
взрыв газовой смеси в стволе.
Состав взрывчатой смеси и степень заполнения ствола существенно влияют на энергетические характеристики продуктов детонации. От процентного соотношения горючего, окислителя и разбавителя, а также от их объема зависит:
-
количество тепла, выделяющегося при детонации;
-
степень термической диссоциации продуктов детонации;
-
химическая активность продуктов детонации по отношению к наносимому материалу;
-
температура и скорость истечения из ствола порошка.
Свойства
Благодаря высокой скорости напыляемых частиц (600-1000 м/сек.), детонационные покрытия обладают плотностью, близкой к плотности спеченного материала и высокой адгезией. Детонационное напыление позволяет напылять широкий круг материалов: металлы и их сплавы, оксиды, твердые сплавы на основе карбидов. При этом нагрев напыляемого изделия незначителен.
Применение
Детонационное напыление из-за своего дискретного характера является очень экономичным, но не слишком производительным методом (по сравнению, например, с высокоскоростным газопламенным напылением). Как правило, оно экономично для напыления поверхностей площадью не более нескольких квадратных сантиметров.
Детонационное напыление применяют для упрочнения различных видов инструмента, штампов, коленчатых валов и блоков цилиндров двигателей. Для восстановления изношенных деталей детонационное напыление пока применяют ограниченно, главным образом для нанесения покрытий на посадочные места под подшипники.
Детонационное напыление получает распространение в различных отраслях народного хозяйства как для упрочнения поверхностей новых деталей, так и для восстановления изношенных. Этому способствует выпуск установок для автоматического детонационного напыления: УНД-2, «Гамма», «Союз», УДГ-Н2-30, УДГ-Д2-4.
Сущность метода.
Отличительная особенность детонационного напыления - циклический характер подачи порошка на поверхность обрабатываемой детали со скоростью, превышающей скорость звука. Циклический процесс напыления получают с помощью детонационных установок, принципиальная схема которых представлена на рис. 2.
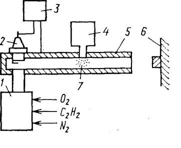
| Рис. 2. Схема детонационных устройств |
В общем виде детонационные установки состоят из блока 4 подачи напыляющего порошка, включающего порошковый питатель и дозирующее устройство; блока 2, служащего для образования требуемых газовых смесей и заполнения ими ствола детонационной установки с заданной скоростью; блока под-жига 3 и воспламенителя 2, предназначенных для инициирования взрыва рабочей смеси; ствола 5, представляющего собой трубу диаметром 20 - 50 мм, длиной 1 - 2,5 м и предназначенного для направленного распространения взрывной волны в сторону открытого конца ствола.
Процесс формирования покрытий детонационным напылением сложный и недостаточно изучен. Во многом он сходен с процессом плазменного напыления (см. лекцию №4). Сходство заключается в том, что сцепление частиц с подложкой и между собой может происходить в расплавленном, оплавленном и твердом состояниях. Прочность сцепления обеспечивается главным образом за счет напыления расплавленными и оплавленными частицами, которые растекаются и кристаллизуются на поверхности подложки за счет химического взаимодействия. Отличие указаны в таблице №1.
| Детонационное напыление | Плазменное напыление | |
| Процесс | Циклический | Непрерывный |
| Скорости частиц | 400-1200 м/с | 100-200 м/с |
| Формирование слоя напыления | Термическая активация и пластическая деформация в зоне соударения частиц и подложки | Только термическая активация |
| Производительность | 10 - 60 см2/мин | До 100 см2/мин |
Таблица №1. Различия детонационного и плазменного покрытия.
Опыт применения различных способов напыления, в том числе детонационного, показывает, что для получения удовлетворительного сцепления частиц порошка с основой необходимо, чтобы их значительная часть транспортировалась на подложку в расплавленном или оплавленном состоянии. Экспериментальные исследования по процессу формирования покрытий детонационным напылением показывают, что состояние частиц, находящихся в двухфазном потоке, неоднородно. В начале и середине потока они находятся в расплавленном или оплавленном состоянии, и температура в контакте с подложкой достигает температуры их плавления. При этом за счет теплоты, выделяемой при ударе о подложку частиц, имеющих скорость ~ 400 м/с, температура в зоне контакта повышается примерно на 100°С.
Производительность детонационного напыления (10 - 60 см2/мин) ниже плазменного (до 100 см2/мин). Повышение производительности связывают с дальнейшим совершенствованием процесса детонационного напыления и его оборудования Применение диаметра ствола свыше 25 мм влечет за собой снижение качества формирования покрытий, а использование диаметра ствола свыше 50 мм не рекомендуется по соображениям техники безопасности.
За счет уменьшения длины ствола, а следовательно, сокращения времени его заполнения рабочей смесью можно повысить скорострельность. Однако сокращение времени заполнения ствола и уменьшение его длины (до 400 мм) возможно при использовании легкоплавких металлических порошков. Для получения качественных покрытий напылением более тугоплавкими сплавами требуется длина ствола ~ 2000 мм.
За счет применения многоствольных установок производительность можно повысить в несколько раз. В то же время из-за технических трудностей, связанных с управлением сразу несколькими стволами, эти установки пока что не нашли практического применения.
Покрытия
При детонационном напылении можно получать покрытия из любых материалов, тугоплавких соединений, оксидов и др. Для получения износостойких покрытий с целью восстановления деталей применяют оксид алюминия АlОз, самофлюсующиеся сплавы ПГ-СР, СНГН, ВСНГН (65% WC и 35% СНГН).
| Материал | Отношение О2/С2 Н2 | Глубина загрузки порошка, мм | Дистанция напыления, мм | Навеска порошка, мг | Грануляция, мкм | Длина ствола, м | Диаметр ствола, мм |
| Al2O3 > 99% | 2,5 | 750 | 150 | 50 | 20 - 40 | 2 | 20, |
| WC+8 - 20 % Со (механическая смесь) | 1,2 | 300 | 150 | 200 | 1 - 5 | 1.6 | 16 |
| WC+8 - 20 % Со (гомогенный сплав) | 1,2 | 300 | 150 | 200 | 10 - 20 | 1,6 | 16 |
| 75 % Сr2Сз+25 % NiCr | 1,2 | 300 | 100 | 200 | 40 - 50 | 2 | 20 |
Таблица № 2. Режимы нанесения детонационных покрытий из некоторых материалов
Для повышения износостойкости используют карбиды вольфрама WC, титана TiC, хрома Сг2Сз, борид хрома СгВ2 с добавками 8 - 20% Ni или Со.
Характеристики
Тип файла документ
Документы такого типа открываются такими программами, как Microsoft Office Word на компьютерах Windows, Apple Pages на компьютерах Mac, Open Office - бесплатная альтернатива на различных платформах, в том числе Linux. Наиболее простым и современным решением будут Google документы, так как открываются онлайн без скачивания прямо в браузере на любой платформе. Существуют российские качественные аналоги, например от Яндекса.
Будьте внимательны на мобильных устройствах, так как там используются упрощённый функционал даже в официальном приложении от Microsoft, поэтому для просмотра скачивайте PDF-версию. А если нужно редактировать файл, то используйте оригинальный файл.
Файлы такого типа обычно разбиты на страницы, а текст может быть форматированным (жирный, курсив, выбор шрифта, таблицы и т.п.), а также в него можно добавлять изображения. Формат идеально подходит для рефератов, докладов и РПЗ курсовых проектов, которые необходимо распечатать. Кстати перед печатью также сохраняйте файл в PDF, так как принтер может начудить со шрифтами.














