вар 22 (1074204)
Текст из файла
3АДАНИЕ № 22.
ПРОЕКТИРОВАНИЕ И ИССЛЕДОВАНИЕ МЕХАНИЗМОВ СУДОВОЙ СИЛОВОЙ УСТАНОВКИ С ДВИГАТЕЛЕМ ВНУТРЕННЕГО СГОРАНИЯ
Краткое описание работы механизмов силовой установки
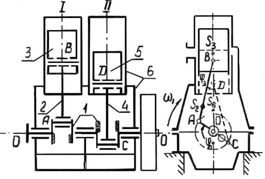
Судовая силовая установка с двигателем внутреннего сгорания мощностью 40—80 л.с. испольуется в качестве главной на буксирных катерах небольшой мощности и транспортных судах речного флота. Такая силовая установка располагается в кормовой части судна (рис. 22—1) и сосстоит из следующих основных частей: двухцилиндрового двигателя внутреннего сгорания 1, реверс-редуктора 2, гребного вала 3 и гребного винта 4.
Двигатель в установке — нереверсивный вертикальный двухтактный с воспламенением от сжатия. Основной механизм двигателя согласно схеме (рис. 22—2) состоит из двух кривошипно-ползунных механизмов с общими стойкой 6 (каркасом, включающим цилиндры) и коленчатым валом 1 с двумя шатунами 2 и 4 и с двумя поршнями (ползунами) 3 и 5. Угол между коленами (кривошипами) вала 1 равен 180°. В двухтактном двигателе при движении поршня вниз в цилиндре происходит сгорание впрыснутого топлива и расширение продуктов сгорания, а при движении его вверх — сжатие воздуха, нужного для сгорания. Закон изменения давления газа в цилиндре двигателя при перемещении поршня показан на индикаторной диаграмме (рис. 22—3), а данные для ее построения приведены в табл. 22-2.
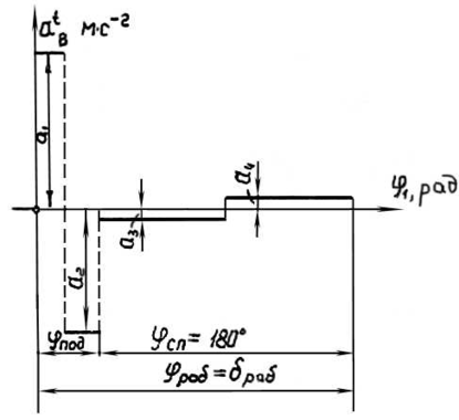
Кулачковый механизм топливного плунжерного насоса представлен на рис. 22—4. Его кулачок 1 насажен непосредственно на коленчатый вал двигателя. Коромысловый толкатель 2 в виде жесткого ВСD с роликом 3 передает движение плунжерам 4 и 5. Точка D является центром сферической опорной поверхности радиуса R.Закон изменения ускорения плунжеров 4 и 5 дан на рис. 22—5.
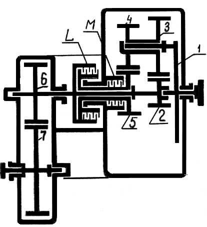
Реверс-редуктор (рис. 22—6) состоит из планетарного реверса (реверсивной муфты) и одноступенчатого редуктора из цилиндрических колес 6 и 7. Планетарный реверс представляет собой дифференциал с цилиндрическими прямозубыми =0) колесами 2, 3, 4 и 5. Вал водила 1 постоянно соединен с коленчатым валом двигателя. Колесо 7 редуктора передает вращение гребному валу и винту.
Для движения судна вперед включается фрикционная муфта L, связывающая колеса 2 и 5, вследствие чего водило 1, колеса 2, 3, 4 и 5 вращаются как одно целое вокруг геометрической оси колеса 2 и водила. Передаточное отношение реверса при этом будет равно i12 пр= +1.
При движении судна назад замыкается фрикционная муфта М (муфта L при этом выключается), вследствие чего колесо 5 останавливается и колесо 2 получает вращение в обратную сторону. Передаточное отношение реверса при этом станет i12 об= -1.
Для остановки гребного вала, а следовательно, и судна, т. е. для холостого хода двигателя, необходимо выключить обе фрикционные муфты.
При проектировании и исследовании механизмов судовой установки считать известными параметры, приведенные в табл. 22—1.
Рис. 22-1. Общий вид установки
Объем и содержание курсового проекта
Лист 1. Проектирование основного механизма двигателя и определение закона его движения.
-
Определение основных размеров звеньев механизма по заданным условиям (средняя скорость поршня; число оборотов коленчатого вала; отношение длины шатуна к длине кривошипа).
-
Определение необходимого момента инерции маховых масс, обеспечивающих вращение коленчатого вала с заданным коэффициентом неравномерности при установившемся режиме работы. Определение момента инерции дополнительной маховой массы (маховика), установленной на коленчатом валу.
-
Построение диаграммы изменения угловой скорости коленчатого вала двигателя за время одного цикла установившегося режима работы па холостом ходу.
Основные результаты расчета привести в табл. 1—1 (Приложение I).
Рис. 22—2. Кинематическая схема механизмов двигателя
Рис.22-3.Индикаторная диаграмма двигателя
Примечание.
-
Веса звеньев основного механизма и их моменты инерции даны ориентировочно.
-
Величину приведнного момента инерции Мпрс 1 из диаграммы (Мпрс 1, сверить со значением этого момента, полученного по формуле Мпрс = Мс1 = 716,2* (Ne /*n1)
Лист 2.Силовой расчет основного механизма двигателя при номинальном режиме с учетом динамических нагрузок.
-
Определение углового ускорения звена приведения по уравнению движения в дифференциальной форме (на основании исследования, выполненного на листе 1 проекта)в положении механизма, соответствующем заданному углу Определение линейных ускорений центров тяжести и угловых ускорений звеньев.
-
Построение картины силового нагружения механизма.
-
Определение сил в кинематических парах механизма.
-
Оценка точности расчетов, выполненных на 1 и 2 листах проекта, по уравнению моментов или уравнению сил для ведомого звена механизма.
Основные результаты расчета привести в табл. 1—1 (Приложение I).
Рис. 22—4. Схема кулачкового механизма
Лист 3.Проектирование кулачкового механизма топливного плунжерного насоса двигателя.
-
Построение кинематических диаграмм движения толкателя (ускорения, скорости и перемещения) с учетом заданного характера изменения ускорений толкателя (рис. 12-5).
-
Определение основных размеров кулачкового механизма наименьших габаритов с учетом максимально допустимого угла давления
-
Построение профиля кулачка (центрового и конструктивного) .
-
Построение диаграммы изменения угла давления в функции угла поворота кулачка.
Основные результаты расчета привести в табл. 1—3 (Приложение I).
Примечание.
-
Опускание толкателя происходит с постоянным ускорением, отношение абсолютных значений которого оп= |a1|:|a3| = 1 при повороте кулачка на 180°.
-
При построении схемы толкателя следует учесть, что прямая CD (рис. 22-5) на нем должна располагаться перпендикулярно оси плунжера 4 в момент, когда плунжер находится в середине своего хода.
-
При определении минимального радиуса (r0 и R0) следует учесть величину наименьшего по условиям прочности радиуса Rим кулачка.
Рис. 22—5. Закон изменения ускорения толкателя кулачкового механизма
Лист 4. Проектирование зубчатой передачи и планетарного реверс-редуктора.
-
Выполнение геометрического расчета эвольвентной зубчатой передачи z6, z7 (рис. 22—6).
-
Построение схемы станочного зацепления при нарезании колеса с меньшим числом зубьев и профилирование зуба (включая галтель) методом огибания.
-
Вычерчивание схемы зацепления колес с указанием основных размеров и элементов колес и передачи.
-
Проектирование планетарного реверс-редуктора (подбор чисел зубьев) по заданному передаточному отношению редуктора i12 об= -1 и числу сателлитов. Колеса реверс-редуктора нулевые.
-
Определение передаточного отношения, линейных скоростей и чисел оборотов звеньев спроектированного редуктора графическим способом.
Основные результаты расчета привести в таблице 1-4 (приложение 1).
Рис.22-6. Кинематическая схема реверс-редуктора
Исходные данные. Таблица 22-1.
| № | Наименование параметра | Обозначение | Единица СИ | Числовые значения для вариантов | ||||
| А | Б | В | Г | Д | ||||
| 1 | Средняя скорость поршня | (vB)ср; (vD)ср | м/с | 5 | 5 | 5 | 4,95 | 4,3 |
| 2 | Отношение длины шатуна к длине кривошипа | lAB/lOA; lCD/lOC | - | 3,8 | 3,8 | 4,0 | 4,07 | 3,87 |
| 3 | Отношение расстояния от точки А (C) до центра тяжести S2 (S2) к длине шатуна | lAS2/lAB; lCS4/lCD | - | 0,37 | 0,37 | 0,333 | 0,365 | 0,31 |
| 4 | Даиметр цилиндра | d | м | 0,165 | 0,165 | 0,190 | 0,160 | 0,200 |
| 5 | Число оборотов коленчатого вала при номинальной нагрузке | n1ном | с-1 | 12,53 | 12,53 | 8,35 | 9,19 | 7,18 |
| 6 | Число оборотов гребного винта при номинальной нагрузке | nв = n7 | с-1 | 6,76 | 6,01 | 5,08 | 6,68 | 5,68 |
| 7 | Эффективная мощность двигателя при номинальной нагрузке | Ne | кВт | 29,4 | 44,1 | 62,48 | 44,1 | 36,8 |
| 8 | Вес коленчатого вала с маховиком | G1, | кН | 3,65 | 3,77 | 6,80 | 6,20 | 7,55 |
| 9 | Вес шатуна | G2, G4 | Н | 190 | 190 | 330 | 210 | 430 |
| 10 | Вес поршня | G3, G5 | Н | 160 | 160 | 310 | 190 | 410 |
| 11 | Момент инерции шатуна относительно оси, проходящей через его центр тяжести | I2S; I4S | кг·м2 | 0,55 | 0,55 | 1,8 | 1,2 | 2,5 |
| 12 | Момент инерции коленчатого вала (без маховика) | I’10 | кг·м2 | 1,25 | 1,25 | 4,85 | 3,25 | 6,25 |
| 13 | Момент инерции движущихся частей реверс-редуктора (приведенный к входному валу) | Iпрр-р | кг·м2 | 0,97 | 2,0 | 18,84 | 3,20 | 6,30 |
| 14 | Маховой момент гребного вала с винтом | mD2 | кг·м2 | 24 | 56 | 115 | 32 | 42 |
| 15 | Механический КПД двигателя | | - | 0,765 | 0,777 | 0,760 | 0,757 | 0,753 |
| 16 | Коэффициент неравномерности вращений коленчатого вала | | - | 1/100 | 1/100 | 1/80 | 1/95 | 1/65 |
| 17 | Угловая координата кривошипа для силового расчета (рис.22-2) | | град | 60 | 30 | 210 | 240 | 30 |
| 18 | Наибольшее перемещение точки B толкателя (рис.22-4) | hB | м | 0,005 | 0,008 | 0,020 | 0,010 | 0,013 |
| 19 | Наименьший радиус кулачка, определяемый прочность вала и кулачка | Rнм | м | 0,050 | 0,050 | 0,075 | 0,060 | 0,080 |
| 20 | Длина рычага BC толкателя (рис.22-4) | lBC = l2 | м | 0,060 | 0,080 | 0,160 | 0,080 | 0,110 |
| 21 | Горизонтальная проекция межосевого расстояния (рис.22-4) | l1 | м | 0,060 | 0,060 | 0,120 | 0,070 | 0,080 |
| 22 | Отношение сторон BCD на толкателе (рис.22-4) | lBC : lСD : lBD | - | 1:0,8:0,5 | 1:0,6:0,5 | 1:0,6:0,6 | 1:0,7:0,4 | 1:0,6:0,5 |
| 23 | Угол рабочего профиля кулачка | раб | град | 216 | 225 | 216 | 220 | 225 |
| 24 | Отношение абсолютных значений ускорений толкателя при его подъеме | |a1|/|a2| | - | 1,0 | 1,25 | 1,25 | 1,5 | 1,0 |
| 25 | Максимально допустимый угол давления в кулачковом механизме | | град | 38 | 40 | 37 | 39 | 38 |
| 26 | Межосевое расстояние зубчатых колес планетарного реверса | A23 = A45 | мм | 135,0 | 165,0 | 288,0 | 198,0 | 234,0 |
| 27 | Модуль зубьев колес реверса | m23 = l45 | - | 5,0 | 5,5 | 8,0 | 6,0 | 6,0 |
| 28 | Число сателлитов в планетарном реверсе | K | - | 3 | 3 | 3 | 3 | 3 |
| 29 | Межосевое расстояние колес редуктора | A67 | мм | 150,0 | 170,0 | 225,0 | 175,0 | 190,0 |
| 30 | Модуль зубьев колес редуктора | m67 | мм | 8,0 | 9,0 | 12,0 | 9,0 | 11,0 |
| 31 | Угол наклона линии зубьев колес редуктора | 67 | град | 23 | 23 | 30 | 30 | 20 |
| 32 | Параметры исходного контура реечного инструмента | | град | 20 | 20 | 20 | 20 | 20 |
| h*a | - | 1 | 1 | 1 | 1 | 1 | ||
| c* | - | 0,25 | 0,25 | 0,25 | 0,25 | 0,25 | ||
Характеристики
Тип файла документ
Документы такого типа открываются такими программами, как Microsoft Office Word на компьютерах Windows, Apple Pages на компьютерах Mac, Open Office - бесплатная альтернатива на различных платформах, в том числе Linux. Наиболее простым и современным решением будут Google документы, так как открываются онлайн без скачивания прямо в браузере на любой платформе. Существуют российские качественные аналоги, например от Яндекса.
Будьте внимательны на мобильных устройствах, так как там используются упрощённый функционал даже в официальном приложении от Microsoft, поэтому для просмотра скачивайте PDF-версию. А если нужно редактировать файл, то используйте оригинальный файл.
Файлы такого типа обычно разбиты на страницы, а текст может быть форматированным (жирный, курсив, выбор шрифта, таблицы и т.п.), а также в него можно добавлять изображения. Формат идеально подходит для рефератов, докладов и РПЗ курсовых проектов, которые необходимо распечатать. Кстати перед печатью также сохраняйте файл в PDF, так как принтер может начудить со шрифтами.















