Переохлажденный кислород (1043568), страница 2
Текст из файла (страница 2)
Два последних свойства этого хладагента позволяли применять в работе серийные вакуумные насосы типа ВВН и НВЗ.
Кроме того, компоненты, входящие в данный хладагент, дешевле жидкого водорода. Как показали расчеты, стоимость испаряемого хладагента при охлаждении каждой тонны кислорода на 653 руб. ниже стоимости испаряемого жидкого водорода (в масштабе цен 1984 г.).
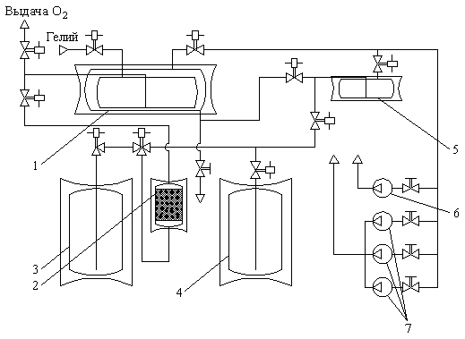
Рис.1. Принципиальная схема охлаждения жидкого кислорода:
1,2 – стендовые хранилища жидких азота и кислорода; 3 – адсорбированный фильтр; 4 – агрегат-теплообменник; 5 – агрегат-подпитчик; ВВН2-50; 7 – НВЗ-500
В 1983 г. по техническому заданию комплекса 27 РКК «Энергия» Уральский вагоностроительный завод изготовил систему охлаждения жидкого водорода в теплообменнике с использованием предложенного хладагента (рис.1) и поставил ее на испытательную станцию комплекса 27. Эта система включает в себя:
-
агрегат-теплообменник, состоящий из внутреннего сосуда для охлаждаемого кислорода и наружного сосуда с хладагентом, смонтированных в теплоизолирующем кожухе на железнодорожной платформе;
-
адсорбционный фильтр для очистки заправляемого в агрегат-теплообменник кислорода от примесей;
-
агрегат-подпитчик, предназначенный для приготовления и термостатирования хладагента перед заправкой и дозаправкой наружной полости агрегата-теплообменника и представляющий собой теплоизолированную емкость, смонтированную на железнодорожной платформе;
-
систему откачки паров хладагента, состоящую из одного насоса ВВН2-50 с максимальным разрежением 150 мм рт. Ст. и трех НВЗ-500 с рабочим диапазоном разрежения 150,0…0,1 мм рт.ст.;
-
систему криогенных трубопроводов заправки агрегатов жидкими кислородом и азотом и трубопроводы откачки паров хладагента.
Чтобы обеспечить функционирование системы, на испытательной базе построили помещения для вакуумных насосов и пультовой управления системой, изготовили и смонтировали коммуникации, соединяющие стендовые хранилища жидких кислорода и азота и батареи сжатого гелия с системой охлаждения. С учетом рекомендаций была разработана стендовая технология получения хладагента, заправки и охлаждения кислорода (начальник отдела А.А. Морозов, заместитель начальника отдела Г.А. Андреев, начальник группы Х.А. Кухтнев, испытатели А.С. Федотов, А.А. Афонин), разработаны и смонтированы системы силового электропитания вакуумных насосов (начальник сектора В.Н. Кожин, испытатель-электрик В.Б. Огурцов), управления агрегатами пневмогидравлической схемы и измерений параметров (начальник отдела А.А. Морозов, старший инженер Н.Н. Алимушкин).
Пусконаладочные работы проводились в творческом сотрудничестве с ГИАП (начальник лаборатории М.Г. Остронов). В агрегате подпитчике был получен хладагент – смесь жидких кислорода и азота, который затем заправили во внешний сосуд агрегата-теплообменника. Во внутренний сосуд был заправлен очищенный жидкий кислород, который 20-23 апреля 1983 г. Был охлажден до 57,5 К. Это экспериментально подтвердило работоспособность оборудования и правильностьпринятого способа охлаждения кислорода адсорбционного фильтра, надежно очищающего кислород от примесей N2O и CO2 при расходах, не превышающих 3,5 т/ч. Были осуществлены составление хладагента, его охлаждение и дозаправка, измерен состав откачиваемых паров и его изменение при понижении температуры.
Типовой процесс охлаждения кислорода показан на рис.2. Кривая А представляет изменение усредненной по показаниям двух датчиков температуры хладагента, начиная от времени откачки, кривая Б – изменение усредненной температуры охлаждаемого кислорода во внутреннем сосуде, погруженном в хладагент. Кривая В показывает изменение величины остаточного давления в полости хладагента в процессе откачки. Как следует из графиков, хладагент охлаждается до температуры 57 К при остаточном давлении, равном 18 мм рт. Ст., при этом температура кислорода составляет 57,5 К. Продолжительность охлаждения (без учета 14 ч перерыва откачки) составляет 74 ч; общий цикл, исключая очистку и заправку кислорода в агрегат (13 ч), – 87 ч.
На рисунке обозначены технологические операции, осуществляемые в процессе охлаждения кислорода; 1 – откачка паров хладагента вакуумным насосом ВВН2-50; 2 – перерыв в откачке (окончание рабочего дня) 3 – откачка паров хладагента вакуумным насосом НВЗ-500; 4 – дозаправка хладагента, производимая для восполнения потерь при его испарении.
Большой объем испытаний и напряженные сроки отработки агрегатов и системы изделия 11Д11 потребовали поиска путей совершенствования технологического процесса с целью сокращения его продолжительности, повышения безопасности работ и надежности оборудования.
Анализ получаемых результатов работ помог найти оптимальный исходный состав хладагента, позволивший упростить его дозаправку в процессе охлаждения. Двойная дозаправка применявшегося до этого хладагента исходного состава была заменена одноразовой дозаправкой предварительно охлажденным азотом, что дало возможность значительно снизить уровень гидроударов в полости хладагента, происходящих при дозаправках в первых циклах охлаждения. Пневматическая схема была доработана таким образом, чтобы охлаждение азота насосом ВВН2-50 в агрегате-подпитчике проводилось одновременно с откачкой паров хладагента в агрегате-теплообменнике.
Были совмещены заправка кислорода и его охлаждение. Раньше эти операции проводились последовательно. Их совмещение позволило не только сократить общие затраты времени, но и активировать процесс теплопередачи за счет перемешивания кислорода. Кроме того, была внедрена непрерывная, круглосуточная откачка, так как без этого приходилось компенсировать прогрев хладагента и кислорода двух- или трехчасовой откачкой.
Рис.2. Зависимость температуры кислорода и остаточного давления в полости хладагента от времени охлаждения (экспериментальные точки)
При эксплуатации системы было внесено 28 изменений в пневмогидравлическую схему. Г.А. Андреев, А.А. Морозов и М.Г. Остронов (ГИАП) оформили заявки на изобретение (в декабре 1984 г., июле 1987 г. и феврале 1989 г.), получили авторские свидетельства.
Благодаря указанным мероприятиям, продолжительность заправки и охлаждения жидкого кислорода была сокращена с 87 до 50 ч. На рис.3 представлен процесс охлаждения кислорода, проведенный по улучшенной технологии. Кривая Б выражает зависимость усредненной температуры кислорода от времени захолаживания. Указаны основные операции: 1- заправка кислорода в сосуд агрегата-теплообменника; 2 – откачка паров хладагента насосом ВВН2-50; 3 – откачка паров хладагента насосами НВЗ-500; 4 – подпитка хладагента охлажденным азотом.
Эксплуатация системы охлаждения кислорода началась в 1985 г. И продолжалась до 1992 г., за этот период было осуществлено более 140 циклов охлаждения кислорода, не было допущено ни одной задержки испытаний из-за отсутствия охлажденного кислорода. В дальнейшем система была законсервирована. Ниже представлено количество кислорода, охлажденного до 57…58 К.
| Год | Количество охлажденного O2, т | Количество циклов |
| 1985 | 240 | 8 |
| 1986 | 550 | 17 |
| 1987 | 694 | 20 |
| 1988 | 1087 | 41 |
| 1989 | 637 | 27 |
| 1990 | 630 | 18 |
| 1991 | 640 | 16 |
| Всего: | 4478 | 147 |
Аналогичная система охлаждения кислорода для обеспечения испытаний изделия ЭУ597, учитывающая опыт Корпорации, была смонтирована в Приморском филиале предприятия. С ее помощью было захоложено 360 т кислорода.
Рис.3. Зависимость температуры кислорода от времени охлаждения
Основные результаты создания и эксплуатации системы охлаждения жидкого кислорода до 57 К на испытательной станции комплекса 27:
-
впервые освоено охлаждение жидкого кислорода до 57…58 К в теплообменнике в промышленных масштабах с применением нового хладагента. Было захоложено более 4000 т кислорода;
-
освоена технология получения и охлаждения до 57 к нового хладагента – смеси жидких кислорода и азота. Этот хладагент, сохраняя жидкое состояние до 50 К, может быть применен с большей эффективностью вместо жидкого азота в качестве вспомогательного хладагента в криогенных линиях электропередач, в микрокриогенных системах, а также в промышленном производстве жидких водорода и гелия;
-
обеспечена необходимая стендовая отработка агрегатов и систем изделия 17Д11 со штатной температурой жидкого кислорода
Обеспечение тепловых режимов криогенных
компонентов топлива при подготовке изделия на
стартовом комплексе и в полете
Низкая температура поверхностей баков с криогенными компонентами топлив вызывает интенсивный тепло- и массообмен с окружающей средой, что приводит к образованию на внешних поверхностях инея и льда, а в баках и залитых трубопроводах – к температурному расслоению топлива и возникновению локального или объемного кипения со значительным количеством пара. При использовании компонентов топлива с температурой ниже температуры сжижения воздуха возможна конденсация последнего на внешней поверхности емкости.
Чтобы исключить или уменьшить влияние вышеперечисленных факторов, на поверхность баков и трубопроводов, заполненных криогенным топливом, может наноситься теплоизоляция, которая значительно снижает тепловые потоки к криогенным компонентам и зачастую позволяет улучшить энергетические и массовые характеристики изделия, особенно если используются компоненты, охлажденные до температуры ниже температуры их кипения при атмосферном давлении (далее «переохлажденные» компоненты топлива).
За счет уменьшения внешних теплопритоков снижается интенсивность внутрибаковых процессов и повышается надежность технологических операций подготовки изделия к пуску и сливу криогенных жидкостей (в случае нештатной ситуации или несостоявшейся работы). Однако местный перегрев жидкости с с фазовыми переходами, температурное расслоение топлива, сопровождающееся ростом давления в баках и трубопроводах, возможность появления «гейзерного эффекта» с последующим гидроударом в магистралях изделия требует решения ряда технологических задач, которые не возникают при использовании высококипящих компонентов топлива.
Кроме того, необходимо предусмотреть в технологическом графике подготовки изделия к пуску дополнительные операции для подготовки внутренних полостей баков и трубопроводов к заправке, а также предъявляет определенные требования к чистоте заправляемого криогенного компонента.
Подготовка к заправке
Воздушная среда в баке часто заменяется на среду с существенно меньшим содержанием газов, которые могут растворяться в топливе или выпадать в виде отвержденных частей. Примеси приводят к загрязнению компонента. Обычно для очитски от примесей используется азот или гелий.
В кислородных баках разгонных и космических блоков обычно воздушную среду заменяют на гелиевую для уменьшения количества частиц отвержденных газов и нормальной работы двигателя в том случае, если в баках используется сетчатые капиллярные устройства и фильтры.
Емкости к заполнению готовятся продувкой газом: полосканием («вентиляцией с выдержкой»), которое включает в себя наддув бака, выдержку и сброс давления из него; вакуумированием, если у емкости толстые стенки или она устанавливается в барокамеру. Использоваться может любая комбинация этих способов, применение каждого определяется конструкционными особенностями изделия, наличием соответствующего оборудования, стоимостью очистительного газа, технико-экономическими факторами.
Наиболее быстрым и экономичным, с точки зрения расхода очистительного газа, является вакуумирование с последующим заполнением емкости необходимым газом. Но оно непременимо для крупногабартиных ракетных блоков из-за невозможности их установки в барокамеру, а при работе в атмосферных условиях – из-за возможной потери устойчивости оболочкой вакуумируемого бака.
Продувка (вентиляция) бака обеспечивает очистку с меньшими затратами газа, чем при полоскании. Если подаваемый газ легче вытесняемого, он подается в верхнюю часть, если тяжелее – в нижнюю. Удаляется газ из противоположной части бака. Такой прием обеспечивает близкое к поршневому вытеснение замещаемого газа и таким образом сокращает время подготовки и экономит газ.
Обычно в баках устанавливаются разнообразные внутрибаковые устройства (штанги температурных датчиков, уровнемерные системы, сетчатые устройства, перегородки и т.п.), стенки баков могут быть вафельной конструкции. Смена среды в объеме этих конструктивных элементов при общей продувке бака затруднена. Поэтому используется метод полоскания – повышение давления в баке с помощью наддува бака замещающим газом, выдержка в надутом состоянии и последующий сброс давления. При повышении давления газ проникает в непродуваемые тупиковые объемы, замешивается с имеющимся там газом за счет конвективного и диффузионного смешения. При сбросе давления смесь из тупиковых объемов удаляется. Предварительная очистка основной полости бака вентиляцией способствует более активной очистке тупиковых объемов, так как наддув их проводится газом с незначительным содержанием примесей.
















