Для студентов по предмету Механика жидкости и газа (МЖГ или Гидравлика)Подобрать центробежный насос (см. рисунок 6) для подачи воды (γ = 9,81 кН/м3, ν = 0,01см2/с) с расходом Q = 18 л/c на высоту НГ = 4 м, если длина всасПодобрать центробежный насос (см. рисунок 6) для подачи воды (γ = 9,81 кН/м3, ν = 0,01см2/с) с расходом Q = 18 л/c на высоту НГ = 4 м, если длина всас
5,00518153
2021-11-182021-11-18СтудИзба
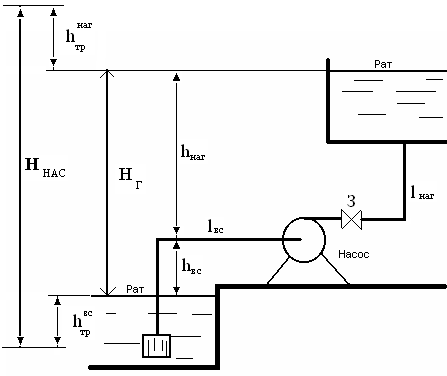
Подобрать центробежный насос (см. рисунок 6) для подачи воды (γ = 9,81 кН/м3, ν = 0,01см2/с) с расходом Q = 18 л/c на высоту НГ = 4 м, если длина всасывающего трубопровода lвс = 6 м, длина нагнетательного трубопровода lнаг = 100 м. Сумма коэффициенто
Описание
Подобрать центробежный насос (см. рисунок 6) для подачи воды (γ = 9,81 кН/м3, ν = 0,01см2/с) с расходом Q = 18 л/c на высоту НГ = 4 м, если длина всасывающего трубопровода lвс = 6 м, длина нагнетательного трубопровода lнаг = 100 м. Сумма коэффициентов местных сопротивлений всасывающего трубопровода Σζвс = 4, нагнетательного – Σζнаг = 38. Абсолютная шероховатость труб ∆ = 0,2 мм. ![]()

Характеристики решённой задачи
Просмотров
2
Качество
Идеальное компьютерное
Размер
36,36 Kb
Список файлов
